Fuse box diagram?

Tiny
AMERMAN512
  • MEMBER
  • 2004 FORD RANGER
I need to find a diagram of the fuse box for my truck so I can change a fuse. Where can I find one online?
Friday, October 29th, 2010 AT 4:35 PM

31 Replies

Tiny
KEN L
  • MASTER CERTIFIED MECHANIC
  • 54,872 POSTS
Hello, I found these diagrams for you (below), one is under the hood and the other under the dash. This guide will help you check for pwoer

https://www.2carpros.com/articles/how-to-check-a-car-fuse

Check out the diagrams (Below). Please let us know if you need anything else to get the problem fixed. If this is not correct please tell us why in the vote comments.
Was this
answer
helpful?
Yes
No
+3
Tuesday, August 16th, 2016 AT 10:01 AM
Tiny
CUTE_LIL_BLONNDE1245
  • MEMBER
  • 1 POST
  • 2003 FORD RANGER
I am not getting fuel to the engine. I was wondering if it it is the fuse and where is it located?
Was this
answer
helpful?
Yes
No
-2
Wednesday, February 3rd, 2021 AT 1:32 PM (Merged)
Tiny
MERLIN2021
  • MECHANIC
  • 17,250 POSTS
There is a relay, an inertia switch, and wiring. Check to see if the pump can be heard for 2-3 seconds when the key is turned to on. See if the red button on the inertia switch is pressed down. (Below)

The inertia switch is on the right front kick panel.
Was this
answer
helpful?
Yes
No
+3
Wednesday, February 3rd, 2021 AT 1:32 PM (Merged)
Tiny
REMI6183
  • MEMBER
  • 2 POSTS
  • 2001 FORD RANGER
  • 6 CYL
  • 2WD
  • AUTOMATIC
Where is the alternator charging fuse located?
Was this
answer
helpful?
Yes
No
-1
Wednesday, February 3rd, 2021 AT 1:33 PM (Merged)
Tiny
RASMATAZ
  • MECHANIC
  • 75,992 POSTS
Its fuse no.11 7.5 amp its in the central junction box behind left side of dash here is a guide and the fuse panel location and identification below.

https://www.2carpros.com/articles/how-to-check-a-car-fuse

Check out the diagrams (Below). Please let us know if you need anything else to get the problem fixed.
Was this
answer
helpful?
Yes
No
+4
Wednesday, February 3rd, 2021 AT 1:33 PM (Merged)
Tiny
REMI6183
  • MEMBER
  • 2 POSTS
What about a 2000 ford ranger? Would it be in the same place? Is it a square fuse about 1.5cm (L) by 1.5cm (W) by 1.5cm (H)?
Was this
answer
helpful?
Yes
No
+10
Wednesday, February 3rd, 2021 AT 1:33 PM (Merged)
Tiny
RONPSR06
  • MEMBER
  • 0 POST
It should be in the same place. Let me know if you find it
Was this
answer
helpful?
Yes
No
+1
Wednesday, February 3rd, 2021 AT 1:33 PM (Merged)
Tiny
JAMIEJAMIE22
  • MEMBER
  • 1 POST
  • 1999 FORD RANGER
  • 4WD
  • MANUAL
  • 140,000 MILES
Where is the fuse located in the fuse box panel?
Was this
answer
helpful?
Yes
No
Wednesday, February 3rd, 2021 AT 1:34 PM (Merged)
Tiny
BLUELIGHTNIN6
  • MECHANIC
  • 16,542 POSTS
Here is guide to help you check the fuse and the location as well.

https://www.2carpros.com/articles/how-to-check-a-car-fuse

Check out the diagrams (Below) Please let us know if you need anything else to get the problem fixed.
Was this
answer
helpful?
Yes
No
-1
Wednesday, February 3rd, 2021 AT 1:34 PM (Merged)
Tiny
SCHAUT78
  • MEMBER
  • 2 POSTS
  • 1998 FORD RANGER
  • 4.0L
  • 6 CYL
  • 4WD
  • AUTOMATIC
  • 160,000 MILES
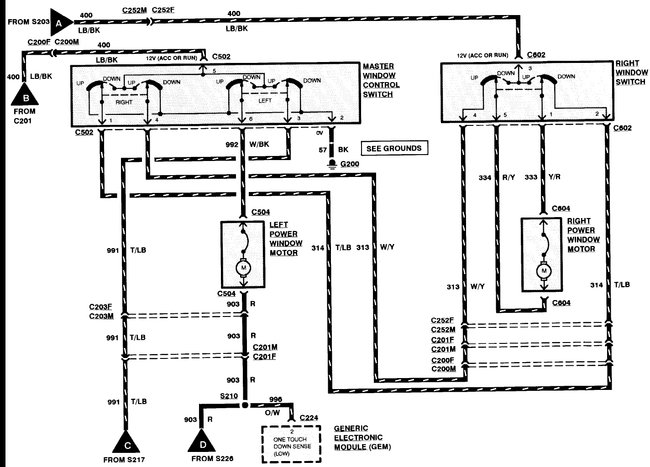
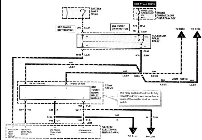
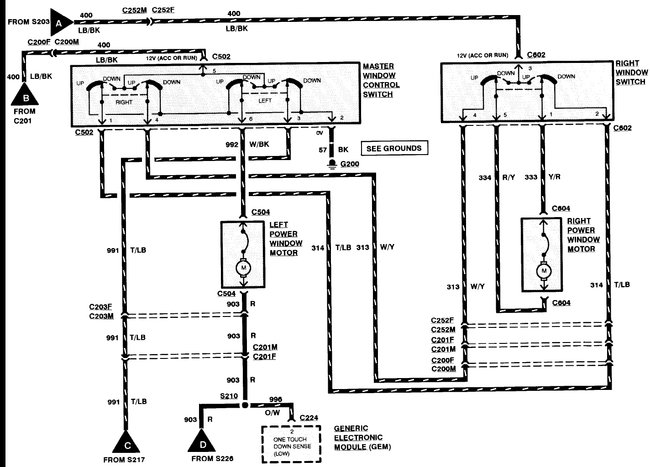
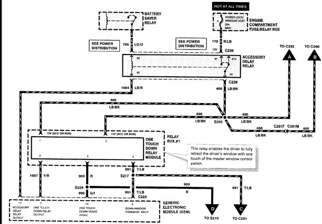
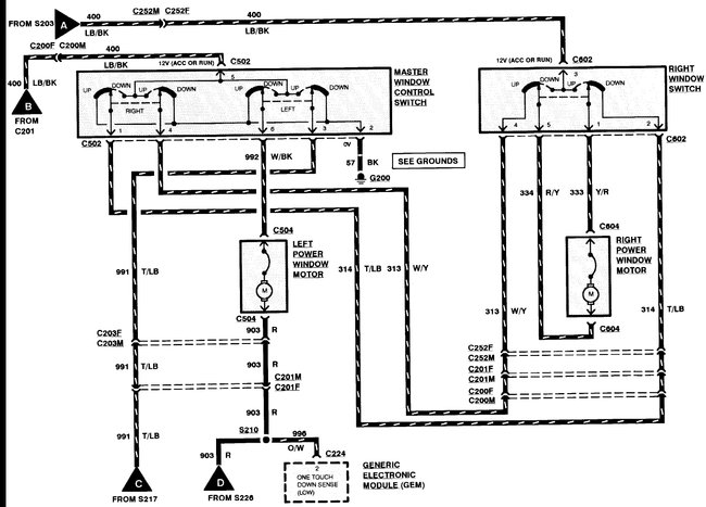
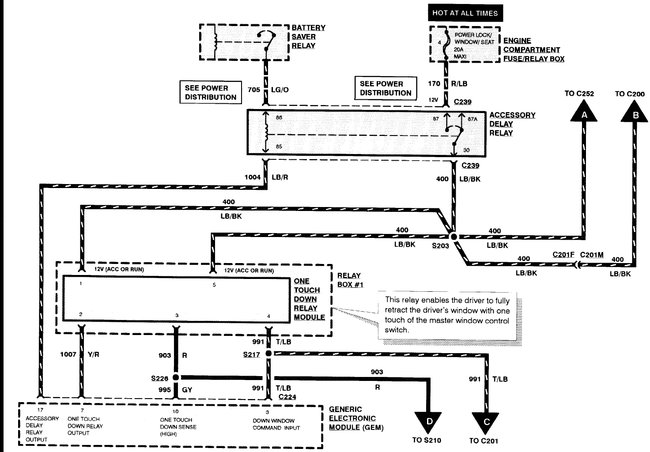
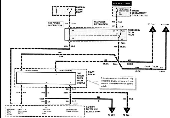
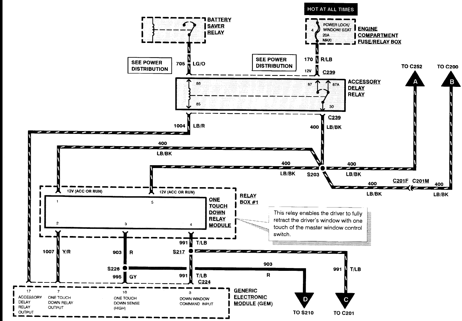
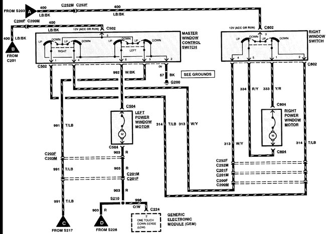
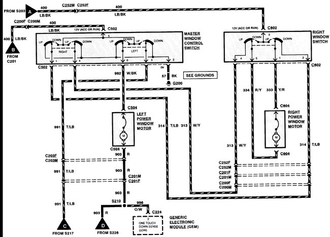
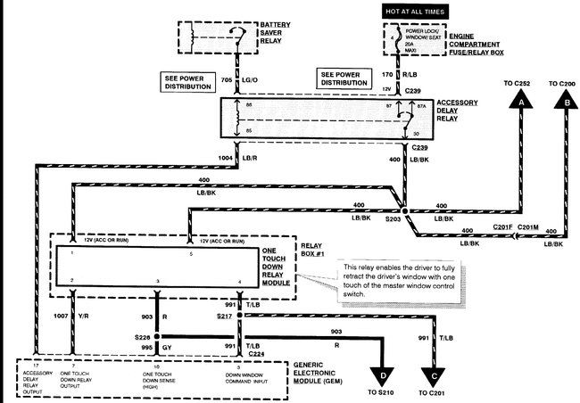
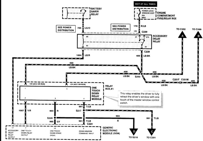
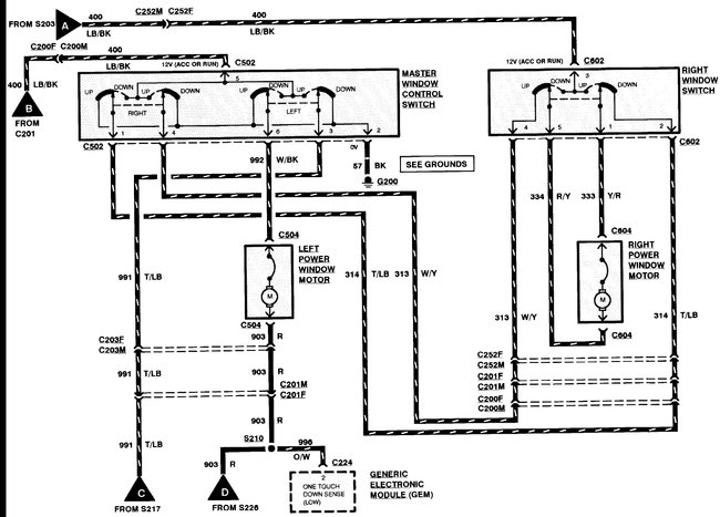
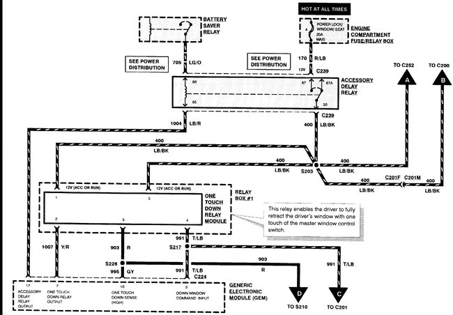
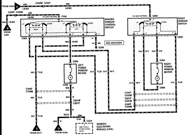
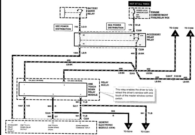
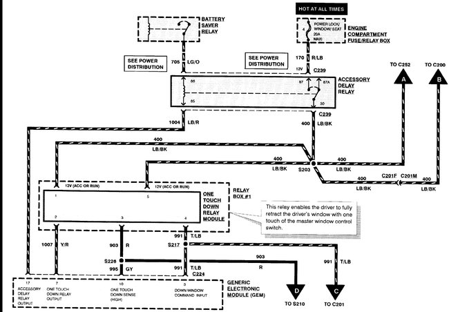
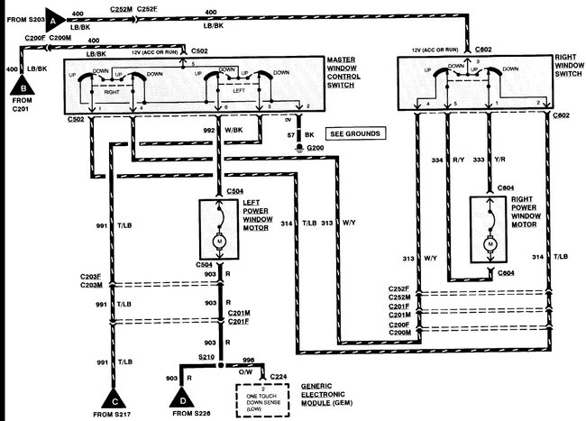
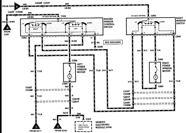
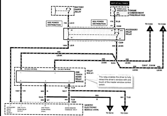
Windows not working. Need relay placement for box under dash with eight relays in it.
Was this
answer
helpful?
Yes
No
+1
Wednesday, February 3rd, 2021 AT 1:34 PM (Merged)
Tiny
STEVE W.
  • MECHANIC
  • 15,546 POSTS
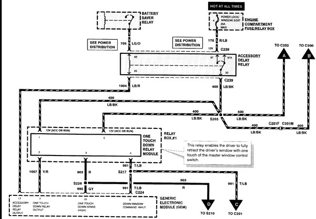
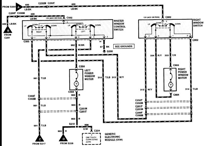
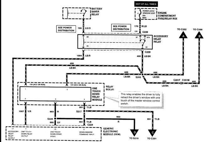
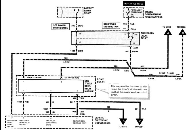
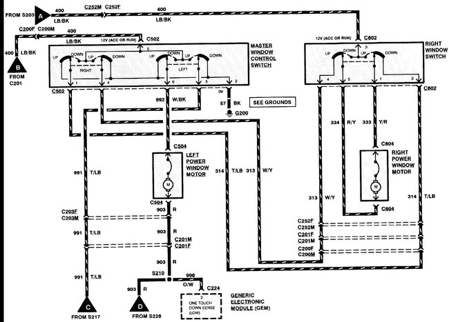
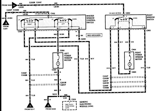
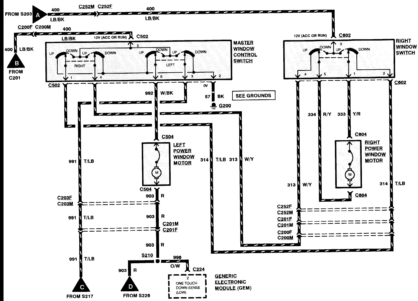
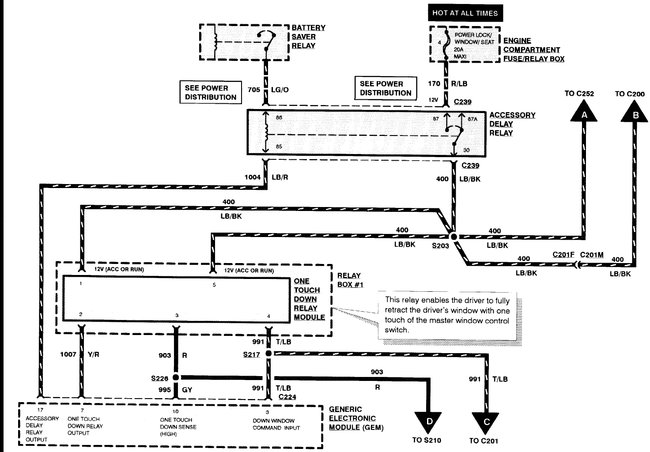
Fuse 4 in the under-hood box is power windows and locks as well as power seats. The under dash box contains only the one touch relay for the windows. The accessory delay relay is the other window related relay. The rest is controlled through the GEM module.
The AD relay is on its own connection not in the relay box.
Was this
answer
helpful?
Yes
No
+1
Wednesday, February 3rd, 2021 AT 1:34 PM (Merged)
Tiny
SCHAUT78
  • MEMBER
  • 2 POSTS
Awesome thanks so much.
Was this
answer
helpful?
Yes
No
Wednesday, February 3rd, 2021 AT 1:34 PM (Merged)
Tiny
KEN L
  • MASTER CERTIFIED MECHANIC
  • 54,872 POSTS
Nice work Steve,

Let us know what happens and please upload pictures or videos of the problem.

Cheers, Ken
Was this
answer
helpful?
Yes
No
Wednesday, February 3rd, 2021 AT 1:34 PM (Merged)
Tiny
BILLIYJO21
  • MEMBER
  • 1 POST
  • 1996 FORD RANGER
  • 4 CYL
  • 2WD
  • MANUAL
  • 17,300 MILES
I have a 1996 ford ranger with the 2.3l engine and one day the fuel pump went out and so we tested the pump and it was fine we came to find out that it wasnt getting any power so I was wondering if and were the fusible link would be located
thanks joey
Was this
answer
helpful?
Yes
No
Wednesday, February 3rd, 2021 AT 1:35 PM (Merged)
Tiny
RASMATAZ
  • MECHANIC
  • 75,992 POSTS
Check fuse 20amp fuel sys/anti theft in engine fuse/relay box, fuel pump relay and PCM power relay-
If it were the fusible link you would have lost power to more than just the fuel pump, it doesn't have its own power feed

Read the guide below on testing relays, it will help

https://www.2carpros.com/articles/how-to-check-an-electrical-relay-and-wiring-control-circuit

The power distribution wiring is attached below
Was this
answer
helpful?
Yes
No
+3
Wednesday, February 3rd, 2021 AT 1:35 PM (Merged)
Tiny
TIM SANDERSON
  • MEMBER
  • 1 POST
  • 1994 FORD RANGER
  • 2.3L
  • 4 CYL
  • 2WD
  • MANUAL
  • 200,000 MILES
Can't find fuse diagram guides.
Was this
answer
helpful?
Yes
No
Wednesday, February 3rd, 2021 AT 1:37 PM (Merged)
Tiny
ASEMASTER6371
  • MECHANIC
  • 52,796 POSTS
Good evening,

I attached the legend and pictures of both fuse boxes for you. Check out the diagrams (Below). Please let us know what happens. Let me know if you have any other questions.

Roy
Was this
answer
helpful?
Yes
No
+1
Wednesday, February 3rd, 2021 AT 1:37 PM (Merged)
Tiny
ROCHILD
  • MEMBER
  • 2 POSTS
  • 1994 FORD RANGER
  • 170,000 MILES
I need to identify a fuse that was burned in my truck. I do not have any written information of my truck. This box is under the motor capo, near the battery. Could anyone help?
Was this
answer
helpful?
Yes
No
Wednesday, February 3rd, 2021 AT 1:37 PM (Merged)
Tiny
RASMATAZ
  • MECHANIC
  • 75,992 POSTS
Hello,

Here are two guides that will help you test the fuse and relay for your truck.

https://www.2carpros.com/articles/how-to-check-a-car-fuse

and

https://www.2carpros.com/articles/how-to-check-an-electrical-relay-and-wiring-control-circuit

Check out the diagrams (Below) 1995 is the same

Please let us know if you need anything else to get the problem fixed.

Cheers
Was this
answer
helpful?
Yes
No
+4
Wednesday, February 3rd, 2021 AT 1:37 PM (Merged)
Tiny
ROCHILD
  • MEMBER
  • 2 POSTS
If I stand near the left tire, on top of the box I see relays in the middle fuses (mini)in bottom fuses ( big) one of it is 60 A capacity. My truck has the power distribution module at the left side.

Thanks for the diagrams worked great I saved this page in my favorites.
Was this
answer
helpful?
Yes
No
+8
Wednesday, February 3rd, 2021 AT 1:37 PM (Merged)

Please login or register to post a reply.