Monday, December 15th, 2008 AT 10:50 PM
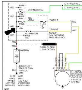
I Replaced my alternator after the bearing went out. The unit was still charging but making a lot of noise. The new alternator(not rebuilt) was installed but would not put out more than 11 - 12 volts. I took it to the auto parts store I purchased it from they used a portable tester to confirm not charging. The battery is good, so I removed the catenator and took it back and they tested it on the bench 3 times and it passed every time. So I reinstalled it checked for good connections on the wiring, cleaned the battery posts, and still would not charge. My question is what now, how do I check the wiring to see if any of it is bad?






