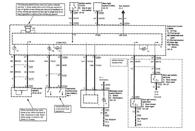
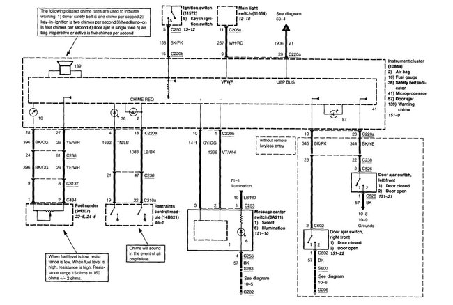
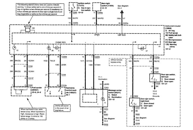
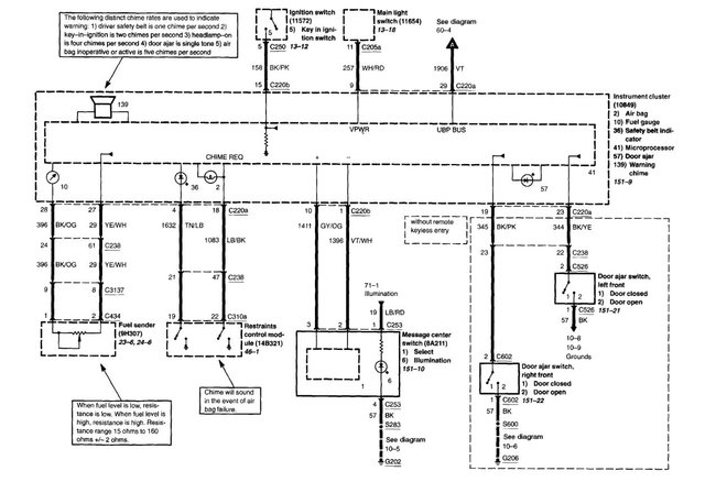
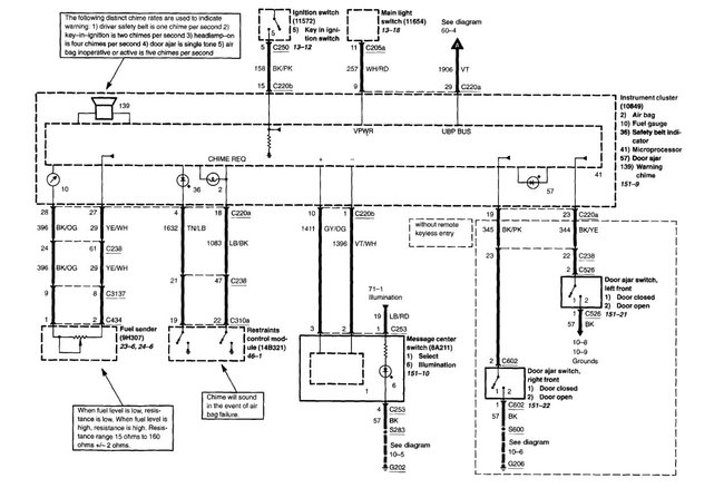
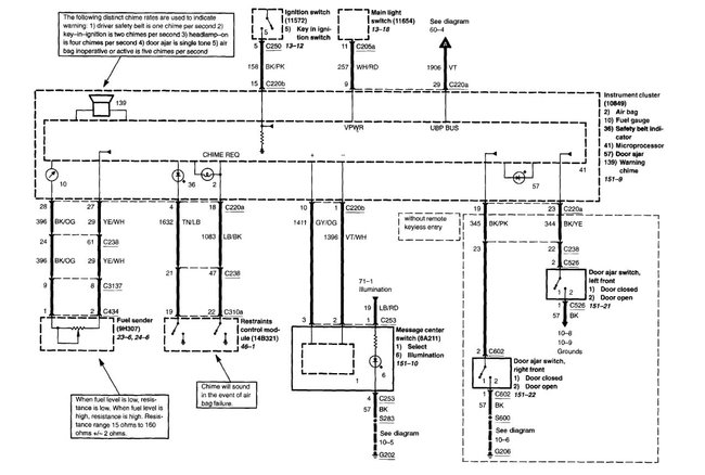
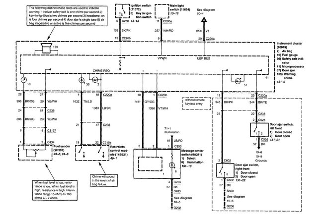
I have what I think is an unusual question that I hope you can help with. I have currently a 2008 F150 FX4. I bought it with the standard 27 gal. Fuel tank. My old truck was a 2005 F150 FX4. It had the 36 gal fuel tank option. I wanted the bigger tank on my new truck, so I looked at the dimensions and all I could figure to look at and the only difference I could see was that the 36 gal. Was longer. I figured that the sending unit would work and things would be good. I wasn't able to "fill" the tank when the prices were at $4.00 a gal. And the gauge worked accurately but now that they have dropped I am able to fill the tank. When I fill it, the gauge goes to empty and the "low Fuel" warning comes on for about the first 60 miles. Now, the gauge "misreads" and I found this out on a recent trip to Vegas. I filled the truck before I left AZ and when I went to leave Vegas, the gauge read about half. I filled it and ended up putting 25 gals in.
So, now that the background is out of the way, is there a way to "adjust" something to make the gauge read right?
Thank you,
Ken Maki
Scottsdale, AZ
602-697-3461
Wednesday, February 25th, 2009 AT 11:01 AM



