Turn Signals Not Working

Tiny
CITIZENSNIPS
  • MEMBER
  • 1995 FORD F-150
  • V8
  • 4WD
  • AUTOMATIC
  • 180,000 MILES
The turn signals on my truck do not work, though when I turn the harzard switch on the lights blink. I know its not a fuse. What is wrong with my truck and how would I go about fixing it.
Thursday, September 3rd, 2009 AT 10:22 PM

29 Replies

Tiny
BLUELIGHTNIN6
  • MECHANIC
  • 16,542 POSTS
Need to check your vehicle's turn signal flasher relay, located on passenger compartment fuse block. if relay is OK , suspect faulty turn signal (multifunction) switch. This guide can help us fix it

https://www.2carpros.com/articles/turn-signals-not-working-blinker

Please run down this guide and report back.
Was this
answer
helpful?
Yes
No
+1
Friday, October 19th, 2018 AT 4:22 PM
Tiny
29 CAMEL JOCKEY
  • MEMBER
  • 1 POST
  • 1993 FORD F-150
  • V8
  • 4WD
  • AUTOMATIC
  • 12,100 MILES
Turn signals dont work replaced flasher and checked all fuses they are all good and all lights work
Was this
answer
helpful?
Yes
No
+3
Sunday, October 11th, 2020 AT 3:50 PM (Merged)
Tiny
DANLESABRE
  • MEMBER
  • 230 POSTS
There are 2 different flashers, are you sure you replaced the right one? When you engage the directional do the lights illuminate but not flash or not illuminate at all?
Was this
answer
helpful?
Yes
No
+3
Sunday, October 11th, 2020 AT 3:50 PM (Merged)
Tiny
JACOBANDNICKOLAS
  • MECHANIC
  • 110,194 POSTS
Have you checked the switch?
Was this
answer
helpful?
Yes
No
Sunday, October 11th, 2020 AT 3:50 PM (Merged)
Tiny
RANGER812572
  • MEMBER
  • 52 POSTS
  • 1992 FORD F-150
  • 4.9L
  • 6 CYL
  • RWD
  • MANUAL
  • 233,000 MILES
As of yesterday, my front right turn signal quit. When you turn the right turn signal on, the rear turn signal illuminates but does not flash. If you turn the hazard lights on, the right front still does not illuminate. Also the indicator on the dash does not light up at all. The bulb is good. The parking lights work properly. Can anyone help diagnose the problem?
Was this
answer
helpful?
Yes
No
-1
Sunday, October 11th, 2020 AT 3:51 PM (Merged)
Tiny
RANGER812572
  • MEMBER
  • 52 POSTS
If anyone is interested, the turn signal switch was the problem. I jumpered the wire from the switch to the bulb to ensure it was all working past the switch. I replaced the switch and it works great.
Was this
answer
helpful?
Yes
No
Sunday, October 11th, 2020 AT 3:51 PM (Merged)
Tiny
GINA BINA
  • MEMBER
  • 1 POST
  • 1990 FORD F-150
  • 6 CYL
  • FWD
  • MANUAL
  • 210,000 MILES
When I turn my turning signals on, they do not flash or blink, the lights outside come on, but they don't blink, but when I turn on my 4 ways or hazards, they blink? Please help.
Was this
answer
helpful?
Yes
No
+2
Sunday, October 11th, 2020 AT 3:51 PM (Merged)
Tiny
BLUELIGHTNIN6
  • MECHANIC
  • 16,542 POSTS
Your turn signal flasher relay has failed. You will need to replace it, it is located on the front of the fuse block
Was this
answer
helpful?
Yes
No
Sunday, October 11th, 2020 AT 3:51 PM (Merged)
Tiny
TENN1987
  • MEMBER
  • 4 POSTS
  • 1989 FORD F-150
  • 179,000 MILES
I am having an issue that is puzzling. Front right and left rear work when I attempt to use those, however the front left and right rear do not. What puzzles me is that the hazard, when engaged causes all 4 to flash. I flipped the hazard and turn signal fuses and nothing changed. So what gives?
Was this
answer
helpful?
Yes
No
Sunday, October 11th, 2020 AT 3:51 PM (Merged)
Tiny
CADIEMAN
  • MECHANIC
  • 3,544 POSTS
As each bulb has two filaments one is obviously blown in each bulb. You will need to replace them. Buy 2 1157 bulbs.
Was this
answer
helpful?
Yes
No
-1
Sunday, October 11th, 2020 AT 3:51 PM (Merged)
Tiny
TENN1987
  • MEMBER
  • 4 POSTS
I tried this today and it made no difference. In fairness I believe the last owner altered the fittings as they now accept 3157. Additionally, the left/right switch does not lock in position
Was this
answer
helpful?
Yes
No
Sunday, October 11th, 2020 AT 3:51 PM (Merged)
Tiny
CADIEMAN
  • MECHANIC
  • 3,544 POSTS
3157 is just a newer style bulb. You need to buy a test light. Check to see if your getting voltage at the sockets when the lever is pushed up or down. You will also need to replace the turn signal switch. But let's get the lights working now.
Was this
answer
helpful?
Yes
No
Sunday, October 11th, 2020 AT 3:51 PM (Merged)
Tiny
TENN1987
  • MEMBER
  • 4 POSTS
If the socket fails the voltage tests what shall we do? I'll be testing it soon. They did, I'm tracing the wiring, almost have the rear located, as for the front. Not so easy.
Was this
answer
helpful?
Yes
No
Sunday, October 11th, 2020 AT 3:51 PM (Merged)
Tiny
CADIEMAN
  • MECHANIC
  • 3,544 POSTS
So you're not receiving a voltage signal to the wires right behind the socket?
Was this
answer
helpful?
Yes
No
Sunday, October 11th, 2020 AT 3:51 PM (Merged)
Tiny
TENN1987
  • MEMBER
  • 4 POSTS
I've received input for parking and hazard lights but not turn, the black wire is receiving an overload error on multi-meter.
Was this
answer
helpful?
Yes
No
Sunday, October 11th, 2020 AT 3:51 PM (Merged)
Tiny
ASEMASTER6371
  • MECHANIC
  • 52,796 POSTS
Good evening,

Switching fuses does nothing.

The difference is the multi function switch. It has different contacts with 4 ways than it does with 2 way or just turn signals.

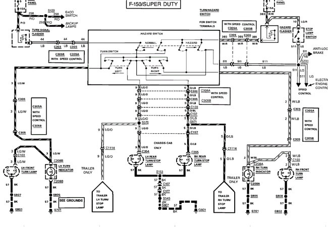
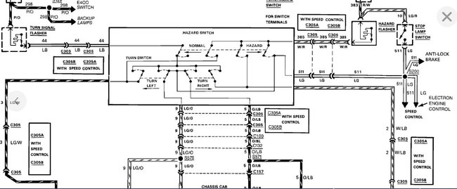
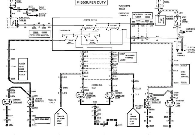
https://www.2carpros.com/articles/how-to-check-wiring

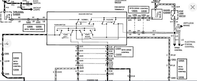
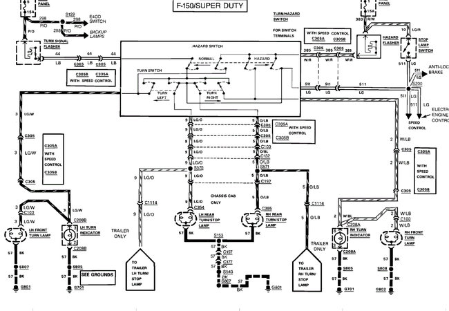
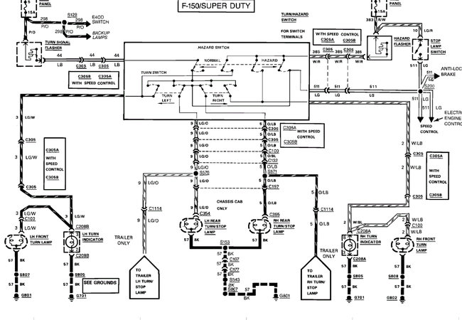
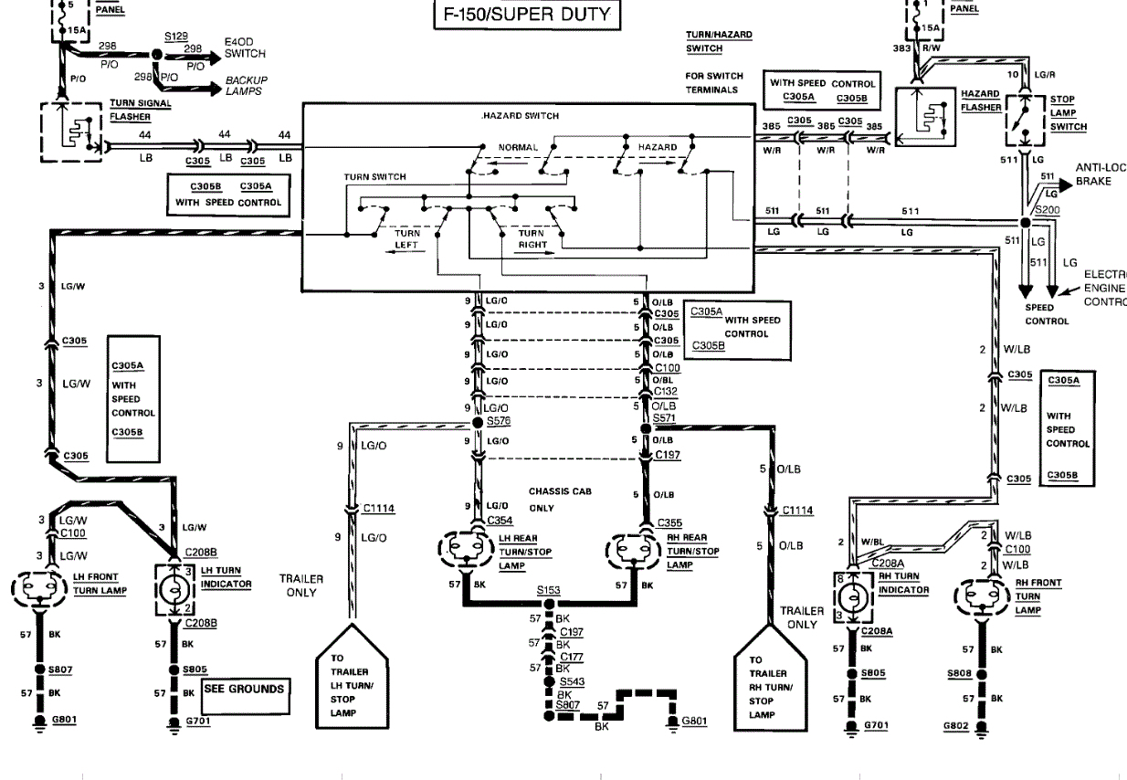
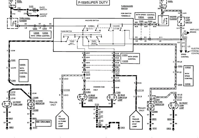
I attached the wiring diagram for you to view. I would replace the turn signal switch.

Roy
Was this
answer
helpful?
Yes
No
Sunday, October 11th, 2020 AT 3:51 PM (Merged)
Tiny
JACOBANDNICKOLAS
  • MECHANIC
  • 110,194 POSTS
Hi,

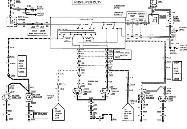
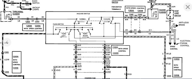
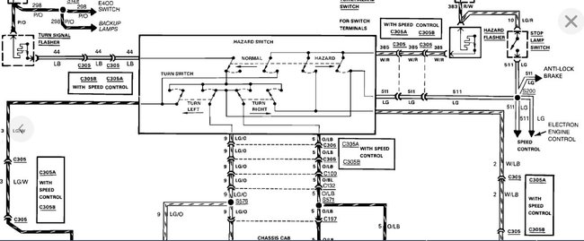
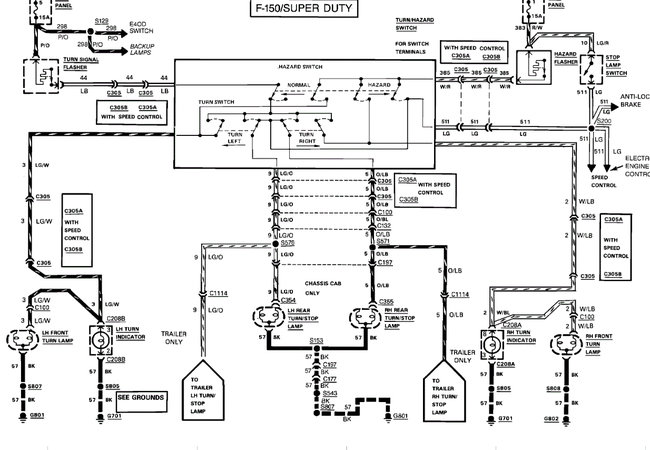
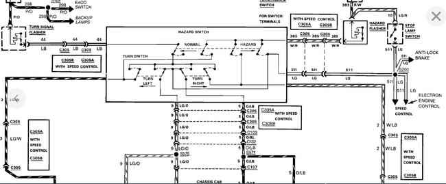
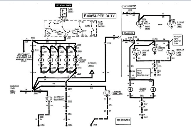
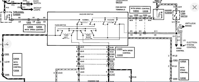
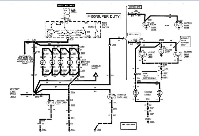
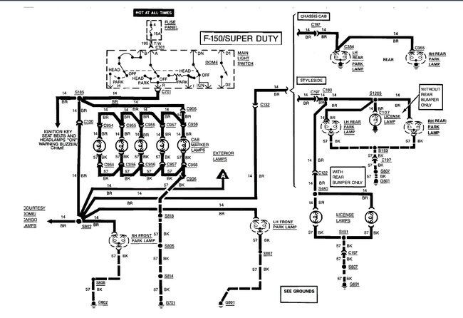
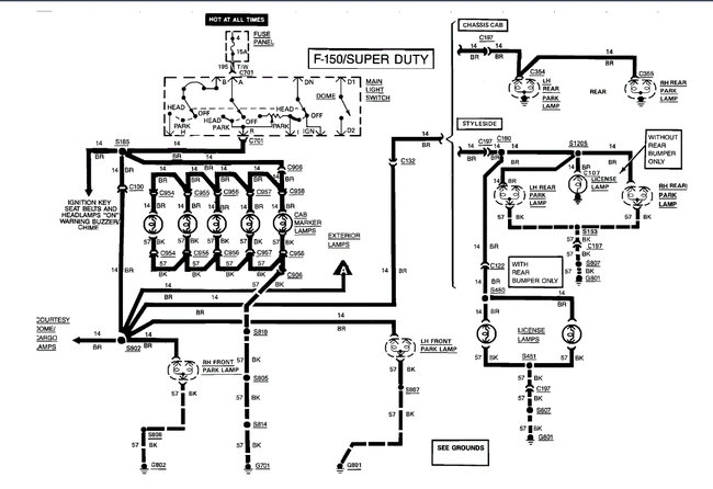
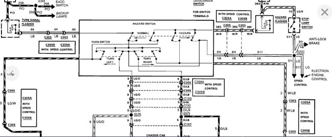
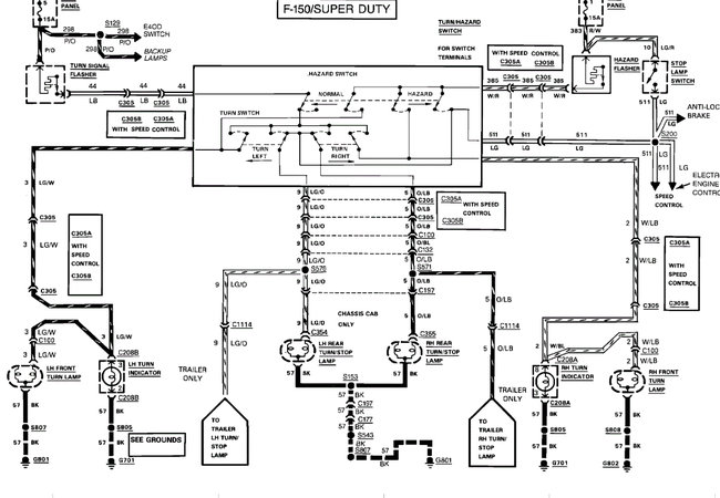
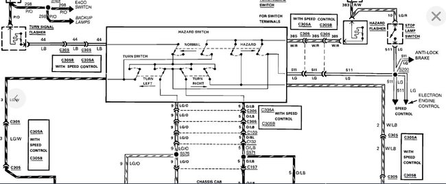
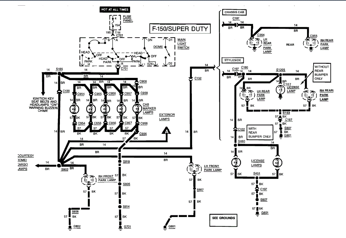
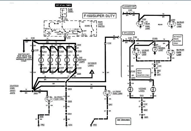
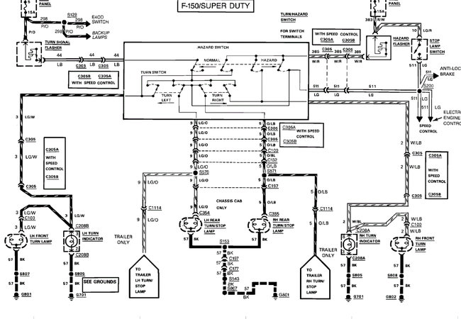
I read through your post. As a result, I opened up the wiring schematic from Ford it look at the signal lighting circuit. Based on what I am seeing, this isn't an issue with wiring causing two opposite sides not to work. Interestingly, the hazard lights, which you indicate work, use the same wires, but they are switched from a different location. Based on that, I feel ASEmaster is correct. If you look at the first two pics below, you will see how the signal switch has four different contacts. I suspect that is where the problem is located.

Here are a couple links you may find of interest:

https://www.2carpros.com/articles/turn-signals-not-working-blinker

https://www.2carpros.com/articles/turn-signal-switch-replacement

If you determine it is the switch, here are the directions from Alldata.

1989 Ford Truck F 150 2WD Pickup V8-302 5.0L
Turn Signal Switch Replace
Vehicle Sensors and Switches Sensors and Switches - Lighting and Horns Turn Signal Switch Service and Repair Procedures Turn Signal Switch Replace
TURN SIGNAL SWITCH REPLACE
1. Disconnect battery ground cable.
2. Remove horn switch, then the steering wheel.
3. Remove turn signal switch lever by unscrewing from steering column.
4. On 1987 models, remove lower steering column shroud. On 1989-91 models, remove upper and lower shrouds.
5. On all models, disconnect electrical connector from turn signal switch and remove switch attaching screws.
6. On models with tilt column and Bronco with fixed column, remove wires and terminals from steering column electrical connector, after noting color code and location of each connector. Remove plastic cover sleeve, if equipped, from wiring harness, then lift switch assembly out through opening in shift socket.
7. On models with fixed column except Bronco, remove switch assembly by lifting out of column while guiding connector plug through opening in shift socket.
8. Reverse procedure to install.

______________________

Let me know if this helps or if you have other questions.

Joe

Was this
answer
helpful?
Yes
No
Sunday, October 11th, 2020 AT 3:51 PM (Merged)
Tiny
RDHILL
  • MEMBER
  • 4 POSTS
  • 1988 FORD F-150
  • V8
  • 2WD
  • AUTOMATIC
  • 12,000 MILES
My front left turn signal stopped working. I changed the bulb but it didn't work. What could the problem be and is it simple solution? Thank you
Was this
answer
helpful?
Yes
No
Sunday, October 11th, 2020 AT 3:52 PM (Merged)
Tiny
BLACKOP555
  • MECHANIC
  • 10,386 POSTS
Just the front left isnt working. Rear is good?

Is the indicator flashing normal speed or abnormally fast.
Was this
answer
helpful?
Yes
No
Sunday, October 11th, 2020 AT 3:52 PM (Merged)
Tiny
RDHILL
  • MEMBER
  • 4 POSTS
Thanks for replying. Yes it's just the front right. The park breaks work. Also when I turn on the hazzard lights the left is out, so I take it that it's on the same switch or something.
Was this
answer
helpful?
Yes
No
Sunday, October 11th, 2020 AT 3:52 PM (Merged)

Please login or register to post a reply.