Sunday, December 16th, 2007 AT 12:53 PM
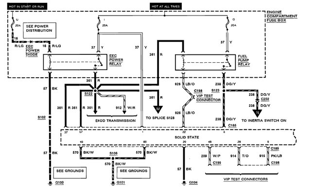
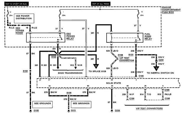
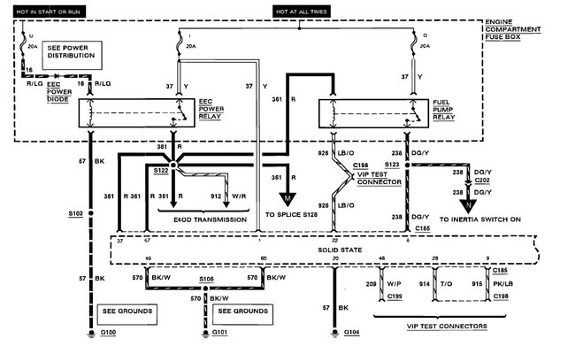
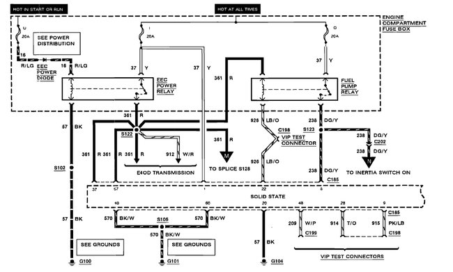
Getting power on ground wire but no power to fuel pump. There is power on main yellow wire power on red ignition switch and power on ground wire on back of fuse box, fuel pump shorted inside fuel tank on red wire, so we are trying to replace with new fuel pump no power to pump (4.9L)









