Fuel pump replacement?

Tiny
MANNYFRISCO10
  • MEMBER
  • 1998 FORD EXPLORER
  • 6 CYL
  • 2WD
  • AUTOMATIC
  • 154,000 MILES
New fuel pump shuts off 2 seconds after it turns on. I replaced old one and also strainer. Do I have to completely install tank with all hoses to test pump?
Wednesday, January 13th, 2010 AT 9:53 PM

1 Reply

Tiny
SQM
  • MECHANIC
  • 6,383 POSTS
Hello,

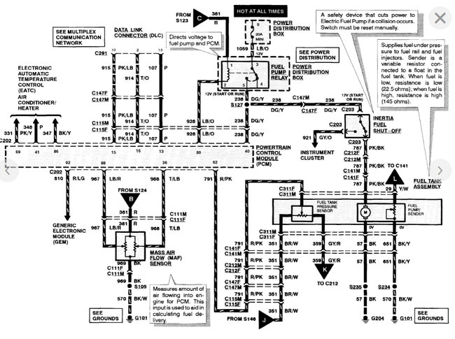
First test the fuel pump by applying 12v to the connector, if it runs then you know the pump is good. You can do this test while the pump is in the fuel tank.
If you apply power directly to the pump but it still shuts off then you have a defective pump.

If the pump is good, check to see if you are getting proper power to the pump. Test the voltage output of the wiring harness for the fuel pump. You should have 12 to the connector.
It there is not adequate voltage then the issue is with the wiring. You will have to trace the harness to find any type of short or loose wires.

https://www.2carpros.com/articles/how-to-check-wiring

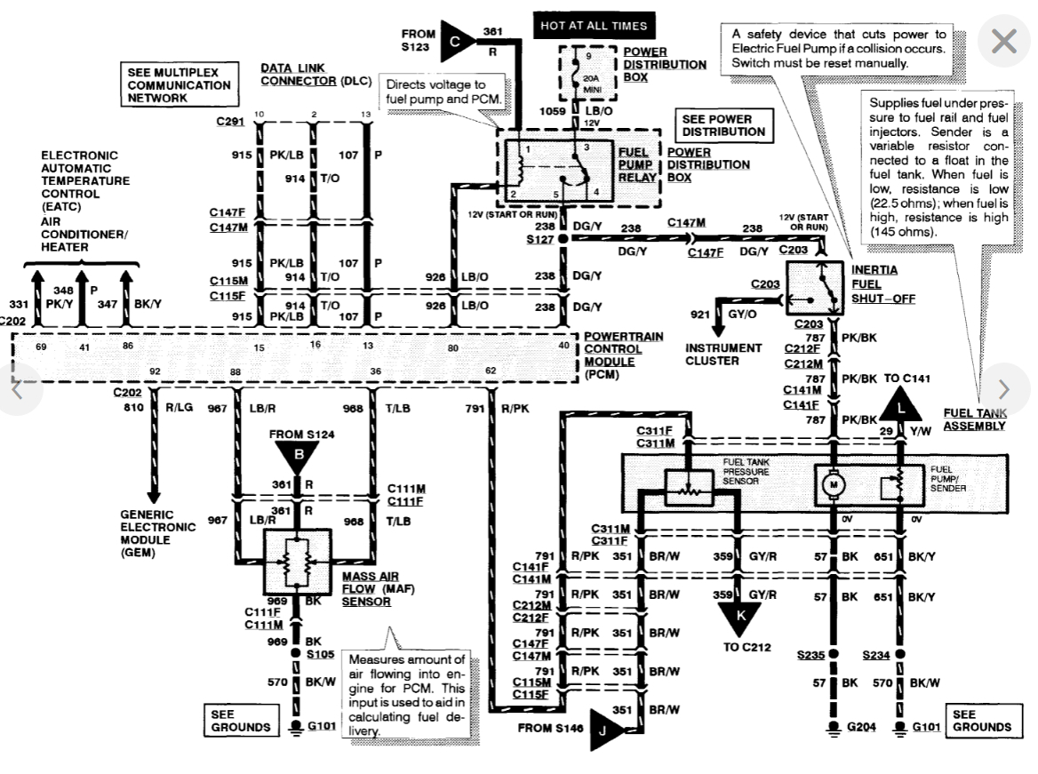
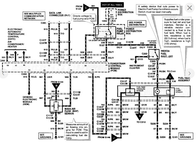
I have attached the fuel pump wiring schematics for your reference.

Please let me know of any questions.
Thank you.
Was this
answer
helpful?
Yes
No
Wednesday, September 22nd, 2021 AT 8:57 PM

Please login or register to post a reply.