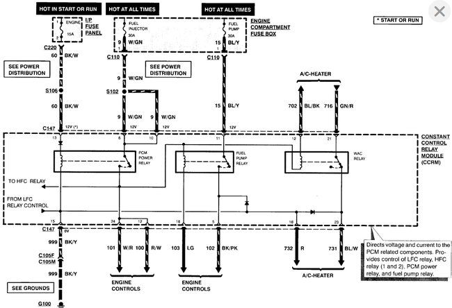
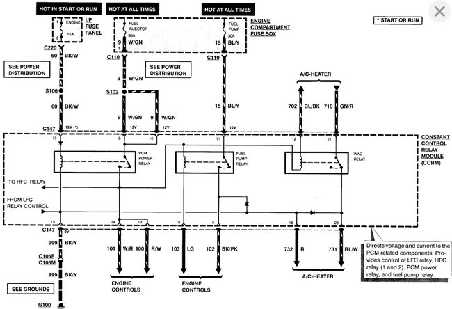
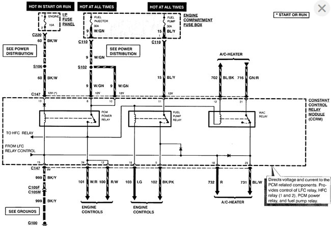
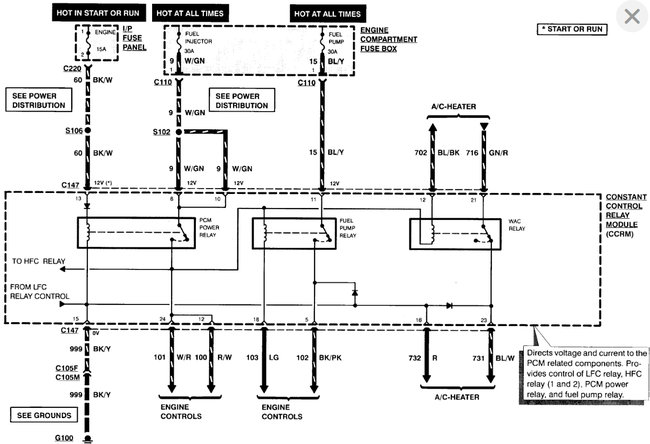
Friday, September 3rd, 2010 AT 3:53 PM
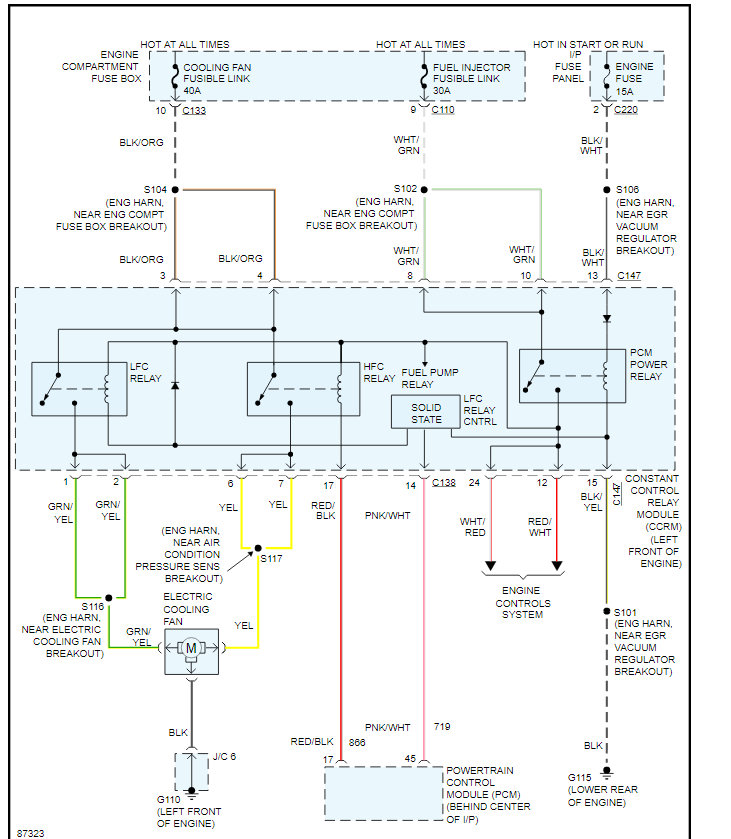
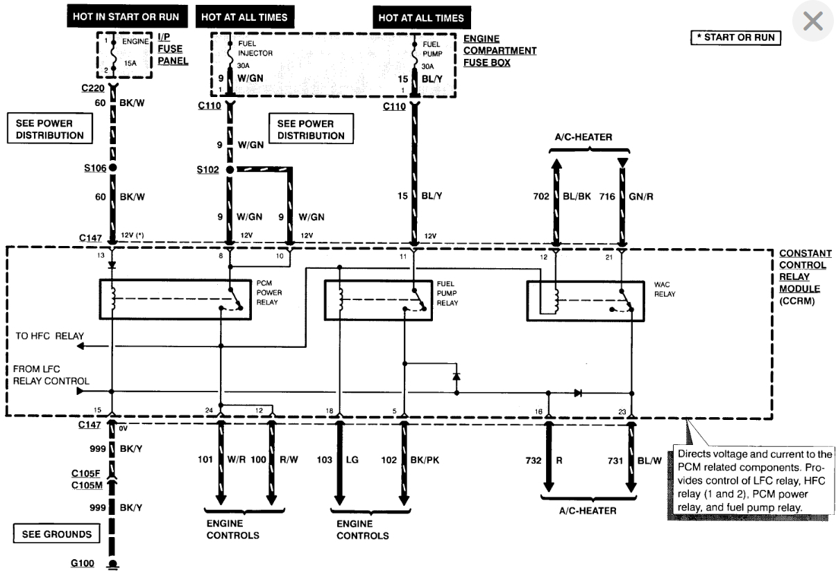
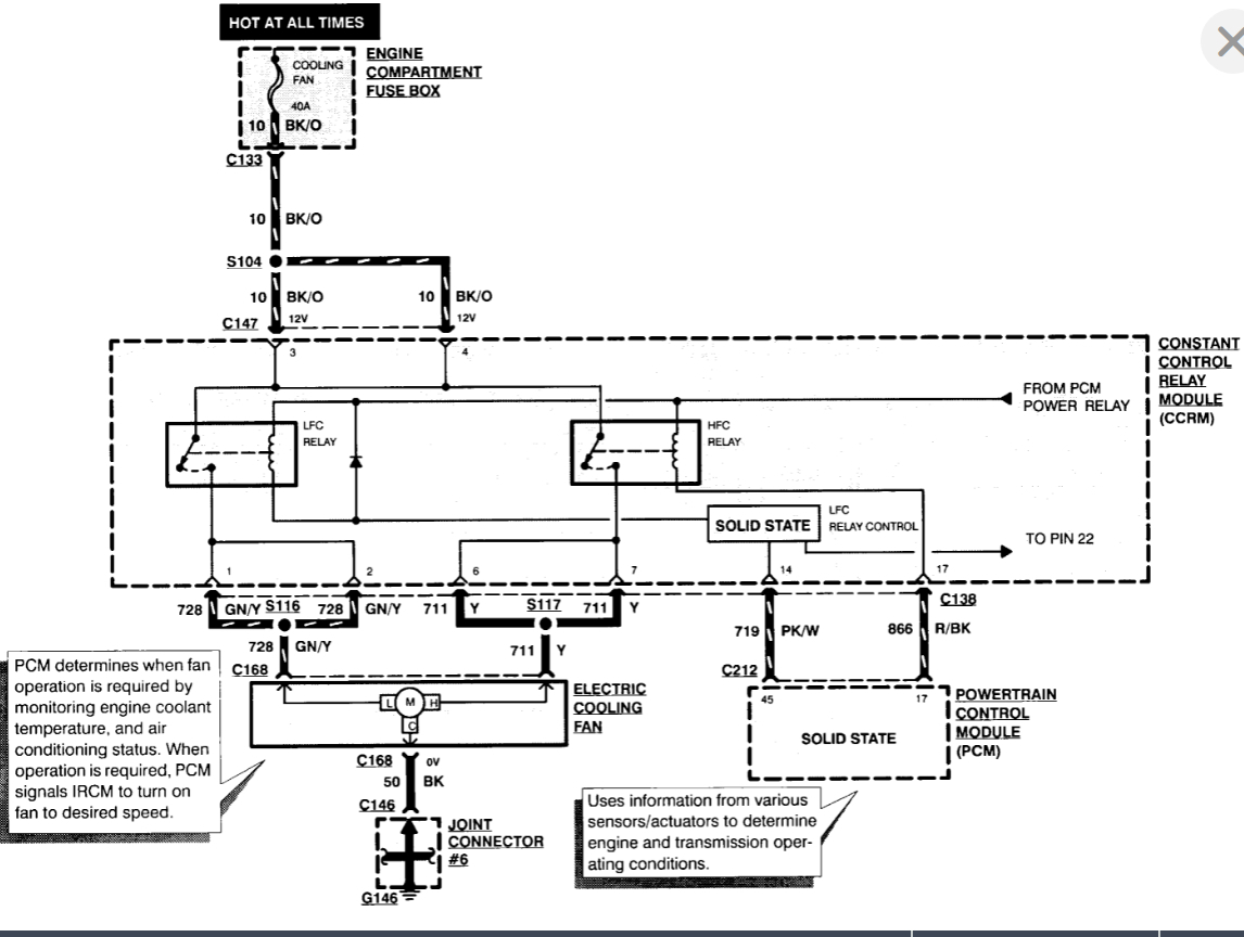
My thermostat broke and the engine fan stopped.L replaced the thermostat and the heat sensor next to the thermostat, but the fan still won't come on. Where are the relays for the engine fan. An answer would be well appreciated, thank you.









