Brake Lights

Tiny
DOGARCIA
  • MEMBER
  • 1990 FORD BRONCO
  • V8
  • 4WD
  • AUTOMATIC
  • 134,000 MILES
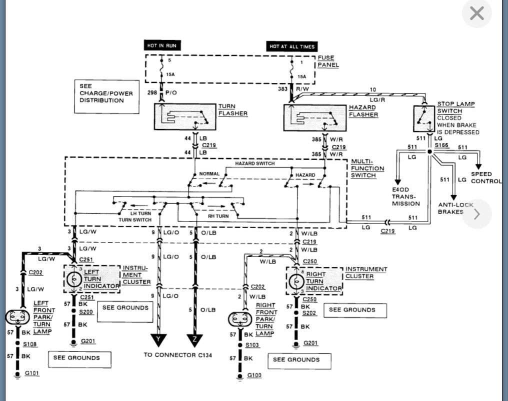
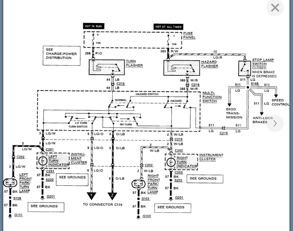
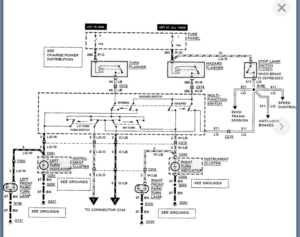
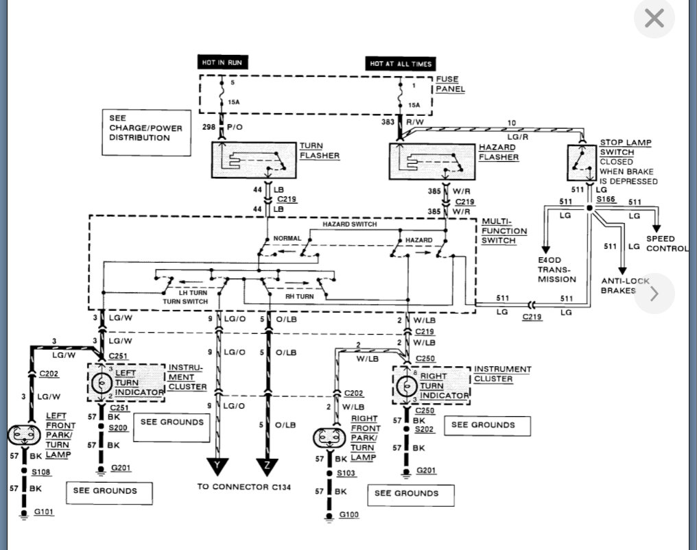
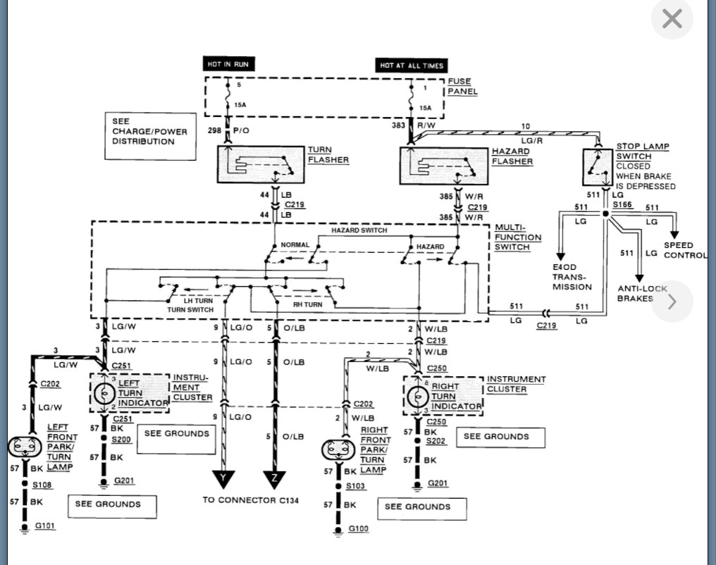
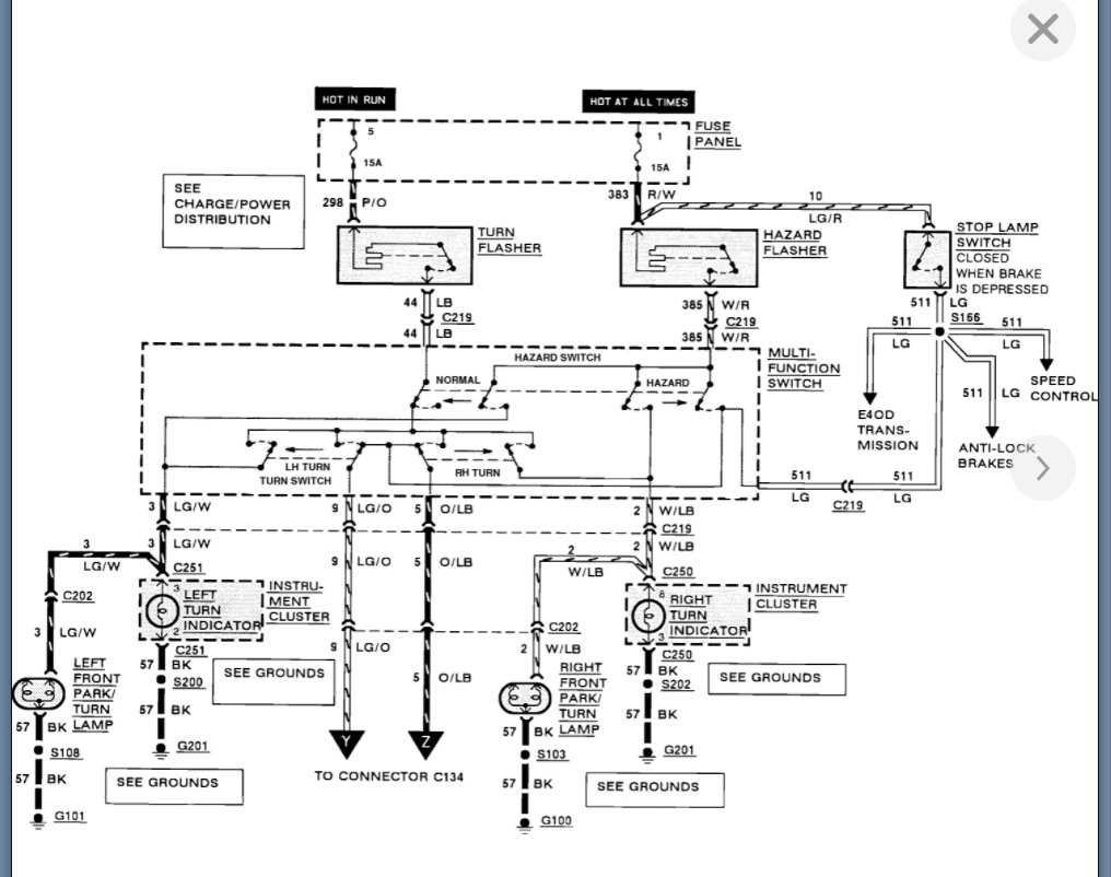
The brake light don't turn on. All other lights work fine. Check all connections, multi-function switch is new. Tried to power direct, but don't work either. The left turn signal turns on when I apply the brake, even when the ignition isn't on. I get power to and from the brake switch.

Wondering if the rear abs module/system is incorporated the brake light. I have tried to run power directly to one side of the rear brakes and the light still don't light up. They do flash when I hit the signal.
Saturday, February 7th, 2009 AT 6:25 PM

1 Reply

Tiny
KASEKENNY
  • MECHANIC
  • 18,907 POSTS
You either have an issue with the new multi function switch or the turn signal flasher is faulty which is what I suspect the issue is since you are having issues with that as well.

This means we need to start with checking the voltage coming out of the switch. If there is nothing on the LG/O and O/LB wiring then we need to go back to the relay and jump it.

Here are a couple guides that will help with this:

https://www.2carpros.com/articles/how-to-check-wiring

https://www.2carpros.com/articles/how-to-check-an-electrical-relay-and-wiring-control-circuit

Please run through this info and let us know what you find. Thanks
Was this
answer
helpful?
Yes
No
Wednesday, September 8th, 2021 AT 1:45 PM

Please login or register to post a reply.