Flashing security warning on dash, no crank, no click

Tiny
ALPHAA10
  • MEMBER
  • 232 POSTS
Here are the photos. From left to right.

1. Under-hood relay, showing blue plastic retainer clip.
2. Under dash Maxi fuse and relay panel, left.
3. Under dash Maxi fuse and relay panel, right.
Was this
answer
helpful?
Yes
No
Sunday, October 3rd, 2021 AT 10:04 PM
Tiny
JACOBANDNICKOLAS
  • MECHANIC
  • 110,192 POSTS
Hi,

The blue tab will slide upwards. You don't need to fully remove it. It simply is a locking device to prevent the connector from coming apart. If you can't move it by hand, try a straight screwdriver.

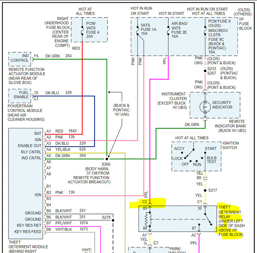
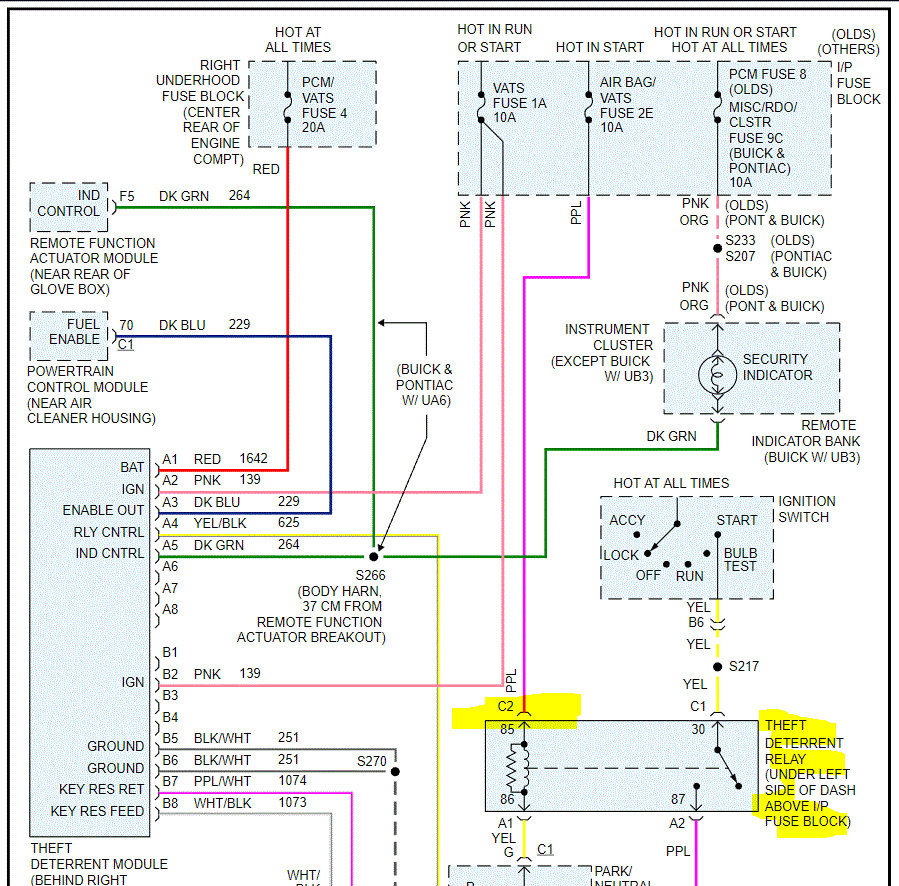
Now, if fuse 2E is good, then we need to check if the power makes it to the theft deterrent relay via a purple wire. I have a feeling you will need a helper for this. Again, it will only get power when the key is in the start position.

See pic below

Let me know what you find.

Joe
Was this
answer
helpful?
Yes
No
+2
Monday, October 4th, 2021 AT 7:33 PM
Tiny
ALPHAA10
  • MEMBER
  • 232 POSTS
Joe, late this afternoon, I may have found the elusive orange wire. After watching a few YouTube videos showing the resistor bypass technique, in which one of them briefly showed the under-dash area where the orange wire runs, I located the same area and the most likely candidate orange wire.
Not only that, but all the videos show the correct orange wire is actually an orange jacket containing two white-jacketed wires. It became a simple matter to identify the correct orange wire by its oval (oo), rather than round, cross-sectional shape. Fortunately, there is only one oval orange wire in the sub dash area of interest.
Eagerly, I finger-traced the oval orange wire to the junction block above the left under-dash fuse panel. At that location, the orange wire opens into two smaller, white wires, each of which disappears into the junction block.
As I tried to photograph the wire, rain began, but soon, I hope to attach the photos I was able to take of the orange wire and its surroundings. As soon as the rain ends (for a while), I can experimentally attach the resistor, leaving enough of the original orange wire hanging from the junction block for easy reattachment, if the plan fails. Is that a promising approach?
Was this
answer
helpful?
Yes
No
Wednesday, October 6th, 2021 AT 10:26 PM
Tiny
ALPHAA10
  • MEMBER
  • 232 POSTS
Photos, left to right, were taken from an upside-down position, with my head below the dash, and trying to hold the flashlight beam steady with one hand, while keeping the camera focused on the area of interest with the other. For that reason, some of the photos may be considered upside-down, so you can flip or rotate them in your viewer to make them clearer.

1. Photo (correct orientation) of orange oval wire emerging from dark background, and entering into a flexible, black plastic conduit running upward into the ignition switch.
2. Photo (upside down) of oval orange wire entering the junction block. Nearby, the solid purple wire you mentioned enters a blue-plastic framed portion of the junction block.
3. Photo showing solid purple wire emerging from the back of the fuse panel. On the other side of the panel is fuse 2E. The circuit tester did not blink on when I probed the same purple wire at the junction box as I turned the ignition key, but I'll try to confirm that.
4. Photo (upside down) of orange oval wire looping down. In this photo, its oval cross-section is visible as a sharply defined reflection line.
Was this
answer
helpful?
Yes
No
Thursday, October 7th, 2021 AT 12:52 AM
Tiny
JACOBANDNICKOLAS
  • MECHANIC
  • 110,192 POSTS
Hi,

Looking and thinking, it should be okay to try. However, you indicated there is no power via the purple wire. That should be coming from fuse 2E. I read a more detailed section of the schematics and found it should have power in run and start positions.

Are you able to trace that purple wire back to the fuse to see if or where power is lost?

Joe
Was this
answer
helpful?
Yes
No
+1
Thursday, October 7th, 2021 AT 2:24 PM
Tiny
ALPHAA10
  • MEMBER
  • 232 POSTS
In your October 4 message, you provided (thank you) a schematic for the connection from fuse 2E to the Theft Deterrent Relay. The fuse block shows 2E is hot in start but says nothing else about other hot positions for 2E, ie, nothing about run. Did I read that schematic incorrectly?
When the rain stops, I'll first check for 2E (purple wire) power to the junction block (located to the left and above the fuse panel). And make sure to determine whether 2E power is present for start and also run.
Was this
answer
helpful?
Yes
No
Friday, October 8th, 2021 AT 1:08 AM
Tiny
JACOBANDNICKOLAS
  • MECHANIC
  • 110,192 POSTS
Hi,

That is what the schematic indicated. I read through a different one that indicated power in both the run and start position.

Let me know if you have questions or if I can help.

Joe
Was this
answer
helpful?
Yes
No
+1
Friday, October 8th, 2021 AT 5:22 PM
Tiny
ALPHAA10
  • MEMBER
  • 232 POSTS
Still working on the problem. Will have information, soon.
Was this
answer
helpful?
Yes
No
Friday, October 8th, 2021 AT 7:13 PM
Tiny
ALPHAA10
  • MEMBER
  • 232 POSTS
Today, my battery charger expired, so Sunday, or Monday, at the latest, it will be replaced. That will permit me to resume testing the path for fuse 2E.
Was this
answer
helpful?
Yes
No
Saturday, October 9th, 2021 AT 9:01 PM
Tiny
JACOBANDNICKOLAS
  • MECHANIC
  • 110,192 POSTS
Hi,

No problem. Let me know what you find when you can.

Take care,

Joe
Was this
answer
helpful?
Yes
No
Saturday, October 9th, 2021 AT 9:29 PM
Tiny
ALPHAA10
  • MEMBER
  • 232 POSTS
Good news, Joe. The car started after I installed a 2kOhm resistor across the orange sensor data line to the PCM. (Using shrink tubing, I sealed off each of the two-cut wire ends of the orange line running up into the ignition switch.)

All fuses are intact, including 2E, and the Maxi fuses are okay, too. Obviously, all the relays work, as well. Starting is not a problem, and current battery voltage is 12.78v, and the charging voltage from the alternator (measured across battery terminals) is 14.11v.

Joe, this problem resolution would not have been possible without your staying with me as I worked through the diagnosis. As you know, not all VATS problems yield to a simple resistor. Reviewing all my previous messages, you can see how you helped the diagnosis progress in a systematic and logical fashion.

Because of your help, I acquired a good basic working knowledge of the Buick electrical system, and the VATS system, in particular.

Yours has been a sustained and very helpful effort, and I thank you sincerely for your dedication and professional service.

* I have two more questions, but unrelated to the VATS issue. Should I submit these the same way I entered the VATS question?
1. Where can I find a 1998 Buick LeSabre 3.5L engine plenum intake which is made of metal? This model Buick, by all sources I have read, comes with an OEM plenum made of PLASTIC, and plenum failure can ruin the engine.
2. Does 2CarPros have a video on changing the accessory belt on a 1998 Buick LeSabre 3.5L engine? There is only a 2CarPro video that is very general.
Was this
answer
helpful?
Yes
No
Monday, October 11th, 2021 AT 3:15 AM
Tiny
JACOBANDNICKOLAS
  • MECHANIC
  • 110,192 POSTS
Hi,

I'm really glad to hear it's running again for you. Electrical issues can be a nightmare. Also, you don't have to thank me. You did all the work and we learned from each other. Thank you for that.

As far as a video, there isn't one specific to your vehicle. However, we do have directions and pics. Also, the intake being plastic wasn't a good idea. I agree with you. They try to eliminate weight to better the vehicle's performance, but that often leads to less dependability.

If you want to ask those two questions, start a new thread. We try to keep these specific to one topic, so they help others easier. I hope you understand. Here is the link to start a new question. Simply copy and paste your questions to a new thread. I hope I see it before others. LOL Regardless, they will get answered.

https://www.2carpros.com/questions/new

You take good care of yourself, and please feel free to come back anytime in the future if you have questions or need help. You are always welcome here and are now simply a part of the family. LOL

Take care,

Joe
Was this
answer
helpful?
Yes
No
+2
Monday, October 11th, 2021 AT 7:33 PM
Tiny
ALPHAA10
  • MEMBER
  • 232 POSTS
Joe,
You may not remember me, but about 18 months ago, I had worked with you on a VATS problem. It was resolved, and I drove happily until recently-- into a new no-crank situation. I have isolated the problem to the starter solenoid circuit, either the starter relay or the fuse 2E on the MiniFuse panel.

My reason for RE-contacting you is we had discussed MiniFuse 2E before-- it did not feel secure as I pushed on it from the top. You commented that insecure feeling means the fuse may not be inserted properly or something else is wrong with the fuse or its socket, and probably should be checked again.

So, now the question-- after running normally for 18 months, the car no longer will crank. On inspection, I discovered MiniFuse 2E appears to be missing, altogether. When I checked more closely, I found the entire MiniFuse 2E red cap (labeled "10A") from the MiniFuse 2E has dropped off, along with much of the original two fuse blades. I vaguely recall finding a minifuse red cap on the floorboard, but thought it was only debris from previous work-- little realizing that was the missing red cap. In spite of the missing red cap, the fuse apparently continued normal crank operation until now.

On re-examining MinuFuse socket 2E, I found both blade sockets are occupied by stumps of the original two blades. Since fuse 2E is on the starter solenoid trigger circuit, that could explain my no-crank problem.

The problem is how to remove the two metal stumps. To gain more access to the lower dash shroud containing the MiniFuse panel, I must disconnect the yellow airbag cable. Previously, you had said this can be done, provided I make sure the battery is not connected before the airbag cable is reconnected (otherwise, risking airbag deployment). There is also another set of wires that must be disconnected, but that seems relatively simple.

With the airbag cable disconnected and lower dash shroud more accessible, I surely would be able to see the minifuse panel more clearly, and explore methods of removing the two metallic stumps. My problem at that point is how to pull the stumps out of the socket, or failing that, to push them out with a slender pick from the socket backside. On preliminary attempts, while the lower dash shroud is still fully connected, I tried to pull the stumps with slender needle-nose pliers, but cannot grip the longest stump, so have not even tried the other stump.

On trying to back-probe socket 2E, I could not insert even the slimmest of my small pick tools past the occupying wire and its connector. * BTW-- Do you know whether a "puller" is available for removing MiniFuse socket wires from the socket back side?

If that does not work, I guess I could snip the two wires going into socket 2E, and solder them to a regular 10A MiniFuse. From prior notes, one of the socket 2E wires is a thick, white wire, and the other is a slim, dark-brown wire. Both wires clearly enter the back of socket 2E.

What do you think about the proposed plan?
Was this
answer
helpful?
Yes
No
Wednesday, July 19th, 2023 AT 4:11 PM
Tiny
JACOBANDNICKOLAS
  • MECHANIC
  • 110,192 POSTS
Hi,

I'm wondering why the fuse came apart. Does it appear as though it was overheated? Also, your idea of simply using an inline fuse would certainly work. If the fuse cover appeared melted, you may have a weak connection causing heat. That may or may not be repairable.

Is it possible for you to take a pic of what you are trying to remove? Also, if you disconnect the battery, it will help prevent anything from shorting when working in the box.

Let me know.

Joe
Was this
answer
helpful?
Yes
No
+1
Wednesday, July 19th, 2023 AT 8:05 PM
Tiny
ALPHAA10
  • MEMBER
  • 232 POSTS
Thanks for responding, Joe. I had no other way to contact you directly on this matter we had discussed before..

My best theory for the missing Minifuse--
When I originally mentioned to you MiniFuse 2E was reluctant to insert all the way into its socket, I removed it and tried reinsertion. The situation was no better, but the car started normally.

At that time, I had not looked inside the socket before I reinserted the fuse, but now I suspect the metallic stumps were already present in the socket, a remnant of someone's previous work on the car. The stumps had prevented full insertion, which accounted for the strange feel during insertion.

According to my theory, when I discovered a red-capped 10A MiniFuse on the floormat, I presumed the fuse was a left-over from previous maintenance. Since I never had seen a MiniFuse fall out, I did not check the MiniFuse 2E location in the MiniFuse panel. If I had, I would have noticed the fuse was missing. More than likely, during constant use, the fuse simply worked its way loose during its cooling cycle, after I had parked the car

This suggests I can insert another fuse, and successfully start the engine, which seems preferable to butchering the MiniFuse panel to remove the mysterious metal stumps I'll let you know what happens.

(Photo attached below-- the arrowed, white areas are simply metallic stumps, as best I can determine)
Was this
answer
helpful?
Yes
No
Thursday, July 20th, 2023 AT 1:13 PM
Tiny
ALPHAA10
  • MEMBER
  • 232 POSTS
This afternoon, I tried to insert a 10A MiniFuse into socket 2E, but I met mechanical blockage. Despite the restrictive viewing angle, I saw enough to guess the socket seems blocked by the two bright metal objects you see in the photo.
Although I had interpreted the two metal objects as "stumps" of the original fuse, it is also possible the two metal objects are the original DC contact points for socket 2E.
If I am correct, that means I must use a small, straight-bladed screwdriver to open the contact points enough to admit the MiniFuse.
Why the fuse fell out is still a mystery, but if the socket were so mangled as I now suspect, any MiniFuse could fall out.
To provide a better working angle, I may remove the airbag cable and other, adjacent wires. This will permit me to move the right end of the lower dash shroud toward the firewall, while the MiniFuse panel swings toward me. That is the hope, anyway.
* Yes, I plan to take the precaution of disconnecting the battery before doing any work with the circuit. And before reconnecting the battery, I must make sure the airbag cable and all other cables have been properly connected.
Was this
answer
helpful?
Yes
No
Thursday, July 20th, 2023 AT 5:19 PM
Tiny
ALPHAA10
  • MEMBER
  • 232 POSTS
Joe, you will be pleased to know the problem has been resolved.
1. Apparently, the 10A red-capped MiniFuse was not properly in place in the original non-crank event, for some undetermined reason. The most likely reason for finding the fuse out of socket was it did fall out, because it had been improperly inserted. Yet, I still find that hard to understand-- I know how a properly inserted fuse should feel as I push it into place. No explanation, yet.
2. I tested with an identical fuse from the airbag location 2C. Insertion of the fuse into the MiniFuse panel was easy-- no mechanical resistance, which means the original socket contacts are still OK.
Sorry to burden you with the long explanation, but your question is as important now, as ever-- why did the fuse "fall out'?
Was this
answer
helpful?
Yes
No
Friday, July 21st, 2023 AT 11:46 AM
Tiny
JACOBANDNICKOLAS
  • MECHANIC
  • 110,192 POSTS
Hi,

That is a good question. Now that you reinstalled it, does it feel tight? The only thing I can think of is if it felt fully installed, but there was resistance from something different and it was left loose. If that isn't the case, then the pins in the box may be slightly pushed inward or bent.

Let me know.

Joe
Was this
answer
helpful?
Yes
No
+1
Friday, July 21st, 2023 AT 7:38 PM
Tiny
ALPHAA10
  • MEMBER
  • 232 POSTS
More evidence appeared this afternoon on the cause of the non-crank problem. This afternoon, when I restarted the engine after buying new MiniFuses at a local store, I remembered I had borrowed the 10A fuse from the airbag slot, and an airbag might turn out to be important, later. So, I turned off the engine, and inserted a 10A fuse into the MiniFuse airbag slot, but carefully and slowly. As I did so, the fuse seemed so loose, it might eventually fall out.
This could have happened with slot 2E, as well. As proof, when I tried to restart the engine, it failed to crank, just as with the original non-crank event. I removed and carefully examined the 2E fuse for any faults, but found none, except for the fact this Mini"Fuse is made of a very thin metal conductor. I reversed the orientation of the fuse, and made sure it was fully inserted and secure. The reversal of fuse position permitted the engine to restart.
Apparently, the MiniFuse panel sockets on this Buick 98 no longer "grip" the fuses as they once did, and produce weird and difficult diagnostics unless the malfunction is on the list of possible contributing conditions.
Was this
answer
helpful?
Yes
No
Friday, July 21st, 2023 AT 9:48 PM
Tiny
JACOBANDNICKOLAS
  • MECHANIC
  • 110,192 POSTS
Hi,

Thanks for the update. You are likely correct. However, the fuses today may not be what they once were. Things are becoming cheaper made. I never used to have these types of issues when things were made in the US.

Regardless, double-check if you can tighten up the connector. Also, make sure the pins aren't moving when you install the fuse.

Let me know.

Take care,

Joe
Was this
answer
helpful?
Yes
No
Saturday, July 22nd, 2023 AT 9:03 PM

Please login or register to post a reply.