Engine sensors

Tiny
CHARLOTTE HAWLEY
  • MEMBER
  • 2006 NISSAN TITAN
  • 5.6L
  • V8
  • 4WD
  • AUTOMATIC
  • 932,056,788 MILES
Where are the camshaft and crankshaft position sensors located?
Tuesday, April 18th, 2017 AT 12:26 PM

7 Replies

Tiny
STEVE W.
  • MECHANIC
  • 15,268 POSTS
Camshaft (phasing) sensor is in the rear of the left hand head. It reads the notches in the end of the intake camshaft.

Crankshaft (position) sensor is under the truck. It bolts through a hole in the transmission bell housing and reads the tone ring attached to the ring gear.

What issues are you having? (LOCATION ARE BELOW)
Was this
answer
helpful?
Yes
No
+7
Tuesday, April 18th, 2017 AT 12:50 PM
Tiny
CHARLOTTE HAWLEY
  • MEMBER
  • 4 POSTS
Is there another camshaft sensor as the Nissan Dealership here is saying there is 2 but we can only find 1? And now we have replaced the cam and the crank sensors but the truck is still running horribly (stuttering when going slow, backfiring and stalling)
Was this
answer
helpful?
Yes
No
+10
Wednesday, April 19th, 2017 AT 2:56 PM
Tiny
STEVE W.
  • MECHANIC
  • 15,268 POSTS
There should be one cam sensor for ignition timing. There may be two other sensors if that engine is equipped with variable valve timing which became standard in 07 but? It's possible yours has it. Those would be at the front of the engine on each side at the ends of the intake camshaft locations, items 3/4 in the picture.

Is the check engine light on? The description doesn't sound like a sensor issue. It sounds more like the IPDM (smart fuse panel) is failing. You might want to try re-seating all the connectors on it. Disconnect the battery. Then release the two clips that hold it in place, remove and re-seat all the connectors. Re-connect the battery and see if things are better.
Was this
answer
helpful?
Yes
No
-2
Wednesday, April 19th, 2017 AT 4:35 PM
Tiny
CHARLOTTE HAWLEY
  • MEMBER
  • 4 POSTS
Thanks Steve. Nearly all the lights on the dash are on, seems to run worse when it is hot outside or after running it. The Cam shaft that we replaced was located on the drivers side of the engine and couldn't find another one but we will have another look with the diagram and we will definitely look at the smart fuse panel too :-)
Was this
answer
helpful?
Yes
No
+3
Wednesday, April 19th, 2017 AT 6:48 PM
Tiny
STEVE W.
  • MECHANIC
  • 15,268 POSTS
Do you have access to a good scan tool? It could save you a lot of parts swapping if you can check and see what the computer sees. Especially any trouble codes.
The 06 normally had just the cam sensor at the rear of the drivers side head.
Running worse as it warms up sounds like it's a fuel issue more than timing.
Get the codes scanned and post them as well.
Was this
answer
helpful?
Yes
No
+5
Wednesday, April 19th, 2017 AT 10:39 PM
Tiny
CHARLOTTE HAWLEY
  • MEMBER
  • 4 POSTS
We have had it scanned a couple of times once by a mechanic and once by the Nissan dealer. We live in Mexico and the mechanics here normally do more bad than good. The codes we have are

P0335
P0181
P0183
P0463
P0128
P0447
P1574

The fuel gauge doesn't work properly due to a mechanic here siphoning bad fuel out once but the problems started quite some time after this
Was this
answer
helpful?
Yes
No
+3
Thursday, April 20th, 2017 AT 7:26 AM
Tiny
STEVE W.
  • MECHANIC
  • 15,268 POSTS
That's quite a list.

First get a volt/ohm meter for some testing -
https://www.2carpros.com/articles/how-to-use-a-voltmeter
and
https://www.2carpros.com/articles/how-to-check-wiring

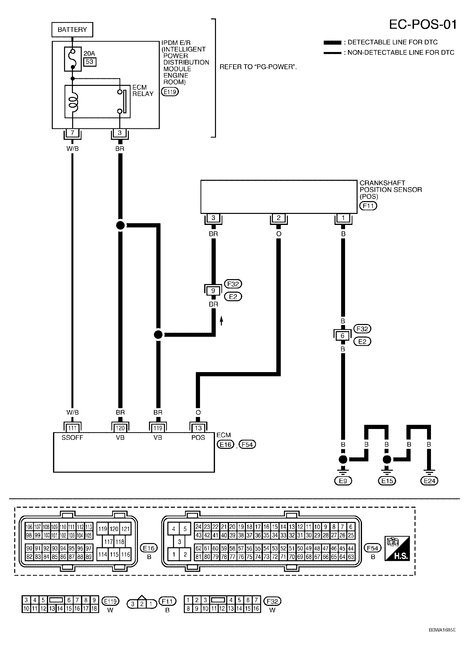
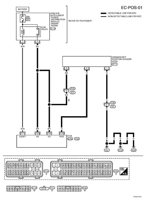
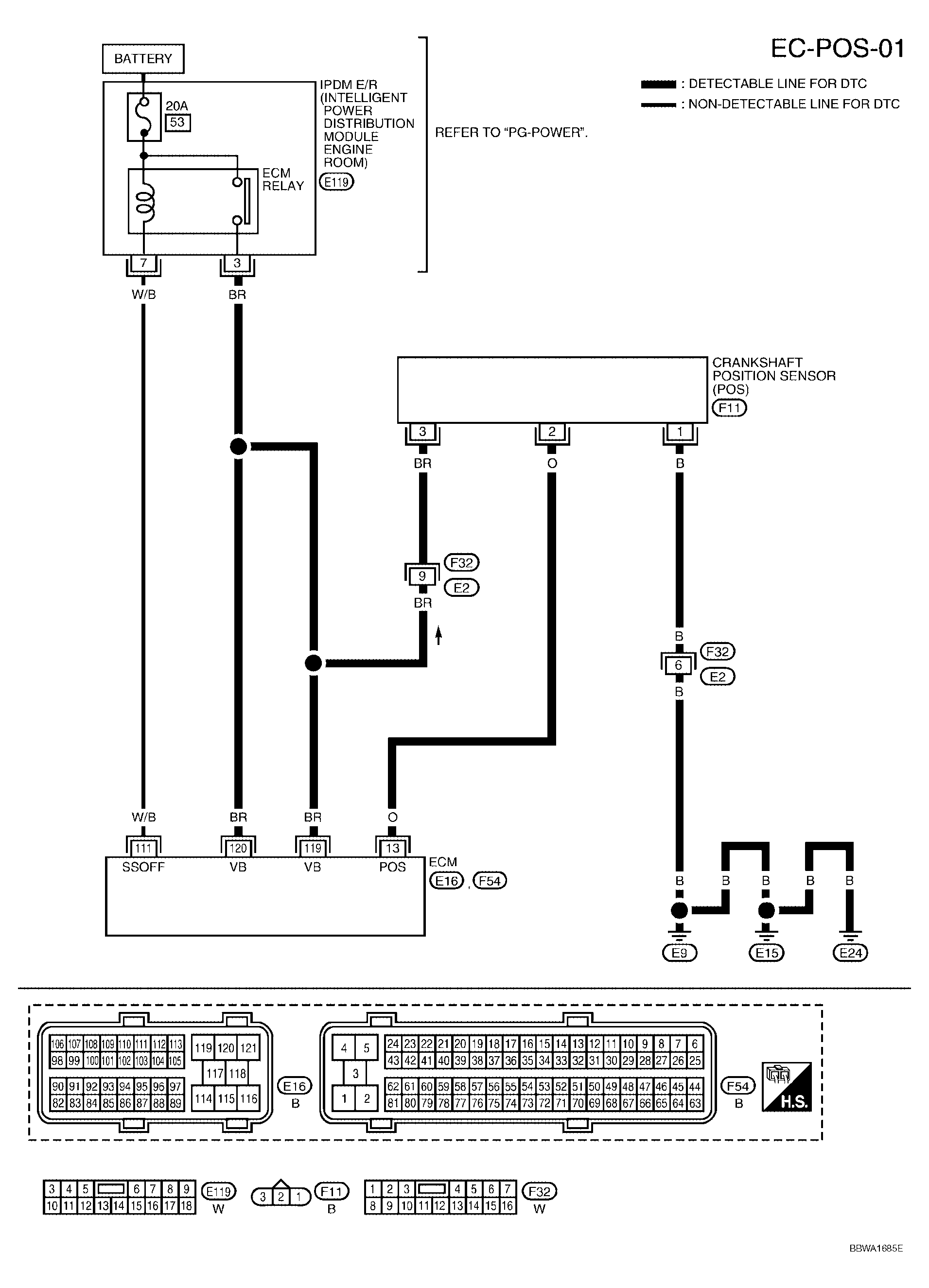
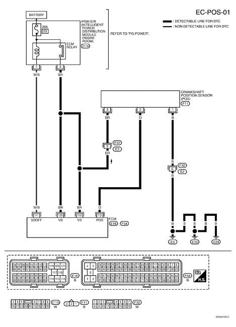
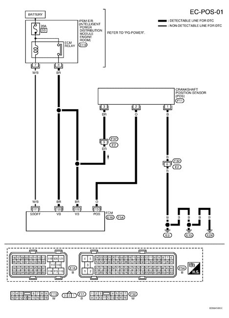
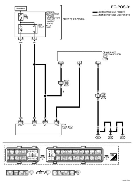
P0335 Crankshaft Position Sensor 'A' Circuit Malfunction =
This is the sensor under the vehicle, bolted into the bell housing on the transmission. Nothing to do with the cam sensors. Check the actual wiring from it for damage, breaks. Especially at the connector. The wires are easy to test with a simple volt/ohm meter. The Brown wire should have a 12 volt feed, the Black wire is ground and the Orange wire is the signal feed to the ECM. Images show the sensor and wires. While the sensors do go bad the wiring causes this code far more often.

P0128 Coolant Temp Below Thermostat Regulating Temp =
99% of the time this is a bad thermostat. It could ba causing some of yoursymptoms if the engine never gets up to running temperature.

P0181 Fuel Temperature Sensor 'A' Circuit Range/Performance
P0183 Fuel Temperature Sensor 'A' Circuit - High Input
P0463 Fuel Level Sensor Circuit - High Input =
All 3 of these are related to the fuel sender in the tank and on top of the tank. The first one is saying the temp sensor has a problem. The next says it is shorted to the positive wire and the last code says your fuel gauge sender is also shorted to power.
Those may be easy fixes depending on access to the top of the tank to get at the wiring. It may also relate to the EVAP code as it shows an open circuit. It's harness would be in the same bundle.

P0447 EVAP Vent Valve/Solenoid - Circuit Open =
Either a broken wire to the valve connector (common) or the valve itself. As it is nothing more that a coil of wire the same meter you used earlier and test it for continuity. Or use a 12 volt power source to apply power to the two pins on the valve. It should click open/closed as you apply and remove power. It's on the charcoal canister attached to the frame above the fuel tank.

P1574 ASCD Vehicle Speed Sensor =
This means that the ECM is looking at 2 speed sensors for the cruise control and sees a difference between them. One sensor is in the dash panel and the other is the signal feed from the sensor under the truck. I suspect that it's a bad wire in the harness from the speed sensor.

Was this
answer
helpful?
Yes
No
+5
Thursday, April 20th, 2017 AT 3:14 PM

Please login or register to post a reply.