Engine is spitting and sputtering?

Tiny
DODGEPODGE
  • MEMBER
  • 1994 DODGE GRAND CARAVAN
  • 3.3L
  • 6 CYL
  • AUTOMATIC
  • 200,000 MILES
Well, here we go again. It would do this occasionally. It would do this and buck and sputter. Then it would run smoothly again. But now recently it was doing this. Now it turns over, but it won't fire over. It seemed like it was running out of fuel. I checked fuel pressure and it seemed to be ok about 40 lbs I checked the coil and that seemed to be okay. But now I'm thinking could it possibly be out of time? Oh, and I forgot to add I didn't get any codes. So i'm totally lost. Can I check timing anyway? It doesn't even show me which is the # piston in my Haynes manual. DOH ! Thanks-
Tuesday, June 25th, 2024 AT 3:00 PM

59 Replies

Tiny
AL514
  • MECHANIC
  • 5,595 POSTS
Hello, it sounds like you may have a wiring issue that went from bad to worse. What happens to the fuel pressure when cranking the engine over? Does it drop off when cranking?
40psi is a bit on the low side, should be 48psi key on engine off.
You may want to pull at least the front spark plugs out and see if they are soaked in gas or what their condition is. If you pull the spark plugs out and they are all soaked in gas and fouled out,
Pull some of the relays out of the power distribution center and check the pins for corrosion on the relays and inside the pins where the relays sit. Sometimes these fuse panels in the engine compartment get corroded from underneath and cause low voltage/high resistance issues. Keep an eye out for any green crusty corrosion in any connectors or on any Ground locations going to the engine block or body.

Instead of pulling timing covers right now, you could do a compression test on the cylinders you can reach, I know on some of these the back bank isn't always easy to get to. But a compression test would give you further reason to check timing by the marks, are you hearing the engine crank over faster than usual?
Are you seeing a check engine light on with just the key On? I assume since you were able to check it for codes you had communication with the PCM, this should be an OBD1 system,
Can you get any type of live engine data with the current scan tool? Checking for a crank and cam signals.

I would also check for fuel injector control, you can do that with a basic incandescent test light, each injector should have one wire that lights the test light brightly (12v), then hook the test light to battery positive and probe the other injector wire, while cranking it should have a dim pulse to it meaning the PCM is grounding the injector. Here's a guide on checking the fuel injector,

I'll post the wiring diagrams for you, they're not great, but will help, what are you using to check for spark? The adjustable spark testers are best because they will stress the coil somewhat. The "light up" ignition testers don't really give you a good idea of how strong the spark is. I'll get these wiring diagrams together for you, that way you can verify a full 12volts on critical components.

https://www.2carpros.com/articles/how-to-test-a-fuel-injector

https://www.2carpros.com/articles/how-to-use-a-test-light-circuit-tester

https://www.2carpros.com/articles/how-to-test-engine-compression
Was this
answer
helpful?
Yes
No
Tuesday, June 25th, 2024 AT 5:10 PM
Tiny
AL514
  • MECHANIC
  • 5,595 POSTS
Okay, if your fuel pressure is below 43 PSI. They have this as part of the Crank No Start flow chart of theirs, they want you to check fuel pressure at the fuel filter. If you can't blow air through the fuel filter it's no good, and most of the time a clogged filter will stress a fuel pump and overwork it causing it to eventually fail, with low volume/pressure output. So, I would start here.
Was this
answer
helpful?
Yes
No
Tuesday, June 25th, 2024 AT 5:51 PM
Tiny
AL514
  • MECHANIC
  • 5,595 POSTS
Here's your firing order and cylinder location, along with fuel pressure spec, ignition coil connector and the PCM connector if needed.
Was this
answer
helpful?
Yes
No
Tuesday, June 25th, 2024 AT 5:53 PM
Tiny
DODGEPODGE
  • MEMBER
  • 111 POSTS
Okay Al, I'll start with your first reply. In my Haynes manual it says I should get a fuel pressure reading of 39 lbs it started this morning ran smooth for a while. I tested the fuel pressure while running and it was about 40 lbs steady. Then spit and sputtered and it shut off. Won't start now again. The check engine light wasn't on. So, if it was on with only key on then what? I also checked engine codes engine running no codes. I pulled the fuel pump relay for corrosion and there wasn't any. So i'll check the fuel filter next. What I don't figure is? I replaced the fuel pump 3 years ago and the filter that is on it is like a micro fine filter so tell me how anything can get past there to clog the secondary filter? DOH ! So where are you getting the pump pressure reading from? Thanks
Was this
answer
helpful?
Yes
No
Wednesday, June 26th, 2024 AT 11:08 AM
Tiny
DODGEPODGE
  • MEMBER
  • 111 POSTS
And to move along a little more Al. Instead of using a light up detector like you said why can't an ohm meter be used to test fuel injectors I never did this before so? On ward ! Thanks-
Was this
answer
helpful?
Yes
No
Wednesday, June 26th, 2024 AT 12:07 PM
Tiny
AL514
  • MECHANIC
  • 5,595 POSTS
The fuel pressure spec is from All Data, and using a test light on the ground side of the fuel injector is to test if the PCM is actually controlling them, if it's not pulsing the ground side of the injectors that tells you the PCM has stopped controlling them for some reason, such a bad cam or crank position sensor. Testing the resistance of the injectors is fine, but the test light is to check for PCM control. On some systems, especially these old ones, if there is a fuel injector shorting out when hot, for example, the PCM might shut them all down due to excessive current flow, on newer system, cylinders are controlled independent of each other. You still have 40psi and a no start condition, if you have good spark and you're sure of that, then you are most likely losing injector control.
Go ahead and do a resistance check of the injectors, they should be 12-14 ohms each, but if you have a test light hooked to B+ and there is no pulse happening on the ground side of the injector connector, there's no fuel injector control happening.
An old school trick is to put a long screwdriver up to the injector and listen for it clicking away while someone cranks the engine for you, just using the screwdriver as a stethoscope.
Was this
answer
helpful?
Yes
No
Wednesday, June 26th, 2024 AT 2:49 PM
Tiny
DODGEPODGE
  • MEMBER
  • 111 POSTS
I'm puzzled here Al? Isnt this going to far too fast? Forgive me. I'm a broken man ! If my engine scanner isnt showing any faults why then going through this? I checked the fuel filter yesterday and it was okay. Tried to start it but it wouldnt. But u were right I re-looked at the chart for fuel pressure it is 48 lbs. Hooked it up again after taking off the fuel filter and it was 40 lbs steady again. So my scanner should show any sensor faults or injector faults right? But it wont tell me if my pcm is bad is that right? And I checked the fuel pump relay they seem okay, but i'm not that versed with them. If I'm wrong here tell me. Thanks
Was this
answer
helpful?
Yes
No
Thursday, June 27th, 2024 AT 9:37 AM
Tiny
AL514
  • MECHANIC
  • 5,595 POSTS
Not necessarily on a vehicle this old, this is an OBD 1 system, all systems 1996 and after are OBD2 and much more advanced, The PCM in this vehicle might not be picking up the fault, there's something wrong if it won't start but you're still not getting any trouble codes, so in this case you need to go back to the basics, if you have fuel pressure that's good, and 40psi is a bit low, but if it's not dropping off when cranking, we will assume, (and that's a terrible thing to do with automotive diagnostics,) that fuel pressure is not your issue, so you need a good ignition spark, compression, fuel injector pulse, etc., for this thing to run, using a test light is a super basic test we would use all the time now to check for injector control from the PCM, if that is missing, then we have an area to focus on,

Here is a 38sec video, watch this real quick so you understand what I'm saying, if you are missing an injector control pulse from the PCM, then you could be dealing with a bad crank or cam sensor, and yes it would be great if a code set every time there is a fault, but that's just not how it always works, a regular old basic test light draws very little current flow, so it's a good test to quickly tell if that's the direction we need to go in.

https://www.youtube.com/watch?v=jJ7wtkuJxEk
Was this
answer
helpful?
Yes
No
Thursday, June 27th, 2024 AT 2:47 PM
Tiny
DODGEPODGE
  • MEMBER
  • 111 POSTS
Okay Al, I did a quick check of the front 3 fuel injectors and each one measured 13- 14 ohms. The back 3 are under the intake manifold and are not accessible unless the intake is removed. So, if I do a light test on the front 3 at least that would tell us at least were getting a pulse. How do I tell which wire is negative and which is positive on the injectors? The wires are really thin how do I access them without breaking them off? They are oddly colored, not red or black. You're right about the assuming of the sensors. In my thinking a sensor is either good or bad. Your thinking it can be kind of? Maybe good or bad. So i'll try to follow along with your thinking. So? If I check the ignition coil connector it should be 12 volts with the key on right? And that comes from the ASD relay? And that is working okay. Thanks
Was this
answer
helpful?
Yes
No
Friday, June 28th, 2024 AT 8:06 AM
Tiny
AL514
  • MECHANIC
  • 5,595 POSTS
The injectors will all have a common wire the same color, which is the power feed, the other wire is the control wire, you need to back probe the injector connector with a back probing pin or a T pin, back probe example in diagram 1, back probe pins diagram 2. A cam or crank sensor can fail when hot, when cold, or just all together, it's always one way or another, since this issue has progressively gotten worse, I would say you had a sensor on its way out, a wiring issue, or a failing PCM. Yes, it should be battery power at the coil connector (12v).
Was this
answer
helpful?
Yes
No
Friday, June 28th, 2024 AT 11:57 AM
Tiny
DODGEPODGE
  • MEMBER
  • 111 POSTS
Okay Al, so I made a little progress but without any thing positive.I checked the front 3 injectors and none of them had any voltage with the key on. Then I pulled the plug off the coil and the red wire wasnt hot at all. I was going to try to trace the wires back. Looking in my haynes manual they didnt list a wiring diagram for the 3.3 litre only the 3.0 I dont know if they're the same or not. So where to from here? Do you think? Thanks
Was this
answer
helpful?
Yes
No
Saturday, June 29th, 2024 AT 7:21 AM
Tiny
AL514
  • MECHANIC
  • 5,595 POSTS
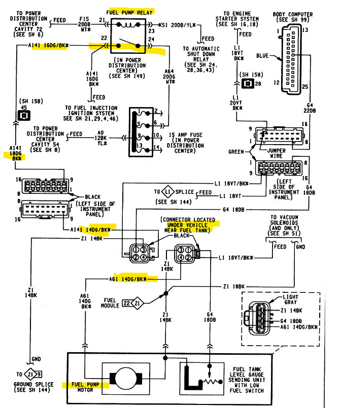
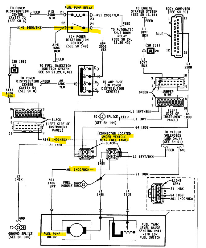
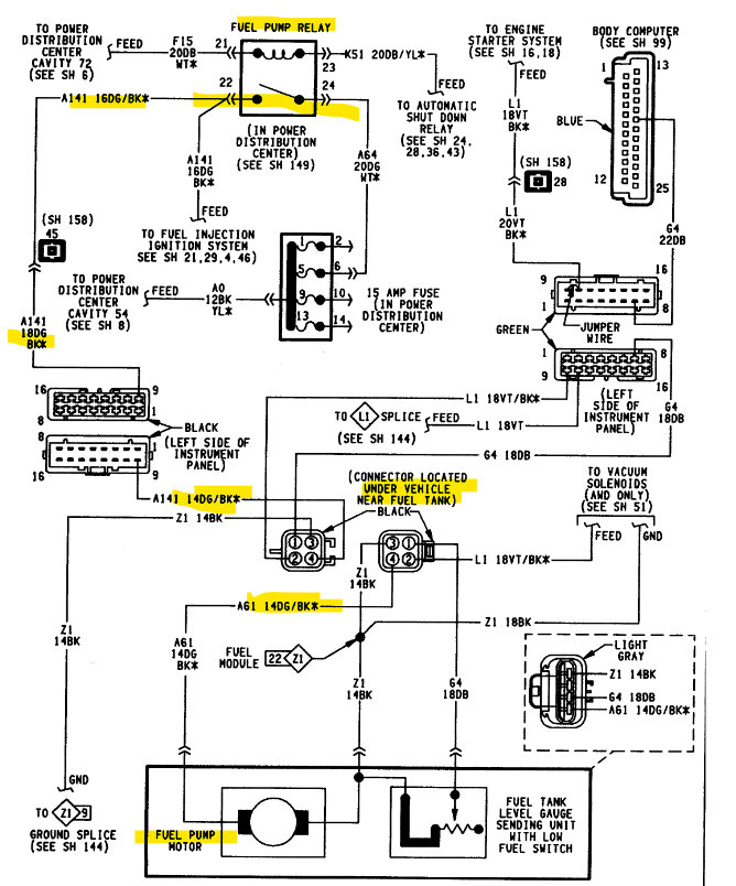
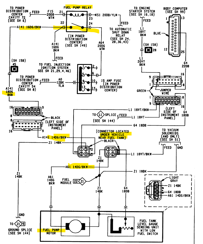
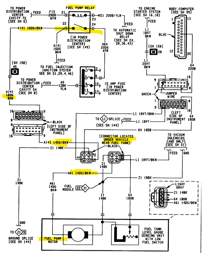
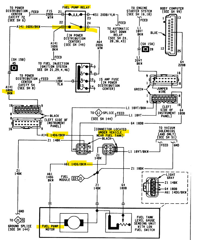
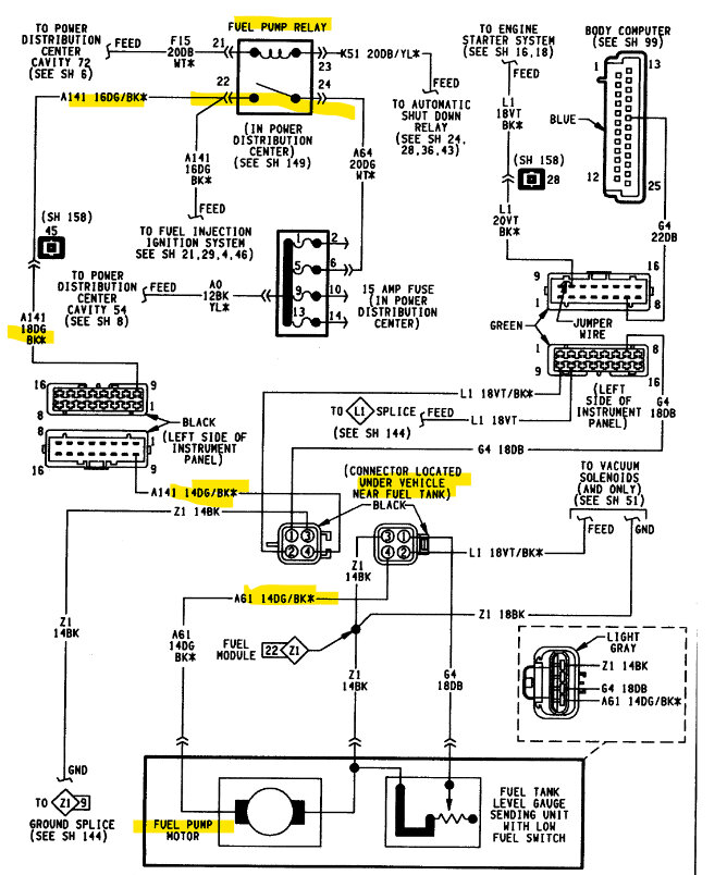
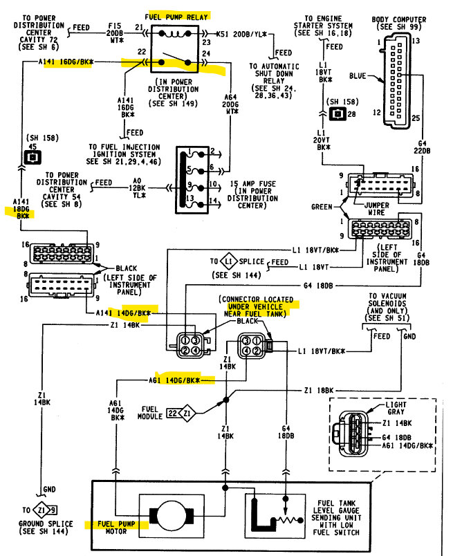
This is the power feed to the fuel injectors and ignition coil. It starts at Fuse #3 at the Power Dist Center fuse box in the engine compartment out to the ASD Relay, so if you take out the ASD relay you should have power on 2 of the 4 pins of the relay socket with the key On and relay out, the PCM grounds the ASD relay and Fuel Pump relay at the same time if these diagrams are correct, so if you have fuel pressure this may just be a bad ASD Relay, but following the below diagrams power goes out of the ASD relay to Splice A142 and that goes to this Lite Grey Connector which in turn sends power out on the 1st diagram to each injector and the coil pack.

Also, in the first diagram marked in blue, is the ASD Relay goes to the PCM at pin 51 and is supposed to be a "Sense" but also looks like the Relay Control wire as well, the diagrams are incorrect in some places. The PCM should be setting a code if power is not sensed on this circuit, and since you're not getting any codes there might be an open circuit further down from the relay. You'll need to trace this Dark Green wire with an Orange Stripe.

I will try to find to find this Lite Grey connector in diagram 2 below, which looks to be 10 pins. You may be able to find it in the engine compartment and check for power there on the same color wire, this dark green/orange wire seems to feed power to all the injectors and coil pack so it should be easy to identify.
At least now you know what the issue is, make sure you don't have any blown fuses as well
Diagrams 4, 5 are the ASD Relay operations and testing.
Was this
answer
helpful?
Yes
No
Saturday, June 29th, 2024 AT 12:52 PM
Tiny
DODGEPODGE
  • MEMBER
  • 111 POSTS
Okay Al, I'm a little confused and a lot frustrated. I don't know what fuse #3 you're referring to. The green/or wire you refer to goes to different pins. Anyways I traced the gr/or one to the coil and got continuity. And to the injectors. I'll try to post a couple pictures to clarify. And I swapped relays and that did nothing. The green and orange wire goes to pin 87 and there's a red/wh wire that goes to pin 30 I looked at all the harnesses and dint see a red wire. I found the gray 10 pin plug its behind the battery. I didn't know where the crankshaft sensor was until I removed the air filter housing and it was way down in there. So i'm puzzled with that too. I removed the wiring harness from it and turned the key on. Wouldn't that throw a fault code? So do you think I might have a bad crank shaft sensor or camshaft sensor? I can't see what color wires go to the crankshaft sensor and I can't trace them with out a wiring diagram so? Thanks
Was this
answer
helpful?
Yes
No
Monday, July 1st, 2024 AT 11:11 AM
Tiny
DODGEPODGE
  • MEMBER
  • 111 POSTS
I can't seem to post these pictures. I'' try again in a while.
Was this
answer
helpful?
Yes
No
Monday, July 1st, 2024 AT 11:15 AM
Tiny
AL514
  • MECHANIC
  • 5,595 POSTS
Okay. But these wiring diagrams are completely horrible, thats because theyre older, and I can see quite a few issues with them,
Dont bother with resistance/continuity testing now, right now you are looking for voltage, if it lights the test light up bright, you can verify its a full 12volts with a meter,

using a test light is faster and it puts a small load on the circuit,
But with the ASD relay out, you should have 12v on two of the pins where the relay sits with the key On, If this is correct, the control side of the relay should be pins 85 and 86, one of those pins should have 12v with the key On, Pins 30 and 87 should be the Load side of the relay, so one of those pins should have 12v.

(And pin 87A is a normally closed contacts with pin 30 until the relay is activated. For now, just verify the 2 hot pins, the PCM should set a code if it doesnt sense power.)

on the Red wire, it should be Red/White. These diagrams have the relay contacts listed backwards in some cases and upside down in other,
So we will just go with basic ASD relay operations.

The Red/White wire going to pin 30 is the constant power feed with the key On, , thats coming from the Fuse #3. But if you have 12v on pin 30 and it lights the test light bright, it should be ok for now.
Pin 87 is where the power is going to exit the relay and head out to the injectors/coil etc. So those pins are the Load side. That should be the Green/Orange wire, So key On the relay should click and there should be 12v on the Green/orange wire (pin 87).

In the wiring diagrams they have these relays pins marked 29, 30, 31, 32 so thats useless here.
Right now all we know is that youre missing power to the coil and injectors so we need to solve that first.

There should also be a Blue/Yellow wire and a Blue/White, those should be the other 2 wires to the relay, One will have power, and the other goes to the PCM.

*(note here, the PCM is using the Green/Orange wire for its "Sense" going to pin 57 of the PCM, thats telling the PCM that power came through the relay. So it might be ok,
I think youre going to find a broken or very corroded connector somewhere. And there's voltage being lost there.
Was this
answer
helpful?
Yes
No
Monday, July 1st, 2024 AT 1:06 PM
Tiny
DODGEPODGE
  • MEMBER
  • 111 POSTS
Well, here is one of them anyway of my fuse box Al.
Was this
answer
helpful?
Yes
No
Tuesday, July 2nd, 2024 AT 8:14 AM
Tiny
DODGEPODGE
  • MEMBER
  • 111 POSTS
I had power to pin 30 and 86 with the key on. I don't see anything else that the green/ or wire goes to. Here's what my relay looks like, and my relays and fuses are. All fuses are good. So-
Was this
answer
helpful?
Yes
No
Tuesday, July 2nd, 2024 AT 8:59 AM
Tiny
AL514
  • MECHANIC
  • 5,595 POSTS
You have green/orange wires at each of your injectors, correct?

Thats where it goes, it passes through a few connectors but shows the same color coming out of them all. This is common with older designs, especially when that one wire powers a section of components such as coils, injectors, etc.

Here you could check continuity from pin 87 with the relay out to one of the injectors or the coil plug on the same green/orange wire. See if theres a high resistance reading or an open circuit, let me know what the ohms are, and check a couple of the front injectors. There's a few splices that could be corroded.
Was this
answer
helpful?
Yes
No
Tuesday, July 2nd, 2024 AT 10:09 AM
Tiny
DODGEPODGE
  • MEMBER
  • 111 POSTS
Well, Al, I pulled out the ASD relay and did an ohm test to the injectors I can't get to the back ones so we'll just have to assume they do like the front ones. I got about 60-70 ohms out of them. And then I did the coil plug and that was about 80 ohms. I only found one other green/or wire and it was a small one up in the far upper right corner (pass) side to a plug then it went down in the firewall. I tried checking that for ohms to the relay and didn't get anything. So, if you are thinking there's a short I don't know where to look now let me know I was trying to think of which fuse #3 you are referring to. Thanks
Was this
answer
helpful?
Yes
No
Tuesday, July 2nd, 2024 AT 5:12 PM
Tiny
AL514
  • MECHANIC
  • 5,595 POSTS
So, you have a green/orange wire going to each fuel injector, correct? As well as one going to the coil plug, correct? I just want to be clear on this.

If you have 60-80 ohms of resistance on that power wire from the ASD relay location to the fuel injectors that's way too much, you should have around 5 ohms. Depending on how many connectors are between the ASD and injectors, it sounds like you have a corroded connector somewhere.
Was this
answer
helpful?
Yes
No
Tuesday, July 2nd, 2024 AT 5:38 PM

Please login or register to post a reply.