Engine cranks no start

Tiny
LEE PAPPILLI
  • MEMBER
  • 1999 DODGE RAM
  • 5.9L
  • V8
  • 2WD
  • AUTOMATIC
  • 300,000 MILES
After changing a bad freeze plug behind transmission my truck wouldn't start. Before this it started and ran perfect. I had to pull the transmission back some so I pulled the clips and leakage that were attached to make things easier and plugged them all back in and re attached the linkage. After I tightened the last transmission bolt and tried to start the truck it just cranked but wouldn't fire. No spark or fuel. No fuel pump sound. Could the CSPS have been moved and is now the culprit?
Friday, November 5th, 2021 AT 11:05 PM

1 Reply

Tiny
CARADIODOC
  • MECHANIC
  • 34,454 POSTS
The crankshaft position sensor has to be removed before the transmission is removed, and it has to be reinstalled after the transmission is bolted back to the block, otherwise it is easy to damage, and / or the critical air gap can be disturbed.

By the '99 models, the sensor's mounting bracket was changed, as shown in the first photo, so you can't mess up the air gap during the installation, but it is still possible to do damage if the flex plate hits it during transmission installation.

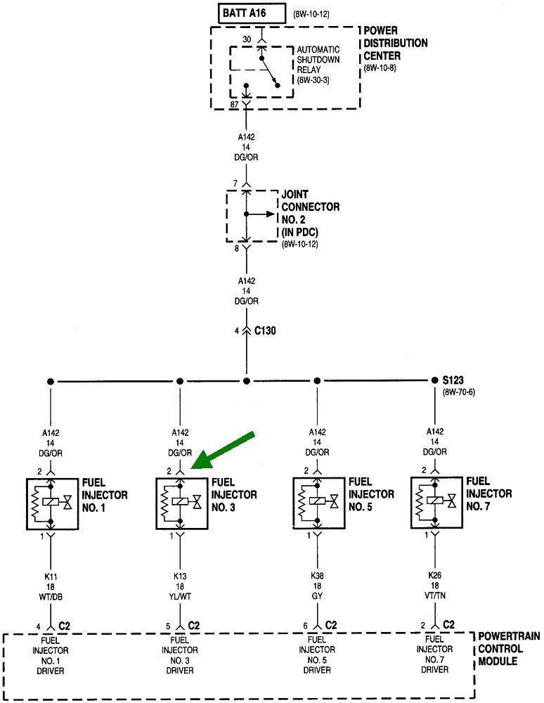
A potential frustrating problem is you are very likely to not get a diagnostic fault code related to the crankshaft position sensor or the camshaft position sensor just from cranking the engine. The Engine Computer usually needs more time to detect the missing signal, as when a stalled engine is coasting to a stop. For that reason, don't assume either sensor is working just because there's no fault code. The best way to to tell if both signals are showing up during cranking is to view live data on a scanner. Chrysler's DRB3 lists each one with a "No" or Present" during engine rotation to tell of the signals are there.

Another way to know that both signals are present is to observe if the automatic shutdown, (ASD) relay is turning on. Measure the voltage on the wire that is the same color at every injector and ignition coil. For most models that's a dark green / orange wire. This is best done with a test light as most digital voltmeters don't respond fast enough. You'll see the test light turn on full brightness for about one second when you turn on the ignition switch, then it will go back off. That proves the entire circuit is okay and the computer is in control of the ASD relay.

Next, the ASD relay must turn on again during engine rotation, (cranking or running). If it does not, one of the signals is missing from the cam or crank sensor.
Was this
answer
helpful?
Yes
No
Saturday, November 6th, 2021 AT 5:31 PM

Please login or register to post a reply.