How can I tell if the ECM is getting power?

Tiny
DOUGLASGLIDE
  • MEMBER
  • 1990 FORD BRONCO
  • 2.9L
  • V6
  • 4WD
  • MANUAL
  • 100,000 MILES
ECM getting power.
Thursday, June 30th, 2022 AT 4:14 PM

1 Reply

Tiny
KEN L
  • MASTER CERTIFIED MECHANIC
  • 55,291 POSTS
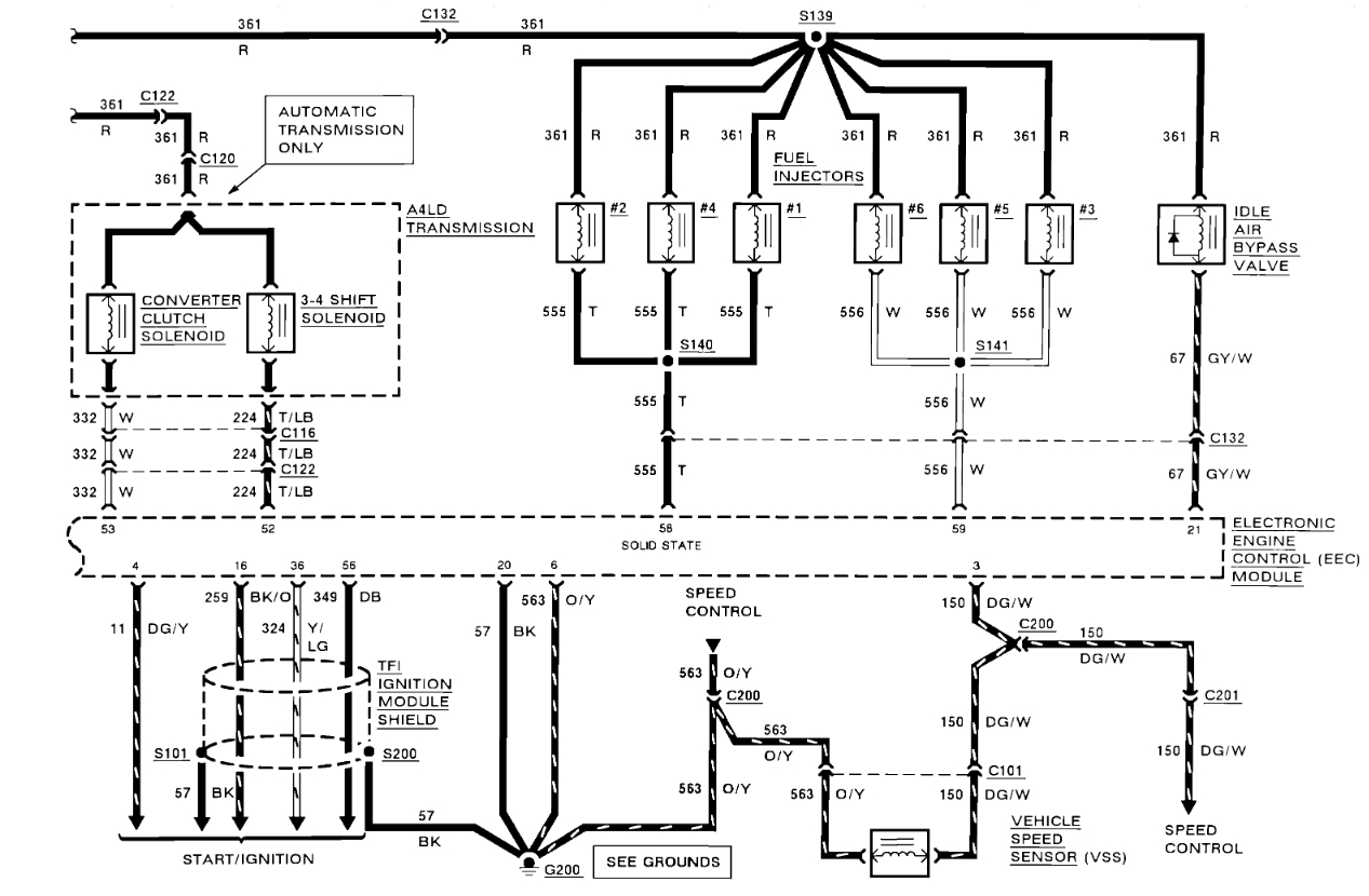
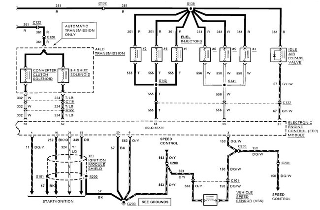
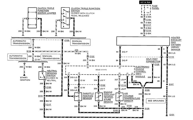
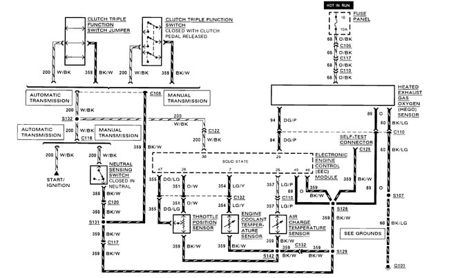
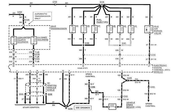
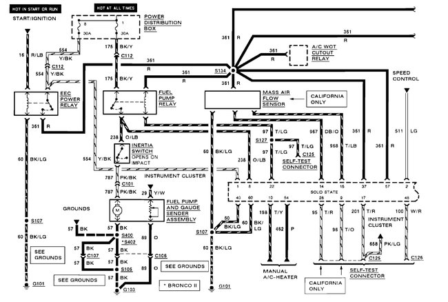
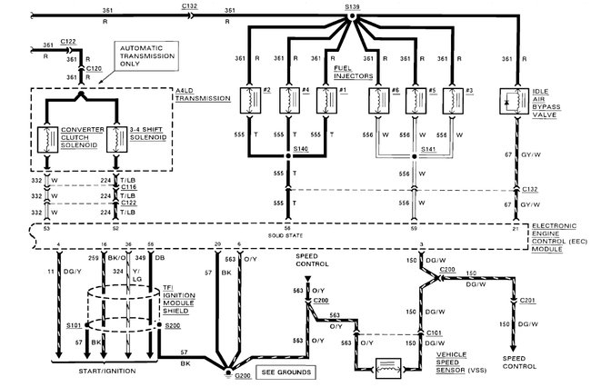
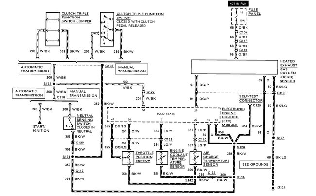
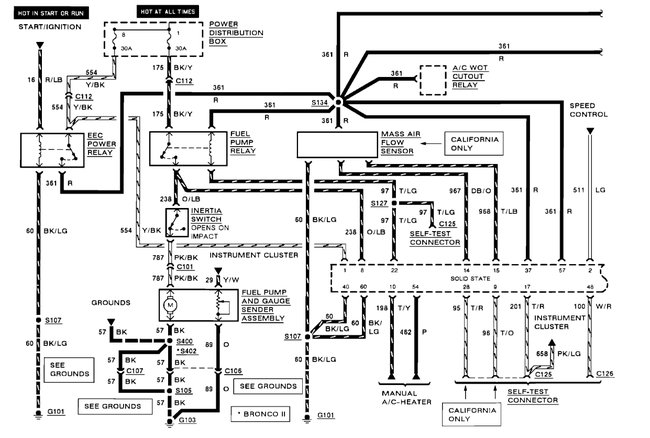
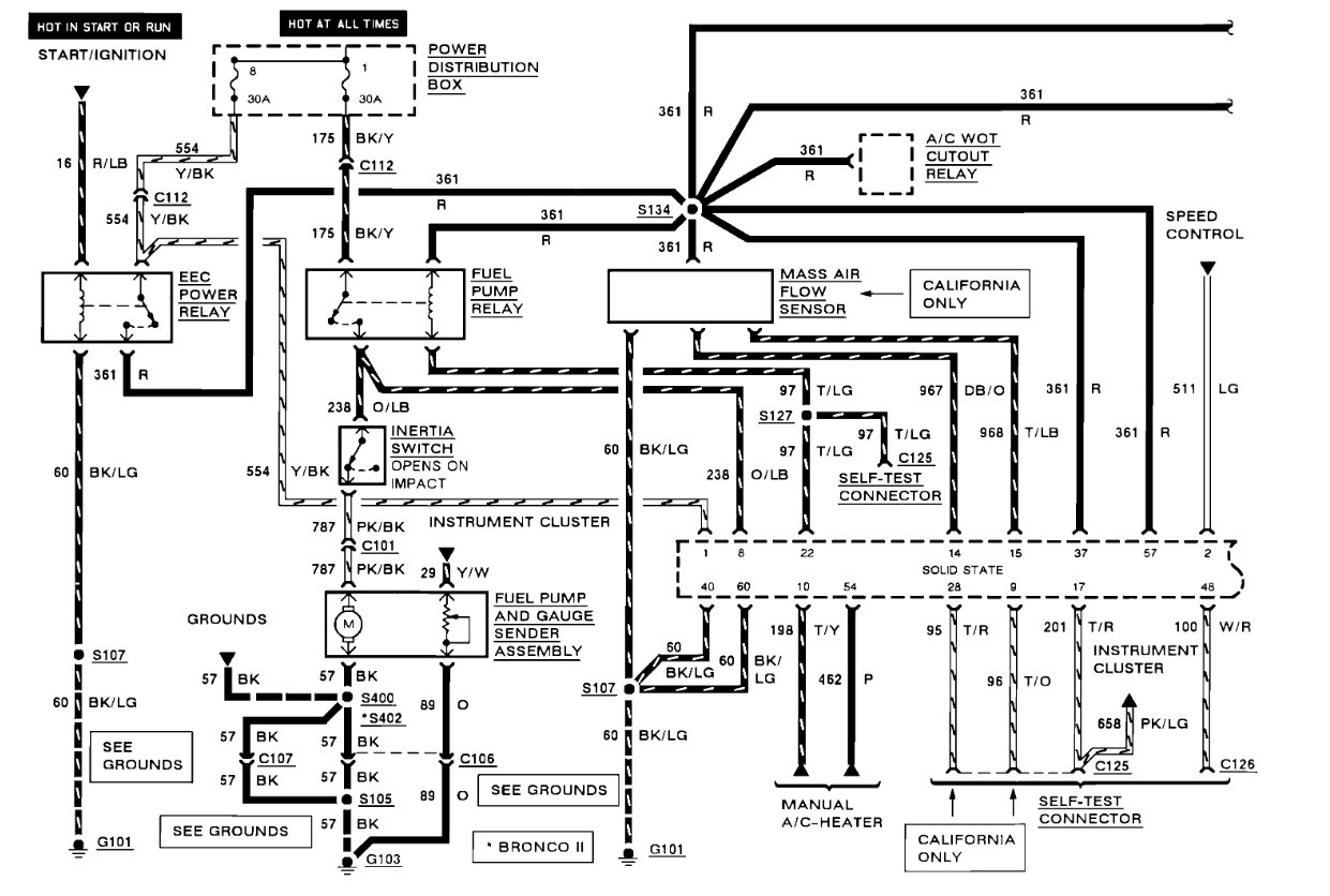
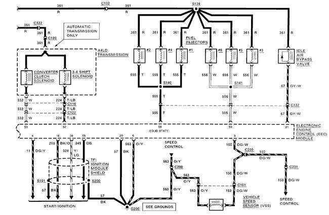
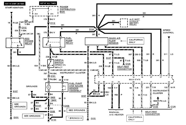
So, the EEC power relay is what supplies the power to the ECM (red wire) the relay is under the hood. Here are the engine control computer wiring diagrams so you can see how the system works and the location of the EEC relay with a guide on how to test it:

https://www.2carpros.com/articles/how-to-check-an-electrical-relay-and-wiring-control-circuit

and

https://www.2carpros.com/articles/how-to-use-a-test-light-circuit-tester

Check out the diagrams (below). Let us know what happens and please upload pictures or videos of the problem.
Was this
answer
helpful?
Yes
No
Friday, July 1st, 2022 AT 9:37 AM

Please login or register to post a reply.