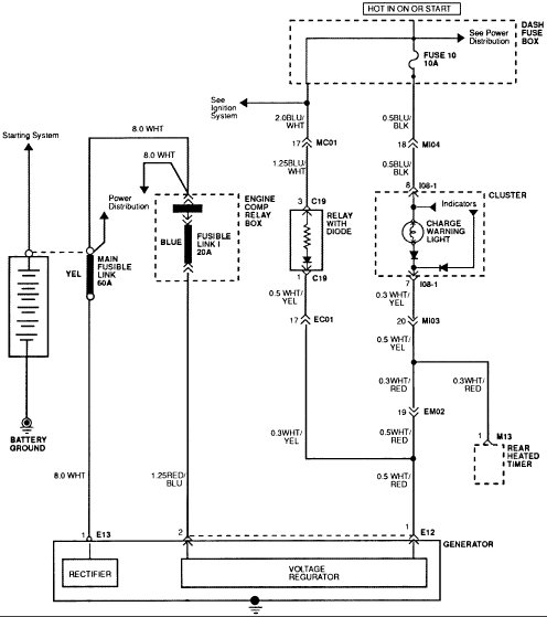
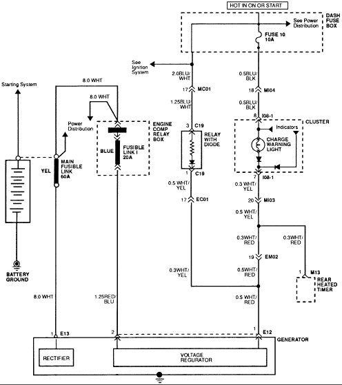
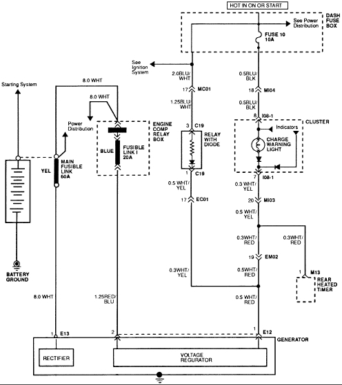
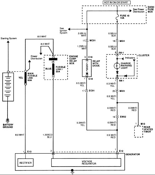
Charging system diagram needed

Tiny
CATAFINA
  • MECHANIC
  • 1996 HYUNDAI ACCENT
  • 1.5L
  • 4 CYL
  • 2WD
  • AUTOMATIC
  • 153,000 MILES
I need an electrical diagram that will cover the charging system.
Monday, January 15th, 2018 AT 5:22 PM

21 Replies

Tiny
CJ MEDEVAC
  • MECHANIC
  • 11,005 POSTS
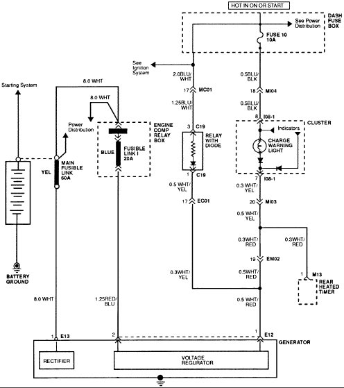
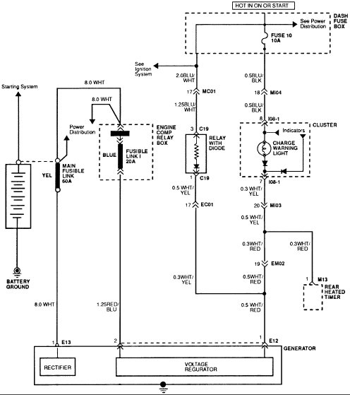
This work for you?

See the diagram from Alldata below.

The Medic
Was this
answer
helpful?
Yes
No
Monday, January 15th, 2018 AT 6:30 PM
Tiny
CATAFINA
  • MECHANIC
  • 98 POSTS
CJ can you please! Send me the exact location of the (crankshaft position sensor) on a 1996 Hyundia Accent SOHC 1.5 liter? I Googled it but nothing seems to come up. Thank you my friend.
Was this
answer
helpful?
Yes
No
Tuesday, January 23rd, 2018 AT 3:01 PM
Tiny
CJ MEDEVAC
  • MECHANIC
  • 11,005 POSTS
Okay boss.

Look right?

The Medic
Was this
answer
helpful?
Yes
No
Tuesday, January 23rd, 2018 AT 5:26 PM
Tiny
CATAFINA
  • MECHANIC
  • 98 POSTS
CJ you sure it is the CPS? That one there shows it is the camshaft position sensor to the right that you gave last time and fix the wiring. Do not know if this vehicle has both the crankshaft and cam sensor. Can you check please!

Just waiting for Ken's approval to comeback in as an expert again. Keep posting on this thread. I will be watching out for it.
Was this
answer
helpful?
Yes
No
Tuesday, January 23rd, 2018 AT 10:50 PM
Tiny
CJ MEDEVAC
  • MECHANIC
  • 11,005 POSTS
CKP

okay

not

CPS

It is one of those abbreviation obstacles.

Last stanza of Ranger Creed.

Readily will I display the intestinal fortitude required to fight on to the Ranger objective and complete the mission though I be the lone survivor.

Try this one out Raz.

The Medic
Was this
answer
helpful?
Yes
No
Wednesday, January 24th, 2018 AT 5:42 PM
Tiny
CATAFINA
  • MECHANIC
  • 98 POSTS
The last image you gave hit it, change out and it ran like a jack rabbit. Thank you very much my friend.
Was this
answer
helpful?
Yes
No
Thursday, January 25th, 2018 AT 2:25 PM
Tiny
CJ MEDEVAC
  • MECHANIC
  • 11,005 POSTS
You are welcome buddy!

Been down for the last two days with my lower back.

Reckon all of that Ranger Pack Muling is taking its toll.

Glad to see you back on here.

Glad that helped you out.

The Medic
Was this
answer
helpful?
Yes
No
Saturday, January 27th, 2018 AT 7:09 AM
Tiny
CATAFINA
  • MECHANIC
  • 98 POSTS
Thanks a lot my friend you been so helpful-you take care of yourself until I need help again-Hoorah! God bless.
Was this
answer
helpful?
Yes
No
Sunday, January 28th, 2018 AT 2:55 PM
Tiny
CJ MEDEVAC
  • MECHANIC
  • 11,005 POSTS
Hope to be seeing you answering soon.

The Medic
Was this
answer
helpful?
Yes
No
Monday, January 29th, 2018 AT 4:11 PM
Tiny
CATAFINA
  • MECHANIC
  • 98 POSTS
CJ does a 1993 Mitsibushi Mirage 1.5l has a cabin filter? Just starting low on additional income, maybe someday I will get somewhere-lol.
Was this
answer
helpful?
Yes
No
Saturday, February 17th, 2018 AT 4:37 PM
Tiny
CJ MEDEVAC
  • MECHANIC
  • 11,005 POSTS
Right now I cannot access the references I was using weeks ago.

I did look up the filter at three different online auto stores.

Each claimed my search was invalid. I am deducing that it is not standard equipment.

The Medic
Was this
answer
helpful?
Yes
No
Saturday, February 17th, 2018 AT 5:11 PM
Tiny
CATAFINA
  • MECHANIC
  • 98 POSTS
CJ can you give me a 2008 Mitsubishi Outlander AC electrical diagram? Thank you my friend. See you later.
Was this
answer
helpful?
Yes
No
Sunday, August 19th, 2018 AT 11:06 PM
Tiny
CATAFINA
  • MECHANIC
  • 98 POSTS
CJ buddy-can you give me the alarm fuse location on a 2008 Mitsubushi Outlander? Pretty please! Thank you-buddy.
Was this
answer
helpful?
Yes
No
Monday, October 8th, 2018 AT 2:48 AM
Tiny
DANNY L
  • MECHANIC
  • 5,648 POSTS
Hello, I am Danny.

From what it looks like it is located in Fuse #9 location. I have attached a few pictures of its location, and a tutorial for you to view. Hope this helps and thanks for using 2CarPros.
Danny-

https://www.2carpros.com/articles/how-to-check-a-car-fuse
Was this
answer
helpful?
Yes
No
Monday, October 8th, 2018 AT 3:19 AM
Tiny
CATAFINA
  • MECHANIC
  • 98 POSTS
Dan, can you give me the exact location on the theft alarm relay? My car will not start it is an 2008 Mitsubushi Outlander. Tried resetting the system but no-go. Could it be a key fob that has a bad/weak battery causing it not to start? Thank you my friend.
Was this
answer
helpful?
Yes
No
Monday, October 8th, 2018 AT 2:45 PM
Tiny
STEVE W.
  • MECHANIC
  • 15,676 POSTS
Weak battery in the fob should not be an issue as that does not power the recognition transponder. Is the security light on while trying to start? What does it do while you attempt to start the vehicle?
Was this
answer
helpful?
Yes
No
Thursday, October 11th, 2018 AT 3:23 PM
Tiny
CATAFINA
  • MECHANIC
  • 98 POSTS
No it is not, only when I lock all doors it comes and stay on. Also it has a light with a key and in the middle it has an exclamatory point what does mean? Been trying to figure this out a long time. Security light does not come on when am attempting to start. Thank you
Was this
answer
helpful?
Yes
No
Saturday, October 13th, 2018 AT 2:14 PM
Tiny
CATAFINA
  • MECHANIC
  • 98 POSTS
It starts sometime when it feels like it. It is puzzling where the problem could be. Lets try to figure this out. Where is the BCM and Immobilizer? At one time I was answering questions, now am doing the asking for help. Lol
Was this
answer
helpful?
Yes
No
Saturday, October 13th, 2018 AT 4:00 PM
Tiny
CATAFINA
  • MECHANIC
  • 98 POSTS
Also can you provide me the location of the starter and horn relay?
Was this
answer
helpful?
Yes
No
Saturday, October 13th, 2018 AT 8:12 PM
Tiny
STEVE W.
  • MECHANIC
  • 15,676 POSTS
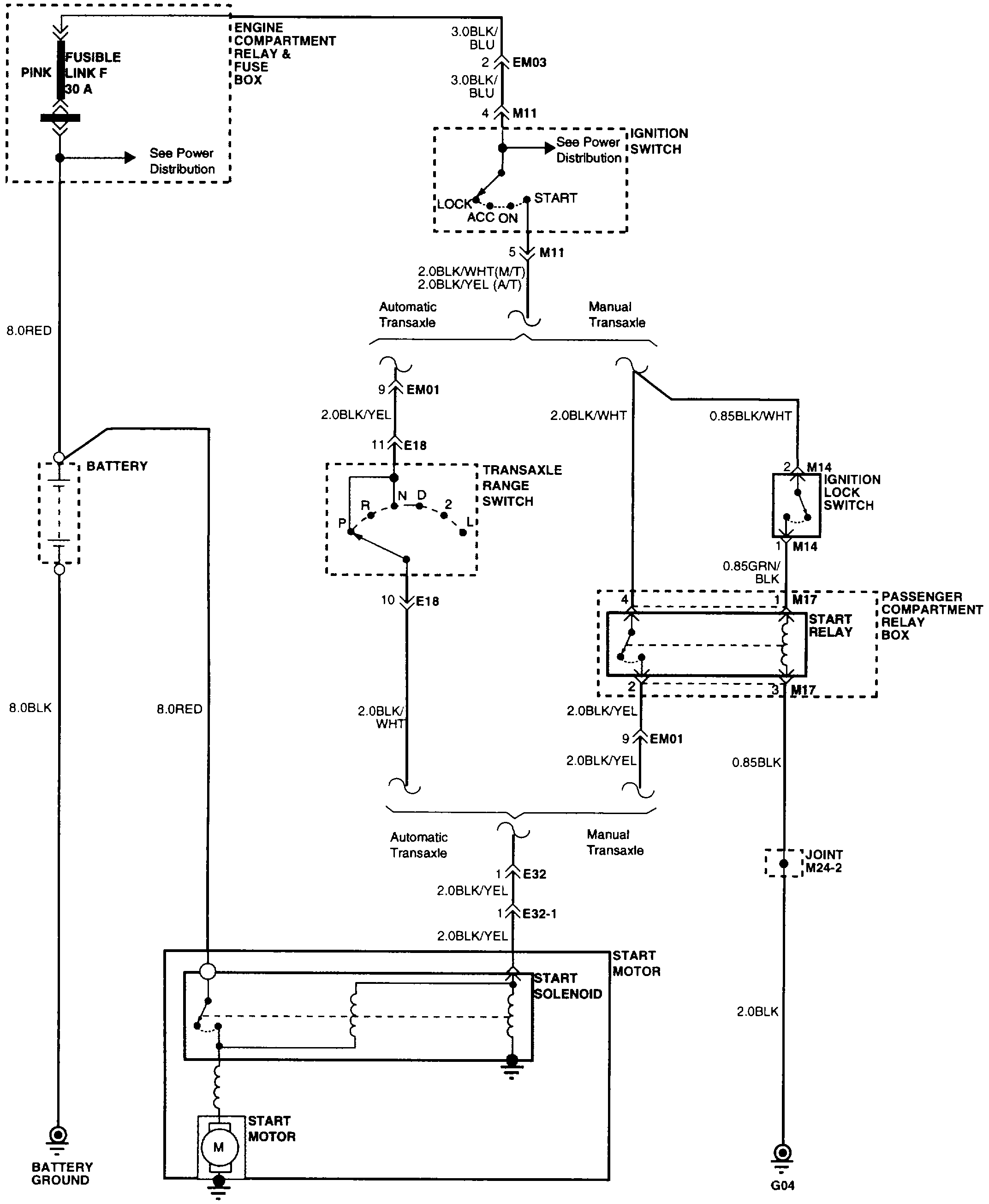
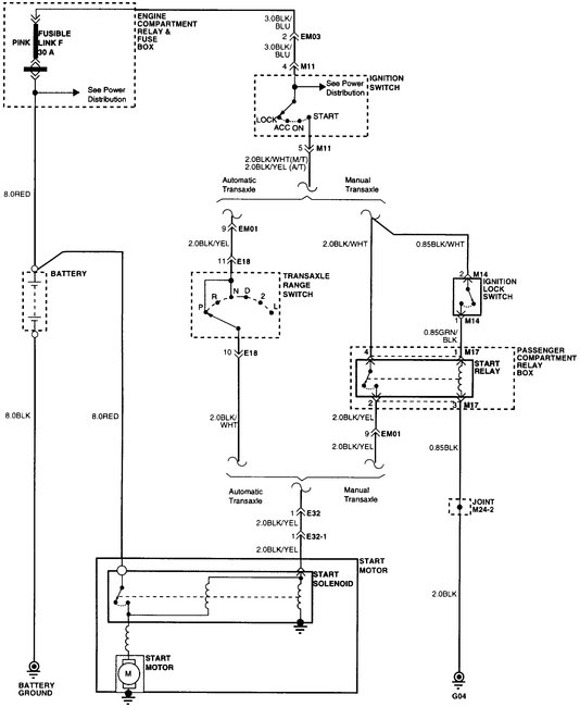
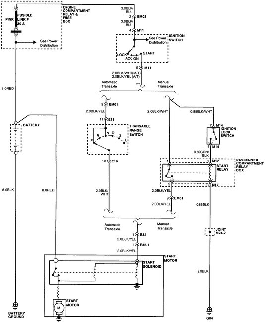
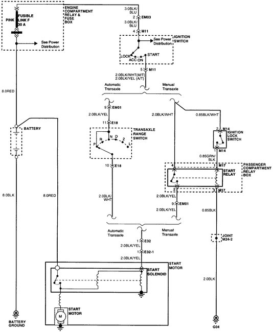
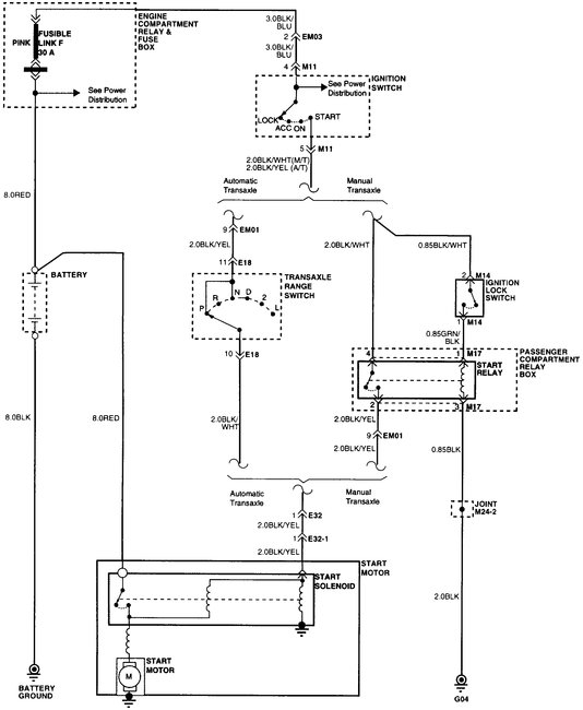
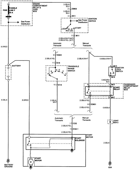
From the additional information it sounds like a bad connection in the starting circuit. The alarm seems to be operating correctly and it is detecting the key as the light doesn't stay on or flash when you attempt to start it. The key light means there is a problem in the starting circuit as well. Being an automatic it doesn't use a starter relay other than the one under the dash that is part of the anti-theft. If it has a bad contact it could still detect a good key and disarm but it may not start.
Below I attached the starting circuit and relay box. E29 is the horn relay.
The antitheft is the last image.
Was this
answer
helpful?
Yes
No
Saturday, October 13th, 2018 AT 10:50 PM

Please login or register to post a reply.