remote does not open the car door?

2004 MERCURY GRAND MARQUIS
248,900 MILES • 4.6L • V8 • 2WD • AUTOMATIC
Avatar
PETPARENT
  • MEMBER
  • 15 POSTS
My car remote doesn't open the car door or release the trunk. Also, the car trunk release on the driver door doesn't work. If it is related the passenger front door window doesn't work and I took it off. Passenger side door panel is off.
Apr 25, 2025 at 3:17 AM
Repair Safety Notice: This information is for general instructional purposes only. Vehicle repair can be dangerous. Verify all information, follow manufacturer service procedures, use proper tools and safety equipment, and consult a qualified repair shop when needed.
Advertisement
Avatar
STEVE W.
  • CAR REPAIR CONTRIBUTOR
  • 15,148 POSTS
Okay, the remote doesn't work. Do the interior switches work for the locks? Driver's should lock and unlock all the others. If the interior switches work, it's most likely to be the FOB itself. Most lock shops can test to see if it is working properly. They get moisture inside behind the buttons and over time they fail. The trunk release issue is commonly the ground for the actuator in the trunk.
Apr 26, 2025 at 7:49 PM
Advertisement
Avatar
PETPARENT
  • MEMBER
  • 15 POSTS
No the interior switches do not work for either the trunk or the doors. I can't open the trunk with the keys either.
Apr 27, 2025 at 5:44 AM
Avatar
STEVE W.
  • CAR REPAIR CONTRIBUTOR
  • 15,148 POSTS
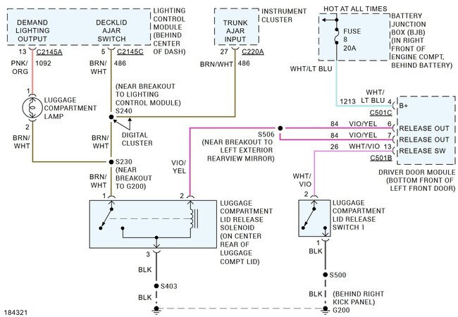
Okay, if none of the switches work the first thing to check is the power from the fuses and the ground connection that both systems share. So, get a cheap test light and use it to test for power at fuses 7 (Hold key in start to test), 15 (key on) and 23 in the fuse box under the dash and test fuse 8 in the junction box under the hood.

https://www.2carpros.com/articles/how-to-use-a-test-light-circuit-tester
https://www.2carpros.com/articles/how-to-check-a-car-fuse

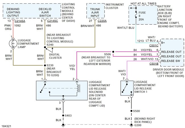
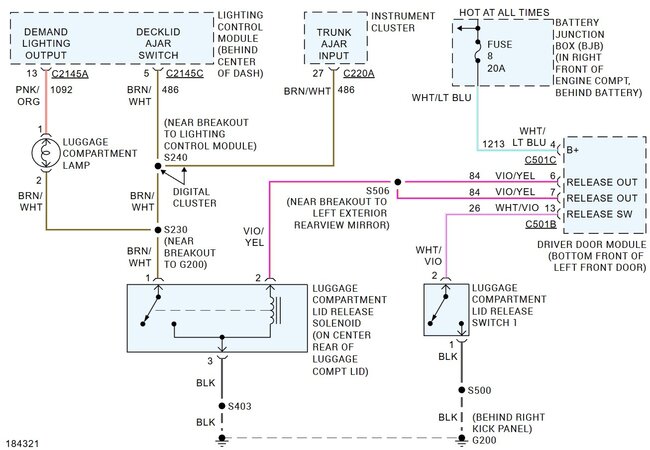
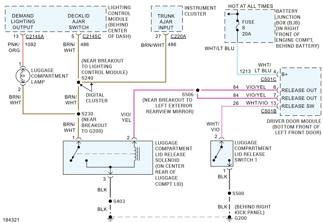
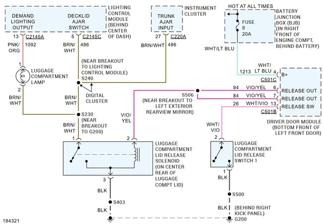
If they check good then we need to test ground 200, it is behind the trim panel in the passenger footwell. It will be a number of wires all connected together and bolted to one point, The wires like to corrode and break off in those types of grounds.
If the powers and grounds check out okay on that end the next step would be to check for the powers and grounds at the door control module in the driver's side door. You can check two of them at the passenger side door switch. You should have battery voltage at the Light Green w yellow wire on pin 4 and with the key on power at the White w violet wire on pin 1.
If those are there access the control module in the bottom of the driver's door. Check the connector there for corrosion. Then check for battery power at the White w light blue wire on pin 4 in con 501c and power at pin 10 in con 501a with the key in start.
I suspect you will find either a blown fuse under the hood, a bad ground or the power wire (White w light blue) is broken in the flex between the door and body.
Apr 27, 2025 at 3:19 PM
Avatar
PETPARENT
  • MEMBER
  • 15 POSTS
Checked the fuses 7 was good but did not work with the test light 15 and 8 were good. Gounds on the driver side were good no broken wire no broken wires were found in the driver's door master switch. Also, there was power to switches in the passenger door.
May 8, 2025 at 12:16 PM
Avatar
STEVE W.
  • CAR REPAIR CONTRIBUTOR
  • 15,148 POSTS
Okay, with that information it is likely the driver's door control module. It is easy to mechanically replace but first reconnect the passenger side switches just to be sure they don't have a connection that isn't shown. If that doesn't do it then the module is likely the issue. However, you need a scan tool to download the as built program for the replacement module.
May 8, 2025 at 5:06 PM