Sunday, October 13th, 2019 AT 7:38 PM
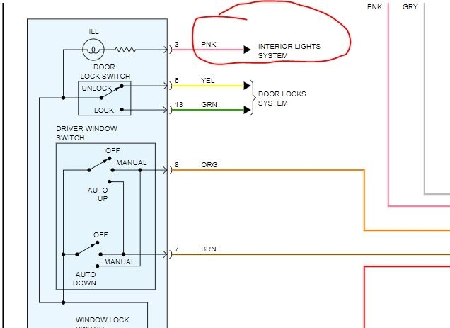
When you turn on the headlights all the interior lights on 3 of the doors turn on (door switch lights illuminate) except for the driver side front door. Now, I just replaced the door as the other rusted out. I have tried the basics. Looking at fuses and removing them and undoing the battery and leaving it, cleaning corrosion at battery terminals and tried the ECM/ECU fuses too. Nothing. I actually replaced the door switch with a new as I thought it was the component. Not the case and have since put the old back in. Suggestions? Looking at wrong fuses? Should I be looking at relays? Which one and where is it located? Sorry for the long post, look forward to hearing back.



