Heater fan not working?

Tiny
JOHN SALITSKY
  • MEMBER
  • 2001 DODGE DAKOTA
  • V8
  • 4WD
  • AUTOMATIC
  • 139,000 MILES
The heat and a/c does not work on any settings. I tried a new blower motor which did not work either. I checked the wires to the blowere motor as well as the resistor using a test light and there seems to be no voltage going to these parts.
Tuesday, October 12th, 2010 AT 7:31 AM

35 Replies

Tiny
JACOBANDNICKOLAS
  • MECHANIC
  • 110,194 POSTS
Have you checked fuses? Is there power to the switch? check out this guide to help us

https://www.2carpros.com/articles/blower-fan-motor-works-on-high-speed-only

Please run down this guide and report back.
Was this
answer
helpful?
Yes
No
Tuesday, October 12th, 2010 AT 9:04 AM
Tiny
JOHN SALITSKY
  • MEMBER
  • 5 POSTS
I checked the fuses in the fuse panel near the drivers side door and they were fine. I used a test light to check the wires for both the blower motor and resistor and there doesn't seem to be any power to those. How would I check to see if there's power to the switch. Do you mean the relay switch?
Was this
answer
helpful?
Yes
No
+4
Tuesday, October 12th, 2010 AT 9:49 AM
Tiny
JACOBANDNICKOLAS
  • MECHANIC
  • 110,194 POSTS
Actually, I was refering to the switch on the dash. See if there is power to it and out when you turn the switch on.

Let me know what you find.
Was this
answer
helpful?
Yes
No
+1
Tuesday, October 12th, 2010 AT 10:07 AM
Tiny
JOHN SALITSKY
  • MEMBER
  • 5 POSTS
Is there a way to check that without removing the dash? I could remove it if I have to I've done it before, but was just cusious if there was a way to do it without removing it.

Edit: actually now that I think about it when I turn the switch on the dash to the a/c setting the compressor under the hood comes on, I can hear it start running and the light that indicates the a/c is on lights up. I would think that would mean there is power to it. Also when changing the the different heat settings from defoggers to the vents you can hear them changing.
Was this
answer
helpful?
Yes
No
-1
Tuesday, October 12th, 2010 AT 10:18 AM
Tiny
JACOBANDNICKOLAS
  • MECHANIC
  • 110,194 POSTS
The air flow vents are actuated by engine vacuum, so they will still work if there is no power. As far as the switch itself, there may be power to it but not out. Have you checked the relay in the power distribution box under the hood?

As far as the switch, the bezel that covers or trims the radio and heater control comes off. Under it are a couple bolts that hold the unit in place. If I recall, the bezel is actually mounted with non other than valcro. Be careful removing it to make sure that is correct.
Let me know what you find.
Joe
Was this
answer
helpful?
Yes
No
Tuesday, October 12th, 2010 AT 10:38 AM
Tiny
JOHN SALITSKY
  • MEMBER
  • 5 POSTS
Wow, thanks for the great info Joe. I appreciate you taking the time. I'll check on removing that trim to get to the heating switch wires and see if that's it. I checked in the power distribution box under the hood but was unsure which relay was specifically for the blower motor. If I recall correctly there was one labeled A/C and one labeled HE VAC. It might be easier for me to just replace the relay first and see if that's it since they're not that expensie to buy. I just have to figure out which one it is that relates to the problem.
Was this
answer
helpful?
Yes
No
Tuesday, October 12th, 2010 AT 10:49 AM
Tiny
JACOBANDNICKOLAS
  • MECHANIC
  • 110,194 POSTS
Actually, if you check the other relays, you'll find ones with the same part numbers. Just switch them to see if it is bad. If it is, then get one.
Was this
answer
helpful?
Yes
No
-1
Tuesday, October 12th, 2010 AT 10:52 AM
Tiny
JOHN SALITSKY
  • MEMBER
  • 5 POSTS
The dim light in my head just brightened up! I hadn't even thought of that. Thanks again Joe, I'll let you know what happens. Hopefully it's something as simple as the relay.
Was this
answer
helpful?
Yes
No
+2
Tuesday, October 12th, 2010 AT 11:10 AM
Tiny
JACOBANDNICKOLAS
  • MECHANIC
  • 110,194 POSTS
Let me know what you find.

Joe
Was this
answer
helpful?
Yes
No
+1
Tuesday, October 12th, 2010 AT 12:29 PM
Tiny
PAULVS
  • MEMBER
  • 2 POSTS
  • 2001 DODGE DAKOTA
I have a 2001 Dodge dakota with 69,000 miles on it. Recently the ac/heater motor only worked when the fan setting was on HIGH. That continued for about two weeks and now it doesn't work at all. I checked the fuses and I don't think its the blower moter because it didn't just stop working, it did so in stages. Any help would be great. Thanks
Was this
answer
helpful?
Yes
No
+1
Tuesday, December 1st, 2020 AT 12:16 PM (Merged)
Tiny
LOSONE
  • MECHANIC
  • 1,616 POSTS
Replace the blower resistor. You might have burned out the blower motor also while running in high. The resistor is under the hood on the passenger side screwed into the A/C plastic cowling. It has connector and two screws that holds it in. check this guide which shows how to test it

https://www.2carpros.com/articles/blower-fan-motor-works-on-high-speed-only

Please run down this guide and report back.
Was this
answer
helpful?
Yes
No
+1
Tuesday, December 1st, 2020 AT 12:16 PM (Merged)
Tiny
WILLIAMWEHRLE
  • MEMBER
  • 1 POST
My A/C used to work great until it developed some system leaks immediately after I had it serviced at the dealer I purchased it at in 1992. For several years I tried adding freon 12 and then last year I switched it over to 134a and I was not too happy with the cooling - but it was better than nothing. All this time it loses its entire charge of 134a in about a month. I noticed that they now they have a compatible for freon 12 for about $7.00 for 12 oz. Is this new stuff any good? I also am not getting the cold air that I need to get - it is all just a shage cooler than the air outside. I vented 2 ounces of the 134a last night and a LOT of oil came out with the gas - I think now that I have mostly oil in there instead of gas and oil. Do I need to flusk this out and get some new gas? And would you recommend the 134a

WW
Was this
answer
helpful?
Yes
No
Tuesday, December 1st, 2020 AT 12:16 PM (Merged)
Tiny
LOSONE
  • MECHANIC
  • 1,616 POSTS
I have converted hundreds of Fords to 134A. Some work great without any alterations except a clean charge.

If one is acting like yours I suspect you will need to change the orfice tube and the dryer. The replacement orfice tube must be for 134.

I use ester oil in a Ford, it seems to wrok better. Remember the 134 charge is about 23% less refrigerant than R-12. You must charge by watching the gauges on both high and low sides. It is very easy to overcharge and the cooling will be reduced. Even a couple of ozs will reduce cooling.

If you car is loosing refrigerant and it is on the suction side (low pressure) it will suck in outside air through the leak and your cooling will be greatly reduced.

Fix the leak and stay away from the $7.00 can. It is mostly propane and dangerous to uses in addition it will corrode your system. There are no cheap solution to referigerant as R-134A is about $7.50 a can but it goes up as gasoline goes up.

Good luck
Was this
answer
helpful?
Yes
No
Tuesday, December 1st, 2020 AT 12:16 PM (Merged)
Tiny
TAZPANTHERFAN_99
  • MEMBER
  • 1 POST
  • 2001 DODGE DAKOTA
  • 6 CYL
  • 2WD
  • MANUAL
  • 67,000 MILES
I was driving to work in the morning and the blower just stopped blowing. I checked all the fuses they were all good so I thought it might be the blower motor I replaced the blower motor and still the blower isn't working
Was this
answer
helpful?
Yes
No
Tuesday, December 1st, 2020 AT 12:16 PM (Merged)
Tiny
JACOBANDNICKOLAS
  • MECHANIC
  • 110,194 POSTS
Hi:
Replace the blower motor resister. It's the most common problem resulting in the blower motor not to work.

Joe
Was this
answer
helpful?
Yes
No
+1
Tuesday, December 1st, 2020 AT 12:16 PM (Merged)
Tiny
BRANDON FLORES
  • MEMBER
  • 1 POST
  • 2000 DODGE DAKOTA
  • 3.9L
  • V6
  • 2WD
  • AUTOMATIC
  • 200,000 MILES
Hello. I bought the truck used last year. I replaced the blower motor, resistor, and control unit. A/C compressor turns on and off, mode doors work you can hear them rotate. I have checked fuses and relays, swapped some around and nothing. I need help please.
Was this
answer
helpful?
Yes
No
Tuesday, December 1st, 2020 AT 12:17 PM (Merged)
Tiny
CARADIODOC
  • MECHANIC
  • 34,490 POSTS
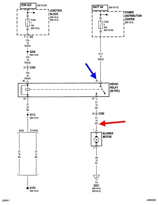
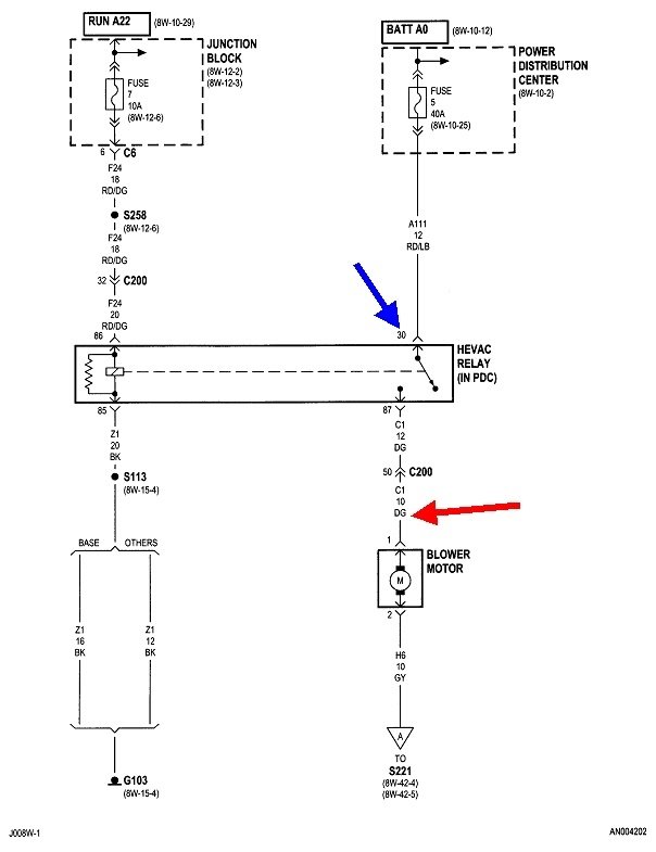
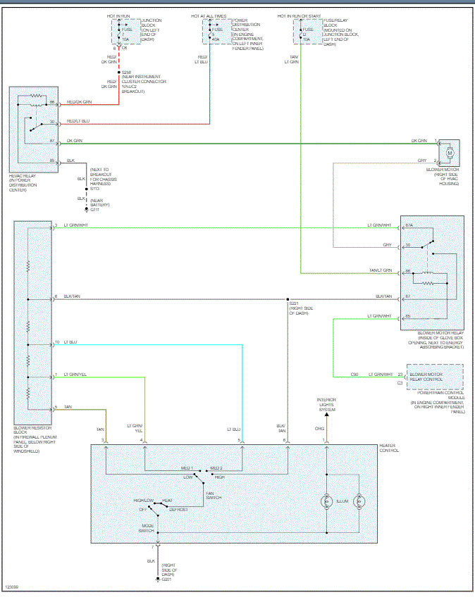
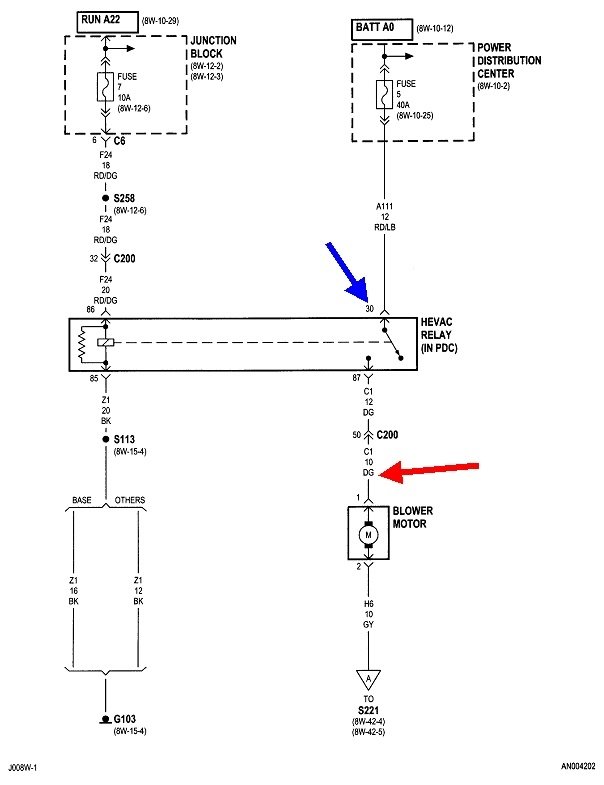
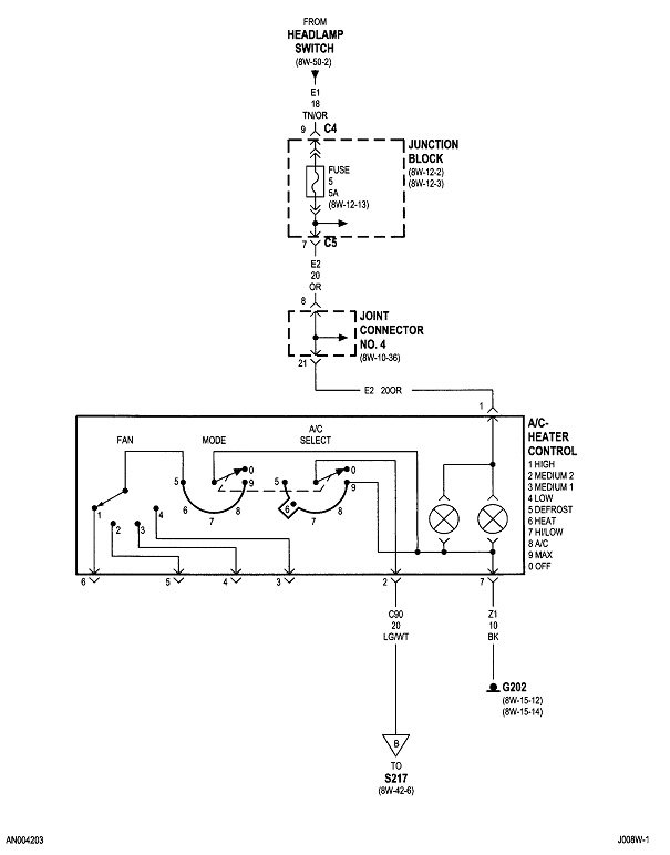
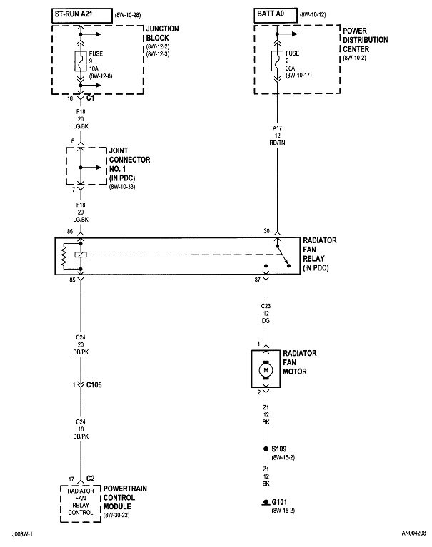
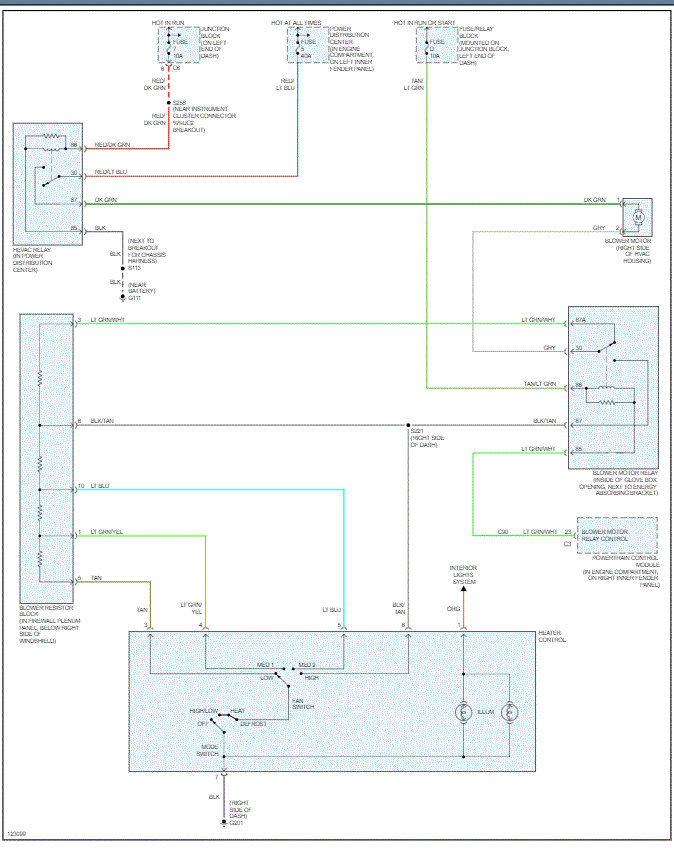
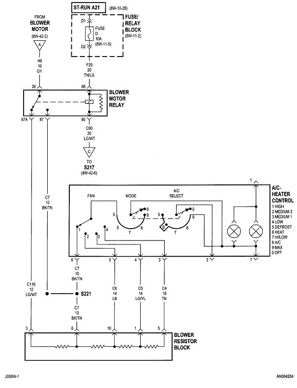
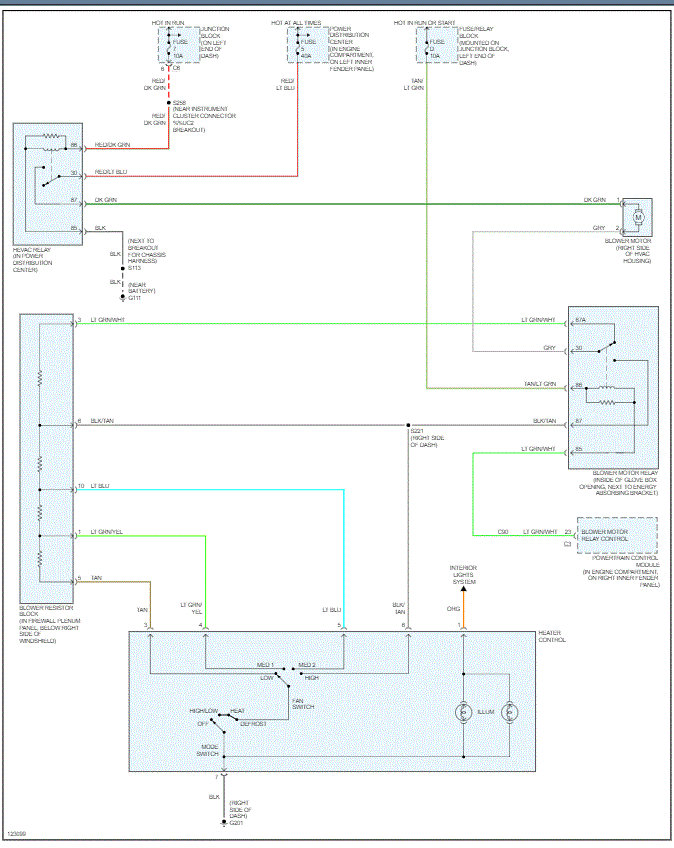
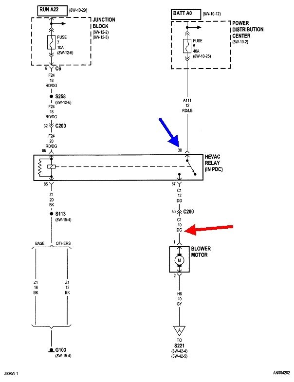
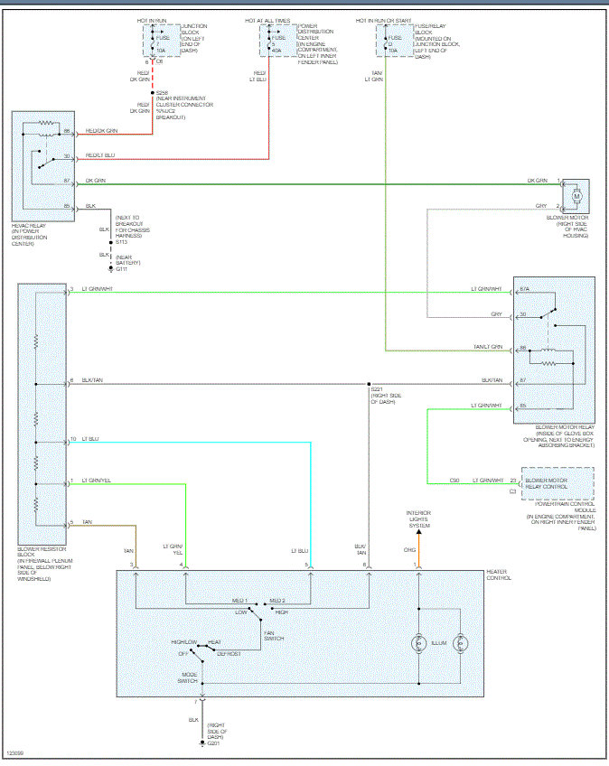
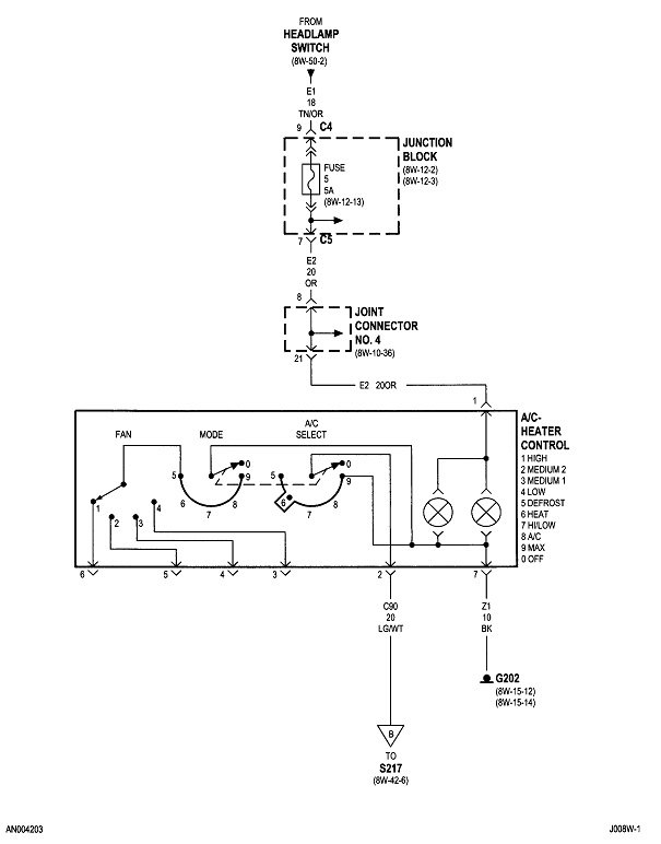
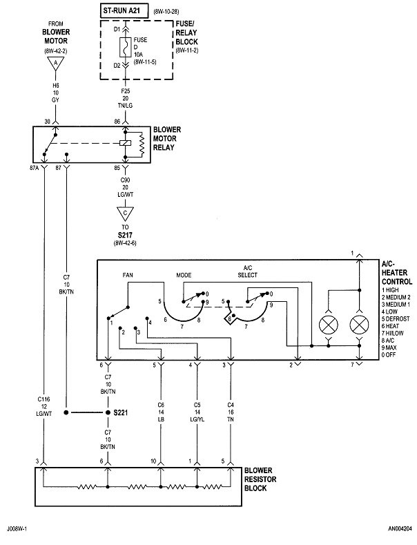
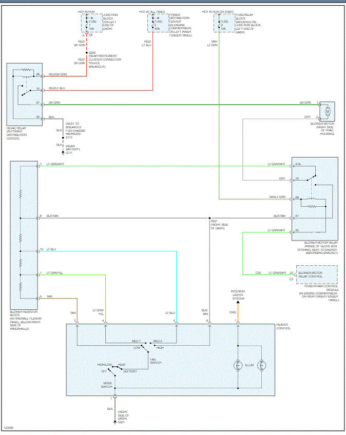
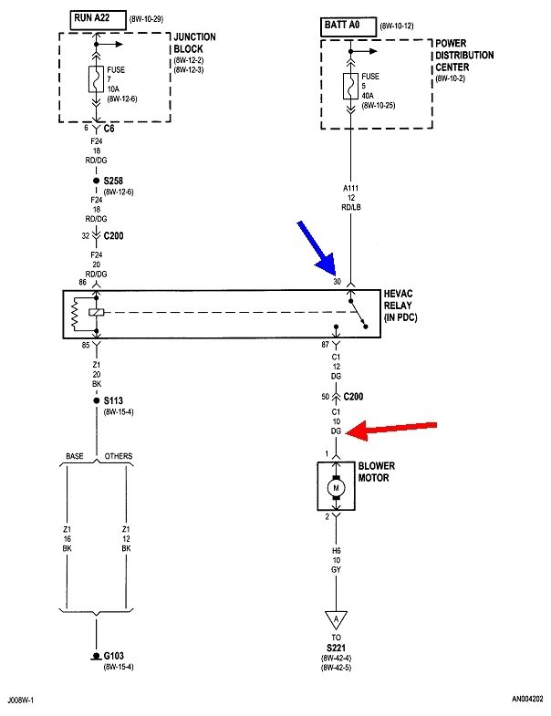
First check if you have 12 volts on the dark green wire to the fan motor. If you do not, check for it on terminal 30 of the relay.

These diagrams are for the heater with AC. If you have just the heater system, I'll prepare different diagrams for you.

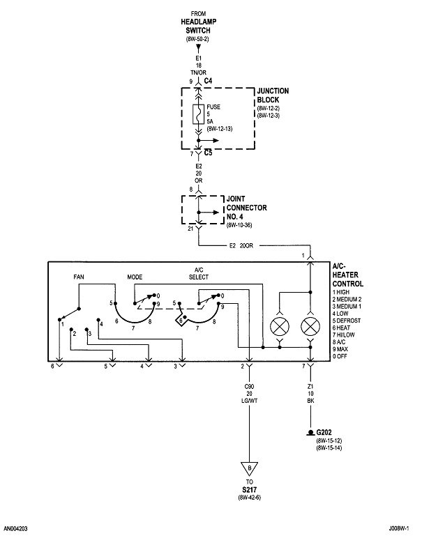
If you have 12 volts on the dark green wire, check also on the gray wire. That has to be done with the connector plugged in. The weakest link in the chain is the fan speed switch. It's common to find the connector terminals burned and melted, especially if the fan is used on the highest speed often. This is a good suspect if you have 12 volts on the gray wire.
Was this
answer
helpful?
Yes
No
Tuesday, December 1st, 2020 AT 12:17 PM (Merged)
Tiny
JACOBANDNICKOLAS
  • MECHANIC
  • 110,194 POSTS
Hi,

In addition to checking fuses, have you confirmed there is power to them and the relays?

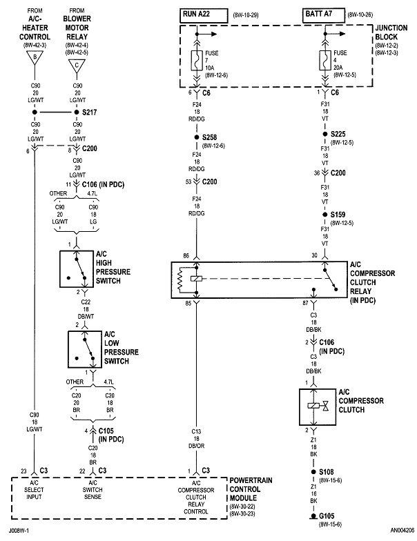
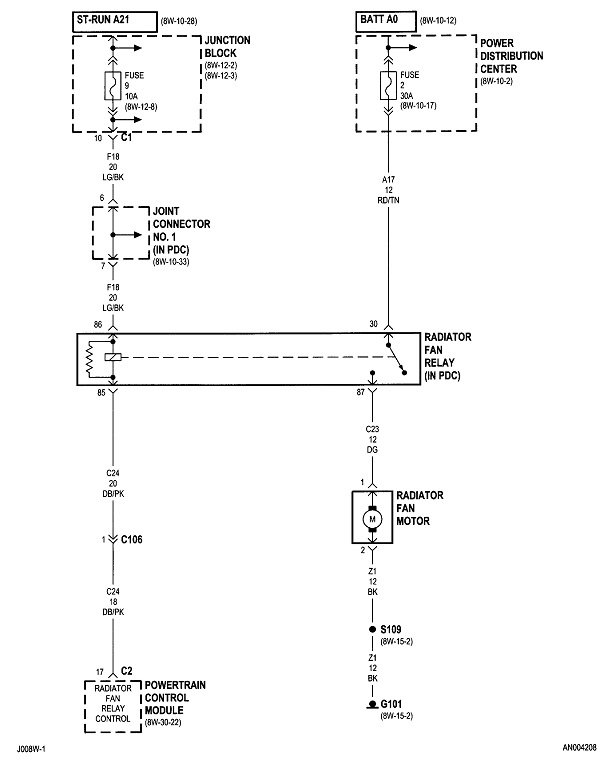
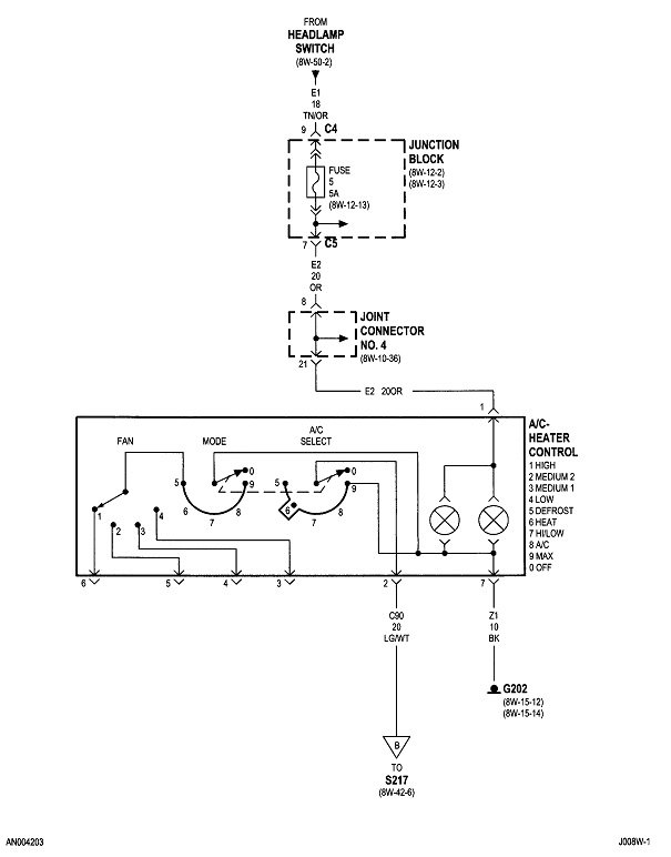
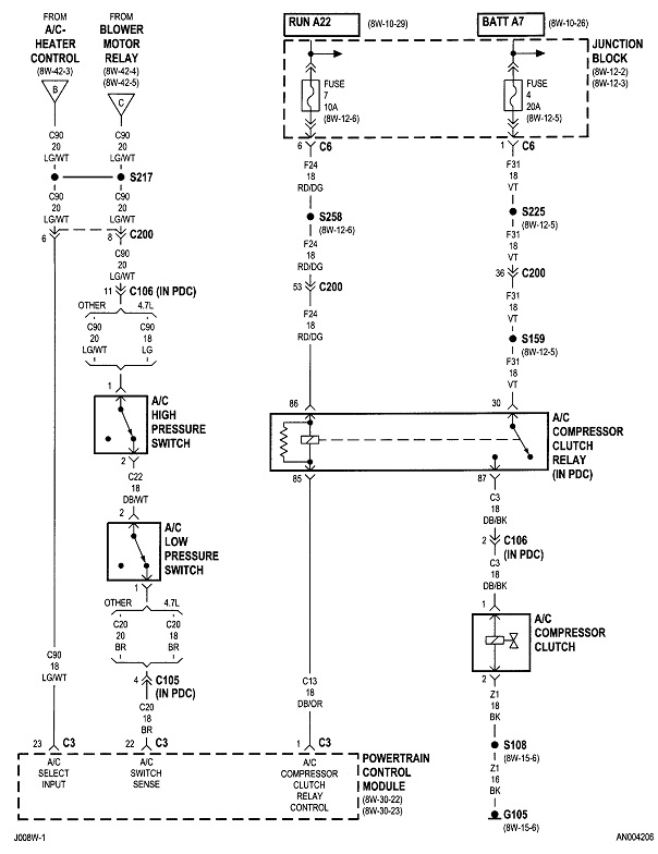
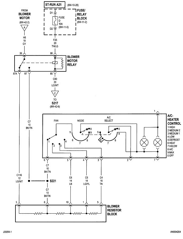
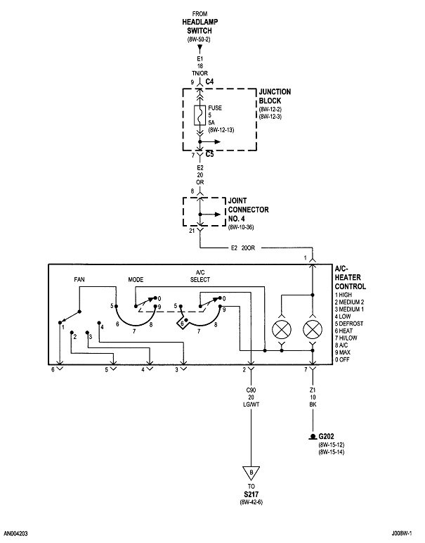
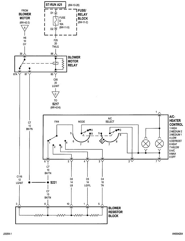
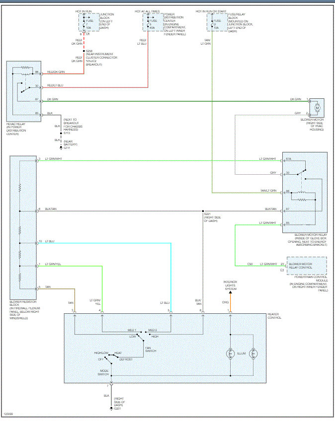
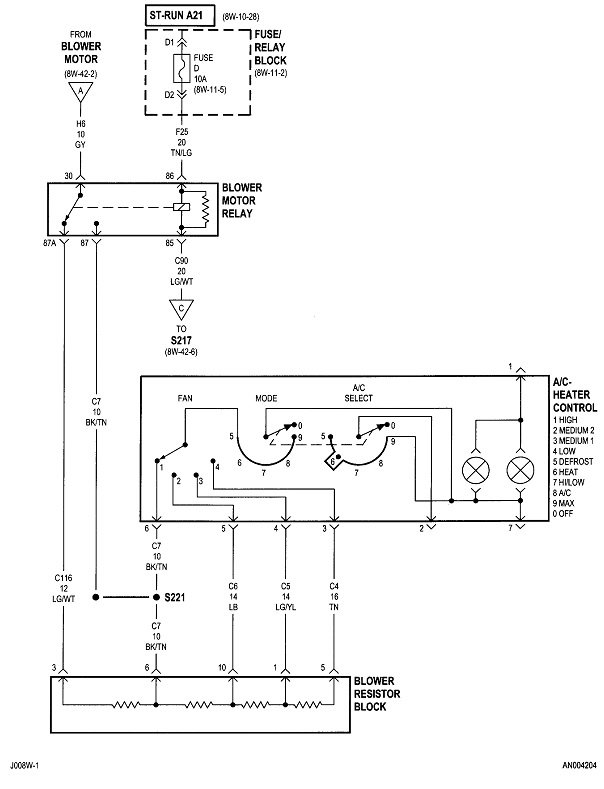
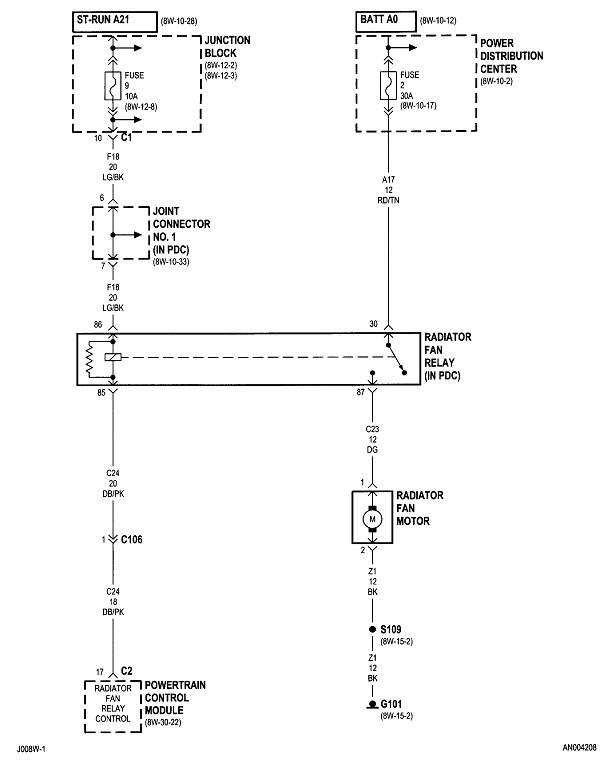
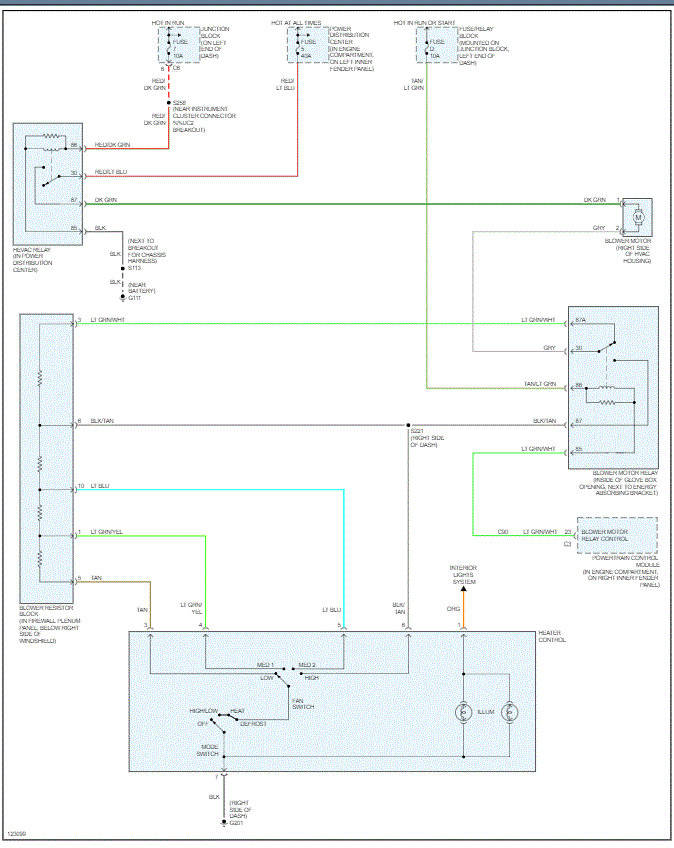
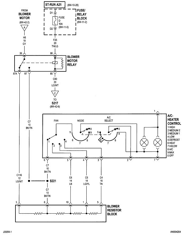
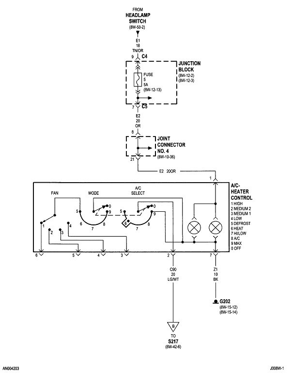
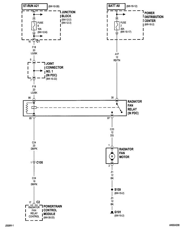
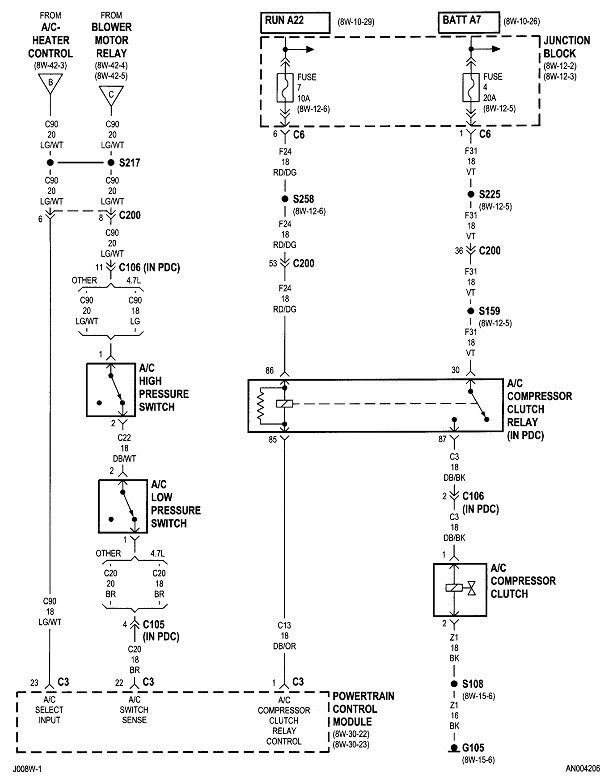
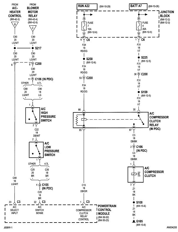
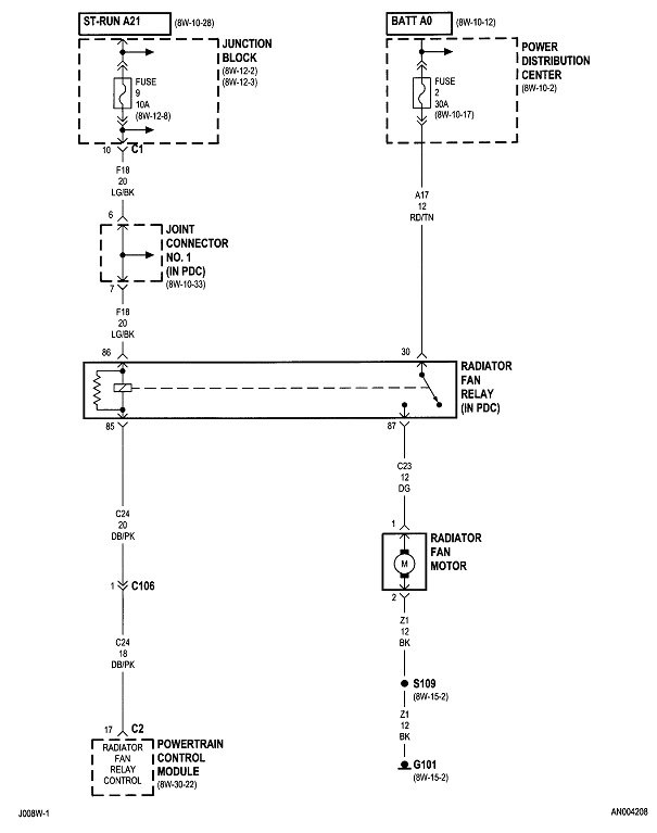
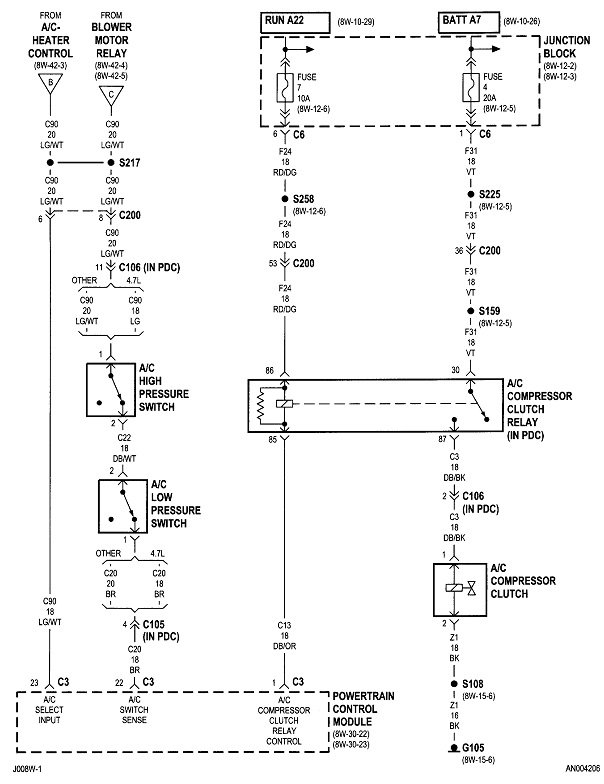
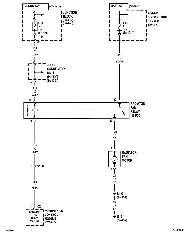
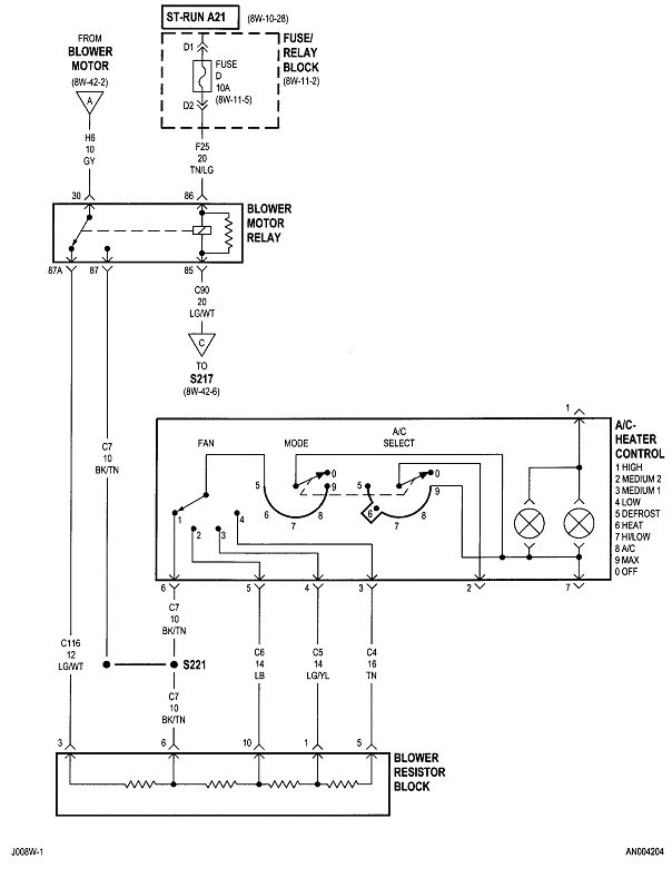
I attached a pic below which is the wiring schematic for the blower motor and HVAC system. Take a look at it and see if you touched on the relays, resister, and all fuses related. Also, check to make sure there is power at the fuse locations.

https://www.2carpros.com/articles/how-to-check-a-car-fuse

Let me know.

Joe
Was this
answer
helpful?
Yes
No
Tuesday, December 1st, 2020 AT 12:17 PM (Merged)
Tiny
SIXPAKDAVE
  • MEMBER
  • 1 POST
  • 1999 DODGE DAKOTA
Electrical problem
1999 Dodge Dakota 6 cyl Four Wheel Drive Manual

I had my blower motor go out, so I replaced it (what a pain) so I get all the wire harnesses plugge back together and I wanted to test to make sure the fan worked, well when I turned on the fan my head lights came on. My turn signal lights stay on when the light switch is on. So some how somewhere something got goofy. ANY ideas?
Was this
answer
helpful?
Yes
No
Tuesday, December 1st, 2020 AT 12:17 PM (Merged)
Tiny
JACOBANDNICKOLAS
  • MECHANIC
  • 110,194 POSTS
Hi:
I going to take a wild guess and say you mixed up the plugs (wiring harness). Recheck and let me know what you find.

Joe
Was this
answer
helpful?
Yes
No
Tuesday, December 1st, 2020 AT 12:17 PM (Merged)

Please login or register to post a reply.