ALDL connector?

Tiny
YASIRDAHHAM
  • MEMBER
  • 186 POSTS
Then it is the (VIN D MFI) because my engine is a 4-cylinder one. Thanks a lot dear Roy.
Was this
answer
helpful?
Yes
No
Friday, August 6th, 2021 AT 5:11 AM
Tiny
ASEMASTER6371
  • MECHANIC
  • 52,796 POSTS
That is correct. D is the 4 cylinder.

You are welcome.

Always glad to help.

If you are happy with the service 2CarPros provided, we would greatly appreciate it if you would post a positive review. It really helps the site. Thank you!

Here is the link:
https://www.sitejabber.com/reviews/2carpros.com

Roy
Was this
answer
helpful?
Yes
No
+1
Friday, August 6th, 2021 AT 5:15 AM
Tiny
YASIRDAHHAM
  • MEMBER
  • 186 POSTS
Thanking you all over again dear friend, the latest exchanges seem to be landing me on the real reason why the scanners fail to make any communications if not even more for the reason why my engine stalls all the time. I used a multimeter to check continuity for the 3 wires of the DLC:
1. The black/white wire of the " A " terminal of the connector proved to be positively linked to the -ve line, I wired it to the negative pole of the battery and had an OHM reading, to cut things short.
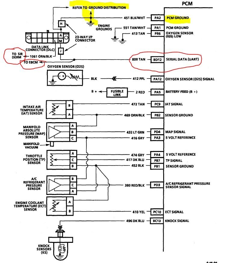
2. The tan " M" Serial Data wire: I conducted a continuity test on all points of the " C3" connector of PCM (and even the other pink connector), but to no avail, not a single point had any continuity with the " M" terminal of the DLC.
3. The orange/black " L " Serial Data wire : Seems like I need your help here in defining where is the (Electronic Brake Control Module at the rear of the engine compartment at center of dash panel) that is mentioned in the diagram sent to me (image 1) because I couldn't see any wire with such colors behind the engine on the dash panel (Only a Cruise Control Module, Resistance assembly connector for the HVAC unit plus other connectors with extremely thick wires), not even within the two connectors on the left side of the Brake Assembly which has thick wires that do not relate to the thin orange/black wire I am tracing, not even with another module right near the brake power unit as well as other connectors as shown in the (2nd, 3rd, 4th and 5th images attached) which all have no relevant wire matching the one I am tracing.
The question in light of the impossible and unseen path of the two Serial Data wires (points 2 and 3 above here) is: Provided there is no unit or controller along the way, can I make a bypass connection for the two Serial Data wires to start from where I can see them all the way to the final terminals (on the C3 connector and on that mysterious Electronic Brake Module, respectively once defined to me, to cut things short presuming there is some problem with the two wires up there in the extreme left corner of the dashboard cavity where I tried my best to trace the two wires but couldn't do( images 6, 7, 8, 9, 10, 11, 12, 13, 14, 15 and 16? The blue controller showing in some of these images is the multi-function alarm. That is what makes the chime noises when the headlights are left on, doors left open, unbuckled seat belts, etc. That part is discontinued and will need to be found used if needed as told earlier to me by Danny L.
Was this
answer
helpful?
Yes
No
Friday, August 6th, 2021 AT 12:22 PM
Tiny
STEVE W.
  • MECHANIC
  • 15,676 POSTS
The DLC in that vehicle will have a ground and the data line(s) in it. Unlike the OBD II port used later the power for the tool is supplied by the tool or a battery jump connector to it. Then the data lines can "talk" to the scan tool. You shouldn't need to make any alterations to them unless someone cut the wires. The brake control module will be there if the car has ABS. The chime doesn't talk to the PCM, neither do many other items on that car. Unlike a modern OBDII car they didn't tie everything to the computer yet. However to get the data that is there requires the specific scan tool to access the odd data system in them.
Was this
answer
helpful?
Yes
No
+1
Friday, August 6th, 2021 AT 4:34 PM
Tiny
YASIRDAHHAM
  • MEMBER
  • 186 POSTS
Now it makes sense, yet I still need to find the end of these two data wires on the PCM and on that (Electronic Brake Control Module). I have these 5 images for the main electrical connections that are on the rear side of the engine and on that dash panel: which one is meant for the orange/black wire of the DLC? An ABS module with 2 connectors, a wipers motor as it looks (then it is out of scope of search), a Cruise module (out of scope too) and a further two images for other connectors some of which relate to the blower apparently.
Was this
answer
helpful?
Yes
No
Friday, August 6th, 2021 AT 11:48 PM
Tiny
ASEMASTER6371
  • MECHANIC
  • 52,796 POSTS
The serial data wire is the tan wire as labeled in the diagram.

Please review the diagram of the data link connector back in the beginning responses for the wiring diagram.

Roy
Was this
answer
helpful?
Yes
No
+1
Saturday, August 7th, 2021 AT 2:33 AM
Tiny
YASIRDAHHAM
  • MEMBER
  • 186 POSTS
It was this tan wire ( linked to the " M " terminal of the DLC that I traced all the way to the C3 connector of the PCM, I couldn't obtain any ohmmeter reading with the Tan wire in that C3 connector. The orange/Black wire coming out of the " L " terminal of the DLC is also termed as ( Serial Data line) same as it is for the Tan wire of the " M" terminal. I gave up on the C3 connector tracing and switched for the other wire since it also is a Serial Data line according to the schematic attached here( 5th attachment) but I need to locate which control module to head for out of the ones shot in my earlier reply ( attached here once again). There is no such wire with such color within the 2 connectors of the ABS assembly shown in the 6th attachment here!
Was this
answer
helpful?
Yes
No
Saturday, August 7th, 2021 AT 3:10 AM
Tiny
ASEMASTER6371
  • MECHANIC
  • 52,796 POSTS
One thing I wanted to mention. If you had an issue with the wire, you would have multiple issues with engine performance.

I read back at the beginning about voltage. Serial data lines have very low voltage. They have 1.5 to 2.5 volts while data is being sent. You cannot test with a voltmeter as serial data only gets tested with a scope.

Roy
Was this
answer
helpful?
Yes
No
+1
Saturday, August 7th, 2021 AT 3:17 AM
Tiny
YASIRDAHHAM
  • MEMBER
  • 186 POSTS
In fact I was worried that some discontinuity was there so I thought of using a multimeter to check for continuity only. I was out when your reply(this one) arrived so I carried the test and I could locate the tan wire's other ending(s) according to the attached schematic (second attachment), one branch was in the blue connector of the PCM while the other branch was in the connector shown in the second attachment here, so we can forget about my late inquiry and images, this connector turned out to be the (Electronic Brake Control Module) and it is right in the middle of the dash panel behind the engine as described in the schematic. I may say that the car is ready to receive the OTC Genisys scanner once it arrives okay to my address( that would be some 3-4 weeks from now, hopefully). As for the other wire of the DLC, I believe that the Orange/Black wire won't affect the scanning (correct me please if I am mistaken here).
Was this
answer
helpful?
Yes
No
Saturday, August 7th, 2021 AT 8:45 AM
Tiny
STEVE W.
  • MECHANIC
  • 15,676 POSTS
For the engine you only need to worry about the tan wire. It carries the data for the brake system and the powertrain module. The O/B wire is data for the airbags.
Once you get the tool and can start using it you should be able to diagnose most issues. Just don't expect it to say something like, "Replace this part" OR worse look up a code and it's description thinking that say an O2 sensor code means a bad sensor, it could, but it could also be bad wiring or connections causing the same codes. Those didn't break down circuit codes as well as the modern vehicles. The scan tool though will help a lot more than the old flash codes did.
Was this
answer
helpful?
Yes
No
+1
Saturday, August 7th, 2021 AT 1:25 PM
Tiny
ASEMASTER6371
  • MECHANIC
  • 52,796 POSTS
You are correct.

Roy
Was this
answer
helpful?
Yes
No
+1
Saturday, August 7th, 2021 AT 1:50 PM
Tiny
YASIRDAHHAM
  • MEMBER
  • 186 POSTS
You both are great, I enjoyed all dispatches of yours.
Was this
answer
helpful?
Yes
No
Saturday, August 7th, 2021 AT 2:03 PM
Tiny
ASEMASTER6371
  • MECHANIC
  • 52,796 POSTS
Thank you.

We are glad to help.

Roy
Was this
answer
helpful?
Yes
No
+1
Saturday, August 7th, 2021 AT 2:08 PM
Tiny
YASIRDAHHAM
  • MEMBER
  • 186 POSTS
Dear Friends (Steve W. And Roy /ASEMASTER6371): The attached images are for the scanner intended for my car. The owner has no idea if any wire of them serves my Pontiac so I asked him to provide all images relevant to the whole set. Could you please help and take a look?
Was this
answer
helpful?
Yes
No
Sunday, August 15th, 2021 AT 9:17 AM
Tiny
STEVE W.
  • MECHANIC
  • 15,676 POSTS
I posted the images and part numbers of the cables you need in an earlier post. As long as that still covers past say year 2000 or so it will work, it is missing the OBD 2 smart cable though and I don't see the DIN adapter cable. However those are available online for a reasonable price. The middle cable in the image with the battery looks like the GM cable.
Was this
answer
helpful?
Yes
No
+1
Sunday, August 15th, 2021 AT 1:34 PM
Tiny
YASIRDAHHAM
  • MEMBER
  • 186 POSTS
Steve my dear, may I ask for your telephone or email address? If it is okay for you to do so? I want to end this hard to solve issue while I am out of Iraq. My American friend Chris (from Texas) can contact you from inside the states on behalf of me.
Was this
answer
helpful?
Yes
No
Sunday, August 15th, 2021 AT 2:30 PM
Tiny
STEVE W.
  • MECHANIC
  • 15,676 POSTS
The part numbers should be on the cables but they can be missing when the units age a bit. However they still sell them online, both from the company and the auction site as well. I was fortunate with mine it came with all of the cables a 5 gas analyzer module and the scope module. Made it a real nice tool. These days it sets around collecting dust because most vehicle I deal with are under 20 years old. Being in a rust belt state they just don't last that long.
Was this
answer
helpful?
Yes
No
+1
Sunday, August 15th, 2021 AT 9:52 PM
Tiny
YASIRDAHHAM
  • MEMBER
  • 186 POSTS
Is it possible to ask you to sell one set of yours? That would cut through a heck of red tape with the seller of eBay. Additionally: one site that failed to offer a PCM of my own car model inquired about the VIN. Is this what they asked for? Shot from the right side lower most dashboard through the windshield.
Was this
answer
helpful?
Yes
No
Monday, August 16th, 2021 AT 3:30 AM
Tiny
STEVE W.
  • MECHANIC
  • 15,676 POSTS
Sorry I don't plan on selling any of the older tools, last time I did that I needed it about a week later. Yes that is the VIN number. It allows a shop to look up the specific options built into the car from the factory to ensure they get the correct parts.
Was this
answer
helpful?
Yes
No
+1
Monday, August 16th, 2021 AT 5:54 AM
Tiny
YASIRDAHHAM
  • MEMBER
  • 186 POSTS
You are most right since you deal with many cars and makes. I will keep on searching or simply buy the missing cable separately. In Iraq they simply call it / chassis No./
Was this
answer
helpful?
Yes
No
Monday, August 16th, 2021 AT 6:12 AM

Please login or register to post a reply.