Dash cluster not working?

Tiny
CECILDEWEY
  • MEMBER
  • 2000 DODGE DAKOTA
  • 3.9L
  • 6 CYL
  • 2WD
  • AUTOMATIC
  • 200,000 MILES
The gauges not working very much. They will cut off and back on. May show 2 miles in 300
Saturday, April 15th, 2023 AT 5:37 PM

8 Replies

Tiny
KEN L
  • MASTER CERTIFIED MECHANIC
  • 55,488 POSTS
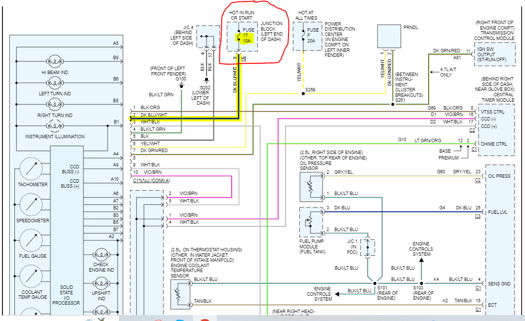
Yep, this sounds like you have a bad connection at the instrument cluster or the fuse or the cluster is going out, I would start by checking the fuse#17 int eh fuse panel inside the car and fuse F in the under-hood fuse panel. and then remove the cluster to check the connection at the rear of the cluster and if that's okay get a rebuilt cluster which can be done by searching google or eBay. Here is a guide to help check the fuse connection:

https://www.2carpros.com/articles/how-to-check-a-car-fuse

Here are the instructions on how to remove and replace the cluster and the fuse location as well. Check out the images (below). Please let us know what happens.
Was this
answer
helpful?
Yes
No
Monday, April 17th, 2023 AT 9:31 AM
Tiny
CECILDEWEY
  • MEMBER
  • 4 POSTS
  • 2000 DODGE DAKOTA
  • 3.9L
  • 6 CYL
  • 2WD
  • AUTOMATIC
  • 200,000 MILES
Dash does not work. Cruise turns off, A/C works. Battery charges.
Was this
answer
helpful?
Yes
No
Wednesday, September 6th, 2023 AT 9:19 AM (Merged)
Tiny
JACOBANDNICKOLAS
  • MECHANIC
  • 110,194 POSTS
Hi,

Does anything on the instrument cluster work properly? If not, the first thing we need to do is confirm there is power to it.

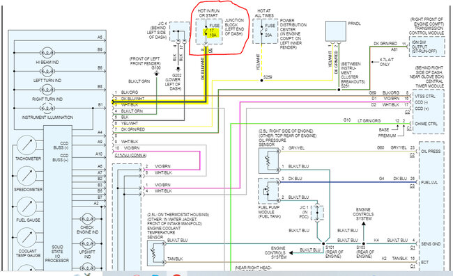
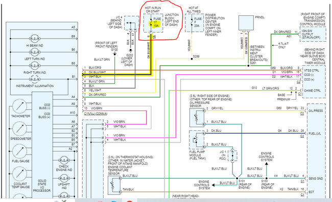
I attached a pic below showing the power supply to the cluster. I need you to check that fuse and also confirm there is power both to it and from it.

Here is a link you may find helpful:

https://www.2carpros.com/articles/how-to-check-a-car-fuse

Let me know what you find.

Joe

See pic below.
Was this
answer
helpful?
Yes
No
Wednesday, September 6th, 2023 AT 9:19 AM (Merged)
Tiny
CECILDEWEY
  • MEMBER
  • 4 POSTS
It will work off and on. Battery will still charge. When it works everything is fine. I replaced the cluster and it didn't help.
Was this
answer
helpful?
Yes
No
Wednesday, September 6th, 2023 AT 9:19 AM (Merged)
Tiny
JACOBANDNICKOLAS
  • MECHANIC
  • 110,194 POSTS
Hi,

Since it works on and off, we must have a connector issue or a weak ground. Have you checked the connectors for damaged pins or corrosion? Also, have you checked the grounds to make sure they are in good condition as well?

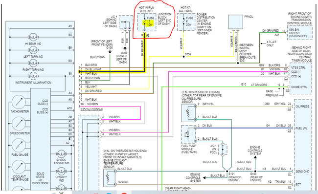
The one thing that stands out to me is the CC also gets power from fuse 17 in the interior fuse box. Remove that fuse and inspect it for corrosion as well as where it plugs into the box. Make sure the connector pins in the box are clean and not pushed in. I am basing this on the idea that the cluster and CC stop at the same time. See the pic below I have a feeling this is where the problem originates.

Let me know.

Joe

See pic below.
Was this
answer
helpful?
Yes
No
Wednesday, September 6th, 2023 AT 9:19 AM (Merged)
Tiny
CECILDEWEY
  • MEMBER
  • 4 POSTS
It did not solve the problem. Could the relay in the fuse panel have anything to do with it?
Was this
answer
helpful?
Yes
No
Wednesday, September 6th, 2023 AT 9:19 AM (Merged)
Tiny
JACOBANDNICKOLAS
  • MECHANIC
  • 110,194 POSTS
Hi,

Normally, the gauges aren't controlled by a relay. Which relay are you referring to and which fuse panel is it in?

Let me know.

Joe
Was this
answer
helpful?
Yes
No
Wednesday, September 6th, 2023 AT 9:19 AM (Merged)
Tiny
CECILDEWEY
  • MEMBER
  • 4 POSTS
It is in the side of dash fuse panel. What color is the ground wire for the gauge cluster?
Was this
answer
helpful?
Yes
No
Wednesday, September 6th, 2023 AT 9:19 AM (Merged)

Please login or register to post a reply.