Crankshaft position sensor code appears on start up

Tiny
COWBOY0603
  • MEMBER
  • 1999 CHEVROLET TAHOE
  • 5.7L
  • V8
  • 4WD
  • AUTOMATIC
  • 180,000 MILES
Crankshaft position sensor correlation code pops when I crank the vehicle but won't pop when it is running. Turn it off and re-crank it the code immediately pops again. Cleared code and let it run for 30 minutes with no code. Code only pops on startup.
Tuesday, November 10th, 2020 AT 4:22 PM

16 Replies

Tiny
ASEMASTER6371
  • MECHANIC
  • 52,796 POSTS
Good evening,

Can I have the code number that is set? There are too many codes for the crank sensor to guess.

https://www.2carpros.com/articles/how-a-crank-shaft-angle-sensor-works

Did you replace the sensor? If you did, the sensor has to be relearned. I posted the procedure below for you to view.

https://www.2carpros.com/articles/symptoms-of-a-bad-crankshaft-sensor

Roy

CRANKSHAFT POSITION (CKP) SYSTEM VARIATION LEARN PROCEDURE
1. Install the scan tool.
2. Apply the vehicle's parking brake.
3. Block the drive wheels.
4. Close the hood.
5. Place the vehicle's transmission in Park (AT) or Neutral (MT).
6. Idle the engine until the coolant temperature reaches 65 C (150 F).
7. Turn OFF all the accessories.

IMPORTANT: If the Crankshaft Position (CKP) System Variation Learn Procedure cannot be completed successfully, refer to DTC P1336 CKP System Variation Not Learned for additional diagnostic information.

8. Enable the Crankshaft Position System Variation Learn Procedure with the scan tool.

IMPORTANT: After the ignition switch is turned to the CRANK position, the Vehicle Control Module (VCM) must see a change in the state of brake switch (Released to Applied) to run the learn procedure. Also, the service brakes and the parking brake must be held throughout the duration of the learn procedure.

9. Apply and hold the service brakes.

IMPORTANT: While the learn procedure is in progress, release the throttle immediately when the engine starts to decelerate. The engine control is returned to the operator and the engine will respond to throttle position after the learn procedure is complete.

10. Slowly raise the engine speed to 4,000 RPM.
11. Immediately release the throttle when the engine speed decreases.
12. Turn OFF the ignition for 15 seconds after the learn procedure is completed successfully.
Was this
answer
helpful?
Yes
No
Tuesday, November 10th, 2020 AT 4:53 PM
Tiny
JACOBANDNICKOLAS
  • MECHANIC
  • 110,192 POSTS
Hi,

What specific code are you getting? There is a chance a timing chain has stretched. If that is the original engine with 180,000, that is my first suspect.

However, let me know the code that comes up so I can do more research on it.

Here are the directions for cleaning and inspecting the timing chain and sprockets. The attached two pics correlate with the directions.

_____________________

1999 Chevy Truck K Tahoe 4WD V8-5.7L VIN R
39. Timing Chain and Sprockets Clean and Inspect
Vehicle Engine, Cooling and Exhaust Engine Service and Repair Overhaul Unit Repair 99 CK 5.0, 5.7L Repair Instructions 39. Timing Chain and Sprockets Clean and Inspect
39. TIMING CHAIN AND SPROCKETS CLEAN AND INSPECT
CAUTION: Refer to Safety Glasses Caution in Service Precautions.

Pic 1

1. Clean the components in cleaning solvent.
2. Dry the components with compressed air.
3. Inspect the camshaft timing chain for binding or wear.

Pic 2

4. Inspect the camshaft and crankshaft sprockets for:
Broken teeth (1)
Damaged teeth (2)
Chipped teeth (3)
Worn teeth
Uneven wear on one edge of the teeth
Worn valleys between the sprocket teeth
Crankshaft sprocket keyway for wear
Woodruff key (crankshaft sprocket) for wear or damage

_________________________________

Let me know. Also, if possible, let me know what the code is you are getting. One last thing. Let me know if you have any trouble starting it, if it has a rough idle, or if there is something that is noisy when first started.

Take care,

Joe
Was this
answer
helpful?
Yes
No
Tuesday, November 10th, 2020 AT 4:59 PM
Tiny
COWBOY0603
  • MEMBER
  • 9 POSTS
It is the crankshaft camshaft correlation code. Not sure of the number, but I cleared the code and drove it for an hour. The code didn't return until I turned the vehicle off then restarted it and got the code immediately. I also found out that I have a bad catalytic converter on bank 2. Basically there is nothing left inside it could that imbalance in the exhaust cause this correlation code on startup. Timing was all changed 10,000 miles ago when I replaced a cracked head and the code didn't show up until after the transmission went out. I was parked for a year until I had it rebuilt and also had a couple valve seals replaced that were leaking oil into the exhaust on the bank 2 side.
Was this
answer
helpful?
Yes
No
Thursday, November 12th, 2020 AT 9:08 PM
Tiny
COWBOY0603
  • MEMBER
  • 9 POSTS
It does appear to have a little stumble on startup, but still starts easily and runs smoothly. It only throws the code on startup.
Was this
answer
helpful?
Yes
No
Thursday, November 12th, 2020 AT 9:12 PM
Tiny
COWBOY0603
  • MEMBER
  • 9 POSTS
I did change the crankshaft sensor and did the relearn process before I posted on here. Sorry I didn't get back in here sooner but it sent the email notification that I had a reply to my spam folder.
Was this
answer
helpful?
Yes
No
Thursday, November 12th, 2020 AT 9:23 PM
Tiny
ASEMASTER6371
  • MECHANIC
  • 52,796 POSTS
Okay, can you please give us the code number that is being set so we can get a flow chart for you to track the failure?

No to the catalytic converter issue. That is a separate issue.

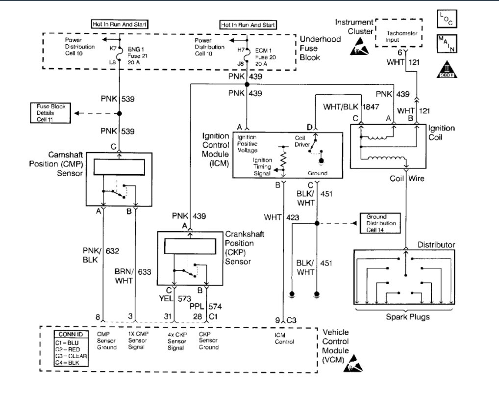
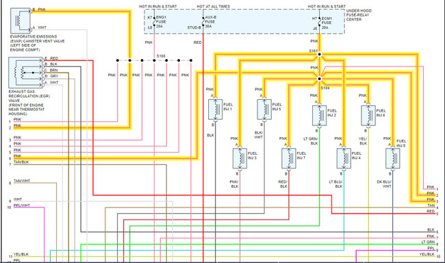
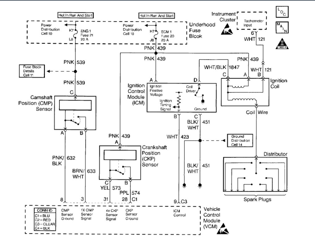
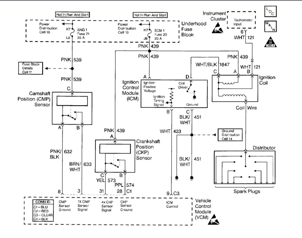
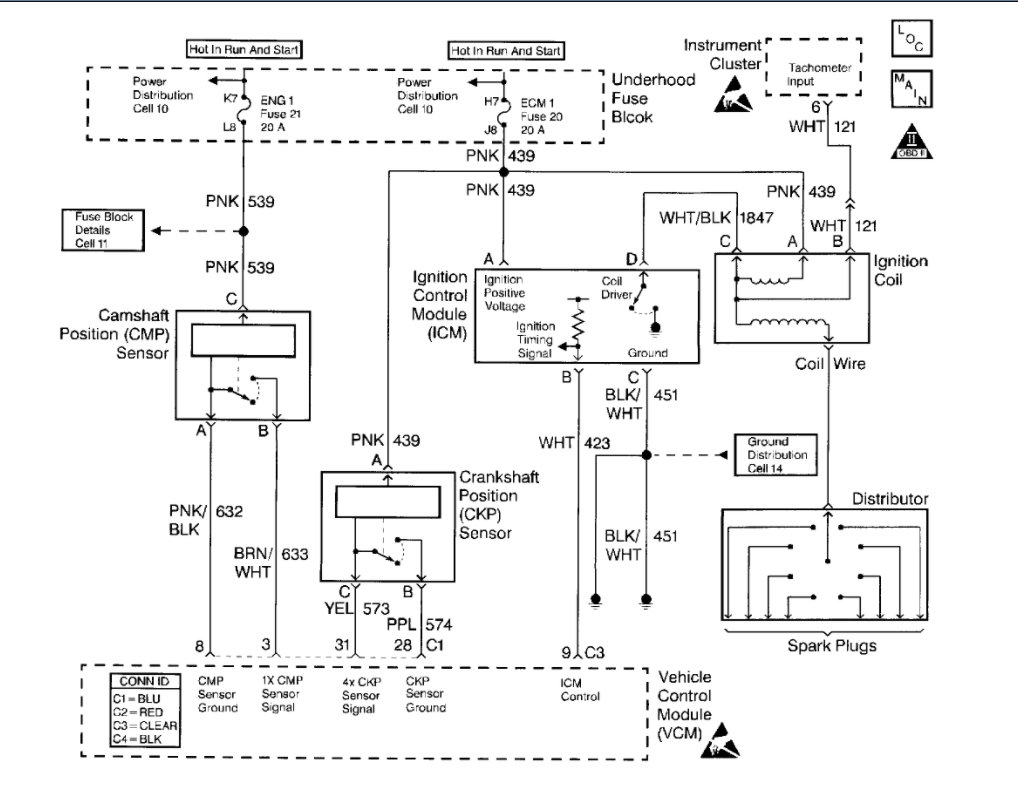
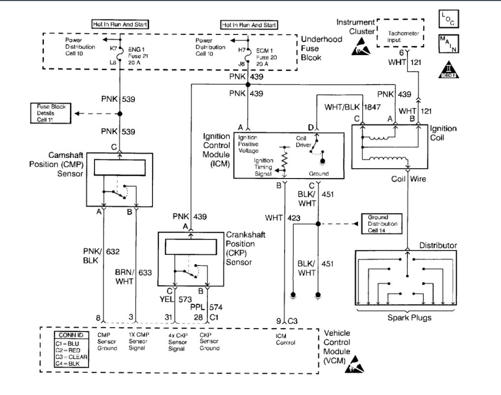
I attached a wiring diagram for you to view. You need to be sure you are getting the correct signal to the sensor and back to the ECM.

https://www.2carpros.com/articles/how-to-check-wiring

Roy
Was this
answer
helpful?
Yes
No
Friday, November 13th, 2020 AT 4:49 AM
Tiny
COWBOY0603
  • MEMBER
  • 9 POSTS
I will post the code when I get home from work this evening. I have to put the code reader on it.
Was this
answer
helpful?
Yes
No
Friday, November 13th, 2020 AT 7:37 AM
Tiny
ASEMASTER6371
  • MECHANIC
  • 52,796 POSTS
We will be here to help.

Roy
Was this
answer
helpful?
Yes
No
Friday, November 13th, 2020 AT 7:48 AM
Tiny
COWBOY0603
  • MEMBER
  • 9 POSTS
The code is p1345.
Was this
answer
helpful?
Yes
No
Friday, November 13th, 2020 AT 5:42 PM
Tiny
ASEMASTER6371
  • MECHANIC
  • 52,796 POSTS
Thank you.

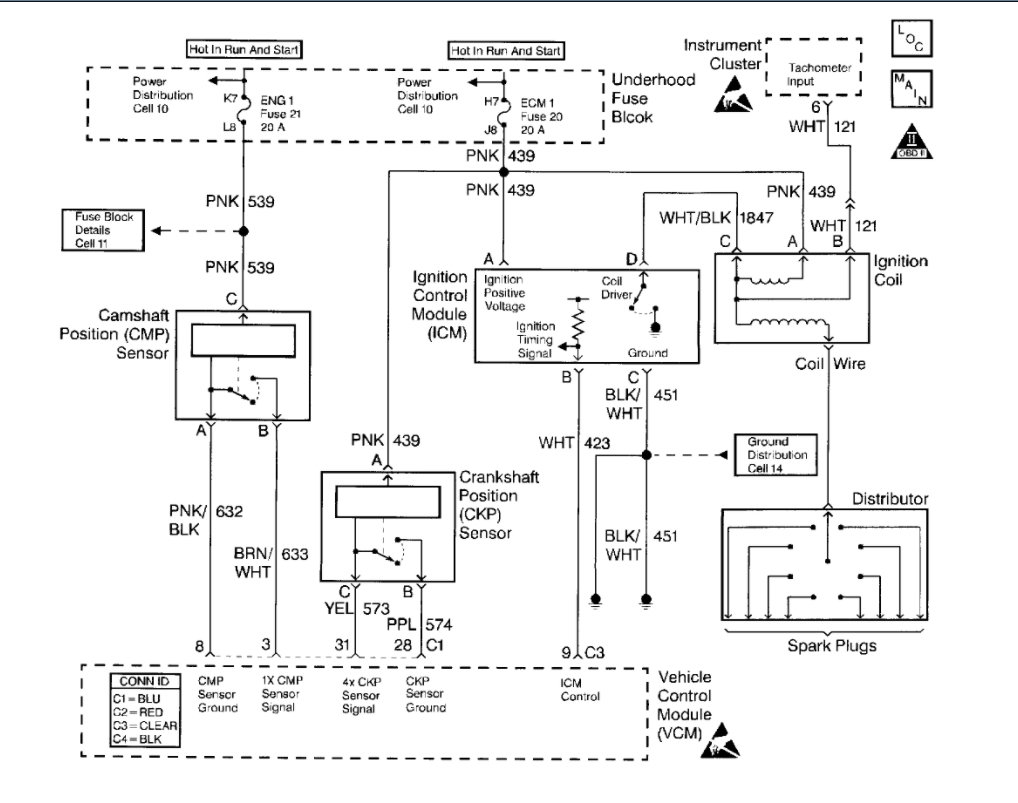
I doubt this is a crankshaft position sensor at all. Is a correlation issue between the cam and crank sensors.

On your model, you have a distributor, which is a cam sensor. The gear at the bottom wears out and changes the timing or the setting between the sensors. When this happens, this code is set.

https://www.2carpros.com/articles/camshaft-angle-sensor-replacement

You will need to pull the distributor and examine the gear at the bottom. You may have to replace the gear if it is worn.

Then when you reinstall the distributor, you will need a scan tool to set the cam retard so the correlation is correct.

Roy

Circuit Description
This DTC monitors the CKP and CMP signals to determine if they are synchronized. If both signals are not observed by the Control Module (PCM/VCM) within a narrow time window, the VCM will determine that an error has occurred.

Conditions for Running the DTC
The engine is running

Conditions for Setting the DTC
When the engine is running, the cam sensor reference pulse is not detected at the correct position relative to the crankshaft position sensor pulse.

Action Taken When the DTC Sets
The Control Module illuminates the Malfunction Indicator Lamp (MIL) the first time the diagnostic runs and fails.
The Control Module will set the DTC and records the operating conditions at the time the diagnostic fails. The Control Module stores the failure information in the scan tools Freeze Frame and/or the Failure Records.

Conditions for Clearing the MIL/DTC
The Control Module turns OFF the MIL after 3 consecutive drive trips when the test has Run and Passed.
A history DTC will clear if no fault conditions have been detected for 40 warm-up cycles (coolant temperature has risen 22°C (40°F) from the start-up coolant temperature and the Engine Coolant Temperature is more than 70°C (158°F) during the same ignition cycle).
Use the scan tool Clear Information function.

Diagnostic Aids
Check the following items:
A loose CMP sensor causing a variance in the sensor signal
Excessive free play in the timing chain and gear assembly
Incorrectly installed distributor - 1 tooth off in either advance or retard positions
A loose distributor rotor on the distributor shaft
A loose or missing distributor hold down bolt.

An intermittent may be caused by any of the following conditions:
A poor connection
Rubbed through wire insulation
A broken wire inside the insulation

Thoroughly check any circuitry that is suspected of causing the intermittent complaint. Refer to Intermittents and Poor Connections Diagnosis. See: Computers and Control Systems > Symptom Related Diagnostic Procedures

Test Description
The numbers below refer to the step numbers on the table.
4. This test will determine if this DTC is intermittent.
5. When the engine speed is raised to 2000 RPM the camshaft retard offset should not vary more than 2 degrees.
6. If excessive pressure is used when performing this test unintentional damage to the distributor shaft could result.
7. If the distributor is one tooth off in either the advanced or retard positions the vehicle may run but 0 degrees camshaft retard offset will not be obtained.
8. If 0 degrees cannot be obtained during this procedure refer to Diagnostic Aids.

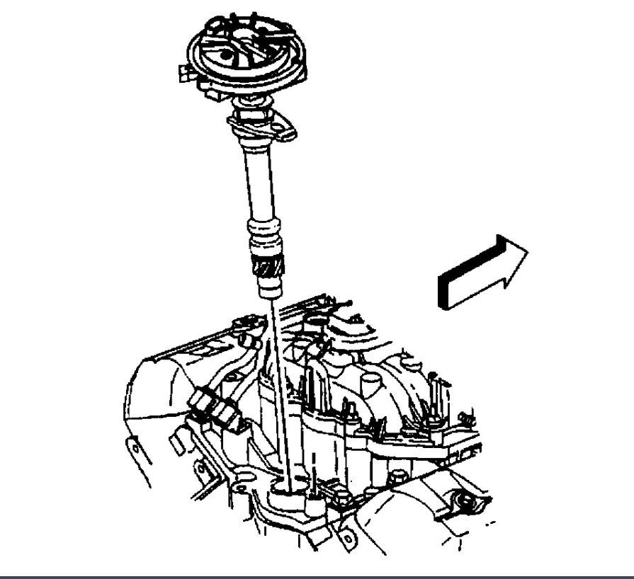
Distributor

DISTRIBUTOR REPLACEMENT

REMOVAL PROCEDURE

NOTE: There are two procedures available to install the distributor.

Use Installation Procedure 1 when the crankshaft has NOT been rotated from the original position.

Use Installation Procedure 2 when any of the following components are removed:
The intake manifold.
The cylinder head.
The camshaft.
The timing chain or sprockets.
The complete engine.

If the Malfunction Indicator Lamp turns on, and a DTC code P1345 sets after installing the distributor, this indicates an incorrectly installed distributor.

Engine damage or distributor damage may occur. Use Procedure 2 in order to install the distributor.

1. Turn OFF the ignition switch.
Remove the spark plug wires from the distributor cap.
Twist each spark plug 1/2 turn.
Pull only on the boot in order to remove the wire from the distributor cap.
2. Remove the electrical connector from the base of the distributor.

imageOpen In New TabZoom/Print

3. Remove the two screws that hold the distributor cap to the housing.
4. Discard the screws.
5. Remove the distributor cap from the housing.

imageOpen In New TabZoom/Print

6. Use a grease pencil in order to note the position of the rotor in relation to the distributor housing (1).
7. Mark the distributor housing and the intake manifold with a grease pencil.

imageOpen In New TabZoom/Print

8. Remove the mounting clamp hold down bolt.
9. Remove the distributor.

imageOpen In New TabZoom/Print

10. As the distributor is being removed from the engine watch the rotor move in a counter-clockwise direction about 42 degrees. This will appear as slightly more than one clock position.
11. Note the position of the rotor segment.
11.1.Place a second mark on the base of the distributor.
This will aid in achieving proper rotor alignment during the distributor installation.
11.2.The second mark on the distributor housing is identified in the graphic as number 2.

INSTALLATION PROCEDURE 1

imageOpen In New TabZoom/Print

1. If installing a new distributor assembly, place two marks on the new distributor housing in the same location as the two marks on the original housing.
2. Remove the new distributor cap, if necessary.
3. Align the rotor with mark made at location 2.

imageOpen In New TabZoom/Print

4. Guide the distributor into the engine.
5. Align the hole in the distributor hold-down base over the mounting hole in the intake manifold.

imageOpen In New TabZoom/Print

6. As the distributor is being installed, observe the rotor moving in a clockwise direction about 42 degrees.
7. Once the distributor is completely seated, the rotor segment should be aligned with the mark on the distributor base in location number 1.
If the rotor segment is not aligned with the number 1 mark, the driven gear teeth and the camshaft have meshed one or more teeth out of alignment.
In order to correct this condition, remove the distributor and reinstall it.

NOTE: Refer to Fastener Notice in Service Precautions.

imageOpen In New TabZoom/Print

8. Install the distributor mounting clamp bolt.

Tighten
Tighten the distributor clamp bolt to 25 N.m (18 lb ft).

imageOpen In New TabZoom/Print

9. Install the distributor cap.
10. Install two NEW distributor cap screws.

Tighten
Tighten the screws to 2.4 N.m (21 lb in).

11. Install the electrical connector to the distributor.
12. Install the spark plug wires to the distributor cap.

imageOpen In New TabZoom/Print

13. Install the ignition coil wire.

The wire must not touch anything like the dip slick. Rubbing will make a ground/short after time of use.
14. For V8 engines, connect a scan tool.

imageOpen In New TabZoom/Print

15. Monitor the Camshaft Retard Offset value. Refer to Computers and Control Systems Camshaft Retard Offset Adjustment.

IMPORTANT: If the Malfunction Indicator lamp is turned on after installing the distributor, and a DTC P1345 is found, the distributor has been installed incorrectly.

16. Refer to Installation Procedure 2 for proper distributor installation.

INSTALLATION PROCEDURE 2

imageOpen In New TabZoom/Print

IMPORTANT: Rotate the number 1 cylinder to Top Dead Center (TDC) of the compression stroke. The engine front cover has 2 alignment tabs and the crankshaft balancer has 2 alignment marks (spaced 90 degrees apart) which are used for positioning number 1 piston at Top Dead Center (TDC). With the piston on the compression stroke and at top dead center, the crankshaft balancer alignment mark (1) must align with the engine front cover tab (2) and the crankshaft balancer alignment mark (4) must align with the engine front cover tab (3).

1. Rotate the crankshaft balancer clockwise until the alignment marks on the crankshaft balancer are aligned with the tabs on the engine front cover and the number 1 piston is at top dead center of the compression stroke.

imageOpen In New TabZoom/Print

2. Align white paint mark on the bottom stem of the distributor, and the pre-drilled indent hole in the bottom of the gear (3).

NOTE: The OBD II ignition system distributor driven gear and rotor may be installed in multiple positions. In order to avoid mistakes, mark the distributor on the following components in order to ensure the same mounting position upon reassembly:
The distributor driven gear
The distributor shaft
The rotor holes

Installing the driven gear 180 degrees out of alignment, or locating the rotor in the wrong holes, will cause a no-start condition. Premature engine wear or damage may result.

3. With the gear in this position, the rotor segment should be positioned as shown for a V6 engine (1) or V8 engine (2).
The alignment will not be exact.
If the driven gear is installed incorrectly, the dimple will be approximately 180 degrees opposite of the rotor segment when the gear is installed in the distributor.
4. Using a long screw driver, align the oil pump drive shaft to the drive tab of the distributor.

imageOpen In New TabZoom/Print

5. Guide the distributor into the engine. Ensure that the spark plug towers are perpendicular to the centerline of the engine.

imageOpen In New TabZoom/Print

6. Once the distributor is fully seated, the rotor segment should be aligned with the pointer cast into the distributor base.
This pointer may have a 6 cast into it, indicating that the distributor is to be used on a 6 cylinder engine or a 8 cast into it, indicating that the distributor is to be used on a 8 cylinder engine.
If the rotor segment does not come within a few degrees of the pointer, the gear mesh between the distributor and the camshaft may be off a tooth or more.
If this is the case, repeat the procedure again in order to achieve proper alignment.

NOTE: Refer to Fastener Notice in Service Precautions.

imageOpen In New TabZoom/Print

7. Install the distributor mounting clamp bolt.

Tighten
Tighten the distributor clamp bolt to 25 N.m (18 lb ft).

imageOpen In New TabZoom/Print

8. Install the distributor cap.
9. Install two NEW distributor cap screws.

Tighten
Tighten the screws to 2.4 N.m (21 lb in).

10. Install the electrical connector to the distributor.
11. Install the spark plug wires to the distributor cap.

imageOpen In New TabZoom/Print

12. Install the ignition coil wire.

The wire must not touch anything like the dip stick. Rubbing will make a ground/short after time of use.
13. For V8 engines, connect a scan tool.

imageOpen In New TabZoom/Print

14. Monitor the Camshaft Retard Offset value. Refer to Computers and Control Systems Camshaft Retard Offset Adjustment.

IMPORTANT: If the Malfunction Indicator lamp is turned on after installing the distributor, and a DTC P1345 is found, the distributor has been installed incorrectly.

15. Refer to Installation Procedure 2 for proper distributor installation.

Was this
answer
helpful?
Yes
No
Friday, November 13th, 2020 AT 5:57 PM
Tiny
COWBOY0603
  • MEMBER
  • 9 POSTS
This was all done in February before the transmission went bad a week later. I am checking the wires for damage. It took a while for me to get the money together to have the transmission rebuilt because of covid. I cranked it the day before it was picked up to go to the transmission shop with no codes. I will recheck everything but I can't understand why it only happens when starting it. I have cleared the code and driven it for more than an hour without the code returning. It only pops again the next time you start it. The engine has less than 500 miles since the distributor was replaced due to damage from a rotor bolt that came loose. That part is all nearly new stuff timing chain and sprockets were changed less than 2,000 miles ago when a cracked head was replaced. I figured it was the best time to do that job since I had everything pulled out already. I changed the crankshaft position sensor a few days ago and did the relearn process since it appeared to have oil leaking through the old one. I wasn't able to get all the oil cleaned out of the plug for the crankshaft sensor and I don't know if that could have something to do with the code since it could change the resistance on the circuit. So far that is the only thing I have found that could be an issue. First time I had this code was last Saturday when I picked the Tahoe up from the transmission shop.
Was this
answer
helpful?
Yes
No
Friday, November 13th, 2020 AT 7:30 PM
Tiny
ASEMASTER6371
  • MECHANIC
  • 52,796 POSTS
Okay, that was February and this is now. All the checks I listed need to be done to find out why the correlation is not correct.

No to the oil in the hole. It is supposed to have oil on the tone ring.

Roy
Was this
answer
helpful?
Yes
No
Saturday, November 14th, 2020 AT 3:54 AM
Tiny
COWBOY0603
  • MEMBER
  • 9 POSTS
The oil I was talking about is in the plug with the wires. When I unplugged the wires from the old sensor a little oil drained out. That was why I changed it. It started running smoothly with the new sensor but was still popping that code on startup. Taking it after work today to double check the spark retard.
Was this
answer
helpful?
Yes
No
Saturday, November 14th, 2020 AT 10:10 AM
Tiny
ASEMASTER6371
  • MECHANIC
  • 52,796 POSTS
Keep me updated.

Roy
Was this
answer
helpful?
Yes
No
Saturday, November 14th, 2020 AT 10:18 AM
Tiny
COWBOY0603
  • MEMBER
  • 9 POSTS
I will.
Was this
answer
helpful?
Yes
No
Saturday, November 14th, 2020 AT 10:32 AM
Tiny
ASEMASTER6371
  • MECHANIC
  • 52,796 POSTS
Thank you.

We look forward to help you.

Roy
Was this
answer
helpful?
Yes
No
Saturday, November 14th, 2020 AT 10:33 AM

Please login or register to post a reply.