Cranks no start, no spark

Tiny
PALOSBB40
  • MEMBER
  • 53 POSTS
Hi, thanks I think I might know what could be causing the problem, when I replaced the ignition coil with the new one, the negative eye connector broke off and I connected a small washer with the wire on the negative post when replacing the new coil. Do I need a special tool to connect a new gauge connector to the wire?
Was this
answer
helpful?
Yes
No
Monday, October 26th, 2020 AT 6:39 PM
Tiny
JACOBANDNICKOLAS
  • MECHANIC
  • 110,194 POSTS
Hi,

Is the ground (negative) connected? As far as a special tool, they make wire crimper. Just go to any parts store and tell them you need a crimp connector. I attached a pic of what you will be looking for. Tell them you need the tool to crimp the connector to the wire.

When doing it, strip approximately 3/4" of insulation from the end of the wire. Push it through the connector and then crimp where I have the arrows pointing in the pic.

Let me know if this helps.

Take care,
Joe
Was this
answer
helpful?
Yes
No
Monday, October 26th, 2020 AT 7:00 PM
Tiny
PALOSBB40
  • MEMBER
  • 53 POSTS
Hi, I think I know what the problem is when I replaced the ignition coil wit the new one, the negative eye connector broke off the wire and I replaced it with a small washer that I wrapped the wire around it and connected to the negative post of coil. Do I need to buy a new eye connector and do I need a special tool to connect it to the wire?
Was this
answer
helpful?
Yes
No
Monday, October 26th, 2020 AT 7:01 PM
Tiny
PALOSBB40
  • MEMBER
  • 53 POSTS
Okay, thank you. I will go ahead and do that and let you know.
Was this
answer
helpful?
Yes
No
Monday, October 26th, 2020 AT 7:03 PM
Tiny
JACOBANDNICKOLAS
  • MECHANIC
  • 110,194 POSTS
Hi,

They make crimp connectors which is what I suggest. Simply remove approximately 3/4" of insulation from the end of the wire, insert it into the connector, and crimp it where I have the arrows pointing in the pic. And yes, they do make a special tool for this. Any parts store should have one.

Let me know if this helps.

Joe
Was this
answer
helpful?
Yes
No
Monday, October 26th, 2020 AT 7:03 PM
Tiny
PALOSBB40
  • MEMBER
  • 53 POSTS
Hi, I did buy the wire gauge connector and did using crimping tool to replace it for the ignition coil on the negative post and I also replaced the rotor again. Did use the other Distributor cap I had here and did put all the new spark plug wires on there and still it cranked and no start. I was still not getting spark. Thanks
Was this
answer
helpful?
Yes
No
Tuesday, October 27th, 2020 AT 4:14 PM
Tiny
JACOBANDNICKOLAS
  • MECHANIC
  • 110,194 POSTS
Hi,

What if you run power to the coil? Do you have spark then? If not, it sounds like the coil itself may be bad. But that still doesn't explain why there is no power from the ignition switch.

Let me know.
Joe
Was this
answer
helpful?
Yes
No
Tuesday, October 27th, 2020 AT 6:31 PM
Tiny
PALOSBB40
  • MEMBER
  • 53 POSTS
HI, did replace the ignition switch with a used one I bought and still the engine cranked and no spark. Did run power to coil again and this time I heard clicking sounds coming from the distributor cap and still nothing happened. What else is there left to do? If it needs another engine i'm getting rid of the car. Thanks.
Was this
answer
helpful?
Yes
No
Wednesday, October 28th, 2020 AT 3:16 PM
Tiny
JACOBANDNICKOLAS
  • MECHANIC
  • 110,194 POSTS
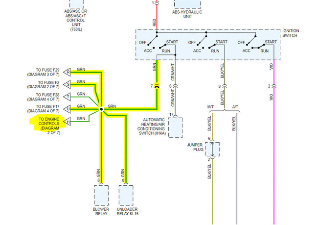
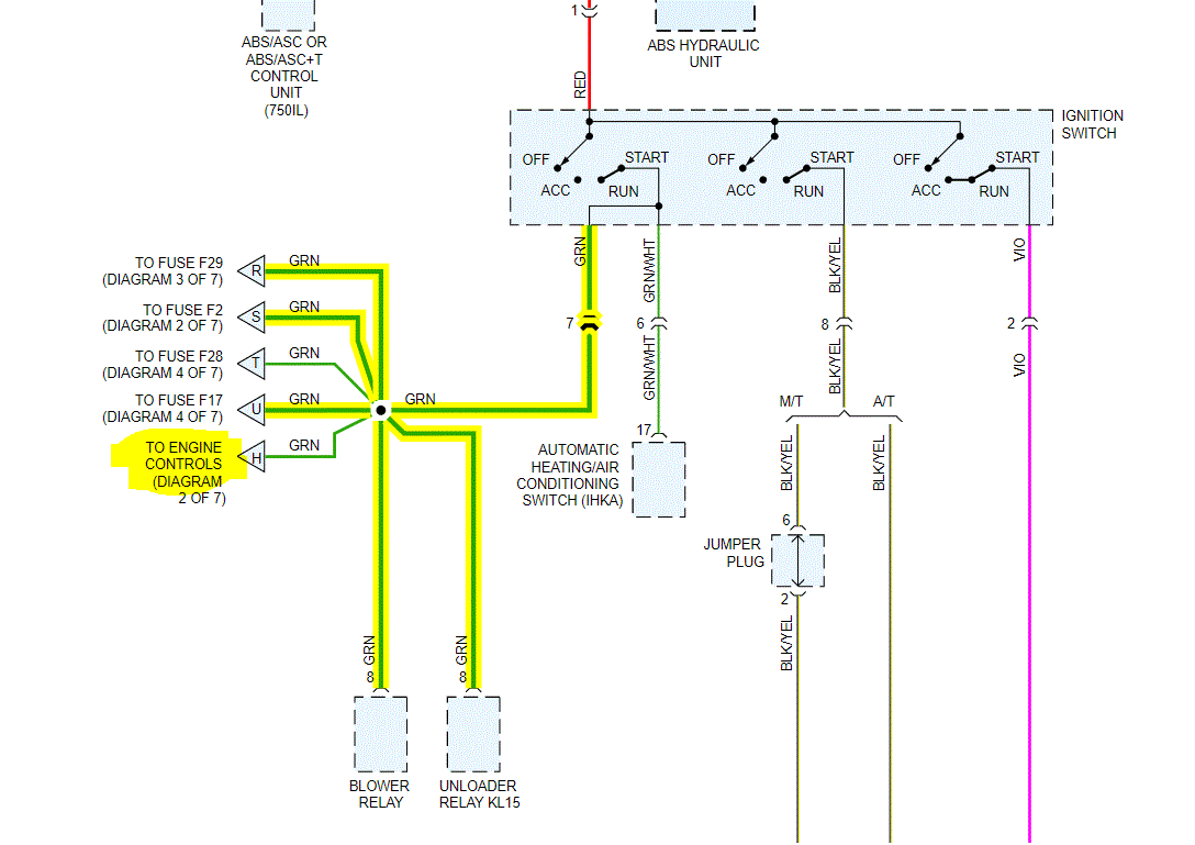
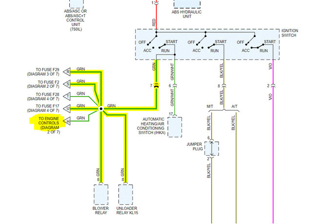
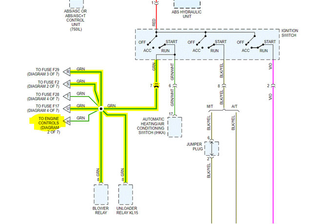
Okay, I need to start at the beginning. If you look at the attached pic, it shows wires out from the ignition switch. The green wire is what powers the coil. Is there power to that wire when the key is in the on position at the switch? If there is, you need to identify the green wire at the coil and see if it has power. You indicated they are both black. It is possible that they are mixed up, so check for power with a test light on both the + and the -- terminals and let me know if there is power on either.

If there isn't, we have to find the break in that wire. The same green wires power the onboard computer. See pic 3. I want you to check fuse 17. Also, pic 4 shows the location of fuse 17. You need to count from left to right until you reach the 17th fuse. Check that and let me know if it is good. In addition to checking the fuse, make sure there is power to it.

https://www.2carpros.com/articles/how-to-check-a-car-fuse

Let me know.

Joe

Was this
answer
helpful?
Yes
No
Wednesday, October 28th, 2020 AT 7:40 PM
Tiny
PALOSBB40
  • MEMBER
  • 53 POSTS
HI, I did test the green wire on ignition switch with my multimeter and it was good and did check fuse 17 which was good and also checked the fuse box connection where fuse 17 goes into and it was good too. Because when I removed the fuse the dash lights turned off and turning back on with I put it back. I did remove ignition coil to test coil wires and did find positive wire the rubber was wearing off and saw the green wire. Did use multimeter on dc mode and there was power on both positive and negative. Did notice the new ignition coil was cracked at the bottom and melted. How is this possible the car never started once since putting the new coil and is it possible that I caused that damage to the new coil? I'm getting a another ignition coil soon. Let me know what you think. Thanks.
Was this
answer
helpful?
Yes
No
Thursday, October 29th, 2020 AT 10:09 AM
Tiny
JACOBANDNICKOLAS
  • MECHANIC
  • 110,194 POSTS
Hi,

You shouldn't have power on the negative side of the coil. Try a different coil to see if it works. If it fails, then we need to explore the possibility of a faulty ignition control unit.

Let me know what you find. Also, you can reinstall everything related to the ignition switch.

Let me know.

Joe
Was this
answer
helpful?
Yes
No
Friday, October 30th, 2020 AT 1:32 PM
Tiny
PALOSBB40
  • MEMBER
  • 53 POSTS
Hi, my multimeter is malfunctioning and would it be better if I purchase and inexpensive test light to test the positive and negative coil wires with the ignition on?
Was this
answer
helpful?
Yes
No
Friday, October 30th, 2020 AT 4:41 PM
Tiny
JACOBANDNICKOLAS
  • MECHANIC
  • 110,194 POSTS
Hi,

It would work on the positive. It shouldn't light up on the negative side. So, in this case, it should work.

Let me know.

Joe
Was this
answer
helpful?
Yes
No
Friday, October 30th, 2020 AT 4:46 PM
Tiny
PALOSBB40
  • MEMBER
  • 53 POSTS
Okay, thanks. I will purchase one tomorrow and I was just wondering where exactly is the ignition control unit located at?
Was this
answer
helpful?
Yes
No
Friday, October 30th, 2020 AT 4:48 PM
Tiny
JACOBANDNICKOLAS
  • MECHANIC
  • 110,194 POSTS
Hi,

It's located at the right rear of the engine compartment. I attached two pics to help you locate it.

Hope this helps.

Joe
Was this
answer
helpful?
Yes
No
Friday, October 30th, 2020 AT 5:01 PM
Tiny
PALOSBB40
  • MEMBER
  • 53 POSTS
Okay, I know where to box is located and is a8 the ignition control unit?
Was this
answer
helpful?
Yes
No
Friday, October 30th, 2020 AT 5:06 PM
Tiny
JACOBANDNICKOLAS
  • MECHANIC
  • 110,194 POSTS
Hi,

No, the DEM is what you are looking for. It's the motronic module.
Was this
answer
helpful?
Yes
No
Friday, October 30th, 2020 AT 5:23 PM
Tiny
PALOSBB40
  • MEMBER
  • 53 POSTS
Okay, thanks. I found it and I will let you know tomorrow after I test the coil wires. Thanks again
Was this
answer
helpful?
Yes
No
Friday, October 30th, 2020 AT 5:27 PM
Tiny
PALOSBB40
  • MEMBER
  • 53 POSTS
Hi, I purchased a reliable test light and did double check everything from fuse 17 to green wire on ignition switch and at the other end of coil positive wire was good. Did check coil negative wire which had no power. Does this mean I only need to purchase another ignition coil?
Was this
answer
helpful?
Yes
No
Saturday, October 31st, 2020 AT 7:52 AM
Tiny
JACOBANDNICKOLAS
  • MECHANIC
  • 110,194 POSTS
Hi,

That is where I would suggest starting.

Let me know if you need help or have questions.

Take care,
Joe
Was this
answer
helpful?
Yes
No
Saturday, October 31st, 2020 AT 8:36 PM

Please login or register to post a reply.