Engine cranks but does not start

Tiny
RANGERMANLALALA
  • MEMBER
  • 1996 FORD RANGER
  • 2.3L
  • 4 CYL
  • 2WD
  • MANUAL
  • 170,000 MILES
The check engine light never comes on. The starter turns. The serpentine belt tund. Battery at 12.8v. There is no spark at spark plug wires with a gap near a ground while starting. I installed a new tumbler. I'm now using the starter switch to start the truck. All fuses are good.
It ran fine and started fine with no hiccups and overnight the engine no longer fires. Starter fluid does nothing.

Just to drive it to the AutoZone can I disconnect the starter wire from the solenoid and somehow make it start from the solenoid?

Tuesday, January 18th, 2022 AT 1:11 PM

15 Replies

Tiny
JACOBANDNICKOLAS
  • MECHANIC
  • 110,192 POSTS
Hi,

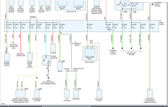
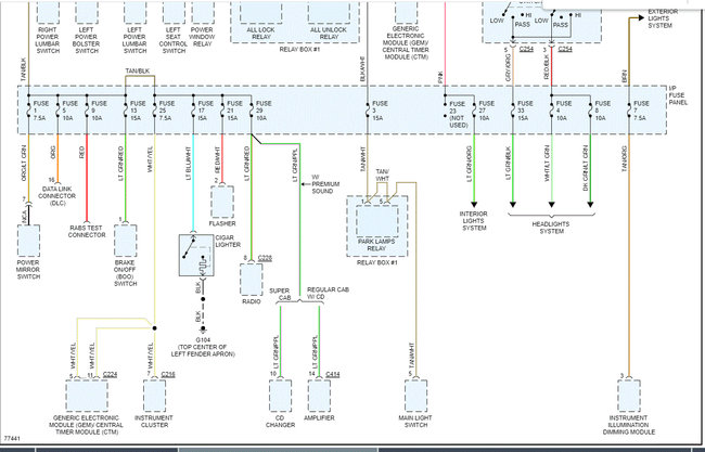
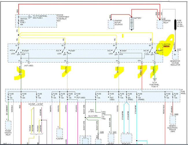
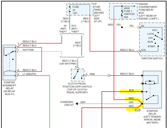
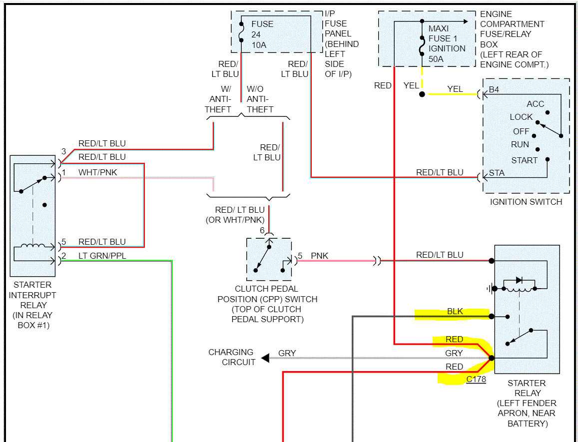
If you have no spark, getting it to crank won't change the no start condition. To show you how to engage the starter, I attached the wiring schematic below. At the solenoid, there will be a red wire straight from the battery. It will have 12v at all times. There is a black wire that goes to the starter. That is the trigger wire. If those two wires are crossed, the starter will engage. Keep in mind, this is bypassing the clutch starter switch, so make sure it is in neutral.

If there is no spark, I have a couple of questions for you. You said you wired a starter button. Please explain. Also, if you are able to make it crank, does the tachometer move at all when it is cranking indicating there is an RPM signal?

Let me know as much as you can. You may simply have a faulty crankshaft position sensor. Take a look through this link:

https://www.2carpros.com/articles/symptoms-of-a-bad-crankshaft-sensor

Again, let me know if there is an RPM signal, how the "switch" was wired, and anything you can think of.

Take care,

Joe

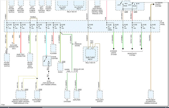
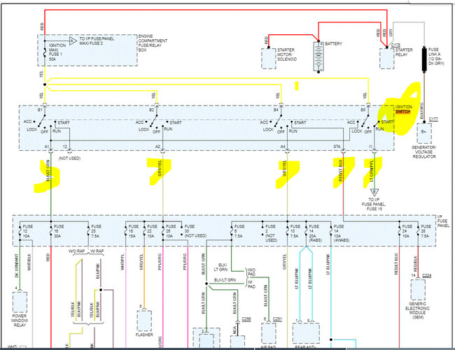
See pics below. Note: I cut the schematic in half to make it readable. I did overlap the two halves so you can follow from one to the next.
Was this
answer
helpful?
Yes
No
Tuesday, January 18th, 2022 AT 6:50 PM
Tiny
RANGERMANLALALA
  • MEMBER
  • 11 POSTS
I didn't wire in a starter switch. I pulled loose the original OEM starter switch that the cylinder is normally linked to. It slides to start the truck. I just tested it and all the wires get powered up when the switch is in run mode, except the black wire.

There is no tachometer.
The fan belt spins and the engine shakes like normal when staring but it won't fire.
It was freezing when it quit. I found a tiny piece broken on the tumbler and replaced it. The tumbler has a black wire attached to it. I'm not certain what it does but its connector broke while removing it and I taped it back on. The contact seems secure based on it starting the door-open chime.

All the fuses are a closed circuit when the fuses are plugged in according to the ohm meter. I don't know what to test.

The thin red wire from the solenoid may have a hole burnt into the connector but it still sounds strong as the starter turns.

The check engine light always briefly came on before.
It's not the battery. I'm on my third car battery.
I need a diagram for the wiring. Will look at your image next.
Was this
answer
helpful?
Yes
No
Wednesday, January 19th, 2022 AT 12:51 PM
Tiny
RANGERMANLALALA
  • MEMBER
  • 11 POSTS
I have an ancient engine analyzer from JC Penny. It has a red wire lead, a black wire lead and a third wire with both red and black attached to a flat plate. It measures low RPMs; high RPMs points dwell volts and amps and I have no idea how to use it to test for RPMs or spark, but it works for voltage reading.
Was this
answer
helpful?
Yes
No
Wednesday, January 19th, 2022 AT 1:03 PM
Tiny
RANGERMANLALALA
  • MEMBER
  • 11 POSTS
At the ignition switch the grey wire with yellow stripe goes from 12v to 0v while starting. So does the black with green stripe. But the green wire with the grey stripe goes from 12v to 10v while starting. I'm trying to get some diagrams.
Was this
answer
helpful?
Yes
No
Wednesday, January 19th, 2022 AT 1:19 PM
Tiny
RANGERMANLALALA
  • MEMBER
  • 11 POSTS
Both coils are getting 12v at the red center wire connecting to the coils. The rear connector that plugs the 3 wires into the coil and holds it secure has loose side flaps and may be an issue, but it has remained plugged in all this time. I pressed the plug in snug and it still won't start. I found someone else's hair on one of the coil plugs but have no idea whose it belonged to.
Was this
answer
helpful?
Yes
No
Wednesday, January 19th, 2022 AT 1:36 PM
Tiny
RANGERMANLALALA
  • MEMBER
  • 11 POSTS
Does it matter which direction the diode is pointing? I have 2 diodes. 1 has an arrow pointing up and the other down.
Was this
answer
helpful?
Yes
No
Wednesday, January 19th, 2022 AT 1:53 PM
Tiny
RANGERMANLALALA
  • MEMBER
  • 11 POSTS
When it first wouldn't start, I never heard the fuel pump turn on for three seconds when the key was set to on. After shuffling the relays, tightening the gas cap, and shorting the fuel pump relay to always on, the fuel pump started working again and I could hear it come on. I removed the short and have it back to normal. The fuel pump still comes on for a few seconds when the ignition is set to run or on mode.
Still there is no spark at the spark plug I tested. I only tested one because they are notoriously hard to get to. But the starter fluid didn't ignite after two second bursts.
Was this
answer
helpful?
Yes
No
Wednesday, January 19th, 2022 AT 2:18 PM
Tiny
JACOBANDNICKOLAS
  • MECHANIC
  • 110,192 POSTS
Hi,

Without a scanner to check for an RPM signal or a tachometer, it makes it difficult to test the crankshaft position sensor. However, if you have power to the coils when cranking, I have a feeling that is what is bad.

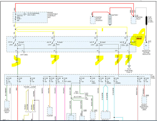
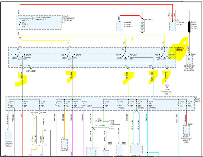
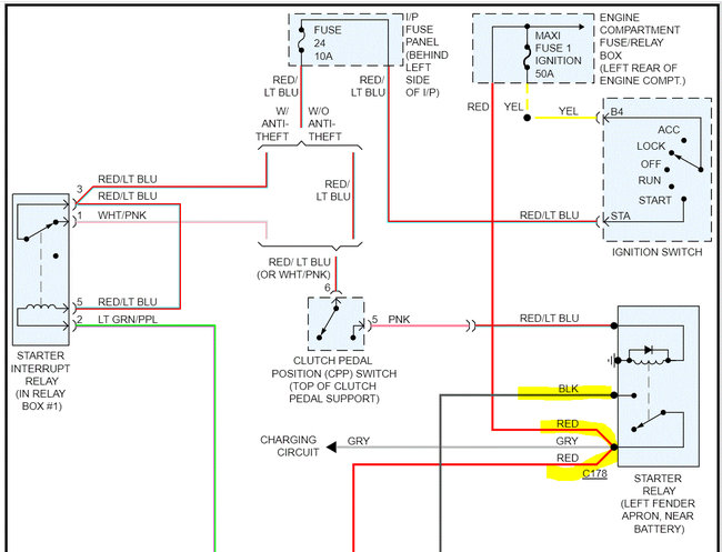
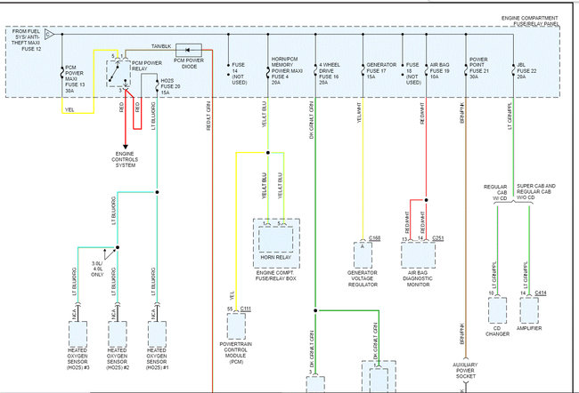
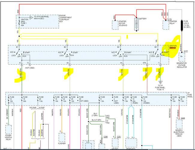
I attached the wiring schematic for the power distribution circuits. I highlighted the ignition switch, but I am not seeing all the wires you referred to.

Take a look through this and see if it helps. Also, if you want the powertrain management schematics, let me know.

Take care and let me know your thoughts.

Joe

See pics below. Note: The schematics were three pages long. I cut each in half to make them readable for you. I did overlap them so you can follow them.
Was this
answer
helpful?
Yes
No
+1
Wednesday, January 19th, 2022 AT 5:39 PM
Tiny
RANGERMANLALALA
  • MEMBER
  • 11 POSTS
When I turn the key to the on or run position the check engine light should come on for a second or two and then remain off. Mine never comes on. I read this indicates that the PCU computer isn't getting power. But all the other icons light up briefly. Also, wouldn't the check engine light, light up briefly if it was just the CPS?
Was this
answer
helpful?
Yes
No
Thursday, February 10th, 2022 AT 2:21 PM
Tiny
JACOBANDNICKOLAS
  • MECHANIC
  • 110,192 POSTS
Hi,

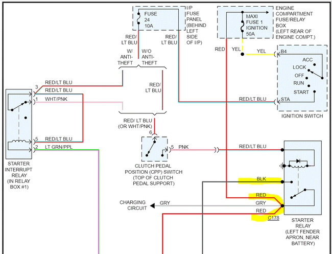
The CEL (or MIL according to Ford), gets power from fuse 11 in the fuse box under the dash. The PCM provides a ground path to illuminate the light. Pin 2 on the PCM connector, which will be a pink wire with a light green tracer, can be checked to determine if there is a ground being provided. Also, check fuse 11. In addition to checking the fuse, make sure there is power to it. Here is a link you may find helpful.

https://www.2carpros.com/articles/how-to-check-a-car-fuse

I attached a pic from the schematic showing the wiring related to the light. Note: No light doesn't mean the PCM is bad. If it doesn't provide the ground path needed, then suspect the PCM is bad.

Let me know what you find.

Joe

See pics below.
Was this
answer
helpful?
Yes
No
+1
Thursday, February 10th, 2022 AT 6:16 PM
Tiny
RANGERMANLALALA
  • MEMBER
  • 11 POSTS
The fuse labelled coils - PCM gives 13.6v when the key is on.
The PCM - brake light fuse initially showed 13.6v then later it only showed.02 unless I bit the brake pedal then 13.6 while the pedal was depressed. Both PCM fuses had a ground continuity at 1 prong. The fuses are all good and now those two are cleaned. All icons light up except the CEL. The engine cranks and turns but no spark. I couldn't get the brake light - confuse to show 13.6 again even after turning the key off and on except with the pedal. There is no pink and green tracker wire at the ignition slider switch. Ur diagram didn't match it earlier. The vin says 1996 2.3L but the inner door says 1995 manufacture date.
Was this
answer
helpful?
Yes
No
Friday, February 11th, 2022 AT 3:37 PM
Tiny
RANGERMANLALALA
  • MEMBER
  • 11 POSTS
Will check the PCM for the pink wire later.
Was this
answer
helpful?
Yes
No
Friday, February 11th, 2022 AT 3:39 PM
Tiny
JACOBANDNICKOLAS
  • MECHANIC
  • 110,192 POSTS
Hi,

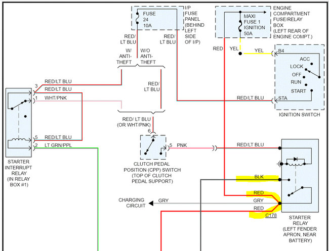
I went back a year since it was an early production vehicle. The wiring color is the same, the pin is the same, but the fuse number is different. In 1995, fuse 34 is what powered the light. (See pic 1)

So, I went and looked up the fuse box to confirm, found fuse 34, and found fuse 34 was not used. Ugh! See pics 2 and 3)

Check to see if there is fuse 34 in the box.

Let me know.

Joe

See pics below.
Was this
answer
helpful?
Yes
No
Friday, February 11th, 2022 AT 4:13 PM
Tiny
RANGERMANLALALA
  • MEMBER
  • 11 POSTS
Progress? The reverse lights remain off when the stick is in reverse, and the key is on run. I'm trying to hunt down the DTR sensor. If it's 1 of the plugs coming from the transmission, then they are all in tight but the one towards the front is very dirty and needs cleaning. I haven't had much success identifying it but I read that it can be jumped with a wire. This could be the problem.
Was this
answer
helpful?
Yes
No
Sunday, February 13th, 2022 AT 3:05 PM
Tiny
JACOBANDNICKOLAS
  • MECHANIC
  • 110,192 POSTS
Hi,

I attached a pic below showing the transmission switches. Let me know which one you are referring to.

Take care,

Joe

See pic below.
Was this
answer
helpful?
Yes
No
Sunday, February 13th, 2022 AT 6:17 PM

Please login or register to post a reply.