Cranks but no start

Tiny
PHILLIP ALEXANDER
  • MEMBER
  • 1999 DODGE RAM
  • 5.9L
  • V8
  • 4WD
  • AUTOMATIC
  • 218,000 MILES
After getting gas I was returning home. The truck lost power and shut off. I pulled over and tried to start the engine, crank but no start. I held the pedal to the floor and turned it over. I could smell gas. After about 5 minutes I tried again. This time it started.
Continued on home. After about a mile the truck shut off again. I repeated the previous start attempt but after 30 minutes finally had to have it towed.
I'm thinking it's either the coil or a crank position sensor. Please give me some direction.
Thursday, June 9th, 2022 AT 5:17 PM

3 Replies

Tiny
CARADIODOC
  • MECHANIC
  • 34,454 POSTS
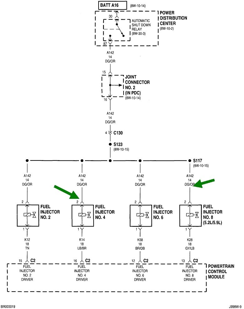
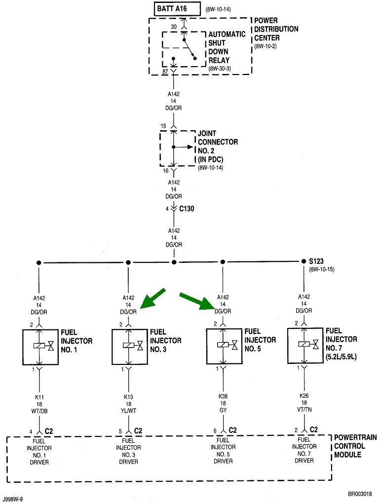
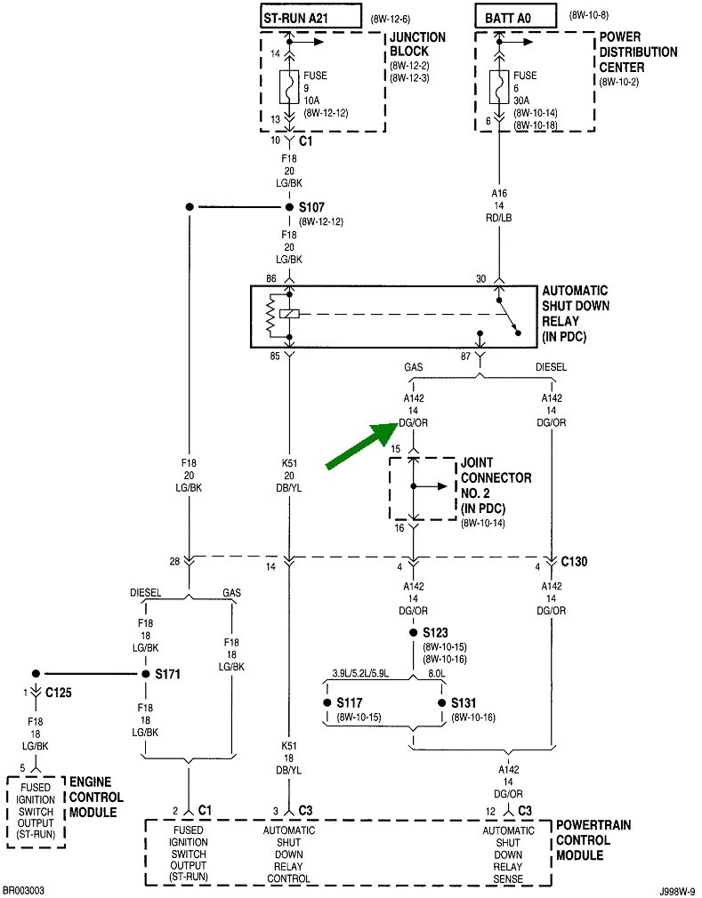
First we need to read the diagnostic fault codes. Chrysler made doing that yourself much easier than any other manufacturer. Cycle the ignition switch from "off" to "run" three times within five seconds without cranking the engine. Leave it in "run", then watch the code numbers appear in the odometer display. You can go here:

https://www.2carpros.com/trouble_codes/obd2/p0200

to see the definitions, or I can interpret them for you. Be aware diagnostic fault codes never ever say to replace a part or that one is defective. They only indicate the circuit or system that needs further diagnosis. When a sensor or other part is referenced in a fault code, that part is actually the cause of that code about half of the time. First, we have to rule out wiring and connector terminal problems, and mechanical problems associated with that part.

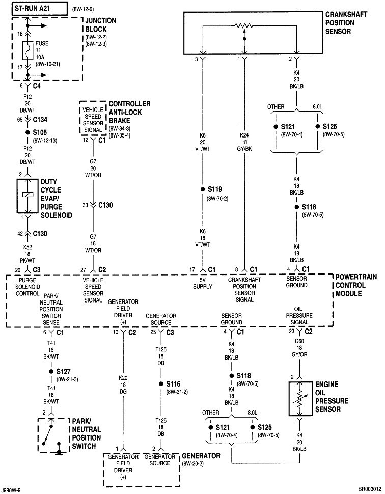
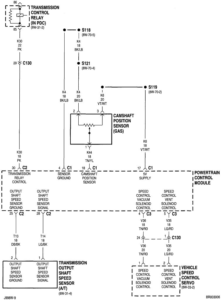
If we're lucky, you'll find a fault code related to the crankshaft position sensor or camshaft position sensor, but lack of those codes is not conclusive. Defects with those circuits need some time to be detected. Simply cranking a dead engine in particular usually won't set a code. They're more likely to be detected when a stalled engine is coasting to a stop. To add to the confusion, the Check Engine light should not be on if you do get the engine restarted. That light only turns on for about half of the 2000 plus fault codes; the ones related to something that could adversely affect emissions. An engine that won't run can't pollute, so a failure to run caused by a cam or crank sensor won't turn the Check Engine light on.

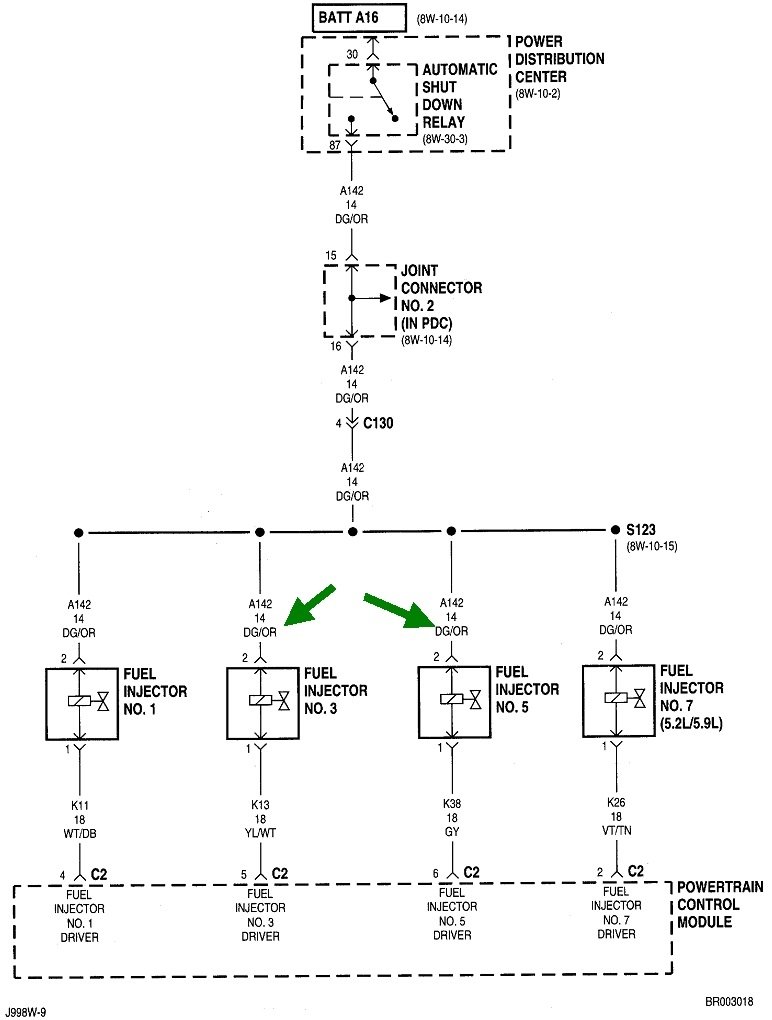
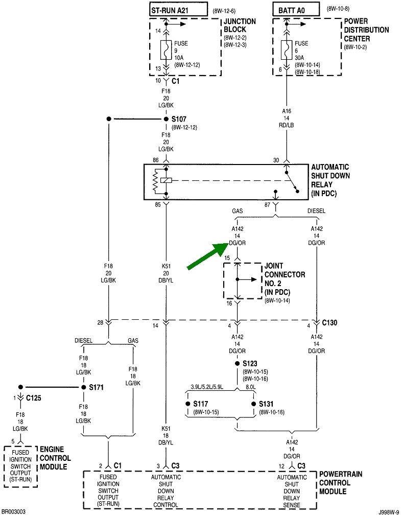
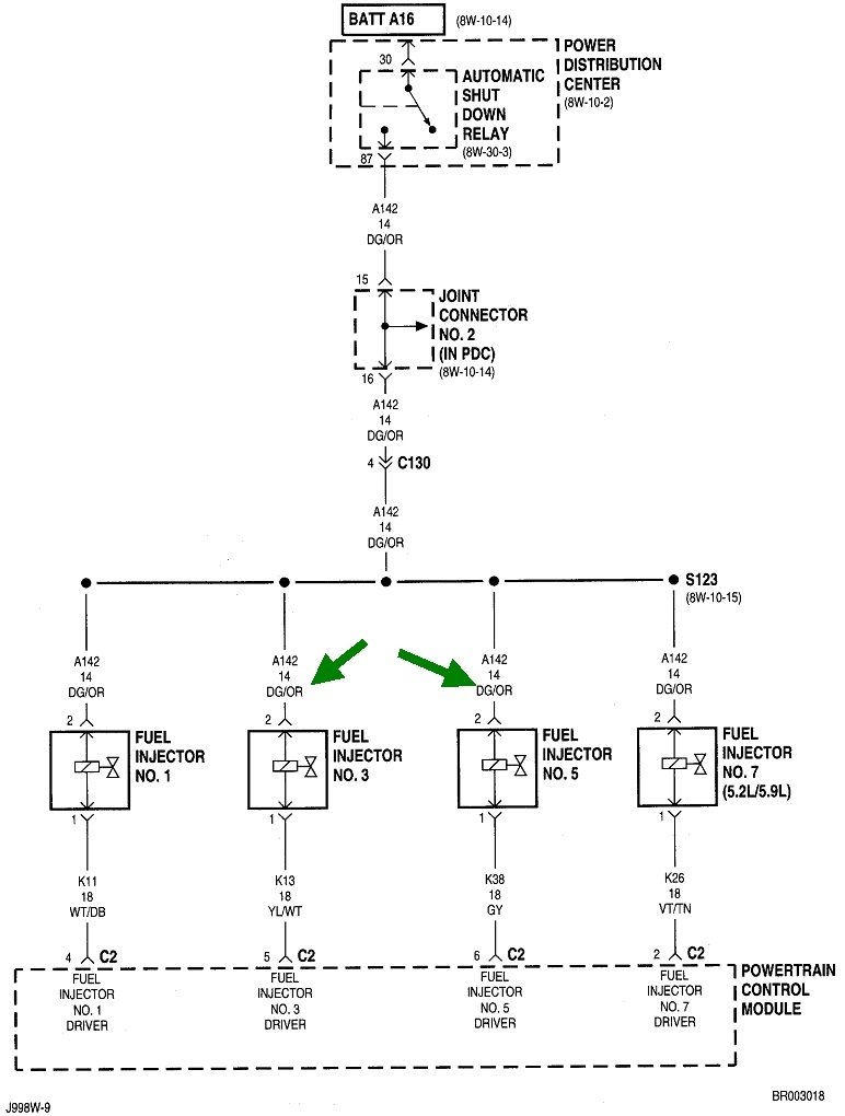
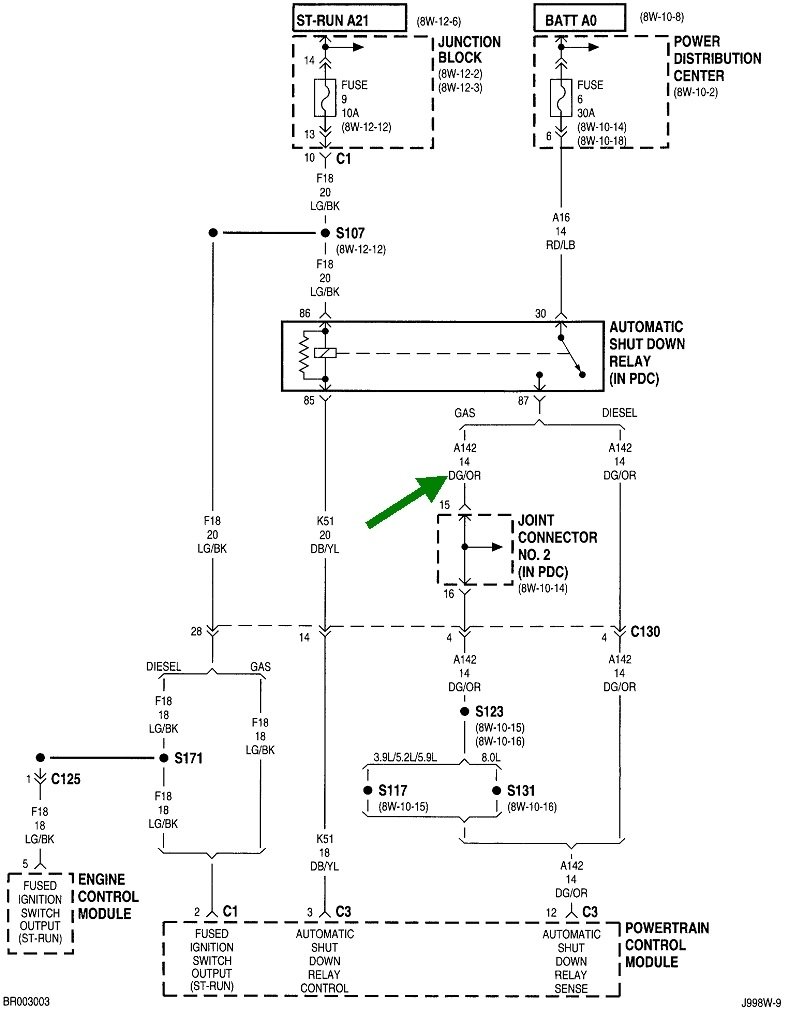
If you find a fault code related to either of these sensors, let me know, otherwise the next step is to see if the automatic shutdown, (ASD) relay is turning on. It will turn on for one second when you turn the ignition switch to "run", then it will turn off. You may be able to hear the hum of the fuel pump for that one second. Next, the relay gets turned back on during engine rotation, (cranking or running). The Engine Computer does that when it sees signal pulses from the two sensors.

About 95 percent of crank / no-starts are caused by a loss of fuel and spark at the same time due to one of those missing sensor signals. Perhaps three percent of those no-starts are caused by a failed fuel pump, but Chrysler pumps rarely stop working while you're driving. When they fail, they almost always fail to start up.

Only about two percent of no-starts are caused by a failure in the ignition system. That's when you would smell unburned gas at the tail pipe.

The easiest way to check if the ASD relay is being turned on is to use an inexpensive test light to check the dark green / orange wire at any ignition coil, any injector, or even the two smaller terminals on the back of the alternator. Digital voltmeters usually don't respond fast enough. You should see the test light turn on full brightness for one second, turn off, then turn back on when you start cranking the engine. If it does turn on for that first one second, it proves the ASD circuit is okay and the Engine Computer has control of it. If it doesn't turn back on during cranking, we have to look at the two sensors.
Was this
answer
helpful?
Yes
No
+1
Thursday, June 9th, 2022 AT 7:19 PM
Tiny
PHILLIP ALEXANDER
  • MEMBER
  • 2 POSTS
I checked for fuel by spraying starter fluid in the intake. It was getting gas. Then I checked the coil, it was giving a spark but looked weak. Then I replaced the crankshaft position censor still no start. Finally, I replaced the coil. She started and ran great.
A side note, I've always had a problem with the AC cutting off when pulling a hill. I've checked for vacuum leaks with no success. Replacing the coil fixed the A/C problem.
Thanks for your suggestions.
Was this
answer
helpful?
Yes
No
Friday, June 10th, 2022 AT 9:54 AM
Tiny
CARADIODOC
  • MECHANIC
  • 34,454 POSTS
I'm very happy you solved it, but the ignition coil is way down at the bottom of the list of suspects for this problem.

A few years ago, I had a very intermittent problem with my rusty trusty '88 Grand Caravan. On hot summer days it would act like an older carbureted engine with a bad accelerator pump. Since more and more people don't know what that caused, the engine would stumble, backfire, and hesitate when accelerating. The faster you moved the accelerator pedal, the worse the problem was. Performance was fine when cruising at any steady speed. Mine was worse when trying to run at anything over half throttle, even a steady speed. I could rev it up in neutral in my driveway, but it took me over half an hour to nurse it up a long steep hill. That also turned out to be solved by replacing the ignition coil. The solution didn't seem to fit the symptoms, plus it ran okay under cooler temperatures. I had to wait until it finally died completely a year and a half later to figure out it was the coil.

The only thing I can figure out is the voltage it takes to jump a spark plug's gap changes under various conditions. An ignition coil will only develop exactly the amount of voltage it takes to fire the plug, and no more. Once the spark occurs, the coil's voltage is in effect, shorted out, so the voltage won't continue to increase after that. There's always at least a few thousand volts of "reserve", or extra capability that isn't used, but under just the right conditions, my coil was either being asked to develop more voltage than it was capable of, or it was arcing internally once a certain voltage was reached. Electrical current always takes the path of least resistance, so when it's harder to create a spark across the spark plug, it might be easier for the coil to arc internally. Regardless, a different ignition coil solved it.

Coil failures like ours are very uncommon. We seem to run into a lot more failures today with engines with individual coils for each cylinder. Seems strange as each one has less work to do.

Please come back to see us with your next elusive problem.
Was this
answer
helpful?
Yes
No
+1
Friday, June 10th, 2022 AT 6:22 PM

Please login or register to post a reply.