Crank no start?

Tiny
DANIEL.OFARRELL
  • MEMBER
  • 2002 CHEVROLET TRAILBLAZER
  • 4.2L
  • 6 CYL
  • 4WD
  • AUTOMATIC
Spark plug yes spark, no pressure pump not working. Fuel pump relay pin 30 12v, pin 85 from PCM no voltage with test light key on position, pin 86 no ground and if I jump pin 87 with pin 30 the pump works and I can start the truck.
Sunday, October 29th, 2023 AT 4:18 AM

5 Replies

Tiny
DANIEL.OFARRELL
  • MEMBER
  • 4 POSTS
I just checked again for the voltages and here is the results pin 30 12 volts, pin 85 from PCM 12 volts with key in on position with a meter and the test light lights up but just for a few seconds and with test light it does not light up with key in off position and with pin 86 there is a ground and pin 87 if jumped with pin 30 pump works.

Changed the old pump and pressure sensor brand new from Rock Auto
truck stopped working when I pressed the fog light button.

Also, the headlight one side is brighter than the left side, I don't know if this has anything to do with this relay not working (pump relay)
What else can I checked the key switch maybe lost the code and do a relearn step by step, camshaft sensor, or a problem with the security system no lock led lit on dash panel.

Thanks, Dan
Was this
answer
helpful?
Yes
No
Sunday, October 29th, 2023 AT 5:22 AM
Tiny
AL514
  • MECHANIC
  • 5,561 POSTS
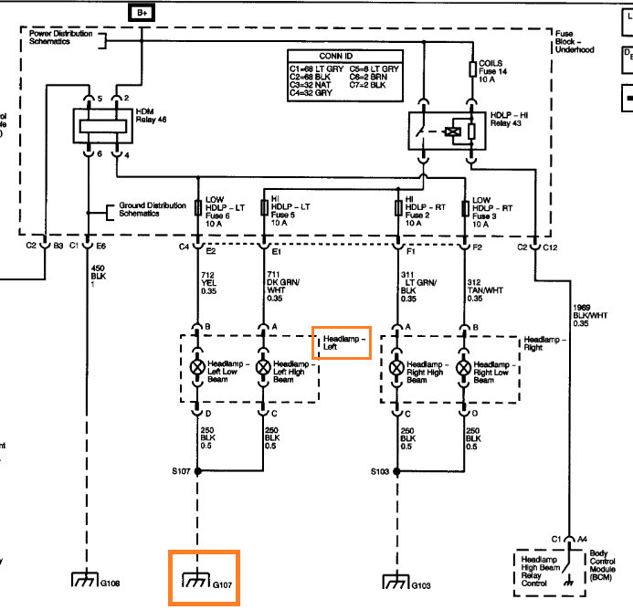
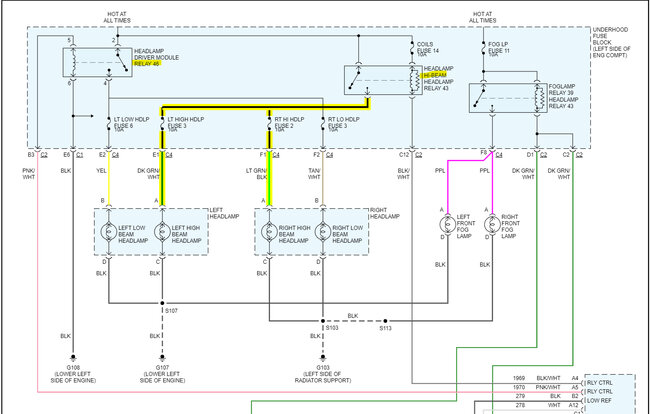
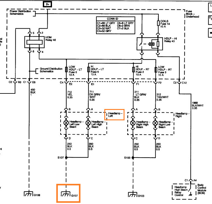
Hello, it looks like the headlamp being dim and the fuel pump relay control are related, Ill post the diagrams for you, but the FP relay and Left side headlamp share a ground (G107).
One other thing to be careful with is testing PCM drivers like the one for the fuel pump relay with a test light, unless it's an LED test light. The drivers for relays are not high current drivers. And an incandescent test light can pull too much current through the PCM since the fuel pump relay is a power side switched relay on this vehicle.

The G107 location might need to be unbolted and cleaned up real well and check the wiring as well.

https://www.2carpros.com/articles/how-to-check-wiring
Was this
answer
helpful?
Yes
No
+1
Sunday, October 29th, 2023 AT 12:04 PM
Tiny
DANIEL.OFARRELL
  • MEMBER
  • 4 POSTS
Hi, just to let you the that is solved but I do not know if it is fixed or not but everything for that is working will see if it comes back for that trouble no start.
I wrote also that the headlight low beam is brighter on right side and dimmer on left side what could be that problem, brand new head light from Rock Auto from Dorman for this truck.
I am looking into this problem also to fix it fix and cleaned all grounds found but there is one that Mitchel diagram says it is behind the headlight that one I did not find still loking. And trying to find with the diagram this problem.

Thanks for your answer on the other problem that is the fuel pump matter for now it is solved.

Thanks, Dan
Was this
answer
helpful?
Yes
No
Sunday, October 29th, 2023 AT 1:14 PM
Tiny
DANIEL.OFARRELL
  • MEMBER
  • 4 POSTS
That is one that is very hard to get to and work on it.
I saw that but I will try and do my best to clean everything up
and you are saying that is the same ground for the head light
on both sides. Will check again the diagram but just the same
I will clean that g107 and that will be done
working on this outside and no lift and now there
is rain coming so I will do this when it will be nice outside.

Thanks, Dan
Was this
answer
helpful?
Yes
No
Sunday, October 29th, 2023 AT 1:31 PM
Tiny
AL514
  • MECHANIC
  • 5,561 POSTS
G107 is only for the driver side head lamps. I would check the voltage level at the headlamp connector with the lights on, because the headlights draw quite a bit of current, so if there is any voltage drop on the feed circuit you will see it with it on. You can also check for voltage drop from the headlamp connector feed wire to battery positive. But it depends on if it is dim for both the high beam and low beam, if it's for both then its most likely going to be a ground issue. Both High beams for left and right come from the HDLP HI Relay and same for Low beams, both power feeds come from the HDM Relay 46. So, depending on how the High and Low beams are affected, you can tell if it's a ground or power feed issue.
Here's the aftermarket diagram, it's easier to read and its correct, I verified that.
You can also run a temporary ground with a jumper lead to the battery for a quick check.
Was this
answer
helpful?
Yes
No
Sunday, October 29th, 2023 AT 2:11 PM

Please login or register to post a reply.