Monday, July 31st, 2023 AT 7:17 AM
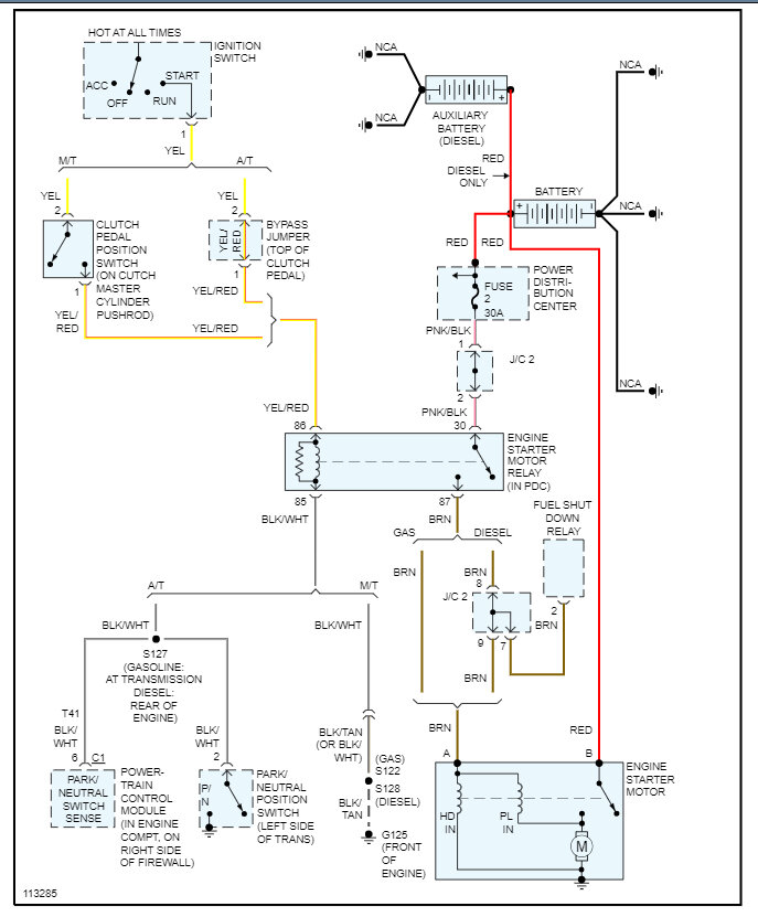
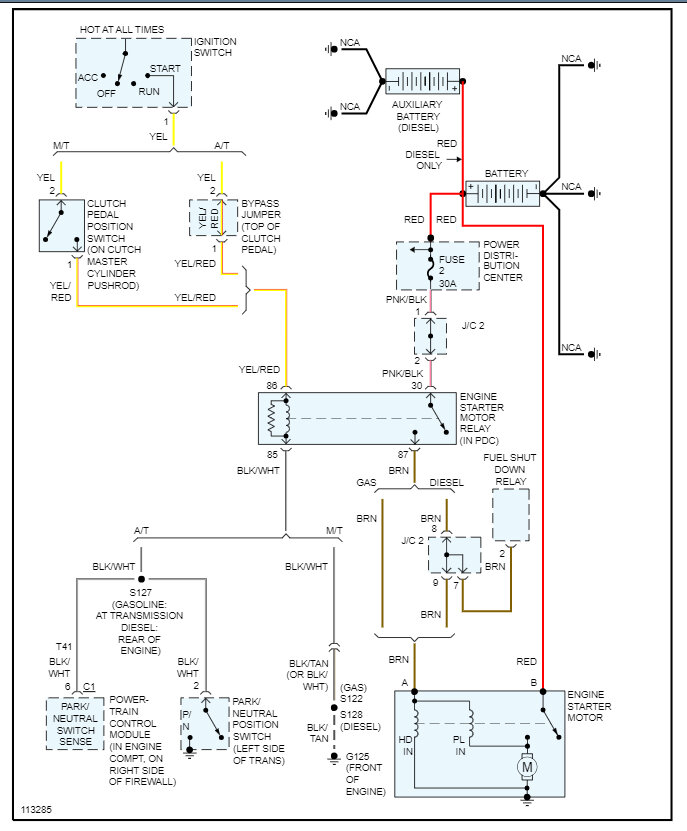
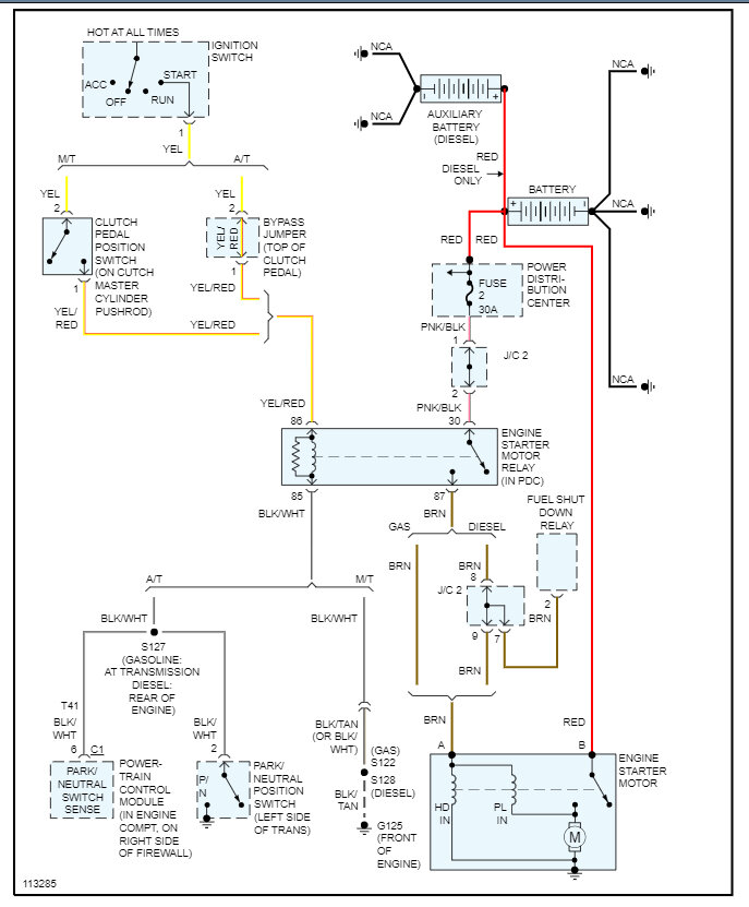
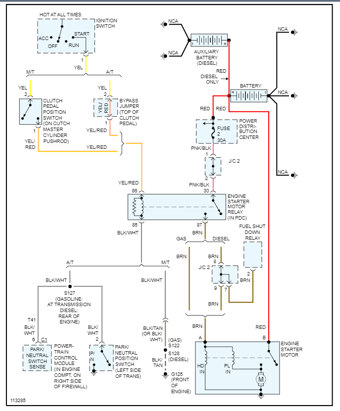
I changed the starter in my truck and now it won't start. The battery, alternator and starter are all good (12.6v w/multimeter). New plugs, wires, distributor assembly (cam sensor, wires are in the correct firing order), crankshaft sensor, it has almost a half tank of gas, fuses and relays are good. I even tried jumping the starter from the brown wire. Am I missing something? Please help!





