Cooling leak

Tiny
JERRYHAMMOND56
  • MEMBER
  • 1996 HONDA ACCORD
  • 2.2L
  • 4 CYL
  • 2WD
  • AUTOMATIC
  • 215,000 MILES
I smell coolant under the hood only see antifreeze around the reservoir, but car does not overheat. Already changed thermostat, radiator and cap, also have heat. Does not leak in the floor board. No milky oil and no white smoke. Transmission fluid looks okay.
Monday, May 28th, 2018 AT 6:17 PM

3 Replies

Tiny
KHLOW2008
  • MECHANIC
  • 41,814 POSTS
Hi JERRYHAMMOND56,
Since you have worked on the cooling system, it is possible that the smell is coming from residual coolant spilt onto components in the engine compartment.
Coolant would leave behind a smell trail that do not go away easily and is accentuated by heat. Any residual coolant sitting atop the transmission, recesses of engine or suspension areas have to be cleaned by washing away with water.
On the other hand you need to test for leakages. Water pump, radiator hoses joint, radiator drain cork and thermostat housings are common places of minor leaks. A pressure test would be the easiest and fastest way to go about. Check out the link below on how to go about.

https://www.2carpros.com/articles/radiator-pressure-test
Was this
answer
helpful?
Yes
No
+1
Monday, May 28th, 2018 AT 8:54 PM
Tiny
JERRYHAMMOND56
  • MEMBER
  • 2 POSTS
Also, it pushes back out of the reservoir tank.
Was this
answer
helpful?
Yes
No
Tuesday, May 29th, 2018 AT 7:36 AM
Tiny
PATENTED_REPAIR_PRO
  • MECHANIC
  • 1,853 POSTS
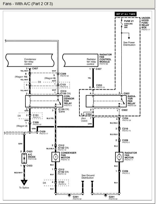
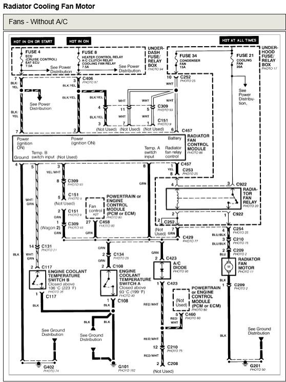
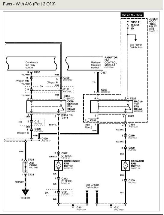
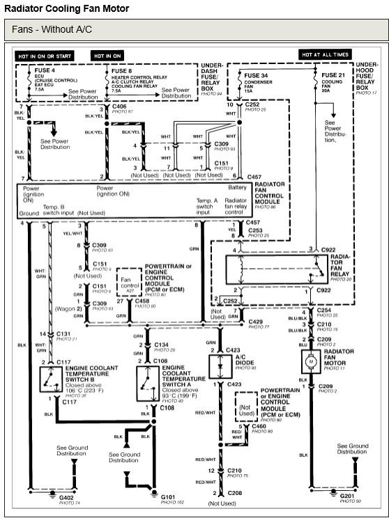
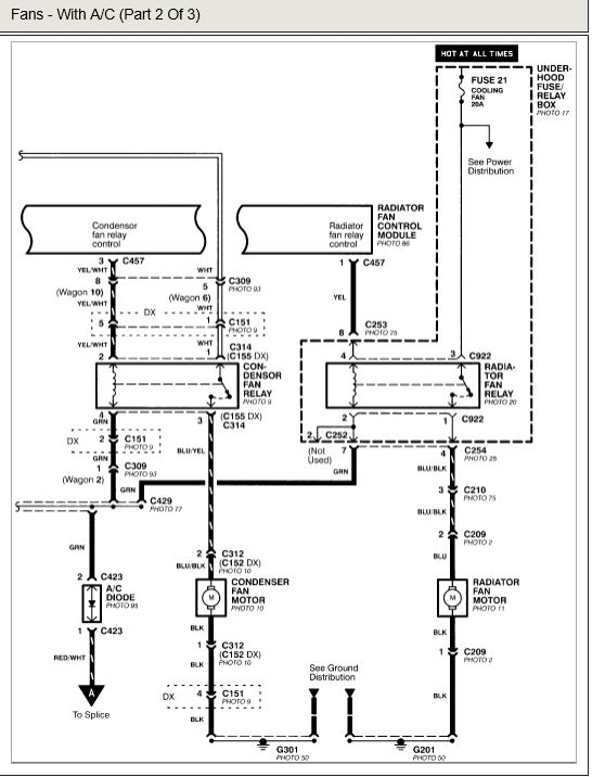
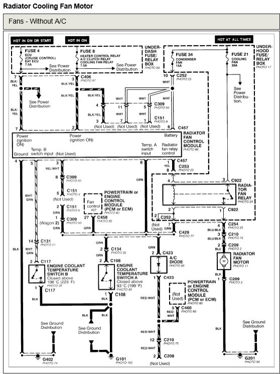
If the coolant is pushing back out of the reservoir, then it sounds to me as though the engine is overheating. Make sure the cooling fan is coming on when the engine gets hot, before it overheats and if not or even before that, check the fuse and if okay, try a new relay.
If you have AC this looks like it has two fans and the second fan should come on as soon as the AC is turned on.
Was this
answer
helpful?
Yes
No
Thursday, May 31st, 2018 AT 8:19 AM

Please login or register to post a reply.