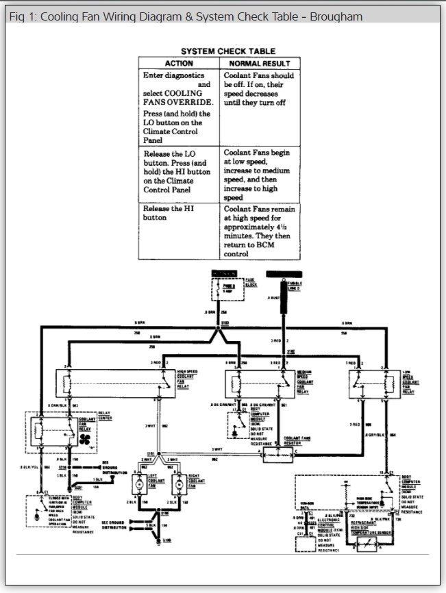
Saturday, September 2nd, 2017 AT 1:45 PM
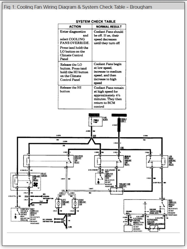
Coolant/fan light comes on. Noise coming from coolant fan area. Oily leakage on ground under that area. Does fan coolant assembly contain fluid and could the noise I hear be because of fluid leakage?
