My instrument panel is all digital and it has gone out?

Tiny
RJG0864
  • MEMBER
  • 1994 CHRYSLER TOWN AND COUNTRY
My instrument panel is all digital and it has gone out. Have checked the fuses and they are all good. Any suggestions on what the problem could be.
Monday, October 12th, 2009 AT 12:32 PM

1 Reply

Tiny
SQM
  • MECHANIC
  • 6,383 POSTS
Hello,

It is likely the gauge cluster has failed. It is fairly common for these gauges clusters/instrument panel to fail and not display anything.
Another possibility is faulty wiring to the gauges. If there is a short or corrosion on the wires it can also make the instrument panel to not work.
To find out if it is the wiring you will have to remove the gauge cluster and check the harness.

https://www.2carpros.com/articles/how-to-check-wiring

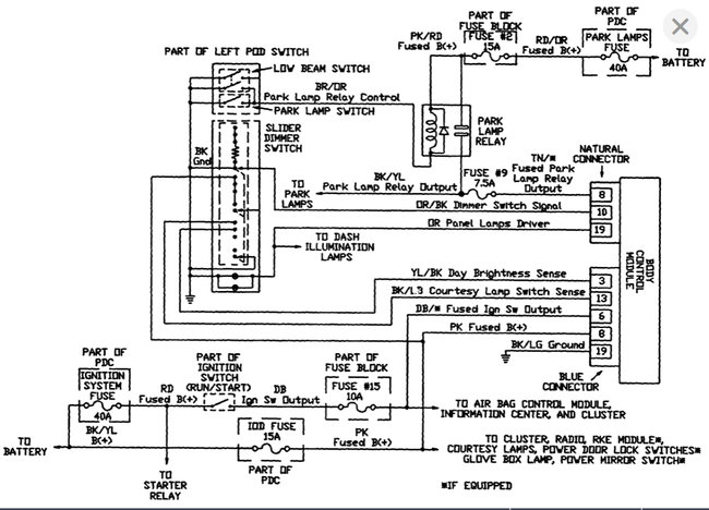
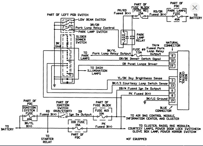
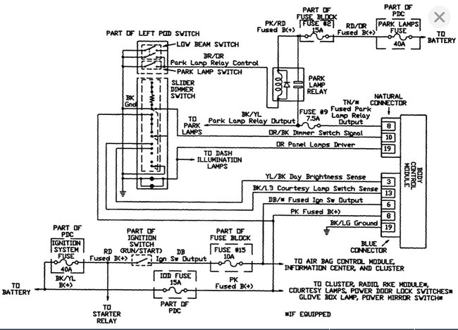
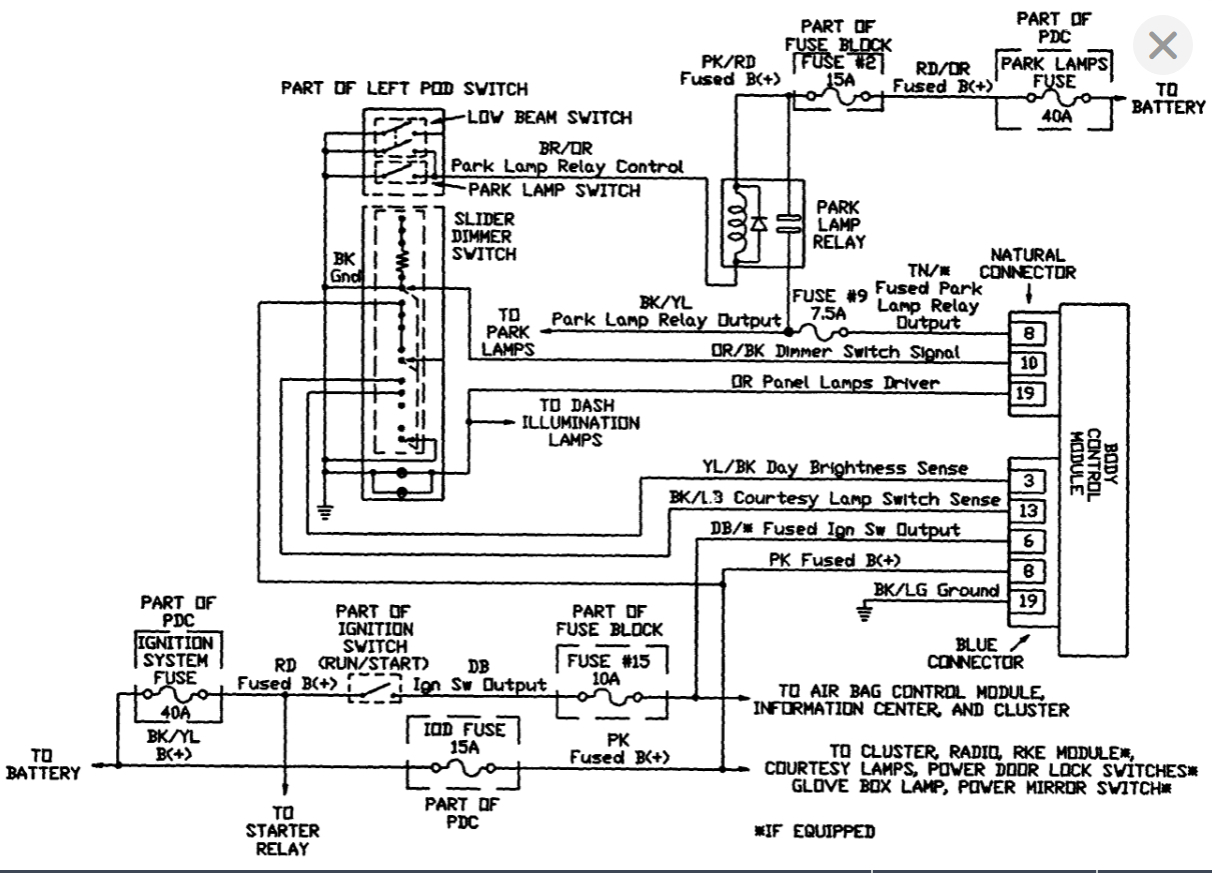
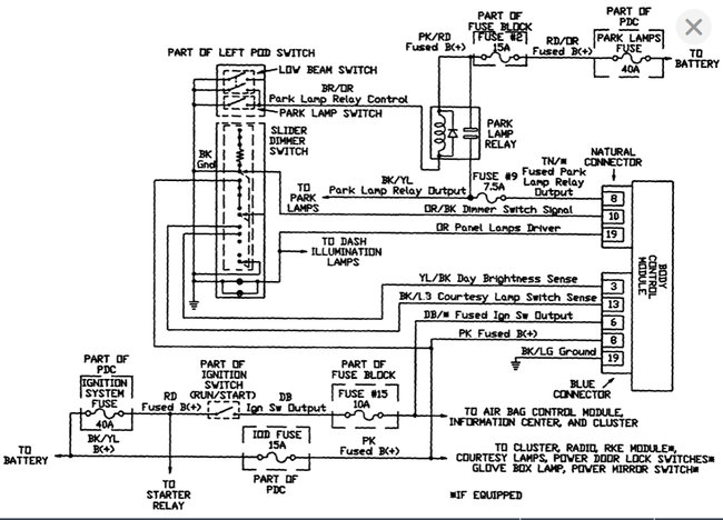
I have attached wiring schematics as well as the replacement diagrams for your reference.

Please let me know if you have any questions.
Thank you.
Was this
answer
helpful?
Yes
No
Saturday, December 4th, 2021 AT 9:33 PM

Please login or register to post a reply.