Monday, April 13th, 2009 AT 10:19 AM
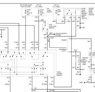
The break lights and the hazzard lights are on the same fuse, I turn the hazzards they work fine, I press the break pedal and the fuse blows. With the fuse blown I set the alarm and the break lights flash. I replace the fuse again, the hazzards work just fine fuse perfect condition, I press on the breaks and the fuse blows everytime. Some one told me that there is a relay that the breaks and hazzards share? When I noticed the lights stopped working I was stopping quickly at a light pressing the pedal quickly and I heard a noise like a relay, click click click click click click click, and then I noticed when I got to work NO BREAK LIGHTS. Whats the problem. Is there a relay, this is driving me crazy.


