HOME
ASK A QUESTION
REPAIR GUIDES
BECOME A MEMBER
LOG IN
Login with Facebook
OR
Remember me
NOT A MEMBER?
FORGOT PASSWORD?
CONTACT US
PRIVACY POLICY
TERMS AND CONDITIONS
☰
Home
Chevrolet
S-10
Drivetrain
Transmission
Gear Position Sensor
Replace/Remove
Park neutral switch repair
JSIWULA
MEMBER
2002 CHEVROLET S-10
4 CYL
2WD
AUTOMATIC
158,000 MILES
I want to know how to access and replace the park neutral switch on my 2002 S-10 pickup.
Saturday, August 28th, 2010 AT 9:56 AM
1 Reply
KASEKENNY
MECHANIC
18,907 POSTS
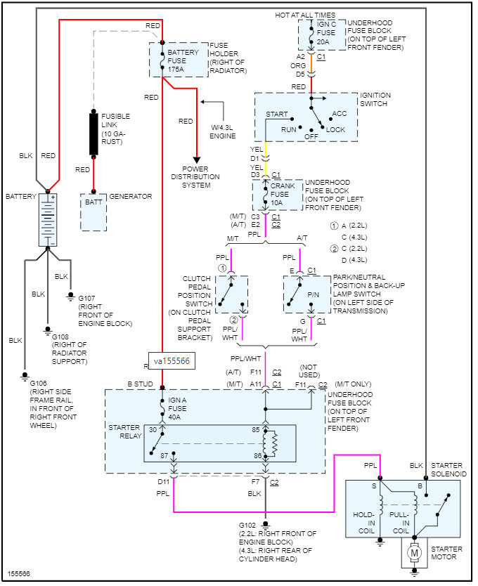
The switch is located on the left side of the transmission. I am attaching the info from the manual below.
Here is a guide that will help with testing this in case you need this:
https://www.2carpros.com/articles/how-to-check-wiring
https://www.2carpros.com/articles/how-to-use-a-voltmeter
Please see the info attached below and let me know if you have questions on this.
Thanks
Images (Click to make bigger)
Was this
answer
helpful?
Yes
No
Saturday, May 28th, 2022 AT 6:27 PM
Please
login
or
register
to post a reply.
Related Transmission Gear Position Sensor Replace/Remove Content
How To Install Neutral Safety Switch
How Do U Install A Neutral Safety Switch In A 96 S10 With A2.2 Motor.
Asked by
Butchh
·
3 ANSWERS
CHEVROLET S-10
On A Random Basis The Starter Will Not Engage. When...
On A Random Basis The Starter Will Not Engage. When The Key Is Turned On The Dash Lights Come On, A Quiet Click, Dash Lights Go Out And...
Asked by
Anonymous
·
1 ANSWER
1 IMAGE
2001
CHEVROLET S-10
1997 Chevy S-10 Neutral Safty Switch
How Do You Install The Switch Is It In The Dash Or The Transmission
Asked by
amberjake
·
1 ANSWER
1997
CHEVROLET S-10
1995 Chevy S-10 Neutral Safety Switch
Vehicle Has Refused To Start On A Random Basis For The Last Several Weeks. A New Battery Was Installed. Dealer Was Asked To "fix The Problem...
Asked by
papajay2
·
1 ANSWER
1995
CHEVROLET S-10
S10 Not Shifting Into Overdrive
When Driving At Interstate Speeds, My 2002 S10 Gets To Where It Will Not Shift Into Overdrive. It Does Fine For A While, But After About...
Asked by
tdpalmer
·
1 ANSWER
10 IMAGES
2002
CHEVROLET S-10
VIEW MORE
Ask a Car Question. It's Free!
Starter Not Working
Car Not Cranking? Try This | EASY
How to Use a Test Light