Tuesday, April 3rd, 2007 AT 5:50 PM
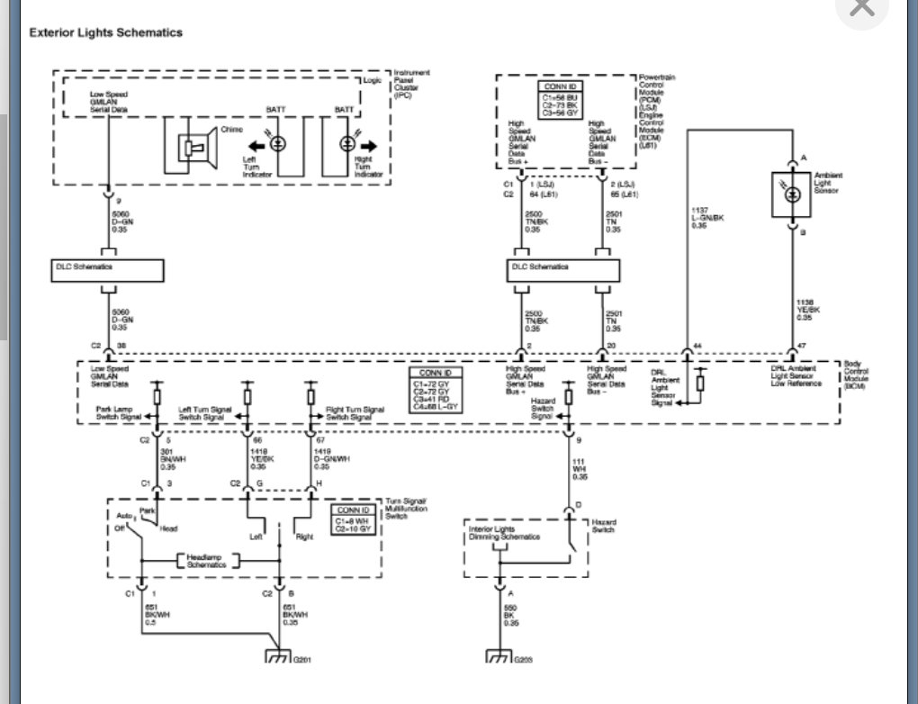
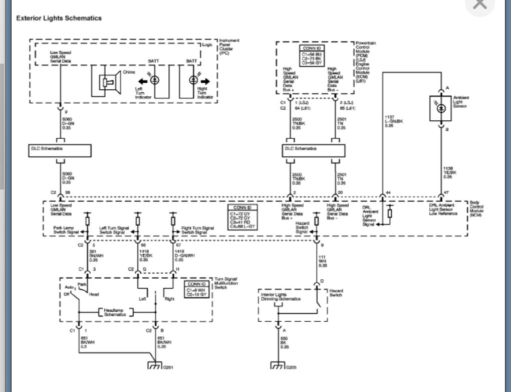
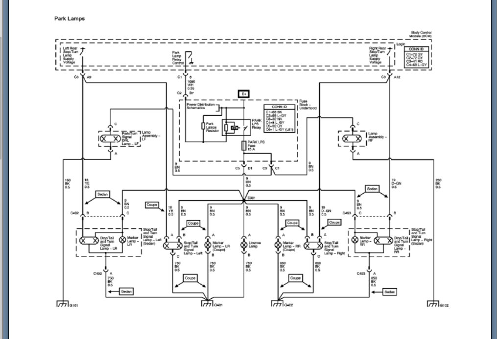
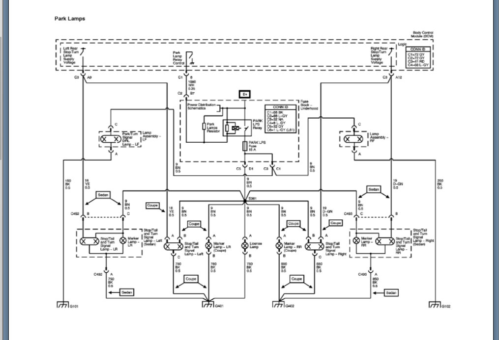
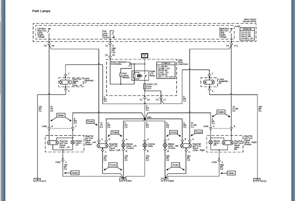
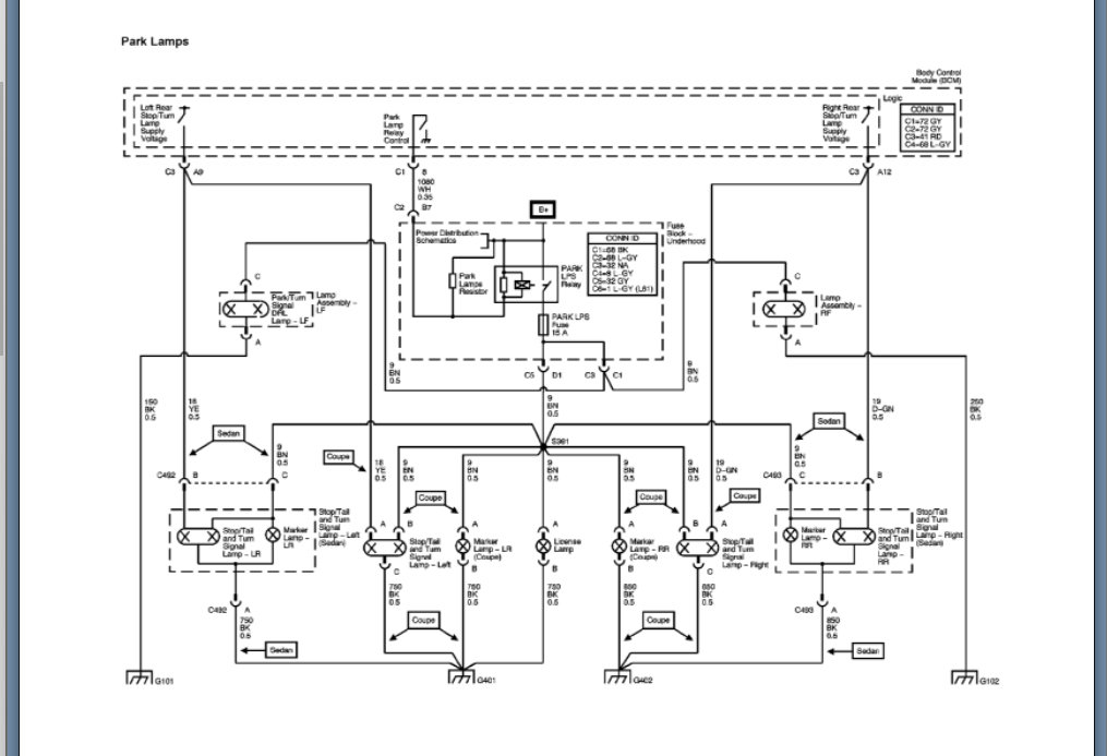
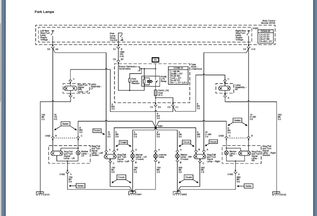
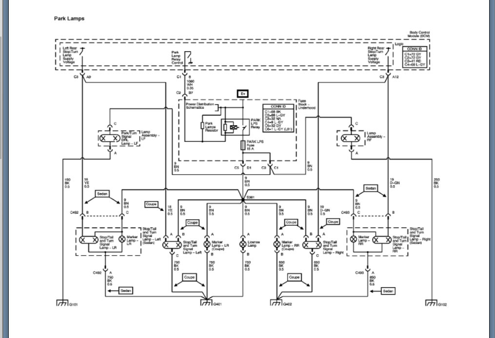
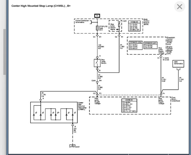
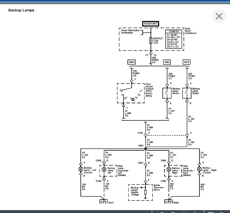
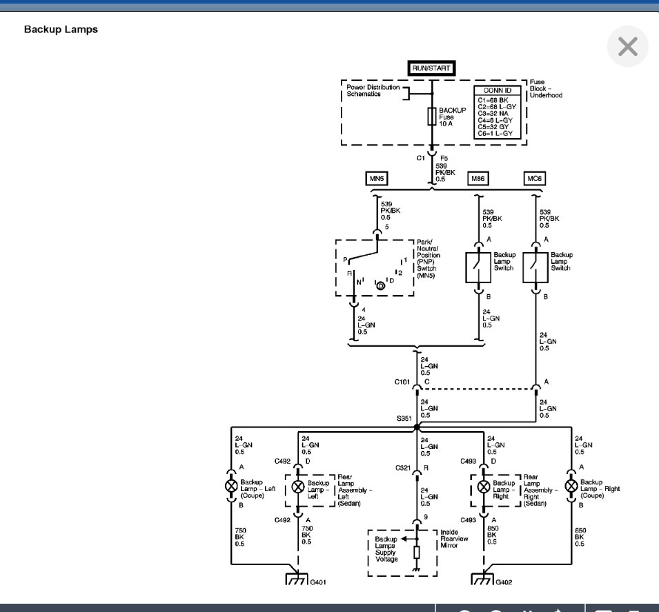
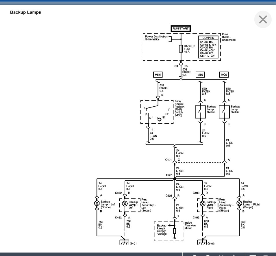
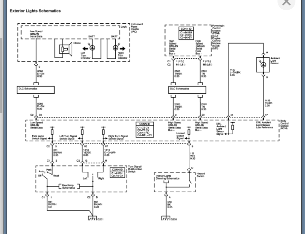
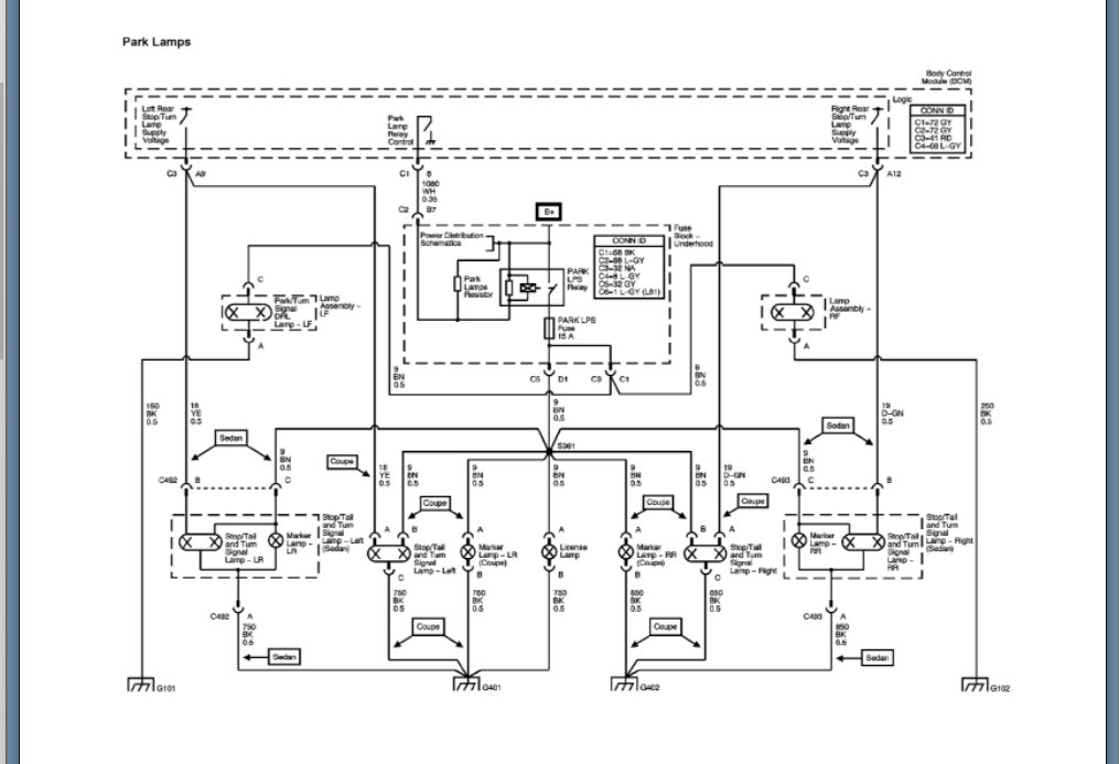
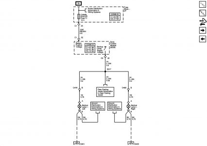
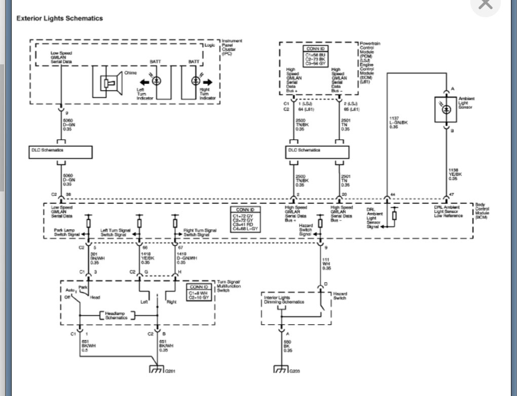
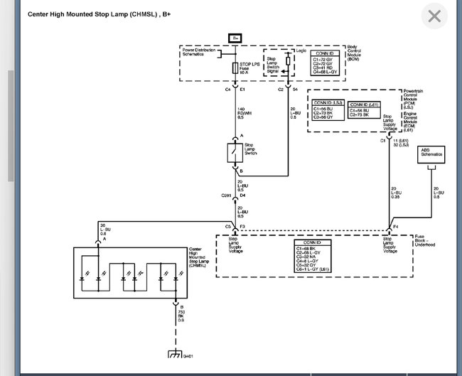
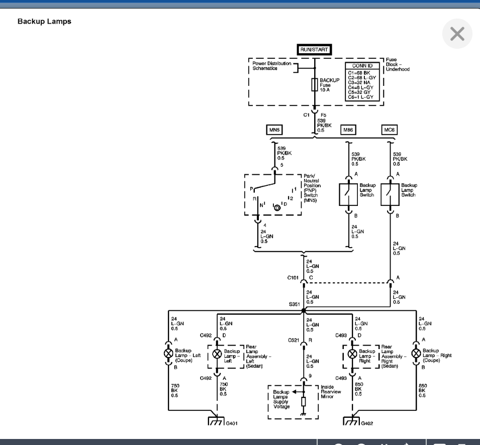
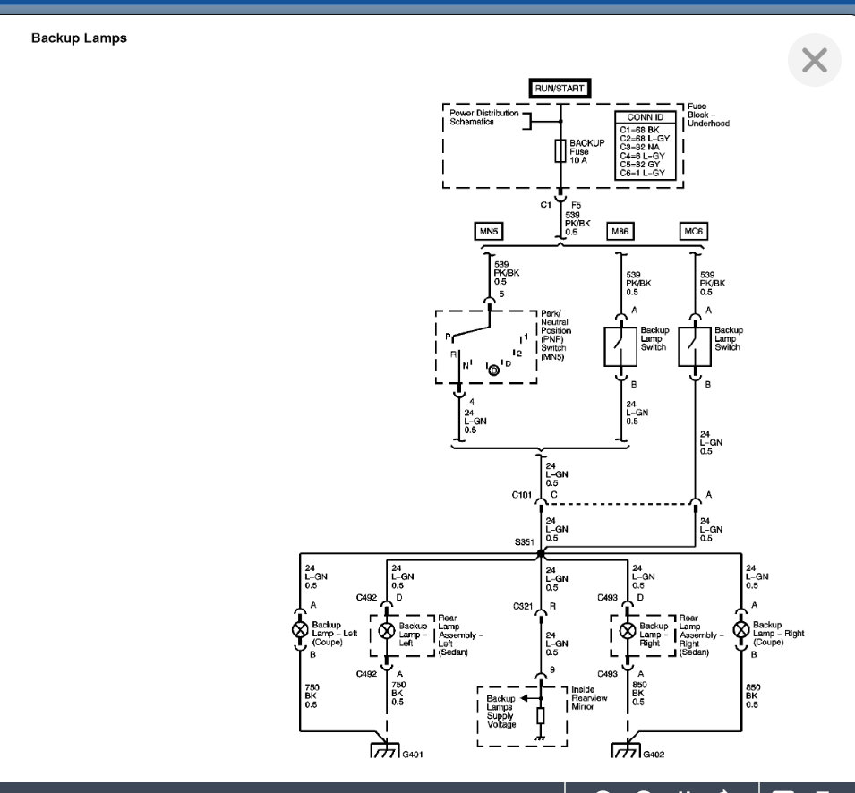
05 Chevy Cobalt 33K miles 2.2/ I just noticed this morning that my driver side rear turn signal does not work at all, and the front flashes faster than normal. The right side is fine. Neither of the rear brake lights come on when I hit the brakes, but the one on the trunk does. I have checked the bulbs and they seem fine. I also looked at the fuses, none seem damaged. Please give feedback!





