Tuesday, November 24th, 2020 AT 3:20 PM
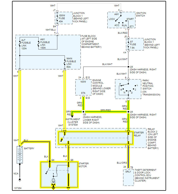
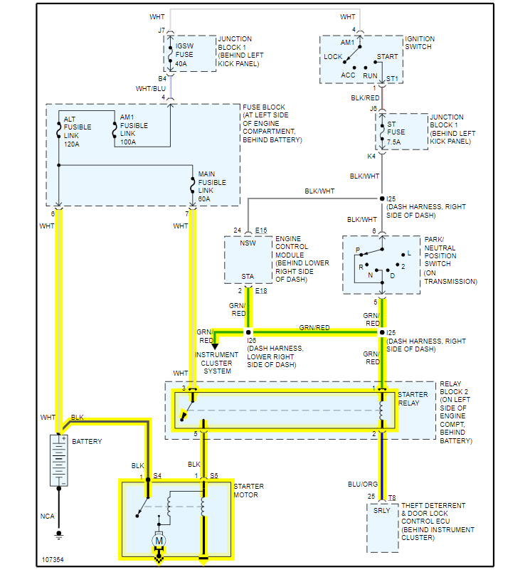
Sometimes I will get a partial crank, and for it to start it'll crank slowly, just enough to start. Then it drives fine once started. I replaced the starter relay with one from Lexus, and had my battery and alternator tested from AutoZone, they said they were both good. Thanks for the input.







