Car will not start

Tiny
CHAD LENTZ
  • MEMBER
  • 2005 PONTIAC GRAND AM
  • 6 CYL
  • 2WD
  • AUTOMATIC
  • 240,000 MILES
Short story. I came out after making several stops one day earlier in the week, turned the key and everything went dead. Flat-lined. But there was still power to the lights, etc. We tried to jump it; still nothing. Have tried several things. My roommate has worked on cars for years and has been trying to fix it.

We took the battery to Walmart and they tested it on their machine and said it tested even better than rated. We checked all the possible fuses that could be related to the car starting and they are good. We swapped out the starter relay with a similar matching fuse and still nothing. Figured it was the starter as there was no clicking as one would expect with an alternator issue. Replaced the starter. Still nothing. O'Reilly Auto guy said he thought it could be the ignition switch, which made some sense. Replaced that and still nothing. Still dead. Pretty much at the end of my rope. Any ideas? Thanks for any thoughts.
Friday, April 19th, 2019 AT 3:53 PM

1 Reply

Tiny
CARADIODOC
  • MECHANIC
  • 34,489 POSTS
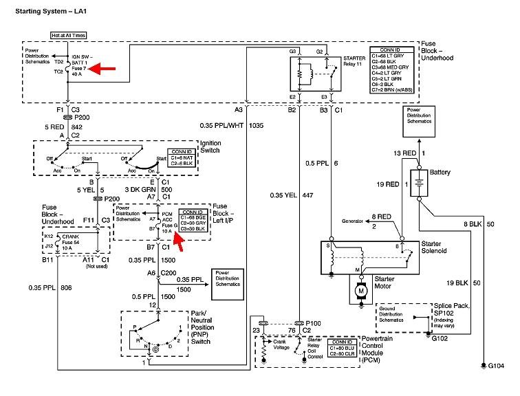
Two most common suspects are the anti-theft system and the neutral safety switch. GM's anti-theft systems are especially effective at keeping owners out of their cars, but there's some tests we can do that will hopefully point to something simpler.

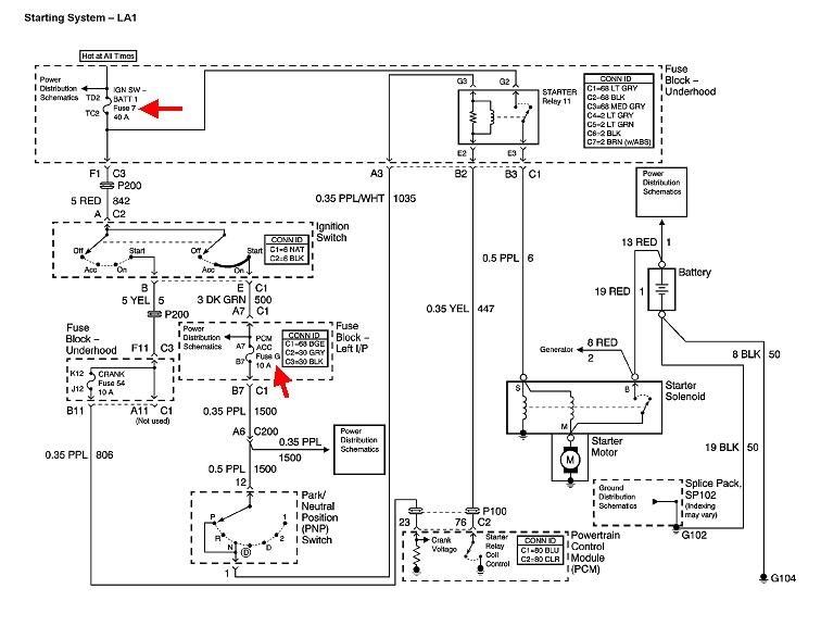
Start by checking the two fuses in this diagram. The top one is a 40-amp fuse in the under-hood fuse box, fuse # 7. The other is a 10-amp, fuse "G" in the fuse box on the left end of the dash.

A different way to approach this is to find the starter relay, again, in the under-hood fuse box, pull that out, then take some voltage readings at the terminals in the socket. A test light works best for these tests. If you need it, here's an article that explains how to use it:

https://www.2carpros.com/articles/how-to-use-a-test-light-circuit-tester

Just touch the probe to the terminals. These terminals are prone to stretching when the probe is stuffed in too far, then they'll cause intermittent problems later.

Ground the test light's clip lead to the battery's negative post or to a paint-free point on the body. Probe the four terminals in the socket. The test light must light up on only one of them. If it does, that top fuse, # 7, is okay.

Now you'll need a helper to turn the ignition switch to the "crank" position. Look at only the three remaining terminals in the socket. The test light should light up on one of them when the ignition switch is in "crank", and it should go off when the switch is released. If this is what you find, the ignition switch, fuse "G", and the neutral safety switch are okay. If it does not light up, check the fuse, and try moving the shift lever to neutral. We can narrow this down if this is the dead circuit.

If both of those circuits are okay, move the test light's clip lead to the battery's positive post, then we can test for a good ground circuit. Probe the two remaining terminals in the socket. The test light must light up on one of them. If it does, the circuit for the starter solenoid is okay.

Hopefully you found the dead circuit by now. If all three are okay, that leaves the anti-theft system which is part of the Engine Computer. Tell me what you find, then we'll work on the dead circuit.
Was this
answer
helpful?
Yes
No
Friday, April 19th, 2019 AT 6:59 PM

Please login or register to post a reply.