Engine wont start?

Tiny
JASLKEN
  • MEMBER
  • 2005 PONTIAC GRAND AM
  • 4 CYL
  • 4WD
  • AUTOMATIC
  • 205,000 MILES
My car hesitates in starting in the morning. We have to constantly turn it off and on and after 3-4 tries it will kick over. We have changed the battery, fuel pump and sensors.
I had the starter and ignition checked and nothing wrong with it. What could it possibly be?
Monday, September 22nd, 2014 AT 11:31 AM

20 Replies

Tiny
JACOBANDNICKOLAS
  • MECHANIC
  • 110,194 POSTS
Is that the original mileage? If so, have you checked the ignition timing? Have you checked engine compression? If it is weak, it will be hard to start.

When you turn the key to the on position without cranking the engine over can you hear the fuel pump run in the tank for 5 seconds?

https://www.2carpros.com/articles/car-cranks-but-wont-start

Please run down this guide and report back.

The other common issues, fuel pump, sensors... seems like you have already addressed. When was the last tune up?
Was this
answer
helpful?
Yes
No
Monday, September 22nd, 2014 AT 5:51 PM
Tiny
JASLKEN
  • MEMBER
  • 2 POSTS
Yes it is the correct mileage. I haven't done the tune up yet. I just purchased the car in June. Since then it has been battery, fuel pump, brakes, oil change, o2 sensor and other small stuff.
I will take it to another mechanic to have the engine compression and ignition timer checked. Is there a way of checking myself without being ripped off? I know that sounds weird but I would like to have some sort of foundation before I walk in and pay for things I might not need.
Was this
answer
helpful?
Yes
No
Tuesday, September 23rd, 2014 AT 6:51 AM
Tiny
JACOBANDNICKOLAS
  • MECHANIC
  • 110,194 POSTS
Since you haven't tuned the engine yet, you may want to have it checked for that.
Was this
answer
helpful?
Yes
No
Tuesday, September 23rd, 2014 AT 8:30 AM
Tiny
AMANDAHINSON1234
  • MEMBER
  • 1 POST
  • 2005 PONTIAC GRAND AM
  • 178,000 MILES
My 2005 Pontiac Grand Am SE 3.4 has been draging when I try to start it, It sounds like it wants to start but it dosen't I have to try it a few times before it will finally start. It's been doing this for a while now, Could it be a sensor, battery, starter or something electrical?
Was this
answer
helpful?
Yes
No
Thursday, July 30th, 2020 AT 5:20 PM (Merged)
Tiny
JDL
  • MECHANIC
  • 16,098 POSTS
I'd start by making sure the battery has a full charge. Also, make sure battery connections are all clean and tight. If you want to go a little further, you can use a digital multimeter and check voltage readings.

Some of the national brand autostores will test the starter for you, if you want to take it off and take it to them?

They can also check your battery.
Was this
answer
helpful?
Yes
No
Thursday, July 30th, 2020 AT 5:20 PM (Merged)
Tiny
JDL
  • MECHANIC
  • 16,098 POSTS
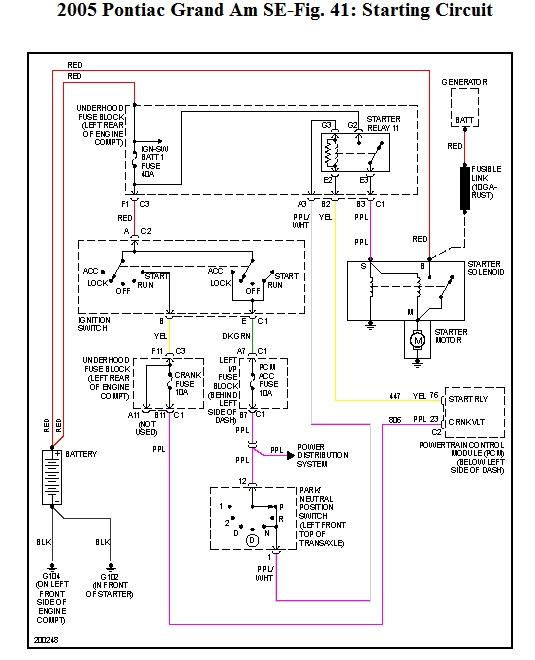
Here is the starter wiring diagram.
Was this
answer
helpful?
Yes
No
Thursday, July 30th, 2020 AT 5:20 PM (Merged)
Tiny
BHERALD49
  • MEMBER
  • 1 POST
  • 2005 PONTIAC GRAND AM
  • 6 CYL
  • FWD
  • AUTOMATIC
  • 62,000 MILES
The other day I went out to my car and tried to start it, but nothing happened. My radio and lights came on, but there was not even any clicking when I turned the key. I checked all of the fuses and wires and the battery seems to be fine. Is it the ignition switch, and if so, how do I replace it? Is there a way to try and test it before replacing it? Thanks
Was this
answer
helpful?
Yes
No
Thursday, July 30th, 2020 AT 5:20 PM (Merged)
Tiny
BLACKOP555
  • MECHANIC
  • 10,386 POSTS
Check to make sure all cables are connected.

Next check to see if the starter will turn with a batteyr attached to it, if it will then chances are its the ignition switch if all you listed was good and wires are good.

If it doesnt turn, the starter is bad.

To change the ignition switch the wheel will have to come out, air bag all that good stuff, auto part stores will test it for you.
Was this
answer
helpful?
Yes
No
Thursday, July 30th, 2020 AT 5:20 PM (Merged)
Tiny
DREY CAMERON
  • MEMBER
  • 1 POST
  • 2005 PONTIAC GRAND AM
  • 4 CYL
  • 2WD
  • AUTOMATIC
  • 160,000 MILES
Car will not start. It sounds like it is out of gas but has gas. Also, only codes coming up are for evaporator sensor.
Was this
answer
helpful?
Yes
No
Thursday, July 30th, 2020 AT 5:20 PM (Merged)
Tiny
HMAC300
  • MECHANIC
  • 48,601 POSTS
Check fuel pressure with a gauge auto parts rent it. also, try a security system reset. See links:
https://www.2carpros.com/articles/how-to-check-fuel-system-pressure-and-regulator
https://www.2carpros.com/articles/how-to-reset-a-security-system
Was this
answer
helpful?
Yes
No
Thursday, July 30th, 2020 AT 5:20 PM (Merged)
Tiny
PORSCHE8627
  • MEMBER
  • 1 POST
  • 2005 PONTIAC GRAND AM
  • 4 CYL
  • 2WD
  • AUTOMATIC
  • 50,500 MILES
My car will not start all the time. And I noticed it won't start until my "Service Engine Soon" light comes on. Sometimes it will start right away like in the morning it starts right up. But when i'm at work during the day in the afternoon it takes at least 5 minutes for the thing to start up especially on a sunny day. When it is rainy it usually starts right up. What could be wrong?
Was this
answer
helpful?
Yes
No
Thursday, July 30th, 2020 AT 5:21 PM (Merged)
Tiny
RASMATAZ
  • MECHANIC
  • 75,992 POSTS
But when i'm at work during the day in the afternoon it takes at least 5 minutes for the thing to start up especially on a sunny day.

Temperature related:

Next time it refuses start rain or shine do below immediately to catch it what's prolonging it, if its fuel or spark

Get a helper disconnect a sparkplug wire or 2 and ground it to the engine at least 3/16 away from ground -have helper crank engine over-do you have a snapping blue spark? If so-you have a fuel related problem, check the fuel pressure to rule out the fuel filter/fuel pump/pressure regulator and listen to the injector/s are they pulsing or hook up a noid light. No snapping blue spark continue to troubleshoot the ignition system-power input to the coil/coil packs, coil's resistances, distributor pick-up coil, ignition control module, cam and crank sensors and computer Note: If it doesn't apply disregard it.
Was this
answer
helpful?
Yes
No
Thursday, July 30th, 2020 AT 5:21 PM (Merged)
Tiny
GOLDENBUTTERFLY86
  • MEMBER
  • 1 POST
  • 2005 PONTIAC GRAND AM
  • 100,000 MILES
My car is having a starting issue, when I try to start it it stalls, when it does start its like its having a cold start problem, it revs itself, I try to go it stalls, when it finally starts it bucks and when I accelerate it wont go, it will rev up to 3k rpms and only at 30mph. It has new plugs and wires but the check engine light flashes and states a random misfire. It also has a new fuel filter.
Was this
answer
helpful?
Yes
No
Thursday, July 30th, 2020 AT 5:21 PM (Merged)
Tiny
JDL
  • MECHANIC
  • 16,098 POSTS
If your saying the engine reves but your not moving much, sounds like a transaxle issue? How long since a tune-up? Use a gage and check fuel pressure.
Was this
answer
helpful?
Yes
No
Thursday, July 30th, 2020 AT 5:21 PM (Merged)
Tiny
2CP-ARCHIVES
  • MEMBER
  • 4,540 POSTS
  • 2005 PONTIAC GRAND AM
Car wont start, idle
Was this
answer
helpful?
Yes
No
Thursday, July 30th, 2020 AT 5:22 PM (Merged)
Tiny
RASMATAZ
  • MECHANIC
  • 75,992 POSTS
-Do you have a check engine light or have come on?

Car wont start, meaning it cranks over and w/n start if so go to this link: https://www.2carpros.com/articles/car-cranks-but-wont-start
Was this
answer
helpful?
Yes
No
Thursday, July 30th, 2020 AT 5:22 PM (Merged)
Tiny
LILNATEDC202
  • MEMBER
  • 1 POST
  • 2005 PONTIAC GRAND AM
  • 6 CYL
  • FWD
  • AUTOMATIC
  • 41,000 MILES
I would like to know what I can do to clean my fuel injectors on my car. When I try to start my car it hesitates, and then shuts down. It only starts if I hit the gas peddle. Is there anything that I can use that would help me with this problem.
Was this
answer
helpful?
Yes
No
Thursday, July 30th, 2020 AT 5:22 PM (Merged)
Tiny
JDL
  • MECHANIC
  • 16,098 POSTS
Hello, I'd check fuel pressure and trouble codes. Some of the name-brand autostores will check codes for free.

As far as an injector issue, some folks say that seafoam, helps.
Was this
answer
helpful?
Yes
No
Thursday, July 30th, 2020 AT 5:22 PM (Merged)
Tiny
YBBOB422
  • MEMBER
  • 1 POST
  • 2005 PONTIAC GRAND AM
  • 4 CYL
  • 2WD
  • AUTOMATIC
  • 15,000 MILES
I ran out of gas, put about 2 gallons of gas from a gas ca, but the car still won't start. What could be the problem?
Was this
answer
helpful?
Yes
No
Thursday, July 30th, 2020 AT 5:22 PM (Merged)
Tiny
BLACKOP555
  • MECHANIC
  • 10,386 POSTS
Running a vehicle is the best way to blow a fuel pump, try adding about 2 more gallons of gas and make sure it is on level ground, check for fuel at the fuel rail.
Was this
answer
helpful?
Yes
No
Thursday, July 30th, 2020 AT 5:22 PM (Merged)

Please login or register to post a reply.