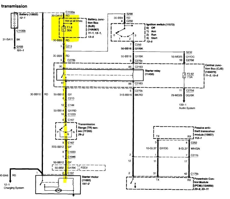
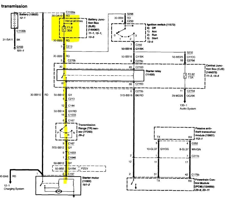
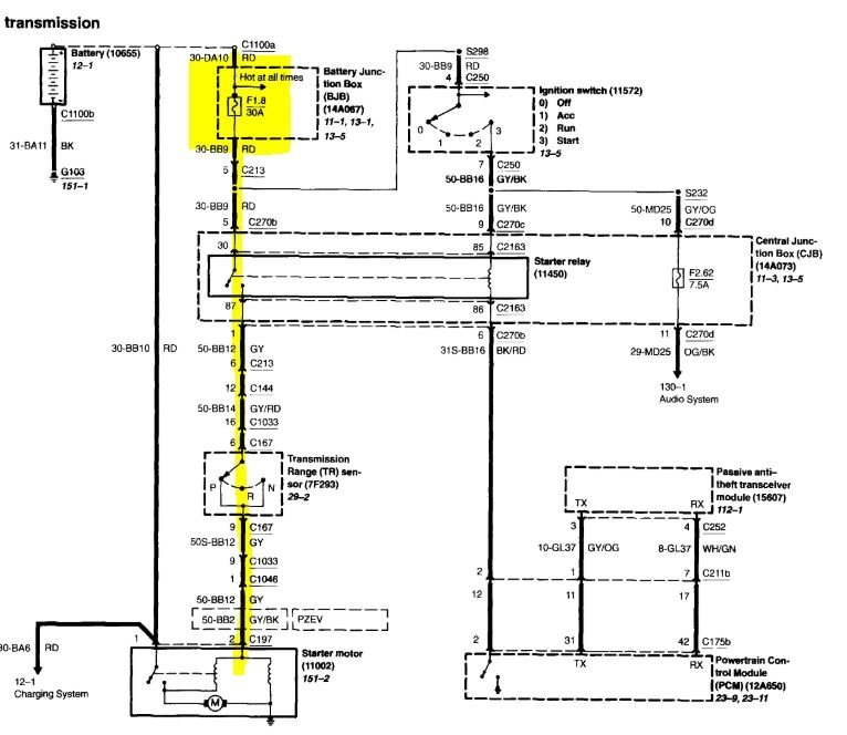
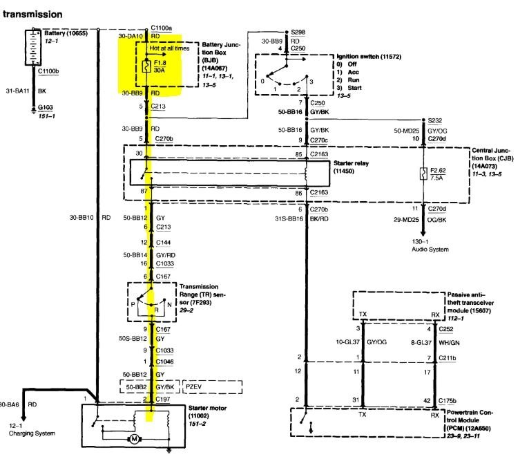
Wednesday, March 4th, 2020 AT 3:58 PM
Went to start the car this morning and it didn’t even crank. The wipers, and all the dashboard lights come on and radio works but car won’t turn over. Batteries good, coolants good, oil is good.




