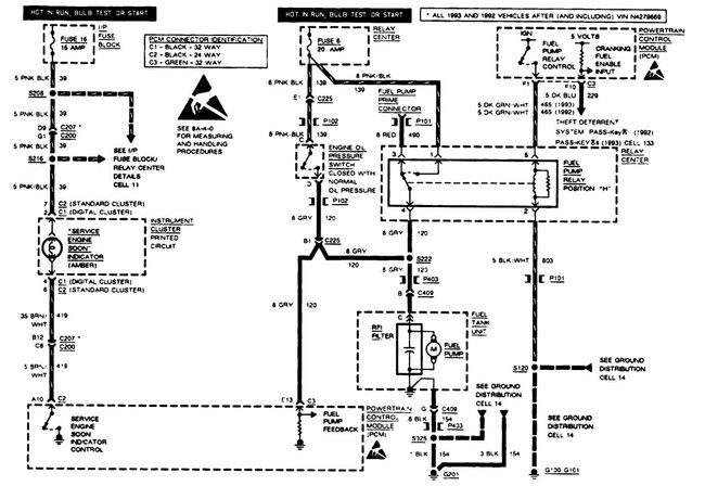
Friday, September 25th, 2020 AT 3:56 PM
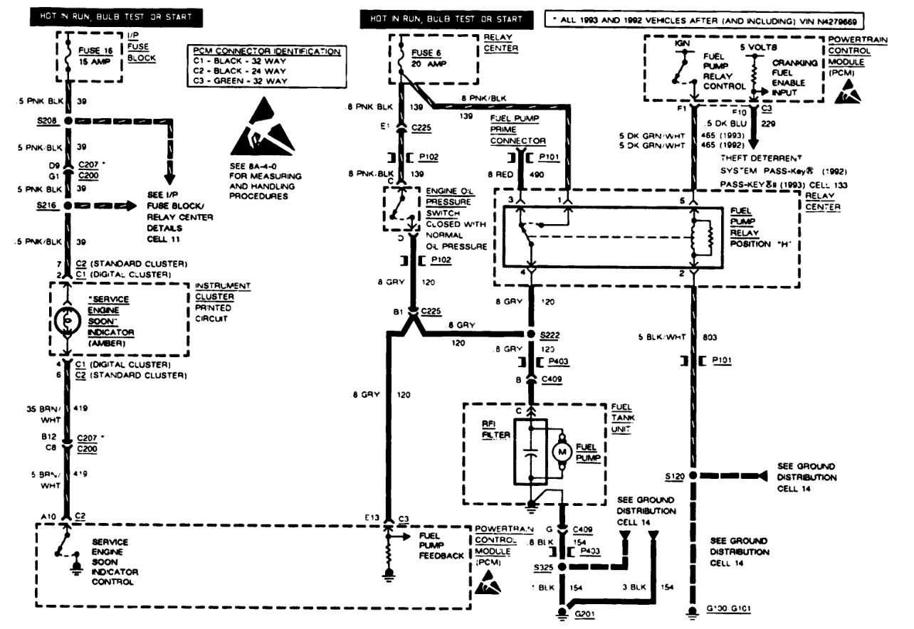
Fuel lines a few months old, fuel pump works fine, not purge valve or solenoid canister. Fuel injectors are clean and working fine. Alternator is fine. The car just stalls sporadically and after it cuts off it restarts again and is fine until it happens again. My mechanic at a loss as well as no codes come up on the computer and it otherwise drives perfectly. I'm thinking possibly the computer itself is faulty or that a ground wire is bad. I'm at my wit's end and and am eager for guidance. Which grounds should be checked first? If the computer is bad would there not be a code that would show up on scanner? Opinions? Thank you fellas.




