1993 Chevy S-10 6 cyl Four Wheel Drive Automatic
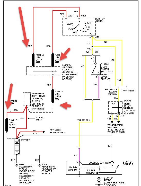
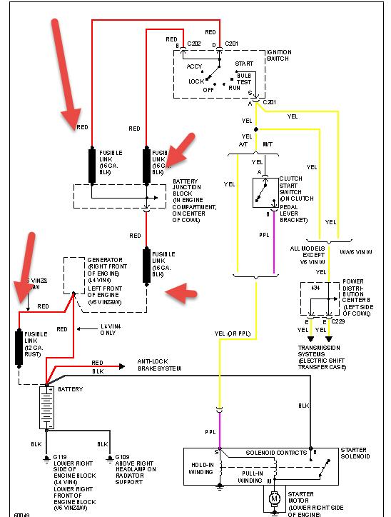
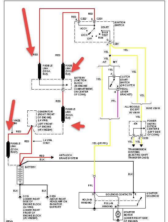
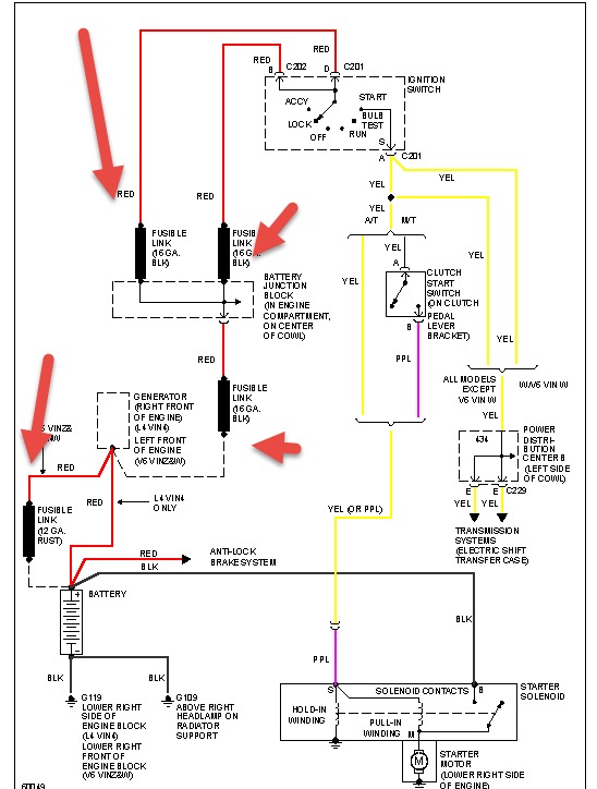
I have a 1993 s10 blazer that doesn't turn over when the switch is turned all the way to start. Headlights come on bright, fuel pump comes on, digital dash lights up, battery has 12.1 volts with no load, and when you turn on headlights, or turn key to start, it doesn't show any volts dropping form the volt meter I had attached directly to the battery.I have tried moving the steering column up and down, pullling the shifter up and down. What next?I am currently having it towed home so I can look at it closer and where it is warmer.
Was this helpful?
Yes
No
Saturday, May 18th, 2019 AT 11:03 AM
(Merged)




