Sunday, July 11th, 2021 AT 10:11 PM
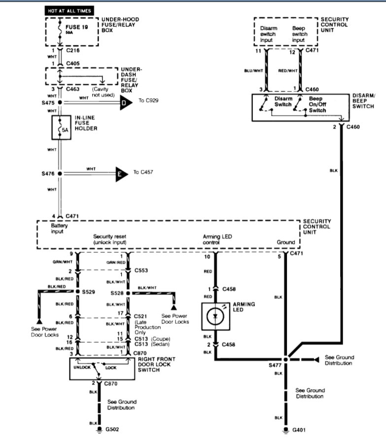
Yeah, it has been having trouble starting, and once it would turn over it would turn off again if I didn't put it straight into drive and start driving once I was able to get it to start. But last Friday, I was at a stop light and it turned off on me. I barely got it started back up and home. But ever since then it hasn't wanted to start back up. It tries to start but it just won't turn over. I've just replaced the distributor cap Are there any videos on how to change out the desiccant pack and screen? Rotor, and the spark plugs Are there any videos on how to change out the desiccant pack and screen? Wires but still won't start. And when turning the key, you don't hear anything coming from the fuel pump. No sound at all. But I know that doesn't necessarily mean its that is the problem. I wondered if it possibly has to do with my stereo being that it is still locked at the moment and the red anti-theft light on, it still stays flashing. Even with the car on when it would start.


