Rear defroster and rear wiper are not working?

Tiny
CEDRICH
  • MEMBER
  • 2004 CADILLAC ESCALADE ESV
  • V8
  • AWD
  • AUTOMATIC
  • 60,000 MILES
The rear defroster and rear wiper are not working. I've checked the fuses and they are NOT blown. What could the problem be?
Monday, February 22nd, 2010 AT 11:31 AM

1 Reply

Tiny
JACOBANDNICKOLAS
  • MECHANIC
  • 110,194 POSTS
Hi,

When checking the fuse condition, it is also important to check if there is power to the fuse. If you haven't already done that, check for power both to the fuse and from it.

Here is a link that you may find helpful:

https://www.2carpros.com/articles/how-to-check-a-car-fuse

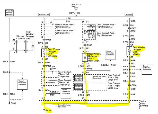
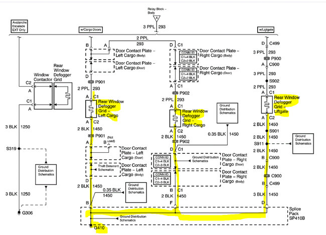
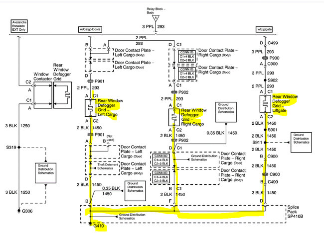
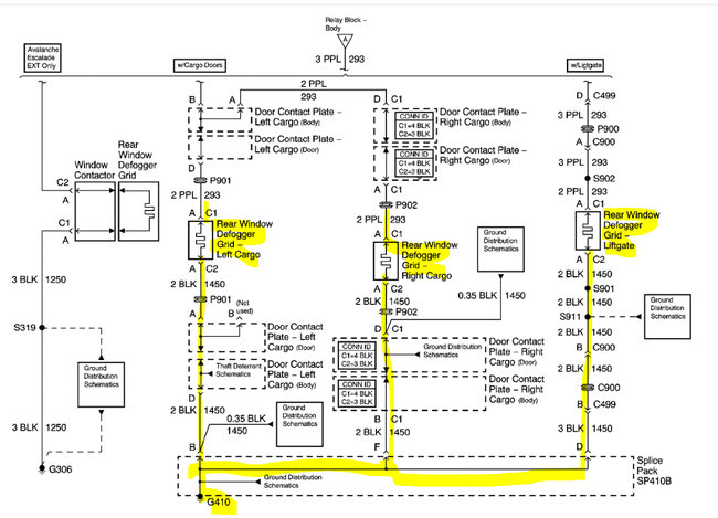
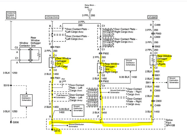
Next, I read through the wiring schematics for both circuits. They have one common element and that is the ground. Both the wiper motor and the defroster share a ground (G410) in the right rear quarter panel. There is a splice pack where the grounds are joined.

Here is what I suggest: There will be a black wire going to the wiper motor. Check it for continuity to ground. If it fails, that is the problem that is likely related to both circuits. Here is a link you may find helpful:

https://www.2carpros.com/articles/how-to-check-wiring

I attached two separate wiring schematics below. The first three pics are of the rear defroster circuit and the second two are the wiper circuit. Note that they both share ground (G410).

I hope this helps. Let me know if you have other questions.

Take care,

Joe

See pics below.
Was this
answer
helpful?
Yes
No
Thursday, September 23rd, 2021 AT 7:23 PM

Please login or register to post a reply.

Related Rear Window Defroster Not Working Content