Cruise Control

Tiny
KBAKES1
  • MEMBER
  • 2004 BUICK RENDEZVOUS
  • V8
  • AWD
  • AUTOMATIC
  • 89,000 MILES
My cruise control isn't working and I've replaced the fuse. I ordered a manual for it, but really want it to work sooner than what it will take to get the book. Help?
Saturday, March 7th, 2009 AT 12:13 AM

3 Replies

Tiny
MERLIN2021
  • MECHANIC
  • 17,250 POSTS
Items you can check are do the brakes lights work? stay on? and if you know how to test switches you can check the on off and set switches, but the system is PCM and EBCM controlled.

I have seen where part of the brake light switch stops working test the switches using this guide.

https://www.2carpros.com/articles/how-to-use-a-voltmeter

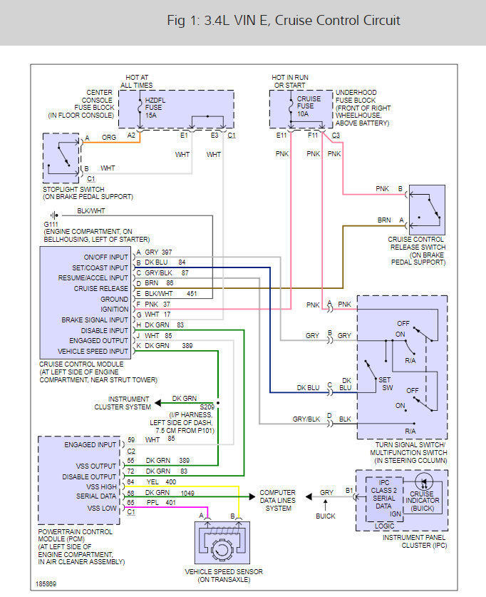
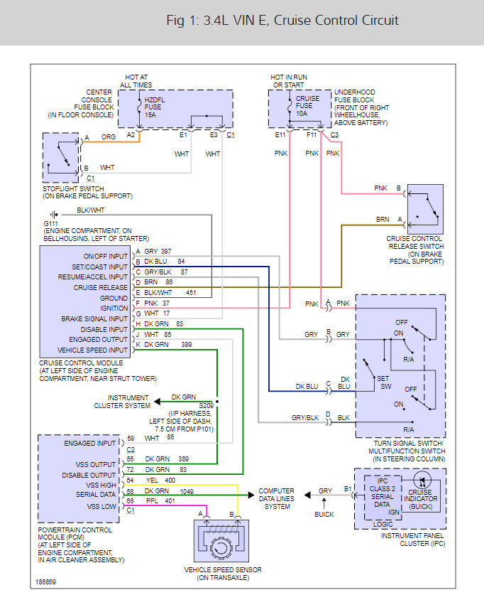
Here is the cruise control wiring diagram so you can see how the system works and what to test. Also the system run from two fuses make sure they are both good.

Check out the diagrams (Below)

Please let us know what you find. We are interested to see what it is.

Cheers
Was this
answer
helpful?
Yes
No
Saturday, March 7th, 2009 AT 7:14 AM
Tiny
KBAKES1
  • MEMBER
  • 2 POSTS
Hi, thanks for the response, the brake lights work okay and don't stay on when they shouldn't. So I checked the switches on the brake light switch and only part was working so I replaced the switch and everything started working thanks for your help on this. I love this site
Was this
answer
helpful?
Yes
No
Saturday, March 7th, 2009 AT 10:58 AM
Tiny
MERLIN2021
  • MECHANIC
  • 17,250 POSTS
Good to hear, please use 2CarPros anytime we are here to help.

Cheers.
Was this
answer
helpful?
Yes
No
Saturday, March 7th, 2009 AT 4:51 PM

Please login or register to post a reply.