1993 Buick Lesabre 6 cyl Front Wheel Drive Automatic
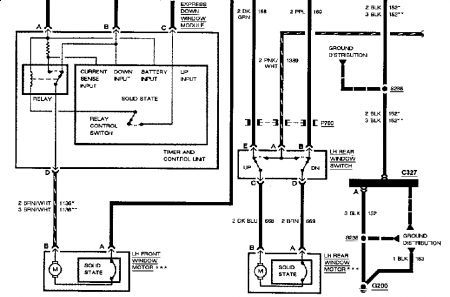
I saw your post response to a question for wiring drawing on a 92 buick roadmaster power window electrical drawing.
. You kindly posted a power window electrical drawing in response to the question.
I printed it out from your response post. But I too can't read it at all.
Question. Did you have success in your efforts to get a clearer drawing of it to the questioner? And if so. Could you also provide me with it?
Also.I assume it will be close to the wiring also in my 93 buick lasabre custom. If it is. And if you succeeded in getting a readable power window drawing to them, may I also get it?
I have signed (and paid) dor some of the sites that provide wiring drawings. Except none I got had anything about the electrical drawing on power window. So I'm stuck.
I am able to trace circuitry/have meter, etc. Just need to be able to trace out the circuitry. Please?\\
Thank You So Much!
Thursday, June 25th, 2009 AT 9:47 AM


