Ran out of gas - now will not start

Tiny
DONNAB70526
  • MEMBER
  • 2002 BUICK CENTURY
I ran out of gas now the car will not start. Is there a fuse for the fuel pump? What can I do or what can it be that would cause this?
Friday, December 12th, 2008 AT 2:48 PM

19 Replies

Tiny
BUDDYCRAIGG
  • MECHANIC
  • 2,262 POSTS
When you first turn on your key, you should hear the pump run for 3-5 seconds.
It's a hum sound coming from the fuel tank.
Turn the key to the ON position and listen for the pump.
After it stops, turn your key back off
wait 10 to 15 seconds and turn you key back to ON.
Repeat this about 10 times.

That will prime the fuel lines.

If you car still will not run then you need to do a fuel pressure test.
The fuel pump need the gas flowing through it to keep it lubricated and cool.
The pump may have destroyed itself when you ran out of gas.

Good luck
Was this
answer
helpful?
Yes
No
+1
Friday, December 12th, 2008 AT 3:13 PM
Tiny
RASMATAZ
  • MECHANIC
  • 75,992 POSTS
Its probably burned-up running dry to the bone-when its suppose to be submerged in fuel disconnect the fuel filter and crank the engine over -do you have fuel pressure?

These guides will help.

https://www.2carpros.com/articles/how-to-check-fuel-system-pressure-and-regulator

and

https://www.2carpros.com/articles/car-cranks-but-wont-start

Please run down these guides and report back.
Was this
answer
helpful?
Yes
No
Friday, December 12th, 2008 AT 3:16 PM
Tiny
CLAYTD
  • MEMBER
  • 3 POSTS
  • 2002 BUICK CENTURY
  • 6 CYL
  • 2WD
  • AUTOMATIC
  • 85,000 MILES
I recently replaced the battery in the car but the engin will not turn over and start however the lights and radio still come on.
Was this
answer
helpful?
Yes
No
Thursday, August 29th, 2019 AT 11:26 AM (Merged)
Tiny
JACOBANDNICKOLAS
  • MECHANIC
  • 110,192 POSTS
Is the starter working?
Was this
answer
helpful?
Yes
No
Thursday, August 29th, 2019 AT 11:26 AM (Merged)
Tiny
CLAYTD
  • MEMBER
  • 3 POSTS
Not sure if it is the starter or the alternator. There has not been any warning signs up to this point.
Was this
answer
helpful?
Yes
No
Thursday, August 29th, 2019 AT 11:26 AM (Merged)
Tiny
JACOBANDNICKOLAS
  • MECHANIC
  • 110,192 POSTS
Hi:
the alt will cause the battery to fail, but I needed to know if the starter is working. Does it turn the engine?
Was this
answer
helpful?
Yes
No
Thursday, August 29th, 2019 AT 11:26 AM (Merged)
Tiny
CLAYTD
  • MEMBER
  • 3 POSTS
I think it may be the starter as you mentioned. I was able to start the car today. When I turned the key I held it for a long period of time of silence then after trying several times the engine finely fired up.
Was this
answer
helpful?
Yes
No
Thursday, August 29th, 2019 AT 11:26 AM (Merged)
Tiny
JACOBANDNICKOLAS
  • MECHANIC
  • 110,192 POSTS
I need you to try something so we can confirm this. When it doesn't start, have a helper turn the key to the start position while you check for power to the smaller wire on the starter.

You should have 12+ volts at that point. If you do, then the starter needs replaced. If there is no power, replace the starter relay. It's a cheap part and takes about 30 seconds to replace. If that doesn't take care of it, then we need to check the ignition switch itself. Not a fun job.

Let me know what you find.

Joe
Was this
answer
helpful?
Yes
No
Thursday, August 29th, 2019 AT 11:26 AM (Merged)
Tiny
RIDOLFI55
  • MEMBER
  • 1 POST
I have the same problem with my century sometimes it starts and sometimes it doesnt.I replaced the starter and it continues to not start sometime. What could be the problem
Was this
answer
helpful?
Yes
No
Thursday, August 29th, 2019 AT 11:26 AM (Merged)
Tiny
JACOBANDNICKOLAS
  • MECHANIC
  • 110,192 POSTS
Have you checked for power as described in the prior posting?
Was this
answer
helpful?
Yes
No
Thursday, August 29th, 2019 AT 11:26 AM (Merged)
Tiny
EASLEY 11
  • MEMBER
  • 3 POSTS
  • 2002 BUICK CENTURY
  • 3.1L
  • 6 CYL
  • 2WD
  • AUTOMATIC
  • 110,000 MILES
I bought the car used and have only driven it one day. I parked it and came out the next day and won't start.
It has no trouble codes stored.
I have run a compression test --- all cyls are about 170#
I have check coolant and will hold pressure as required ( thought maybe intake gasket)
Changed spark plugs, it had original still in it.
Fuel pressure is OK
all three coil seem to be firing
Injectors seem to be firing
I'm leaning toward a BCM or ECM my reasoning is I have no mileage indicting and no indication of what gear the car is in. I'm wondering if the BCM could keep the car from starting?
Was this
answer
helpful?
Yes
No
Thursday, August 29th, 2019 AT 11:26 AM (Merged)
Tiny
JDL
  • MECHANIC
  • 16,098 POSTS
If it cranks good but won't start, have a helper crank it while you visually check for spark at the spark plugs. If spark everywhere, did you use a gage to check fuel pressure?
Was this
answer
helpful?
Yes
No
Thursday, August 29th, 2019 AT 11:26 AM (Merged)
Tiny
EASLEY 11
  • MEMBER
  • 3 POSTS
I have used a fuel pressure gauge to confirm. I have not checked for spark at the plugs.
Was this
answer
helpful?
Yes
No
Thursday, August 29th, 2019 AT 11:26 AM (Merged)
Tiny
EASLEY 11
  • MEMBER
  • 3 POSTS
I should add that I can hear the car backfiring through the exhaust.
Was this
answer
helpful?
Yes
No
Thursday, August 29th, 2019 AT 11:26 AM (Merged)
Tiny
JDL
  • MECHANIC
  • 16,098 POSTS
With backfiring, the first thing I think of is valve timing.
Was this
answer
helpful?
Yes
No
Thursday, August 29th, 2019 AT 11:26 AM (Merged)
Tiny
KIRKLE
  • MEMBER
  • 1 POST
  • 2002 BUICK CENTURY
  • 3.1L
I am looking into the issue of why my Grandfather's Buick won't start. Upon hooking the jumper cables to the battery, we get the everything to turn on. When I go to start the vehicle, it does nothing. No click or anything. After I inspected the engine compartment, I found that an animal had chewed through a wiring harness on the driver side. I am trying to figure out what all is ran through that harness but cannot find a breakdown for it. I have attached an image of where one end of the harness plugs into. Any help would be appreciated.
Was this
answer
helpful?
Yes
No
Thursday, August 29th, 2019 AT 11:26 AM (Merged)
Tiny
CJ MEDEVAC
  • MECHANIC
  • 11,005 POSTS
I'm not familiar with your vehicle---i mainly mess with old jeeps and fords

I am able to look up stuff for most any newer car in "mitchell i"

I could not identify the connector in "mitchell i"

It looks as though it is on the transmission in your pic

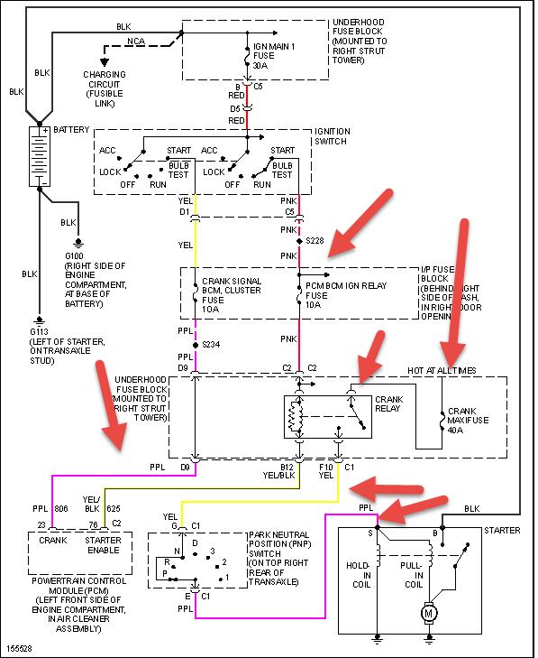
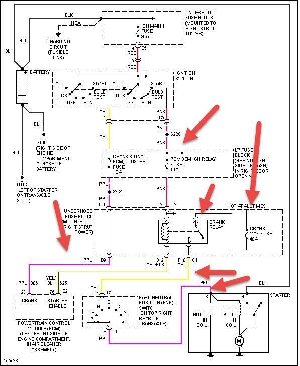
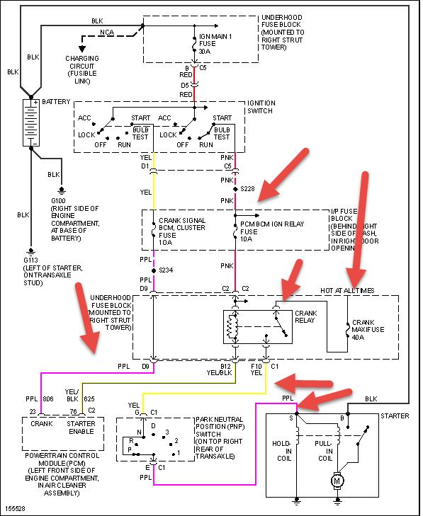
I grabbed this transmission wire diagram for a "century unlimited" for your year, before I gave up

A "custom" may be the same. If my guess was wrong, I will go back and get the custom for you

Lemme know progress

The medic
Was this
answer
helpful?
Yes
No
Thursday, August 29th, 2019 AT 11:26 AM (Merged)
Tiny
CJ MEDEVAC
  • MECHANIC
  • 11,005 POSTS
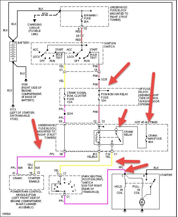
Ok. Where'd my diagram go?

I try again

The medic
Was this
answer
helpful?
Yes
No
Thursday, August 29th, 2019 AT 11:26 AM (Merged)
Tiny
HMAC300
  • MECHANIC
  • 48,601 POSTS
That goes to the transmission harness and maybe the starter. Check the wires leading to the fuse box and see if any are there. Check the wires and fuse/relay in undrhood box and the wires near where they have been chewed up. When fixing these make sure to use good connectors and solder them as well as use shrink tube to cover the repair where they have been damaged.
Was this
answer
helpful?
Yes
No
Thursday, August 29th, 2019 AT 11:26 AM (Merged)

Please login or register to post a reply.