Saturday, May 18th, 2019 AT 1:35 PM
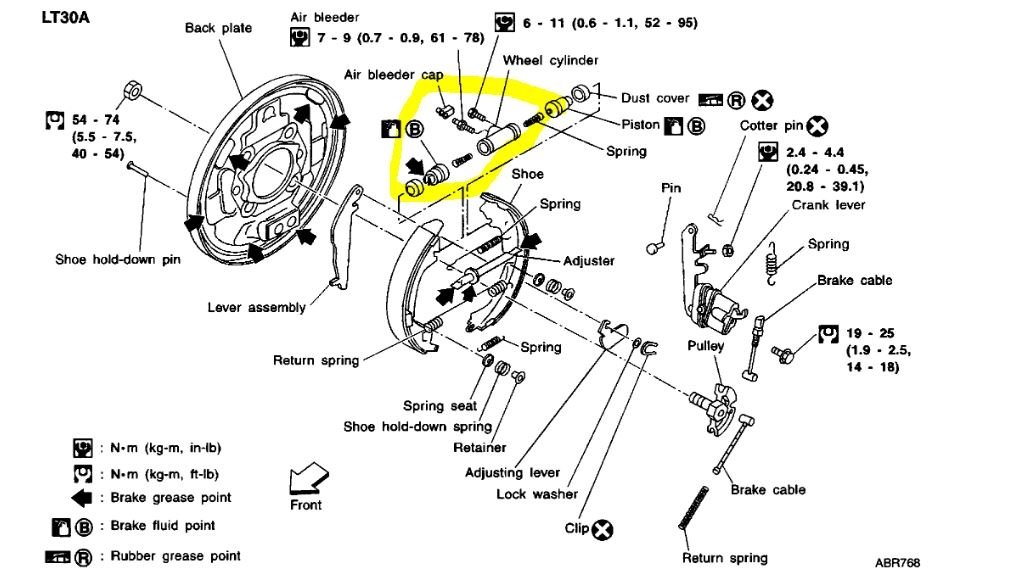
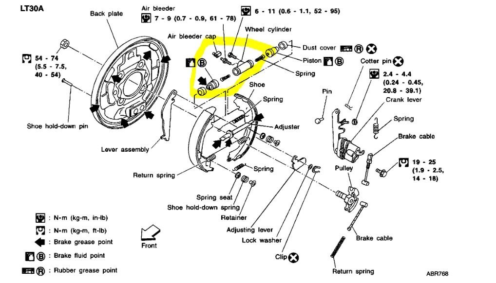
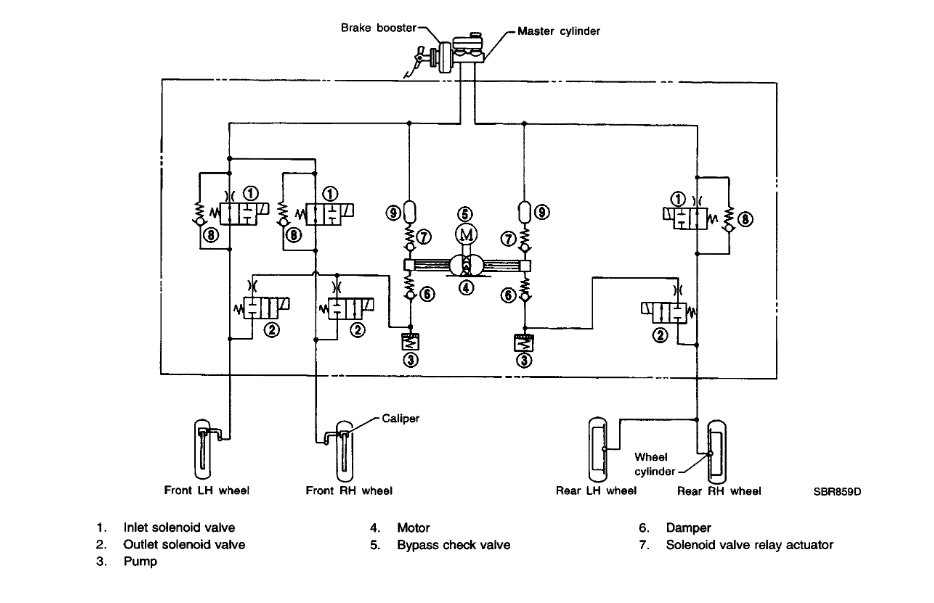
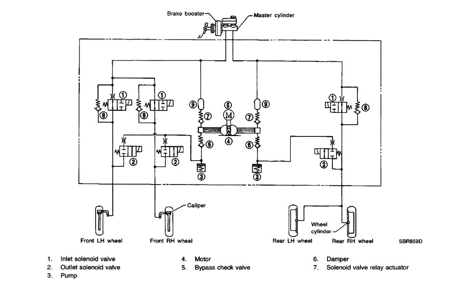
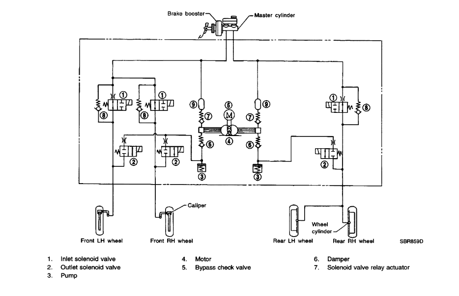
I had to change lug studs on front passenger side and after that my brakes don't work right. It goes to the floor when I hit the brakes now when I move it it sounds like the only one that is working sometimes is the front passenger. I went to bleed brakes in the front and when I crack the bleeder open nothing but fluid comes out. Can't afford to put more money in it. Any input would help.




