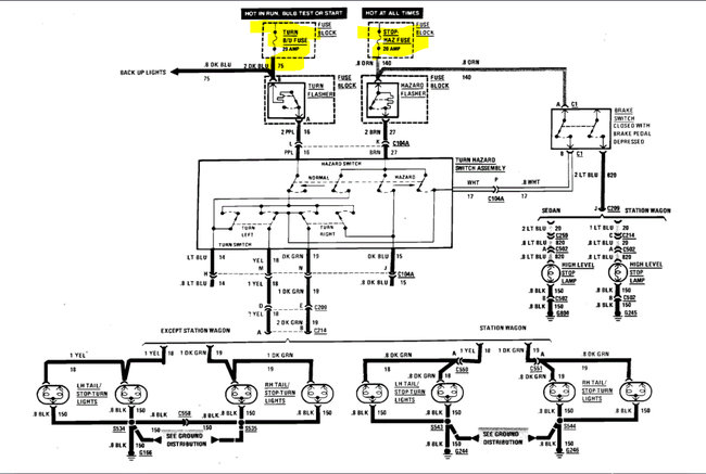
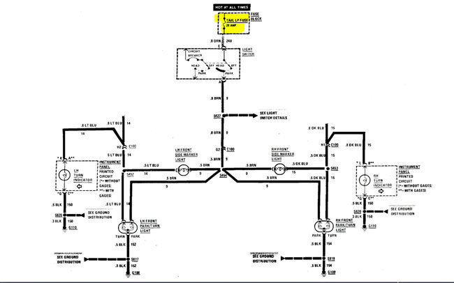
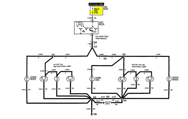
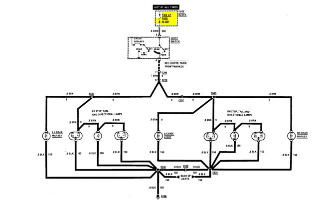
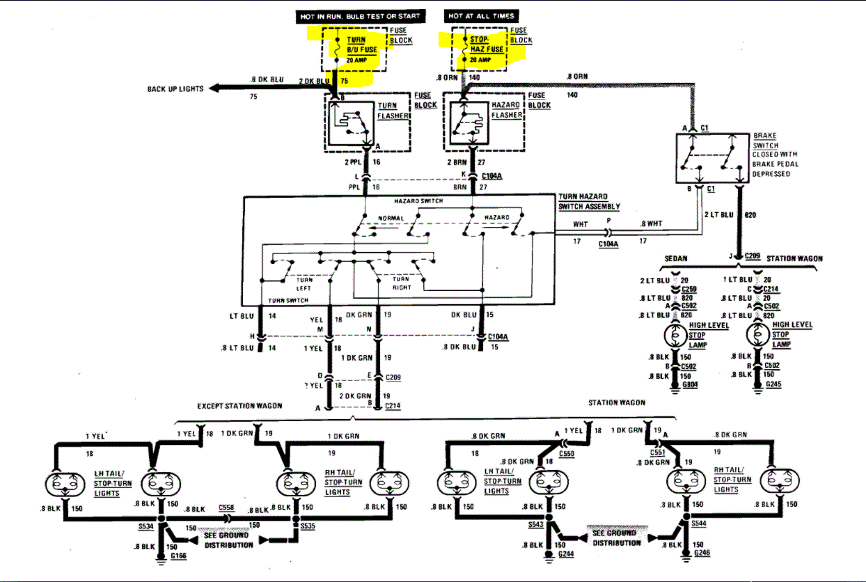
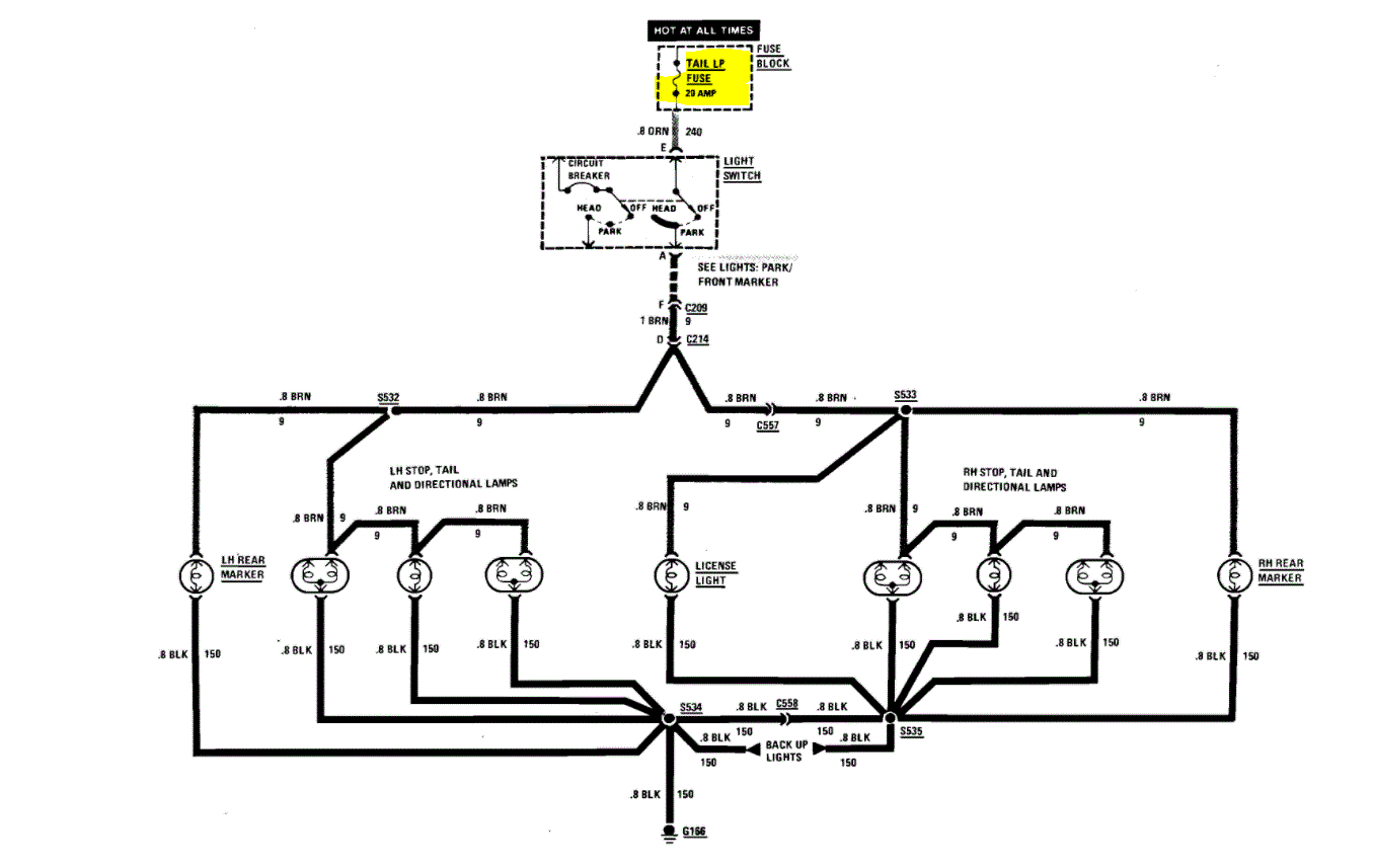
Thursday, December 10th, 2020 AT 12:56 AM
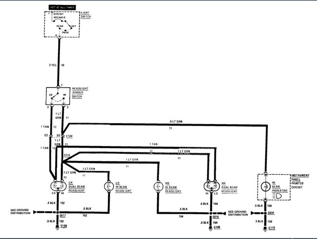
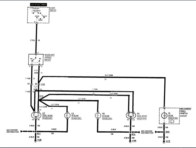
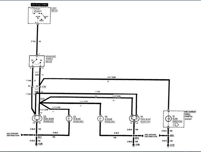
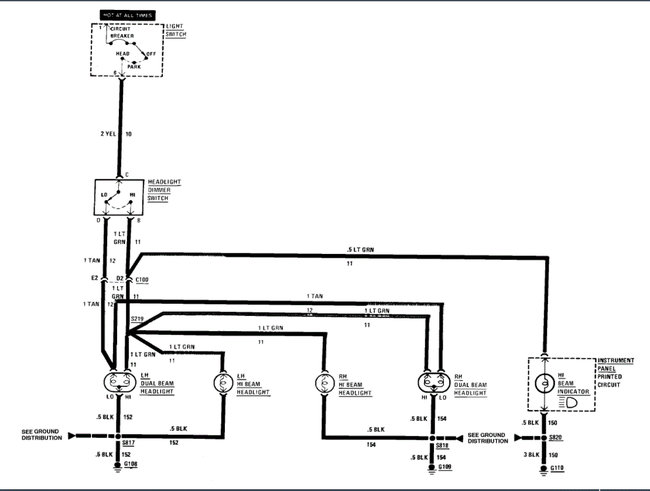
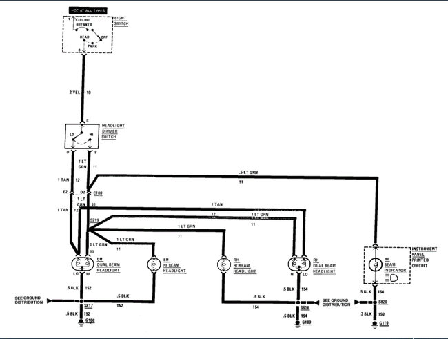
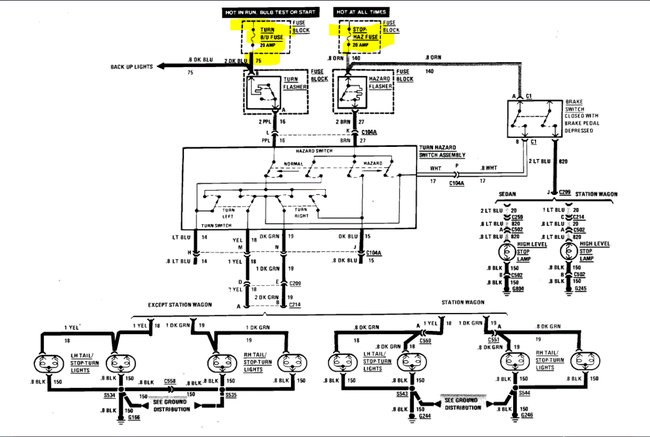
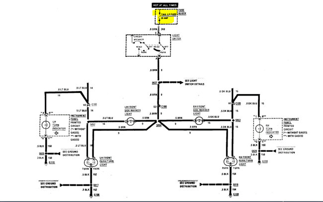
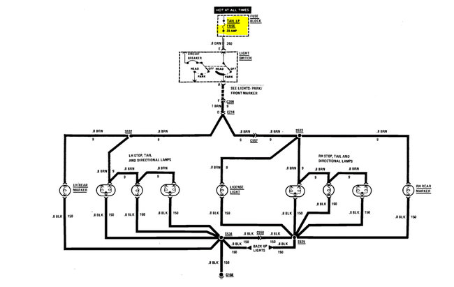
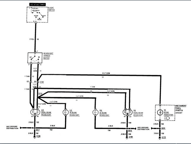
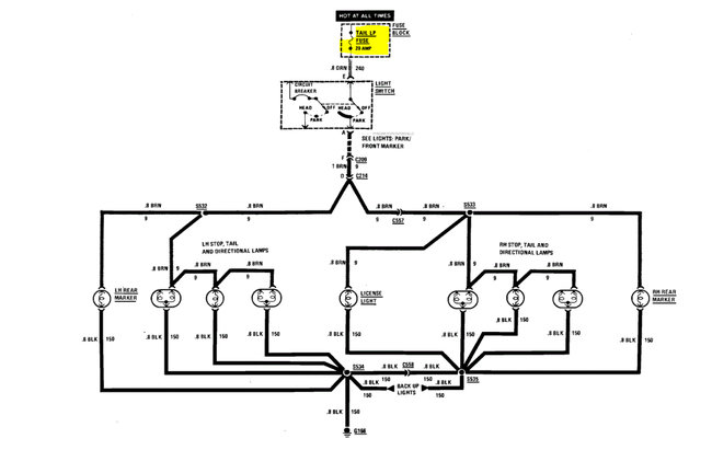
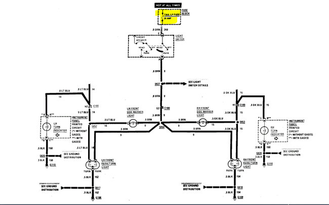
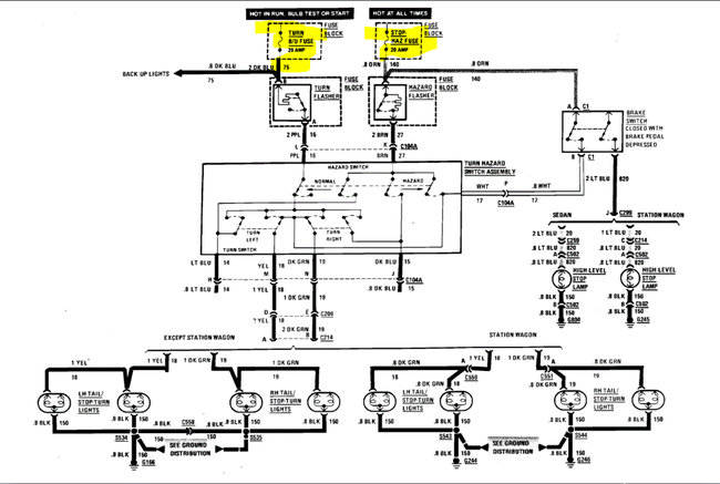
My brake lights don't work. My headlights don't work unless wired directly top my car battery. My third brake light does not either, what could be the problem? Is there a wire diagram online or how should I address this issue?





