Brake light problem

Tiny
GREGORY MICHAEL YATES
  • MEMBER
  • 1998 CHRYSLER CONCORDE
  • 3.2L
  • 6 CYL
  • 2WD
  • AUTOMATIC
  • 150,000 MILES
Just replaced master brake cylinder and just replaced brake booster.
Now, just the third brake light works.
Lower brake light bulbs are good and fuses good.
Also, I reset brake light switch.
Still, only third brake light is only one that works.
Turn signals work.
Backup lights work.
Hazard lights work.
Could this just be bad brake light switch or possibly multi function switch?
Wednesday, April 8th, 2020 AT 1:01 PM

13 Replies

Tiny
JACOBANDNICKOLAS
  • MECHANIC
  • 110,194 POSTS
Hi,

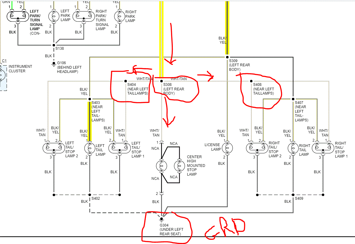
If the third brake light is working and the bulbs are good, you need to check a couple things. If you look at the schematic I attached, you will see the brake light wiring. I have arrows showing where the power comes from and where it is going. Note that the third brake light gets power from the same wire as the tail lights, so if they aren't working, either you have a bad splice in the wiring (which I circled their locations), or a bad ground for the side lights.

Here is what I need you to do. Note the power supply for all brake lights is a white wire with a tan tracer. I need you to locate that wire on each side and check if there is power to it. If this happened all at once, I suspect the first splice is the issue or the ground. But we need to check for power at the lights and work backwards to see if we can determine where power is lost.

Additionally, if you find when using a test light or volt meter there is power, you will have supplied a new ground. In this case, check the black wire for continuity to ground.

Sorry about the sloppy writing on the schematic GRD is the ground. I can't write with a mouse pad. LOL

Here are a few links you may find helpful:

https://www.2carpros.com/articles/how-to-use-a-test-light-circuit-tester

https://www.2carpros.com/articles/how-to-use-a-voltmeter

https://www.2carpros.com/articles/how-to-check-wiring

___________________________________________

Let me know if you understand what I am suggesting. If you have questions, feel free to ask.

Take care,
Joe
Was this
answer
helpful?
Yes
No
Wednesday, April 8th, 2020 AT 5:33 PM
Tiny
GREGORY MICHAEL YATES
  • MEMBER
  • 89 POSTS
Thanks! I will test tomorrow with Volt/Ohm meter and let you know!
Was this
answer
helpful?
Yes
No
Wednesday, April 8th, 2020 AT 7:03 PM
Tiny
JACOBANDNICKOLAS
  • MECHANIC
  • 110,194 POSTS
Hi,

You are very welcome. Let me know what you find. Also, does my reasoning make sense to you? If the third works, there has to be a break down between the two where they splice or where they ground.

Regardless, let me know how it turns out for you.

Take care,
Joe
Was this
answer
helpful?
Yes
No
Wednesday, April 8th, 2020 AT 7:12 PM
Tiny
GREGORY MICHAEL YATES
  • MEMBER
  • 89 POSTS
By the way, can I add a new ground wire?
You wrote: "Additionally, if you find when using a test light or volt meter there is power, you will have supplied a new ground"
You meant by touching the body of car with black neutral test lead, and touching red positive test lead to white wire with tan tracer, I have completed the circuit, correct?
Was this
answer
helpful?
Yes
No
Wednesday, April 8th, 2020 AT 7:20 PM
Tiny
JACOBANDNICKOLAS
  • MECHANIC
  • 110,194 POSTS
Hi,

Yes, you are correct. Basically when you attach the negative side of the test lead to a grounded component, you created a new ground. So, do exactly what you said to check for power to the white/tan wire. Make sure the when checking for power that someone has his/her foot on the brake pedal.

Let me know if you need help.

Take care,
Joe
Was this
answer
helpful?
Yes
No
Wednesday, April 8th, 2020 AT 7:39 PM
Tiny
GREGORY MICHAEL YATES
  • MEMBER
  • 89 POSTS
Hi, found 11.5v at white/tan.
Grounded to a bolt.
High winds today! Pic of left side.
Was this
answer
helpful?
Yes
No
Friday, April 10th, 2020 AT 2:18 PM
Tiny
GREGORY MICHAEL YATES
  • MEMBER
  • 89 POSTS
11.5v at both white/tan.
Was this
answer
helpful?
Yes
No
Friday, April 10th, 2020 AT 4:22 PM
Tiny
JACOBANDNICKOLAS
  • MECHANIC
  • 110,194 POSTS
Is that when you provide the ground via your test light or multi meter? If it is, did you check for continuity to ground via the black wires? If you have a good ground, then the problem will be the socket itself. If there is no ground, then we need to check that.

Let me know.

Joe
Was this
answer
helpful?
Yes
No
Friday, April 10th, 2020 AT 6:23 PM
Tiny
GREGORY MICHAEL YATES
  • MEMBER
  • 89 POSTS
I used both a test light lit up and multi-meter 11.5v.
I will test to black wire tomorrow.
Was way too windy today!
By the way how does one remove back seat?
Was this
answer
helpful?
Yes
No
Friday, April 10th, 2020 AT 6:51 PM
Tiny
JACOBANDNICKOLAS
  • MECHANIC
  • 110,194 POSTS
It has been really windy here as well. Ugh! Come on summer! As far as the rear seat, the lower portion is basically clipped into place. Place your hand between the bottom of the seat and where it meets the floor. Pull up on it and it should unclip. There are either 2 or 4 locations where it attaches, but it shouldn't be hard to remove.

Let me know what you find. Also, you don't need to remove the rear seat unless we find an issue with ground. Take the multi meter and place on an ohms setting. When you do that, it is checking for resistance. If you tough the multi meter terminals together, it should show 0. To check continuity, set the meter as mentioned and simply place one terminal on the black wire and the other on a known ground on the vehicle like you did with the test light. If there is continuity to ground, you will get a very low reading on the MM. All you are doing is checking that power goes through that black wire and you can read it through the bolt on the body. Your MM will have an internal battery for checking Ohms.

Let me know what you find. If there is no continuity and it is hard to remove the seat, we'll make new grounds, one for each light. Not a big deal, but I would rather not have to go that route.

Take care and let me know what you find.

Joe
Was this
answer
helpful?
Yes
No
Friday, April 10th, 2020 AT 8:54 PM
Tiny
GREGORY MICHAEL YATES
  • MEMBER
  • 89 POSTS
Hi, thanks again!
I checked continuity from black on connector to bolt on body.
Looks good..5 Ohms.
I am replacing bulbs just to be sure.
These are 2 element bulbs, yes?
I did get continuity thru these bulbs,
But what the heck?
I will check continuity through sockets, next.
Was this
answer
helpful?
Yes
No
Saturday, April 11th, 2020 AT 7:43 AM
Tiny
GREGORY MICHAEL YATES
  • MEMBER
  • 89 POSTS
I checked bulbs before.
But as I mentioned, I replaced bulbs and the brake lights work.
I should always check the simple things first.
Troubleshooting 101.
I should know this by now!
Thanks, Joe! For your expertise.
Happy Easter!

Greg
Was this
answer
helpful?
Yes
No
Saturday, April 11th, 2020 AT 9:27 AM
Tiny
JACOBANDNICKOLAS
  • MECHANIC
  • 110,194 POSTS
Greg, it happens to the best of us. I'm glad it is working for you. You take care of yourself and stop back anytime you need something.

Take care and Happy Easter to you and your family.

Joe
Was this
answer
helpful?
Yes
No
Saturday, April 11th, 2020 AT 10:38 PM

Please login or register to post a reply.