A/C clutch fuse keeps burning out

Tiny
DAMSON2021
  • MEMBER
  • 2013 CADILLAC ATS
  • 2.0L
  • 4 CYL
  • 2WD
  • AUTOMATIC
  • 175,000 MILES
What could be the problem? I put 10-amp 15 amp and 25 amp the only one that didn’t blow is 25 amp, but clutch not engaging?
Sunday, June 19th, 2022 AT 4:56 PM

9 Replies

Tiny
KEN L
  • MASTER CERTIFIED MECHANIC
  • 55,390 POSTS
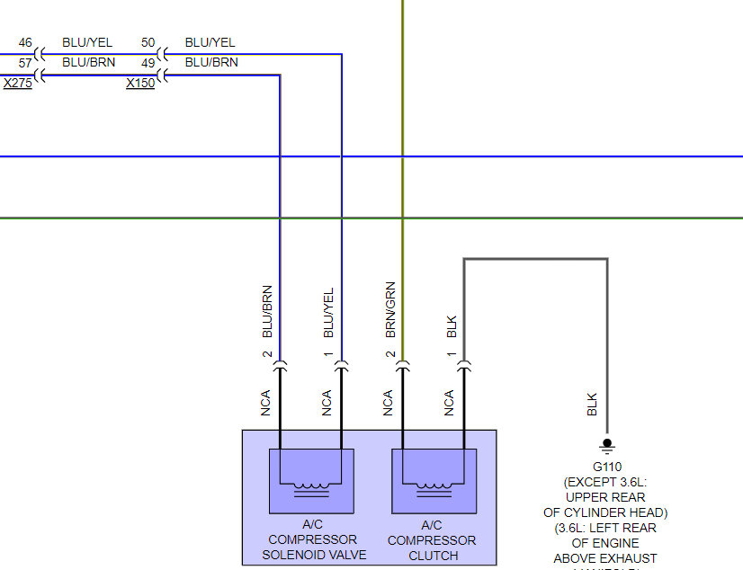
This happens when the A/C compressor coil is shorted out, which is a common repair on all cars. I would get a new compressor from Amazon (AC Delco unit). here are generic guides to help you do the job with specific instructions in the diagrams below for your car:

https://www.2carpros.com/articles/replace-air-conditioner-compressor

and

https://youtu.be/4EqdrBVb0sY

Check out the diagrams (below). Let us know what happens and please upload pictures or videos of the problem.
Was this
answer
helpful?
Yes
No
Monday, June 20th, 2022 AT 12:39 PM (Merged)
Tiny
DAMSON2021
  • MEMBER
  • 6 POSTS
I change the compressor but for some reason it is still doing same thing, blowing the clutch fuse?
Was this
answer
helpful?
Yes
No
Monday, June 27th, 2022 AT 8:46 AM
Tiny
KEN L
  • MASTER CERTIFIED MECHANIC
  • 55,390 POSTS
There is only one wire (brn-grn) from the compressor clutch and the relay, it could be the relay is shorted out because of the bad compressor. here is a guide to help check it and the location of the relay #62:

https://www.2carpros.com/articles/how-to-check-an-electrical-relay-and-wiring-control-circuit

Check out the diagrams (below). Please let us know what happens.
Was this
answer
helpful?
Yes
No
Monday, June 27th, 2022 AT 9:05 AM
Tiny
DAMSON2021
  • MEMBER
  • 6 POSTS
So, you're saying my A/C relay needs to be replaced, and that could be causing my A/C clutch fuse to burn out?
Was this
answer
helpful?
Yes
No
+1
Monday, June 27th, 2022 AT 9:26 AM
Tiny
KEN L
  • MASTER CERTIFIED MECHANIC
  • 55,390 POSTS
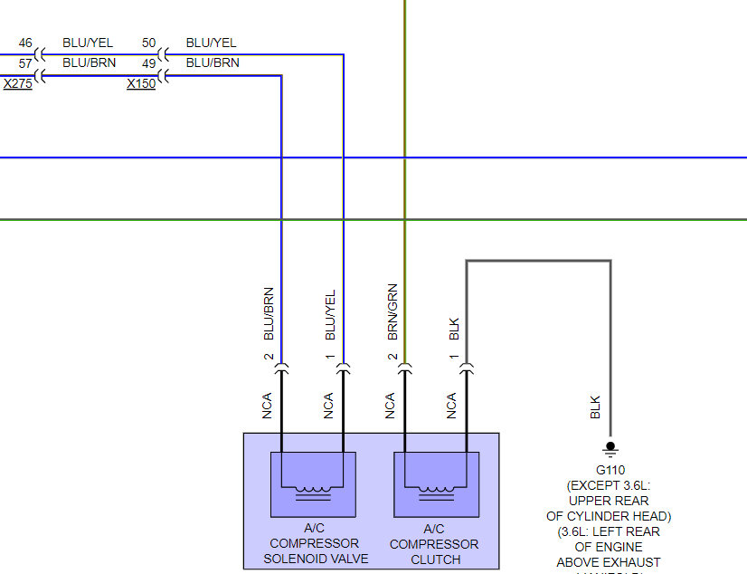
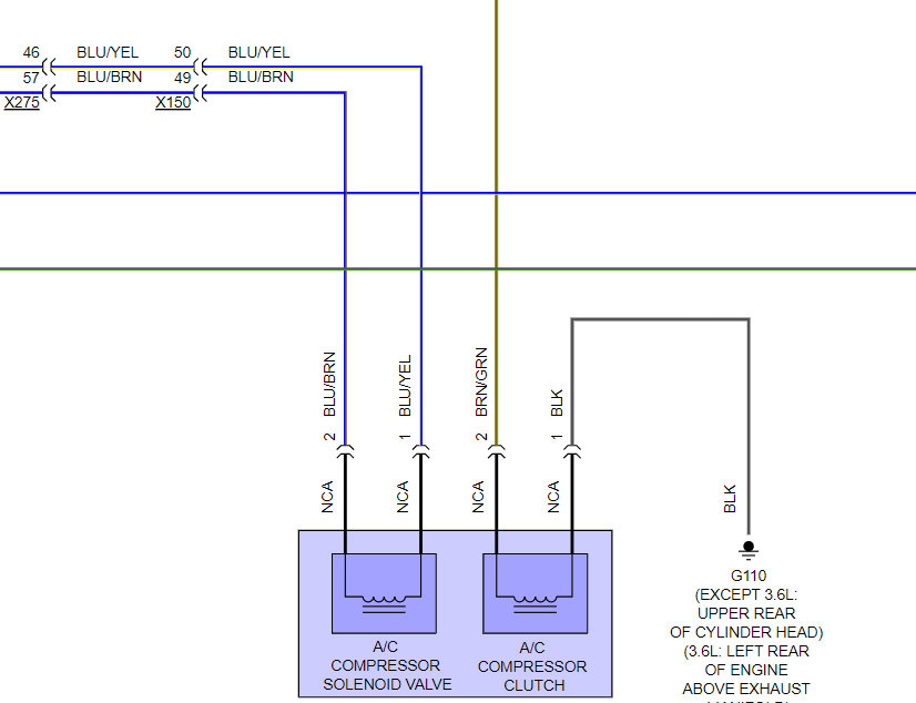
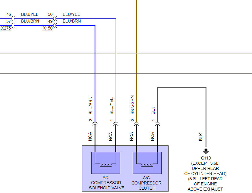
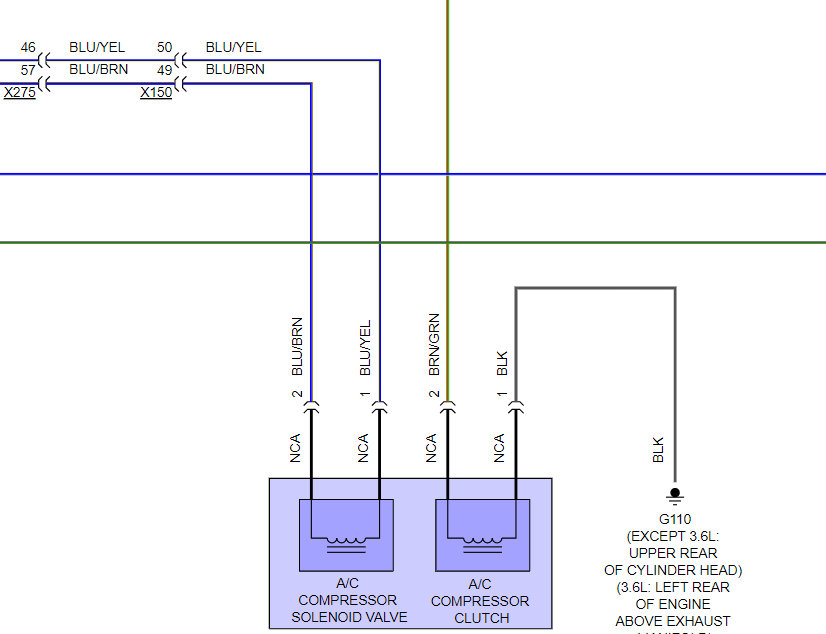
It is either the relay or the wiring going to the compressor. here is the wiring diagrams so you can see how the system works brown/green wire go to the compressor from the relay you can test the connection and a short to ground using this guide:

https://www.2carpros.com/articles/how-to-check-wiring

Check out the diagrams (below). Please let us know what happens.
Was this
answer
helpful?
Yes
No
Tuesday, June 28th, 2022 AT 10:54 AM
Tiny
DAMSON2021
  • MEMBER
  • 6 POSTS
I swapped out the relay it’s still blowing 10am fuse for the A/C clutch.
Was this
answer
helpful?
Yes
No
Wednesday, June 29th, 2022 AT 9:41 AM
Tiny
KEN L
  • MASTER CERTIFIED MECHANIC
  • 55,390 POSTS
The only thing left is the wiring, it must be pinched or rubbed through. Please use the guide and wiring diagrams to test the brown/green wire, make sure it is not shorting to ground.
Was this
answer
helpful?
Yes
No
Wednesday, June 29th, 2022 AT 10:47 AM
Tiny
DAMSON2021
  • MEMBER
  • 6 POSTS
I had to run a wire to compressor to battery to over pass it but it’s working that way. Thank you so much for advice and help. I highly appreciate it.
Was this
answer
helpful?
Yes
No
Wednesday, June 29th, 2022 AT 5:36 PM
Tiny
KEN L
  • MASTER CERTIFIED MECHANIC
  • 55,390 POSTS
Yep, the wire must have been shorted, Glad you could get it fixed, that kind of problem can be tough. Please use 2CarPros anytime we are here to help.
Was this
answer
helpful?
Yes
No
Thursday, June 30th, 2022 AT 8:21 PM

Please login or register to post a reply.