Friday, March 20th, 2020 AT 8:13 AM
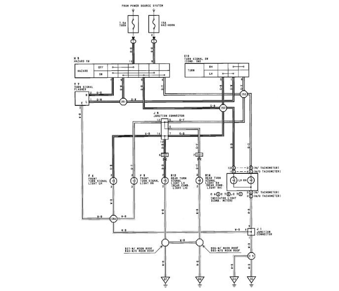
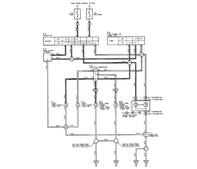
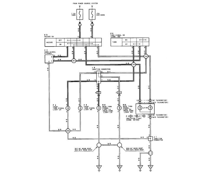
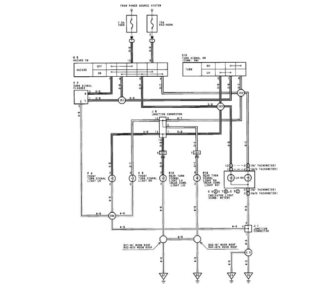
First, I had my left side blinker blinking faster than the right (and all blinkers were lighting up) then it started blowing fuses as soon as I turn either blinker on. I disconnected the trailer harness to eliminate that possibility. Same problem.



