BCM location and wire diagram needed?

Tiny
KODIAKFABMAN
  • MEMBER
  • 2004 PONTIAC GRAND AM
  • 3.4L
  • V6
  • 2WD
  • AUTOMATIC
  • 132,520 MILES
When trying to start it will only crank for a moment. Then kick out. It makes maybe one revolution and won't continue to crank kicks out immediately after starting to crank.
Sunday, April 16th, 2023 AT 6:26 PM

4 Replies

Tiny
JACOBANDNICKOLAS
  • MECHANIC
  • 110,194 POSTS
Hi,

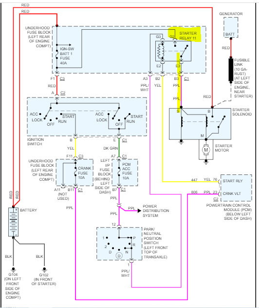
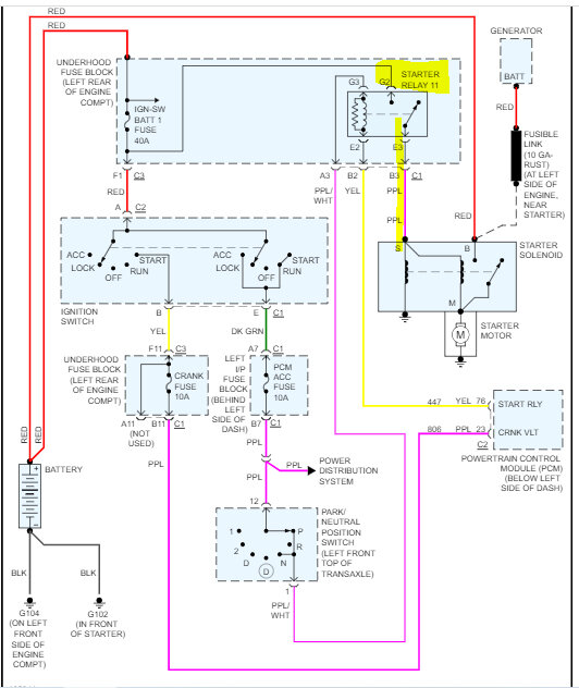
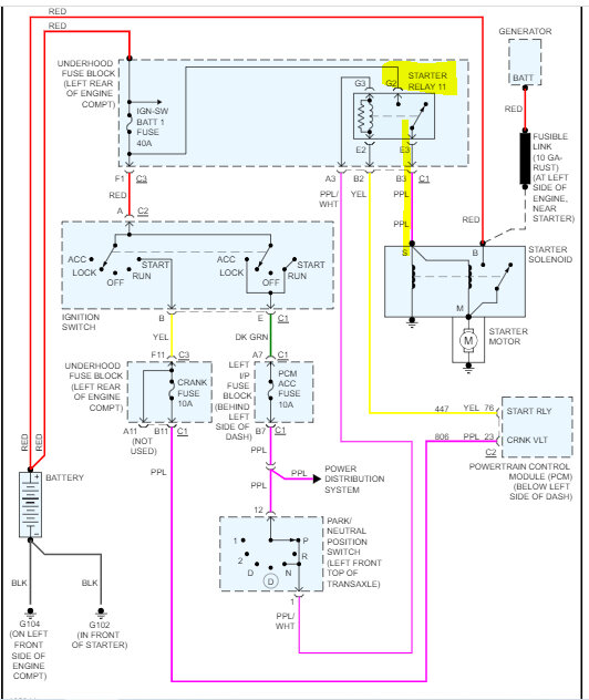
The body control module is not related to the starter circuit. I attached the wiring schematic below for the starter circuit. The powertrain control module is.

Have you tried switching the starter relay with a different one in the fuse box having the same part number? That is what sounds like the problem could be. Also, does it do the same thing when starting in neutral?

I highlighted the relay in pic 1 and 2. Switch that relay with a different one in the box having the same part number. If there isn't one, here is a link that explains how to test a relay:

https://www.2carpros.com/articles/how-to-check-an-electrical-relay-and-wiring-control-circuit

Let me know what you find.

Take care,

Joe

See pics below.

Was this
answer
helpful?
Yes
No
Sunday, April 16th, 2023 AT 9:40 PM
Tiny
KODIAKFABMAN
  • MEMBER
  • 3 POSTS
So, I have checked the relay and it tested good, but I replaced it anyway and also tried to start it in neutral and that made no difference as well still doing the same thing. It will crank only maybe one revolution and stop. With that being said if I jumper pin 30 and 87 on the relay it will crank like normal and start. Would that mean that my ignition switch is bad?
Was this
answer
helpful?
Yes
No
Monday, May 8th, 2023 AT 2:16 AM
Tiny
KODIAKFABMAN
  • MEMBER
  • 3 POSTS
I believe it is a grounding issue actually. Can you send me a wire diagram of all the engine grounds please?
Was this
answer
helpful?
Yes
No
Monday, May 8th, 2023 AT 2:27 AM
Tiny
JACOBANDNICKOLAS
  • MECHANIC
  • 110,194 POSTS
Hi,

If you question the ignition switch, see of power is maintained at the relay primary when the key is in the start position.

As far as grounds, I do have the ground schematics, but there is a difference between a standard and SE model vehicle. See pic 1.

Let me know what you have. Also, the schematic isn't specific to just the engine. It is broken down throughout the vehicle.

Explain why you feel it is a ground issue. If the relay isn't getting a constant ground via the PCM, that is likely a connector issue or wiring issue. If those two things check good, you will need to check for a ground signal at the PCM. If there isn't one, the PCM likely will need to be replaced.

Let me know which model you have.

Take care,

Joe

See pic below.
Was this
answer
helpful?
Yes
No
Monday, May 8th, 2023 AT 6:27 PM

Please login or register to post a reply.