BCM, ECM?

Tiny
JEFF1234
  • MEMBER
  • 2006 CHEVROLET COLORADO
  • 2.5L
  • 4 CYL
  • 2WD
  • MANUAL
  • 135,000 MILES
All of a sudden it started running rough. It kind of came out of it, then back and forth. Lacking power too. Shut off on me and realized the fuel pump wasn't kicking on. (Replaced it 3 years ago) I did the breaker swap and all breakers good. While doing that and trying to cycle the key sever times pump started again and engine started. Ran rough again and I smelled a burnt wire smell. Now the headlights are not working. Everything else seems to work. I tested the fuses for the headlights and fuses are good, but they are not getting power to them. Now the fuel pump now working again. The burnt smell seems to be coming from the location of the BCM. Is this the culprit? What should be my solution for replacement options?
Sunday, May 7th, 2023 AT 8:46 PM

1 Reply

Tiny
AL514
  • MECHANIC
  • 5,584 POSTS
Hello, having just dealt with another 2006 Colorado with almost the same exact issues, I recommend with the key off and Ill post the disconnecting procedure for you, but unplug the BCM and check the actual circuit board inside for any burn marks on the BCM. I will go into this further, but Ill post the removal info first in a minute so you can check the board for any burned circuit traces.
Here is the disconnect procedure for the BCM, it's located down on the passenger side right kick panel.
The last one had a short circuit in the Radio circuit which lead to a burned GM class 2 data wire trace on the BCM circuit board. If you smelled burning, you will most likely be able to see the burn mark on the board. I'm not sure why these boards fail in a similar manner. The head lamps or daytime running lights are not working. Finding out which circuit on the board burned out is very important because it can fry a new BCM if the cause is still there. This one sounds a little more dramatic this time. The last was actually repairable. But the Radio had to be disconnected in that case to ensure it didn't fail again. But take a look at the board, take any pictures of anything on the board that doesn't look right to you. Try not to touch the actual circuit board with your fingers if possible. Static electricity is not good for these. Just remove it from the plastic case and take a look. And let us know what you see and take pictures so I can see if it's the same area of fault as the last.
If you plan on replacing it, I'll take the bad board and see if I can repair it and send it back. Depending on how bad it is.

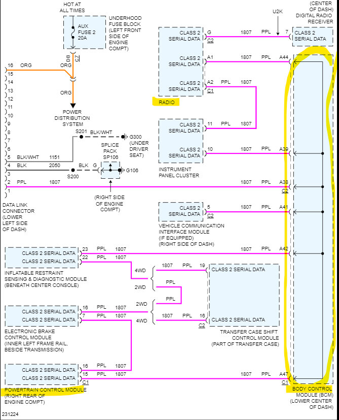
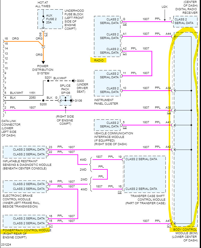
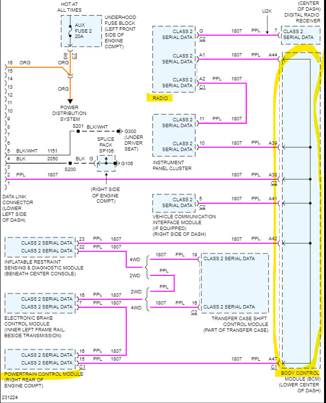
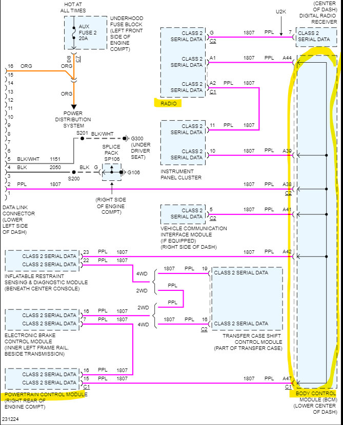
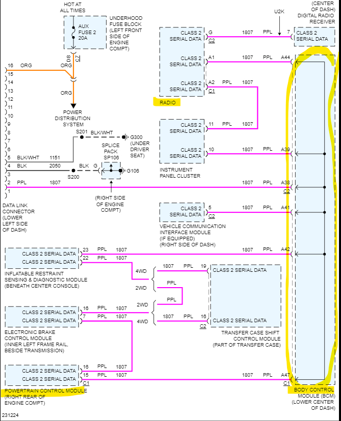
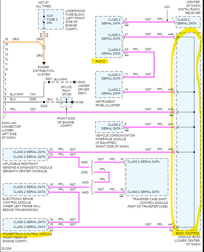
The 7th diagram below shows why the whole vehicle can go down if the BCM fails, you'll notice that all the network data wires run into the BCM and then out to every other module. In some cases, depending on the failure, the rest of the modules will use the last known good data from the BCM so the vehicle will run, in your case it sounds like it might have affected the network to the ECM shutting down the fuel pump. This design where the BCM almost works as a gateway for everything else is just not a good design and that's why I think they keep failing at the same points. The BCM is just responsible for so many different components, a short in almost anything seems to pull them down.
you can see in the 8th diagram what a burned trace might look like, or you may find a chip on the board melted.

https://www.2carpros.com/articles/how-to-check-a-car-fuse
Was this
answer
helpful?
Yes
No
Monday, May 8th, 2023 AT 11:20 AM

Please login or register to post a reply.