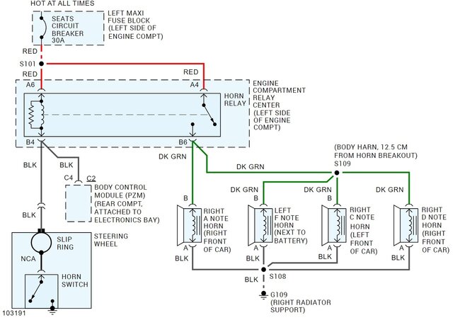
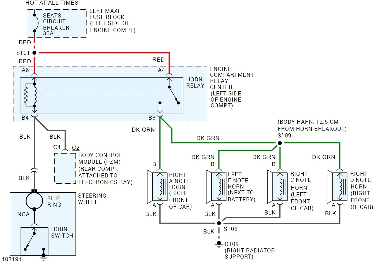
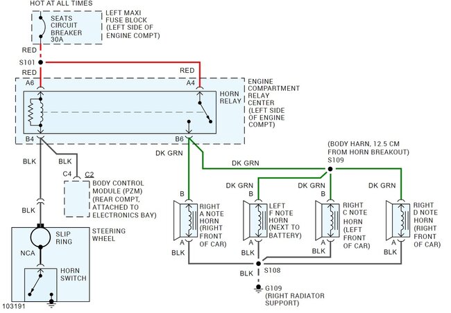
Where is the horn wire pin location in the BCM?

Tiny
GMACNAUGHTON83
  • MEMBER
  • 1999 CADILLAC DEVILLE CONCOURS
  • 4.6L
  • V8
  • 2WD
  • AUTOMATIC
  • 110,000 MILES
I’m looking for the horn wire pin location in the BCM.
Friday, May 10th, 2024 AT 4:15 PM

1 Reply

Tiny
STEVE W.
  • MECHANIC
  • 15,707 POSTS
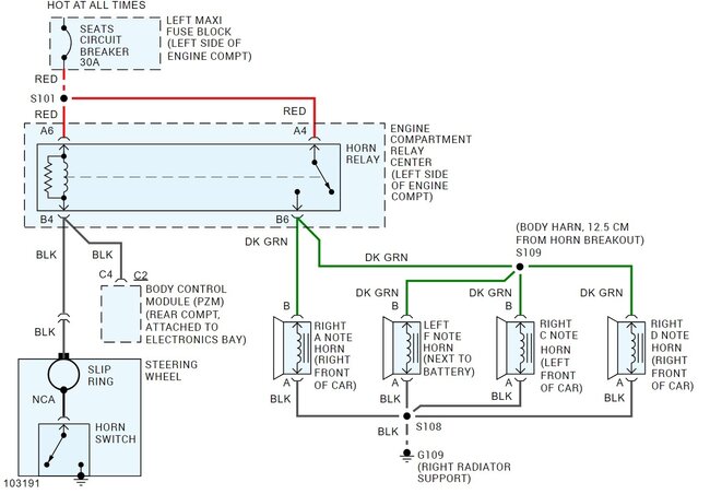
The BCM wire is a black wire at pin 4 in the brown C connector on the BCM. While the horn is connected to the BCM on that car, it is for use with things like the panic and lock notes, not primary horn control. If the horn isn't sounding, then you will want to look at the horn relay and the rest of the horn circuit. The attached is the schematic for the 4 note horns, the 2 horn system uses the same circuit, they just didn't install the F & D note sounders. The horn relay is in the under-hood relay center.
Was this
answer
helpful?
Yes
No
Friday, May 10th, 2024 AT 5:19 PM

Please login or register to post a reply.